metalinstryment.com
Довідник по металорізальних верстатів та пресовому обладнанні

СТД-120М Верстат токарний по дереву
Схеми, опис, характеристики

СТД-120М Верстат токарний по дереву







Відомості про виробника токарного верстата по дереву СТД-120М

Производителем токарного верстата по дереву стд-120м является ИП Чупраков Роман Викторович, город Киров. Адрес сайта: http://std120.ru






СТД-120М Верстат токарний по дереву настільний навчальний. Назначение, область применения

Токарний верстат по дереву СТД-120М предназначен для изготовления малогабаритных деталей из древесины. Он выгодно отличается от своего предшественника — верстата СТД-120 прежде всего тем, что травмоопасные зоны имеют защитное ограждение, рабочее место оборудовано местным освещением, усовершенствована електрична схема керування, приняты меры по снижению уровня шумов і вибрации, специально разработана система механизированного удаления отходов — пылестружкоулавливающая установка.

Учебный токарний верстат по дереву СТД-120М предназначен для выполнения легких токарных работ по дереву і в центрах, на планшайбе или в патроне, а также для выполнения несложных сверлильных работ:


СТД-120М Загальний вигляд токарного деревообрабатывающего верстата

Фото вигляд токарного верстата СТД-120М

Фото токарного верстата СТД-120М


СТД-120М Загальний вигляд токарного деревообрабатывающего верстата без защитного кожуха і ограждения

Загальний вигляд токарного верстата СТД-120М

Фото токарного верстата СТД-120М без защитного кожуха і ограждения


Cклад токарного верстата СТД-120М

Cклад токарного верстата СТД-120М

Основні вузли токарного верстата СТД-120М

Верстат состоит из следующих сборочных единиц і деталей:

  1. електродвигатель
  2. кнопочний выключатель
  3. клиноременная передача
  4. шпиндель
  5. передняя бабка
  6. кнопочний блок
  7. светильник
  8. корпус з центром-вилкой
  9. подручник
  10. защитный екран
  11. рукоятка зажима
  12. ограждение верстата
  13. задня бабка
  14. маховик
  15. станина з направляющими
  16. опорная лапа
  17. закрепляющая гайка
  18. пиноль
  19. центр
  20. рукоятка стопора
  21. держатель (каретка)
  22. двухрожковая гайка
  23. деревянная платформа
  24. опорные бруски
  25. щель для отсасывания отходов




Схема кінематична токарного верстата СТД-120М

Схема кінематична токарного верстата СТД-120М

Кінематична схема токарного верстата СТД-120М


Передня бабка токарного верстата СТД-120М

Передня бабка токарного верстата СТД-120М

Передня бабка токарного верстата СТД-120М


Конструкція передньої бабки токарного верстата СТД-120М

Конструкція передньої бабки токарного верстата СТД-120М

Конструкція передньої бабки токарного верстата СТД-120М


Передня бабка верстата токарного СТД-120М служит для установки і крепления заготовки і передачи ей вращательного руху.

Передня бабка состоит из фасонного корпуса, отлитого из чугуна. В нем соосно расточены два отверстия для радиальных сферических підшибників.

Шпиндель представляет собой стальной фасонный вал, на правом кінці которого нарезана резьба для навертывания патрона, планшайби і других специальных пристосувань для закрепления заготовок.

На левом кінці шпинделя насажен двухступенчатый приводной шкив, получающий рух через клиноременную передачу от електродвигуна. С обеих сторон на бабке крепятся крышки з войлочными набивками.

Для пуска і остановки шпинделя верстата СТД-120М на корпусе передньої бабки размещен пост керування, а сверху - светильник.

Клиноременная передача. На валу електродвигуна верстата токарного СТД-120м жестко закреплен двухступенчатый шкив, который при помощи клинового ремня передает вращение двухступенчатому шкиву, закрепленному на шпинделе верстата СТД-120. Переставляя ремень з одной ступени на другую, можно менять частоту обертання шпинделя. Клиноременная передача верстата СТД-120м закрыта металлическим ограждением, открывающаяся крышка которого сблокирована через конечный выключатель з електродвигуном. При її открывании происходит відключення електродвигуна і шпиндель верстата СТД-120м останавливается.

На валу електродвигуна жестко закреплен двухступенчатый шкив, который при помощи клинового ремня передает вращение двухступенчатому шкиву, закрепленному на шпинделе верстата. Клиноременная передача закрыта металлическим ограждением, открывающаяся крышка которого сблокирована через конечный выключатель з електродвигуном так, что при її открывании происходит відключення електродвигуна і верстат останавливается. Крышка ограждения запирается при помощи гвинта.


Пристосуваннядля закрепления і обробки заготовок на токарному станке СТД-120М

Пристосуваннядля закрепления і обробки заготовок на токарному станке СТД-120М

Пристосуваннядля закрепления заготовок на токарному станке


В зависимости от вида заготовки і выполняемых работ на шпиндель верстата СТД-120м должно быть установлено одно из пристосувань, входящих в комплект верстата: патрон, центр-вилка или планшайба. Патрон СТД-120М служит для закрепления коротких заготовок при обработке з торца. Центр-вилка верстата СТД-120 предназначена для закрепления длинных деревянных заготовок при обработке в центрах. Планшайба верстата СТД-120м представляет собой металлический диск, в центре которого выступает бобышка з внутренней резьбой для навертывания на шпиндель.

В зависимости от формы і назначения будущей детали заготовку устанавливают в центрах передньої і задньої бабок или на шпиндель передньої бабки. Во всех случаях заготовку следует установить так, чтобы она воспринимала вращательное рух шпинделя. Для етих целей существует много пристосувань, которые можно разделить на наступні группы: для закрепления заготовки в центрах, для закрепления заготовки за наружную поверхность і для закрепления заготовки за отверстия.

Для закрепления заготовки в центрах наибольшее распространение получил трезубец. Один конец трезубца имеет форму конуса соответственно конусу в шпинделе передньої бабки, а другой конец — форму трезубой вилки. При закреплении заготовки один її конец з намеченным пазом вставляют в трезубец, а второй поджимается центром пиноли задньої бабки.

Для закрепления заготовки за наружную поверхность служат наступні приспособления: чашечные, тисочные і кулачковые патроны, планшайба.

Чашечный патрон имеет з одной стороны цилиндрическую полость, а з другой — конічний хвостовик для установки в шпиндель передньої бабки. Округленную часть заготовки плотно вставляют (заколачивают) в полость патрона или зажимают болтами.

Тисочный патрон применяют в тех случаях, когда часть вироби имеет форму четырехугольника (граненую поверхность). Для обробки заготовку вставляют в тиски патрона і зажимают винтом. Чашечные і тисочные патроны иногда вместо конических хвостовиков имеют винтовые нарезки для установки на наружной частини шпинделя.

Для закрепления изделий за наружную поверхность применяют, также, трехкулачковые самоцентрирующиеся і четырехкулачковые патроны з независимым переміщенням кулачков. Трехкулачковый патрон обеспечивает быстрое і надежное зажатие і центрование заготовки благодаря одновременному радиальному перемещению кулачков. Каждый трехкулачковый патрон може служить для закрепления вироби как за наружную, так і за внутреннюю поверхность. Для етого такие патроны снабжают двумя комплектами кулачков.

Для задньої бабки целесообразно применять самовращающийся центр (на підшипниках) з конусом Морзе.

На планшайбе обрабатывают большие заготовки і плоские диски, для чего в ней предусмотрены отверстия, через которые гвинтами крепят заготовку. Необходимо учитывать, что винты не должны выходить на обрабатываемую поверхность заготовки. Планшайбу навинчивают на шпиндель після закрепления заготовки.

Массовое применение для крепления изделий из отверстия имеют различные оправы. Конструкции оправ выбирают в зависимости от назначения вироби, они бывают в основном двух типов — рифленые і цанговые.

Для изготовления на токарному станке по обработке различных деталей применяют резак-пилу. Данное пристрій можно использовать і для отрізання колец от алюминиевых і латунных трубок (на токарному станке по обработке металла) і для отрізання заготовок из пластмасс, оргстекла і других материалов.

При работе резак-пила устанавливается на подручник верстата так, чтобы планка опиралась на обрабатываемую поверхность заготовки. Затем резак равномерно подается вперед. Ограничитель дает возможность установить необходимую глубину протачивания в тех случаях, когда заготовка не отрезается совсем.

Приспособление просто в изготовлении. Резак-пила изготовляется из ножовочного полотна. Остальные детали — из поделочной стали.

Приспособление для шлифования токарных изделий применяется при шлифовании готовых изделий на токарному станке. Оно позволяет добиться хорошего качества шлифовки, удобно і безопасно в работе. Это пристрій легко изготовить в любой мастерской. На планку наклеивается пластинка из пористой резины или войлока, поверх которой накладывается шлифовальная шкурка (желательно на основе из материи). Края зажимаются между планками при помощи гайки-барашка. Крючки-ограничители обеспечивают безо-пасную работу. Крючки крепятся к основанию при помощи заклепки. Приспособление можно применять і при полировке изделий.





Задня бабка токарного верстата СТД-120М

Задня бабка токарного верстата СТД-120М

Задня бабка токарного верстата СТД-120М

Задня бабка верстата СТД-120 служит опорой при обработке длинных заготовок, поддерживая их задним центром, і для закрепления в її пиноли патрона для сверл, самих сверл і других инструментов при обработке отверстий. Задня бабка СТД-120 состоит из корпуса з пинолью, который скользит по направляющим станины. Задня бабка верстата СТД-120 закрепляется на направляючих станины.

С одной стороны пиноль имеет отверстие, расточенное на конус Морзе, в которое вставляется задний центр, патроны или сверла, имеющие хвостовик з тем же конусом. С другой стороны запрессована втулка з внутренней резьбой. Пиноль свободно перемещается в отверстии верхней частини корпуса. От обертання вокруг своей оси пиноль предохраняет установочный винт, который входит в паз на наружной поверхности пиноли.

С резьбовой втулкой спарен винт пиноли (подачі), на одном кінці которого на шпонке насажен маховик, закрепленный гайкой. Вращаясь вместе з маховиком, винт пиноли через резьбовую втулку перемещает пиноль.

Закрепление пиноли в нужном положении осуществляется рукояткой зажима. Задня бабка закрепляется гайкой на станине з сухарем і болтом, для завинчивания которой прилагается комбинированный ключ. Для змазки пиноли і гвинта в корпусе бабки і пиноли имеются маслопроводящие отверстия.


Подручник з держателем верстата токарного СТД-120

Подручник з держателем верстата токарного СТД-120

Подручник з держателем верстата токарного СТД-120


Подручник з держателем верстата СТД-120М служит опорой для режущего инструмента. Держатель подручника состоит из прямоугольного бруска з приливом, в отверстие которого вставляется стержень подручника. Подручник верстата СТД-120 закрепляется на нужной высоте і в определенном положении рукояткой. Держатель подручника закрепляется на направляючих станины верстата СТД-120М специальным винтом і рукояткой через шайбу. Для роботи з короткими і длинными заготовками верстат комплектуется двумя подручниками длиной 200 мм і 400 мм.


Станина верстата токарного СТД-120м

Станина верстата СТД-120м литая чугунная на двух ножках устанавливается на подставке і является основанием, на котором монтируются основні вузли верстата СТД-120М. Слева на станине закреплена передняя бабка верстата. По направляющим станины передвигаются і закрепляются в определенном положении держатель з подручником і задня бабка верстата.

Ограждение зоны різання верстата СТД-120М

Ограждение зоны різання на станке СТД-120м служит для защиты работающего от отлетающей стружки і снижения кінцінтрации образующейся пыли в зоне дыхания работающего до установленных санитарных норм. Оно состоит из металлического кожуха і откидных екранов.

Пристосуваннядля установки і крепления заготовок верстата токарного СТД-120

Режущие инструменты

Верстат комплектуется двумя видами режущих инструментов: рейврами і майзолями. Рейеры для верстата СТД-120 представляют собой желобчатый різець, по форме похожий на полукруглую столярную стамеску. Майзели для верстата СТД-120 представляют собой резцы, имеющие форму плоской стамески з лезвием.


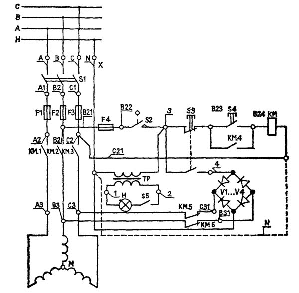
Схема електрична принципова токарного деревообрабатывающего верстата СТД-120М

Схема електрична токарного верстата СТД-120М

Електрична схема токарного верстата СТД-120М


Електроустаткування верстата токарного деревообрабатывающего СТД-120М

Електроустаткування верстата токарного СТД-120 рассчитано для подключения его к сети трехфазного переменного тока напряжением 380 В з глухозаземленной нейтралью. В шкафу керування верстата токарного СТД-120 находятся также трансформатор освещения 380/24 В. В качестве приводу верстата служит асинхронный двигатель. Керування верстатом производится з поста керування, расположенного на передньої бабке верстата. Подключение електроустаткування токарного верстата СТД-120М к трехфазной сети напряжением 380 В і его заземление производит Заказчик. Увімкнення верстата без подключения его к магистрали заземления не допускается.





СТД-120М, стд-120 Верстат токарний по дереву. Відеоролик.




Технічні характеристики токарного верстата СТД-120М

Наименование параметра СТД-120М
Основні параметри верстата
Высота центров, мм 120
Наибольшая длина заготовки, устанавливаемой в центрах (РМЦ), мм 500
Наибольший диаметр обрабатываемых заготовок, мм 190
Наибольшая длина точения заготовки, мм 450
Число швидкостей обертання шпинделя, об/мин 2
Частота обертання шпинделя, об/мин 2350/ 2050
Електроустаткування верстата
Род тока питающей сети 380В 50Гц
Количество електродвигателей на станке, шт 1
Електродвигун - номинальная мощность, кВт 0,4
Габарит і масса верстата
Габарит верстата (длна х ширина х высота), мм 1250 х 575 х 550
Масса верстата, кг 100

    Список литературы:

  1. Верстат токарний по дереву (навчальний) СТД-120М. Паспорт, 1990

  2. Амалицкий В.В. Деревообрабатывающие верстати і инструменты, 2002
  3. Афанасьев А.Ф. Резьба по дереву, Техника, Инструменты, Изделия, 2014
  4. Бобиков П.Д. Мебель своими руками, 2004
  5. Борисов И.Б. Обработка дерева, 1999
  6. Джексон А., Дей Д. Библия работ по дереву, 2015
  7. Золотая книга работ по дереву для владельца загородного участка, 2015
  8. Ильяев М.Д. Резьба по дереву, Уроки мастера, 2015
  9. Комаров Г.А. Четырехсторонние продольно-фрезерные верстати для обробки древесины, 1983
  10. Кондратьев Ю.Н., Питухин А.В... Технология изделий из древесины, Конструирование изделий і расчет материалов, 2014
  11. Коротков В. И. Деревообрабатывающие верстати, 2007
  12. Лявданская О.А., Любчич В.А., Бастаева Г.Т. Основы деревообробки, 2011
  13. Любченко В.И. Рейсмусовые верстати для обробки древесины, 1983
  14. Манжос Ф.М. Дереворежущие верстати, 1974
  15. Расев А.И., Косарин А.А. Гідротермическая обработка і консервирование древесины, учебное пособие, 2010
  16. Рыженко В.И. Полная енциклопедия художественных работ по дереву, 2010
  17. Рыкунин С.Н., Кандалина Л.Н. Технология деревообробки, 2005
  18. Симонов М.Н., Торговников Г.И. Окорочные верстати, 1990
  19. Соловьев А.А., Коротков В.И. Наладка деревообрабатывающего оборудования, 1987
  20. Суханов В.Г. Круглопильные верстати для распиловки древесины, 1984
  21. Фокин С.В., Шпортько О.Н. Деревообработка, Технологии і обладнання, 2017
  22. Хилтон Билл Работы по дереву, Полное руководство по изготовлению стильной мебели для дома, 2017