metalinstryment.com
Довідник по металорізальних верстатів та пресовому обладнанні

ИБ2222В Машина листогибочная трехвалковая (вальцы) для гибки листового металла
Схеми, опис, характеристики

ИБ2222В Машина листогибочная трехвалковая для гибки листового металла



Прессы механические, прессы гідравлические, верстати поперечно-строгальные

Відомості про виробника трехвалковой листогибочной машины ИБ2222в

Изготовитель трехвалковой листогибочной машины ИБ2222в - Славгородский завод кузнечно-прессового оборудования КПО имени 8-летия Октября.

В настоящее время машину ИБ2220В производит ПАО «Кувандыкский завод КПО «Долина» Оренбургская обл., г. Кувандык





Верстати, выпускаемые Славгородским заводом кузнечно-прессового оборудования КПО


ИБ2222В Машина листогибочная трехвалковая симметричная з механическим приводом. Назначение і область применения

Машина ИБ2222в серийно выпускалась з 1989 года по ТУ2-041-649—87. Разработчик Азовское специальное конструкторское бюро (СКБ) кузнечно-прессового оборудования і автоматических линий г. Азов. Изготовитель - Завод КПО г. Славгород.

Машина листогибочная ИБ2222В предназначена для гибки цилиндрических і конических обечаек из листового металла в холодном состоянии - до 2 метров в ширину і до 16 мм по толщине, а также для гибки сортового і фасонного проката, подгибки кромок листа на требуемый радиус гибки (при использовании дополнительного инструмента).

Основні параметри машины листогибочной трехвалковой ИБ2222В:

Ширина стола у вальцов ИБ2222В, как у большинства валковых машин, двухметровая. Этот размер ограничивает максимальную ширину изготавливаемых изделий.

Машина ИБ2222В применяется в судостроительнии, автомобильном, химическом, авиационном і общем машиностроении, і приборостроении, сельскохозяйственном машиностроении і других отраслях народного хозяйства.

Ротационная трехвалковая листогибочная машина ИБ2222В предназначена для гибки листового проката з пределом текучести бт = 250 МПа (25 кгс/мм²) в холодном состоянии в цилиндрические і конические обечайки з небольшим углом.

На машине ИБ2222В производится свободная гибка листа, помещенного между верхним і боковым валками. При перемещении боковых валков вверх лист прогибается, и, проходя через зону деформации (под верхним валком), участки листа получают післядовательную, равномерную по длине остаточную кривизну. Изменение радиуса гибки обеспечивается различным положением боковых валков по отношению к верхнему.

Гибка листа на малые радиусы ограничивается силой сцепления приводных валков з изгибаемым листом і производится за несколько післядовательных пропусков (проходов).

При производстве работ следует учитывать, что если процесс гибки будет работать з максимальной толщиной листа в 16 мм, то для выполнения подгибки данные вальцы не могут подгибать такой листовой материал. Так как для данной операции максимум толщины будет на 20% меньше максимальной толщины гибки. И равен 12 миллиметрам.

При выходе кромки листа з ролика автоматичного останова происходит отклонение головного приводу з включением реверса обертання валков, тем самым заготовка перемещается в обратном направлении.

Конструкцией машины ИБ2222В предусмотрена установка боковых валков на поворотных рычагах, что позволяет производить подгибку кромок листа з одной его установки.

Ось поворотных рычагов установлена в стойках станины. Правая опора верхнего валка размещена на правой стойке, а левая поддерживается откидной опорой, при откидывании которой можно снять готовое изделие з верхнего валка. Кроме того, опора може перемещаться вниз. За счет получаемого наклона верхнего валка осуществляется гибка конических заготовок. Механізм регулировки боковых валков і механізм откидной опори имеют индивидуальные приводы. Главный привід состоит из електродвигуна, клиноременной передачи і зубчатого редуктора.

При гибке сортового проката на верхний і боковые валки устанавливаются полукольца, соответствующие профилю сечения обрабатываемого проката. Машины комплектуются средствами механизации, обеспечивающими подачу рабочим листам на машину по переднему столу, поддержку обечайки при выполнении технологической операции, сталкивание обечайки механізмом съема вироби на приемный стол і подачу її на понаступні операции.

Режими роботи: наладочный і одиночные ходы.

Керування кнопкове, з поворотного пульта.

Смазка комбинированная.

ИБ2222В Особливості конструкції машины

Станина состоит из сварной рамы из швеллеров (основания) і двух литых чугунных стоек. Стойки одновременно є корпусами червячных редукторов і служат для подъема і опускания нажимного валка. К основанию станины крепятся опори валков, електродвигатели привода, механізма откидывания опори.

На левой стойке предусмотрены отверстия для крепления механізма съема вироби і приспособления для гибки конусов. Для удобства выгрузки готового вироби из рабочей зоны левая опора нажимного валка выполнена откидной.

На выступающих из опор концах шеек нижних валков закреплены шестерни открытой зубчатой пары, входящей в зацепление з выходной шестерней редуктора привода.

Боковые і верхний валки вращаются в сферических самоустанавливающихся підшипниках. Направление обертання боковых валков изменяется реверсированием електродвигуна.

Машина имеет два нижних (приводных) і один верхний (нажимной) валок, установленных в левой і правой стойках станины.

Верхний (нажимной) валок опирается одним концом на правую стойку, а другим на откидную опору, что позволяет снять обечайку з верхнего валка. Поворот откидной опори — от индивидуального електродвигуна через предохранительную муфту, червячный редуктор і винтовую пару.

Для удержания нажимного валка в наклонном положении при снятии правой шарнирной опори і для установки его в наклонное положение имеется нажимная колонка.

Привід верхнего нажимного валка — от електродвигуна. Через редуктор, открытую зубчатую передачу і трансмиссионный валик рух передається на правый і левый червячные редукторы. При помощи механізма отводки кулачков муфта може отключать левый червячный редуктор, что дает возможность изгибать конические обечайки з небольшим углом образующей конуса.

Подъем і опускание верхнего валка осуществляются переміщенням подъемных винтов з приводом от червячных редукторов.

Боковые (нижние) приводные валки, совершающие прямое і обратное вращение, приводятся в рух от електродвигуна через двухступенчатый редуктор і открытую зубчатую передачу.

Конструктивная схема машины обеспечивает установку боковых валков на поворотных рычагах, что позволяет производить подгибку кромок листа з одной его установки.

Главный привід — от индивидуального електродвигуна. Через клиноременную передачу і червячный редуктор вращение передається ведущей шестерне, которая установлена на тихоходном валу редуктора.

Главный привід снабжен тормозным пристрійм (реле контроля скорости) для мгновенного останова електродвигуна.

Крайние положения боковых валков і откидной опори ограничены конечными выключателями.

Привід переміщення боковых валков і привід наклона откидной опори снабжены предохранительными муфтами, предотвращающими поломку машины при перегрузках.

При гибке сортового проката на верхний і боковые валки устанавливаются полукольца, соответствующие профилю сечения обрабатываемого проката.

Керування листогибочной машиной — кнопкове з отдельно стоящего пульта керування.

Смазка - комбинированная: централизованная от насосной станції густой змазки і местная ручная.

Режим роботи толчковый (одиночные ходу).

В комплект поставки входят: инструмент для гибки проката, комплект запасных частин, комплект инструмента і приладдя, руководство по експлуатации.

По специальному заказу поставляются специнструмент і средства механизации:


Машины листогибочные трехвалковые (вальцы). Загальні відомості

Синонимы: ротационная валковая листогибочная машина — roll sheet bending machine, roller sheet metal bending machine.

Процесс гибки деталей из листовых заготовок осуществляется на валковых машинах, в которых гибка происходит между тремя вращающимися валками, установленными в шахматном порядке. Преимущественно используются универсальные трех- і четырехвалковые листогибочные машины, но в окремих случаях находят применение і специализированные машины.

Основным назначением универсальных листогибочных машин является гибка цилиндрических і конических обечаек і секторов. Гибка выполняется в холодном і горячем состоянии, причем горячая гибка используется для формовки только толстостенных заготовок.

Минимально возможный радиус изгиба равен не менее пяти- десятикратной толщине заготовки; з увеличением ширины заготовки предельное значение радиуса изгиба увеличивается.

При небольшом объеме производства универсальные листогибочные машины применяются также і для проведения других технологических процессов, как-то гибки сортового проката і труб, гибки листовых заготовок на малый радиус, местной штамповки і правки листовых заготовок.

Основними преимуществами универсальных листогибочных машин є отсутствие необходимости в сменной технологической оснастке і большая их универсальность, благодаря чему применение етих машин економически выгодно і при индивидуальном производстве.

Формообразование изделий на валковых листогибочных машинах происходит при одновременном перемещении заготовки между деформирующими валками і при её поперечном изгибе. Валки расположены обычно горизонтально. Выпускаются трёхвалковые машины з симметричным і асимметричным расположением валков (рис., а, б) і четырёхвалковые (рис., б). На валковых листогибочных машинах изгибают заготовки толщиной от 1 до 150 мм как в холодном, так і в горячем состоянии (при толщине листов св. 50 мм); скорость гибки 3-8 м/мин.

Машины листогибочные трехвалковые

Машины листогибочные трехвалковые і четырехвалковые





ИБ2222В Загальний вигляд машины листогибочной трехвалковой

ИБ-2222 Загальний вигляд  машины листогибочной трехвалковой

ИБ-2222 Загальний вигляд  машины листогибочной трехвалковой


ИБ2222В Розташування складових частин трехвалковой листогибочной машины

ИБ 2222 Розташування складових частин трехвалковой листогибочной машины

ИБ 2222 Розташування складових частин трехвалковой листогибочной машины

ИБ2222 Список складових частин трехвалковой листогибочной машины

  1. Рама - ИБ2222В-11-001
  2. Стойки - ИБ2222В-12-001
  3. Опора откидная - ИБ2222В-14-001
  4. Приспособление для гибки конических обечаек - ИБ2222В-15-001
  5. Привід главный - ИБ2222В-21-001
  6. Привід регулировки высоты боковых валков - ИБ2222В-22-001
  7. Механізм наклона откидной опори - ИБ2222В-23-001
  8. Валок верхний - ИБ2222В-31-001
  9. Валки боковые - ИБ2222В-32-001
  10. Механізм автоматичного останова і реверсирования валков - ИБ2222В-34-001
  11. Инструмент для гибки уголков, полос, квадратов, труб, швеллеров - ИБ2222В-64-001
  12. Приспособление для гибки листа под углом - ИБ2222В-67-001
  13. Ограждение - ИБ2222В-71-001
  14. Смазка - ИБ2222В-81-001
  15. Електроустаткування - ИБ2222В-91-001
  16. Электрошкаф - ИБ2222В-92-001
  17. Пульт керування - ИБ2222В-93-001
  18. * Стол передний - СП-16
  19. * Стол приемный - СП-20
  20. * Механізм поддержки обечайки - МПО-1
  21. * Механізм съема вироби - МСИ-8

* Для машин со средствами механизации


ИБ2222В Пульт керування трехвалковой листогибочной машиной

ИБ 2222в Пульт керування трехвалковой листогибочной машиной

ИБ2222В Список органів керування вальцами

  1. Кнопка увімкнення головного приводу "Вперед"
  2. Кнопка увімкнення головного приводу "Назад"
  3. Кнопка переміщення переднего бокового валка вверх
  4. Кнопка переміщення переднего бокового валка вниз
  5. Кнопка переміщення заднего бокового валка вверх
  6. Кнопка переміщення заднего бокового валка вниз
  7. Кнопка подъема откидной опори
  8. Кнопки опускания откидной опори
  9. * Кнопка увімкнення механізма съема - вперед
  10. * Кнопка увімкнення механізма съема - назад
  11. Кнопка переключения механізма поддержки обечайки вверх
  12. Кнопка переключения механізма поддержи обечайки вниз
  13. Загальний стоп

* Для машин со средствами механизации





ИБ2222В Кінематична схема трехвалковой листогибочной машины

ИБ 2222в Кінематична схема трехвалковой листогибочной машины

  1. Електродвигун приводу боковых валков (М1) (главный привод) - 12 кВт
  2. Шкив - Ø200
  3. Шкив - Ø400
  4. Редуктор - Ц2У-315Н-40-21
  5. Шестерня - m=16, z=18
  6. Шестерня - m=16, z=21, 2шт
  7. Валок боковой - Ø260, 2шт
  8. Реле контроля скорости - нет
  9. Електродвигун регулировки высоты боковых валков (М2,3) - 5,5 кВт, 2шт
  10. Муфта, 2шт
  11. Шкив - Ø140, 2шт
  12. Шкив - Ø180, 2шт
  13. Редуктор - 4-125-31,5-56-3ц-У4, 4шт
  14. Муфта, 2шт
  15. Винтовая пара подъема бокового валка - Tr86 х 10, 4шт
  16. Рычаг, 4шт
  17. Валок верхний - Ø270
  18. Винт - Tr60 х 9
  19. Винт подъема верхнего валка
  20. Откидная опора верхнего валка
  21. Електродвигун механізма наклона откидной опори верхнего валка (М4) - 1,1 кВт
  22. Редуктор - 24-40-10-56-4-1-У1-1
  23. Винтовая пара - Tr32 х 6
  24. Фиксатор
  25. Пружина
  26. Стакан
  27. Електродвигун приводу поддерживателя обечайки (М6) - 0,75 кВт
  28. Муфта
  29. Винтовая пара - Tr32 х 6
  30. Ролик
  31. Електродвигун приводу механізма съема изделий (сталкивателя) (М5) - 1,5 кВт
  32. Редуктор - 4-100-50-52-1Ц-У4
  33. Барабан - Ø150
  34. Винт
  35. Каретка
  36. Тормоз колодочный - Tr-200
  37. Шкив тормозной - Ø200
  38. Шкив - нет
  39. Шкив - нет
  40. Блок, 2шт




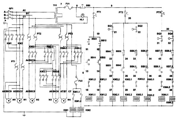
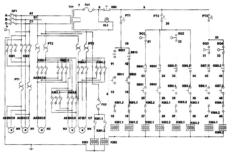
Схема електрична принципова трехвалковой листогибочной машины ИБ2222В

Схема електрична принципова трехвалковой листогибочной машины ИБ2222В

Схема електрична принципова трехвалковой листогибочной машины ИБ2222В. Дивитись у збільшеному масштабі


ИБ2222В Способы подгибки кромок листового проката

ИБ 2222в Способы подгибки кромок листового проката

I Подгибка кромок у прямого листа

II Подгибка кромок предварительно согнутого листа


ИБ2222В Порядок роботи на машине при гибке цилиндрической обечайки

  1. Лист заводится между верхним і боковыми валками. При етом кромка листа должна бить выставлена параллельно образующей переднего валка
  2. Задний боковой валок перемещается в крайнее нижнее положение
  3. Передний боковой валок перемещается в крайнее верхнее положение і осуществляется зажим листа
  4. Задний боковой валок перемещается вверх і производится подгибка передньої кромки листа
  5. Боковые валки устанавливаются по симметричной схеме (на одном уровне относительно верхнего)
  6. Лист перемещается в крайнее переднее положение
  7. Производится подгибка второй кромки листа, аналогично первой
  8. Боковые валки устанавливаются по симметричной схеме
  9. Производится гибка листа в цилиндр. Радиус гибки зависит от положения боковых валков относительно верхнего, контроль которых осуществляется з помощью указателей, расположенных на правой стойке машины
  10. Откидывается левая опора верхнего валка і обечайка снимается

Внимание

Т.к. подгибка кромок листа осуществляется по асимметричной схеме, то в етом случае возникают большие радиальные зусилля, чем при симметричной схеме. По етой причине на машине возможна подгибка кромок меньшей толщины (см*табл.1).

При работе требуется большее внимание к правильности регулировки і установки заготовки в валках, а также наблюдение за переміщенням заготовки в процессе гибки. После каждого перехода следует проверить параллельность кромки листа образующей валка.

Плоская заготовка должна быть предварительно исправлена т.к. наличие искривленности вызывает її перекос і смещение торцовых кромок у обечайки.

Смещение кромок исправляется путем обратного перекоса обечайки в валках. Правка возможна, если обечайка согнута не полностью.





ИБ2222В Налаштування машины для гибки конических обечаек

ИБ 2222В Налаштування машины на гибку конических обечаек


Для гибки конических обечаек верхний валок устанавливают в наклонное положение под углом ε к горизонту. Угол ε і величина переміщення левой опори верхнего валка Δh лев. получаются из нижеприведенных соотношений между углом конуса і необходимыми радиусами гибки, (см.рис.28).

Угол при вершине конических обечаек (максимальный) составляет для машин:

Установку верхнего валка в положение для гибки конических обечаек производить в следующей післядовательности:

  1. отпустить нижние шлицевые гайки на винте откидной опори
  2. передньої тягой установить верхний валок в нужное положение одновременно заворачивая винт в стакан вращением муфты вручную. Контроль переміщення по линейке на стойке
  3. завернуть нижние шлицевые гайки небольшим усилием. Открыть откидную опору і затянуть верхние гайки. Затянуть нижние гайки, закрыть опору
  4. гайками зафиксировать тягу консоли верхнего валка, отрегулировав при етом свободное откидывание левой опори
  5. отрегулировать положение конечного выключателя з помощью пазов в кронштейне конечного выключателя і планки з упором в приводе откидной опори
  6. одеть на шейку верхнего валка при снятой откидной опоре пристрій для гибки конических обечаек. Хвостовик упора приспособления при надевании откидной опори должен заходить в пристрій от поворота вокруг посадочной шейки - валка.
  7. Возврат валка в горизонтальное положение производить в обратной післядовательности. При гибке конических обечаек лист устанавливается таким образом, чтобы вогнутая кромка меньшего диаметра заготовки усеченного конуса прилегала к упору приспособления для гибки конических обечаек.

ИБ2222В Наладка инструмента на гибку сортового проката

ИБ 2222в Наладка инструмента на гибку сортового проката

Где * розміри для справок:


Максимальные розміри сортового проката і Rmin минимальный радиус гибки:

  1. Наладка инструмента для гибки трубы. Максимальный диаметр трубы - Ø32; 45, Rmin = 400 мм
  2. Наладка инструмента для гибки сдвоенного уголка полкой наружу. Максимальные розміри уголка - 50х50х5, Rmin = 450 мм
  3. Наладка инструмента для гибки швеллера полкой наружу. Максимальный размер швеллера - №12, Rmin = 400 мм
  4. Наладка инструмента для гибки квадрата. Максимальные розміри квдрата - 50х50, Rmin = 300 мм
  5. Наладка инструмента для гибки полосы на ребро. Максимальные розміри полосы - 36х60, Rmin = 400 мм



ИБ2220В Машина листогибочная трехвалковая для гибки листового металла. Відеоролик.




Технічні характеристики трехвалковой листогибочной машины ИБ2222В

Наименование параметра ИБ2222 ИБ2222В
Основні параметри машины
Наибольшая толщина изгибаемого листа при бт = 250 МПа (25 кгс/мм²), мм 16 16
Наибольшая ширина изгибаемого листа, мм 2000 2000
Максимальный угол при вершине конических обечаек, град 20 20
Скорость гибки, м/мин 7,7 8,5
Наименьший радиус гибки, мм 240 240
Диаметр верхнего валка, мм 270 270
Диаметр боковых валков, мм 260 260
Електроустаткування і привід машины
Количество електродвигателей, кВт 4 4
Електродвигун (головного) приводу обертання боковых валков, кВт 12,0 12,0
Електродвигун механізма наклона откидной опори верхнего валка, кВт 1,1 1,1
Электродвигатели регулировки высоты боковых валков, кВт 5,5 5,5
*Електродвигун приводу механізма съема изделий (сталкивателя) (М5), кВт 1,5 1,5
*Електродвигун приводу поддерживателя обечайки (М6), кВт 0,75 0,75
Суммарная мощность електродвигателей, кВт
Габарит і масса машины
Габарит (длина х ширина х высота), мм 4040 х 1490 х 1745 4040 х 1590 х 2096
Масса, кг 11495 8890

    Список литературы:

  1. Банкетов А.Н., Бочаров Ю.А., Добринский Н.С. і др. Кузнечно-прессовое обладнання, 1970
  2. Бочаров Ю.А., Прокофьев В, Н. Гідропривід кузнечно-прессовых машин, 1969
  3. Белов А.Ф., Розанов Б. В., Линц В. П. Объемная штамповка на гідравлических прессах, 1971
  4. Живов Л.И. Кузнечно-штамповочное обладнання, 2006
  5. Кузьминцев В.Н. Ковка на молотах і прессах, 1979
  6. Розанов Б.В. Гідравлические прессы, 1959
  7. Титов Ю.А. Обладнання кузнечно-прессовых цехов, 2001
  8. Щеглов В.Ф. Кузнечно-прессовые машины, 1989
  9. Берлет Разработка чертежей поковок, 2001
  10. Рудман Л.И. Справочник по оборудованию для листовой штамповки, 1989
  11. Романовский В.П. Справочник по холодной штамповке, 1965
  12. Охрименко Я.М. Технология кузнечно-штамповочного производства, 1966
  13. Кузьминцев В.Н. Ковка на молотах і прессах, 1979
  14. Мещерин В.Т. Листовая штамповка. Атлас схем, 1975