metalinstryment.com
Довідник по металорізальних верстатів та пресовому обладнанні

5М580 Верстат зубозакругляющий напівавтомат
схеми, опис, характеристики

5М580 Верстат зубозакругляющий напівавтомат







Відомості про виробника зубозакругляющего верстата 5М580

Производитель зубозакругляющего верстата 5М580 Харьковский завод агрегатных верстатів, ОАО "ХЗАС", основанный в 1929 году.

Завод возник на базе двух частных мелких предприятий в 1929 году. К концу первой пятилетки он специализировался на ремонтi металлорежущих верстатів.

С 1936 года из унифицированных деталей начал выпускать верстати.

В октябре 1941 года обладнання завода было евакуировано в город Соль-Илецк.

В 1943 году після освобождения Харькова от фашистских захватчиков началось восстановление предприятия.

В декабре 1945 года завод получил ответственное задание — освоить выпуск агрегатных верстатів.

В 1946 году был изготовлен первый верстат. Потребности отечественной промышленности в верстатах такого типа определили дальнейший рост производства.

С 1948 годе завод начал серийное производство зубообрабатывающих верстатів.

В 1962 году отдел головного конструктора выделился в самостоятельное конструкторское бюро.

По его проектам предприятие выпускает многопозиционные агрегатные верстати среднего габарита нормальной і підвищеної точності, автоматические линии из агрегатных верстатів, малогабаритные переналаживаемые верстати. Они изготавливаются по специальным заказам і по своим технико-економическим показателям находятся на уровне лучших мировых стандартов. Всей продукции завода агрегатных верстатів присвоена первая категория качества.

За післядние годы освоены новые типы агрегатных верстатів: переналаживаемые, для глубокого сверления, оснащенные системами автоматичного керування і другие. Впервые в СССР освоено производство гідравлических малогабаритных переналаживаемых агрегатных верстатів для обробки деталей мелкосерийного производства.

Агрегатные верстати і автоматические линии, изготовленные в Харькове, успешно работают более чем в 300 городах СССР і в 6 зарубежных странах.





Зубозакругляющие верстати


5М580 Верстат зубозакругляющий напівавтомат. Назначение і область применения

Верстат производился з 1960 года і был заменен более современной моделью 5Н580 і 5Е580.

Зубозакругляющий верстат 5М580 предназначен для закругления торцов зубьев прямозубых і косозубых цилиндрических зубчатых колес внутреннего і наружного зацепления.

Область применения — автомобильные, тракторные, станкостроительные і другие заводы машиностроения.

Особливості конструкції і принцип роботи верстата 5М580

Обработка зубьев колеса па станке 5М580 производится пальцевой фрезой но методу непрерывного деления за один, два, три і четыре прохода, в зависимости от модуля обрабатываемого колеса при помощи особого механізма.

На станке 5М580 предусмотрена возможность получения разнообразных форм закругления зуба.

Смазка верстата централизованная.

Электро- і гідроаппаратура вынесена за пределы верстата.

Обрабатываемое колесо зажимается при помощи гідроцилиндра.

Верстат встраивается в автоматическую линию для обробки зубчатых колес наружного зацепления.

Отвод стружки из рабочей зоны осуществляется струей охлаждающей жидкости. Жидкость очищается магнитным сепаратором.

Органы керування верстатом расположены на передньої плоскости.

Шероховатость обработанной поверхности зуба не ниже Rz 20 мкм.

Класс точності верстата Н.


Обработка торцов зубьев

Обработку торцов зубьев зубчатых колес осуществляют для придания торцу специальной формы, облегчающей вход в зацепление переключаемых колес, а также для притупления острых кромок і удаления заусенцев, образующихся при нарезании зубьев цилиндрических і конических зубчатых колес.

На торцах зубьев можно получить форму в соответствии з требованиями експлуатации колес, технологическими возможностями оборудования, а также з параметрами зубчатого колеса.

Наибольшее распространение имеет радиусная форма торца зуба (рис. 7.1, а), получаемая при обработке пальцевыми фрезами, а также остроугольная (рис. 7.1,6), получаемая при обработке зубьев торцовыми фрезами.

Фаски у прямозубых цилиндрических колес снимают по всему контуру зубьев или по обоим профилям (рис. 7,1, в), а у косозубых колес в большинстве случаев фаски снимают з одной стороны профиля зубьев, имеющего острую кромку (рис. 7.1, г).


Формы торцовых поверхностей зубьев

Формы торцовых поверхностей зубьев





Посадочные і присоединительные базы зубозакругляющего верстата 5М580

Профиль стола і шлифовальный шпиндель зубозакругляющего верстата 5М580

Передний конец шлифовального шпинделя верстата 5М580

Посадочные і присоединительные базы зубозакругляющего верстата 5М580. Дивитись у збільшеному масштабі



Загальний вигляд зубозакругляющего верстата 5М580

Фото зубозакругляющего верстата 5М580

Фото зубозакругляющего верстата 5М580

Фото зубозакругляющего верстата 5М580. Дивитись у збільшеному масштабі



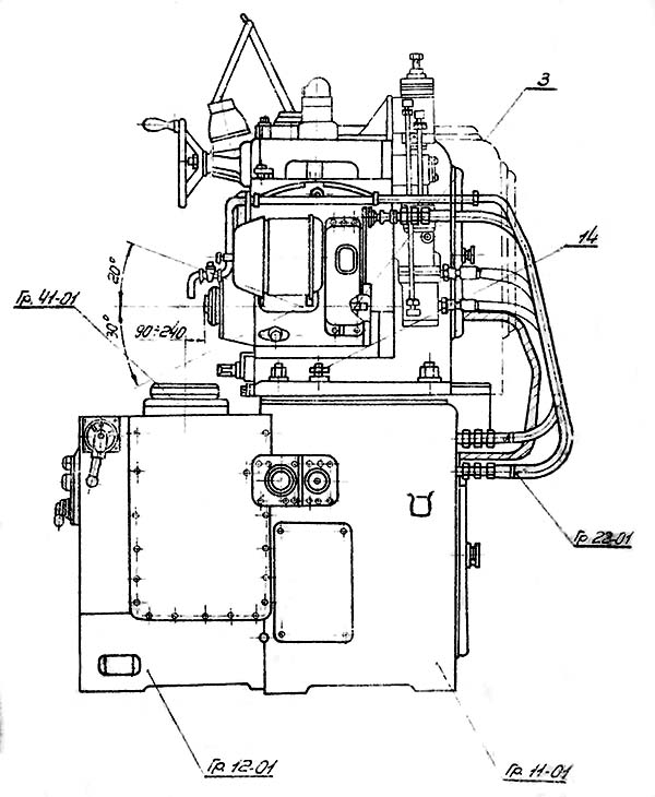
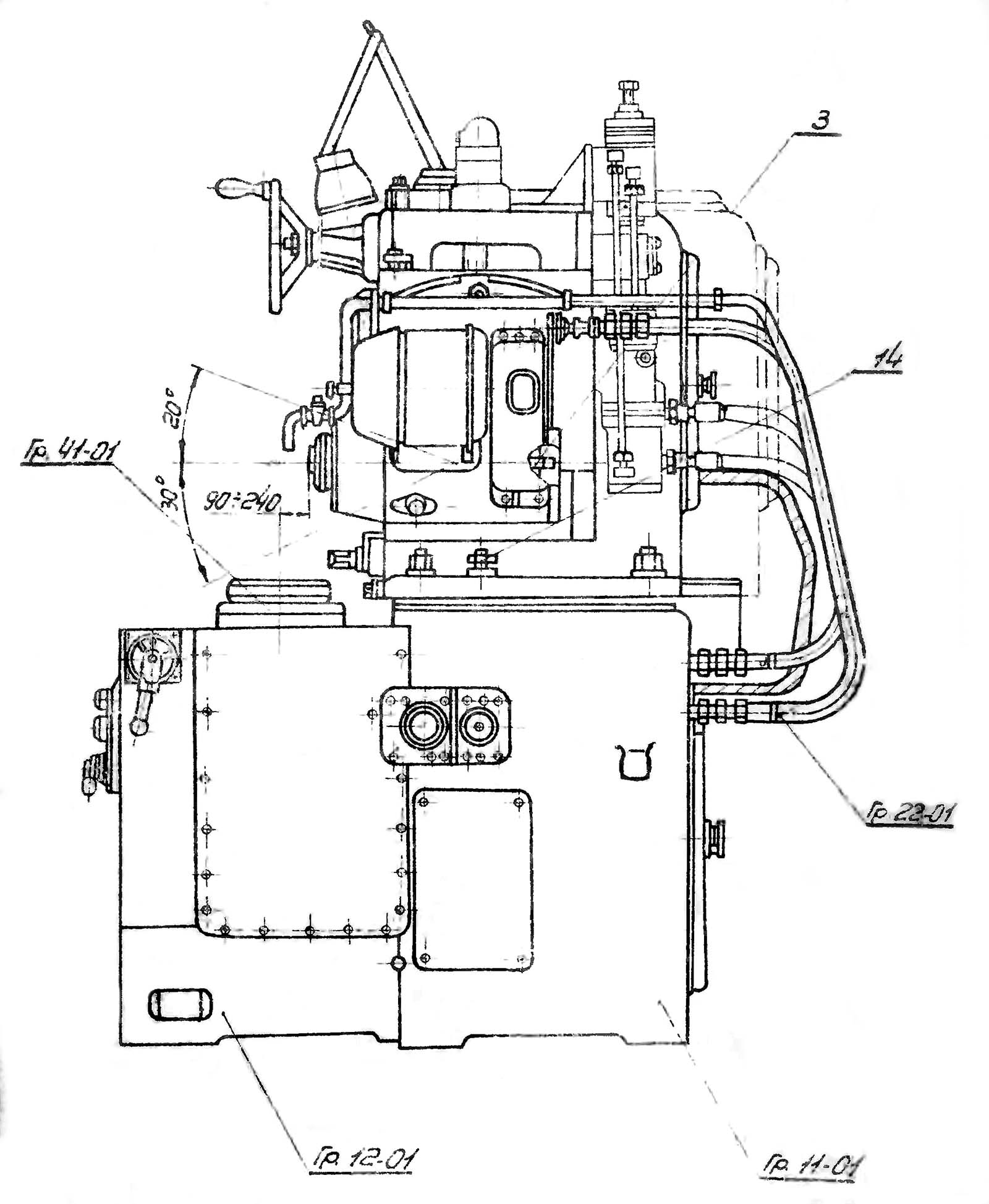
Розташування основних вузлів зубозакругляющего верстата 5М580

Розташування основних вузлів зубозакругляющего верстата 5М580

Розташування основних вузлів зубозакругляющего верстата 5М580

Розташування основних вузлів зубозакругляющего верстата 5М580. Дивитись у збільшеному масштабі



Розташування основних вузлів зубозакругляющего верстата 5М580

Розташування основних вузлів зубозакругляющего верстата 5М580

Розташування основних вузлів зубозакругляющего верстата 5М580. Дивитись у збільшеному масштабі



Основні вузли зубозакругляющего верстата 5М580

Органы керування зубозакругляющим верстатом 5М580



Кінематична схема зубозакругляющего верстата 5М580

Кінематична схема зубозакругляющего верстата 5М580

Кінематична схема зубозакругляющего верстата 5М580

Кінематична схема зубозакругляющего верстата 5М580. Дивитись у збільшеному масштабі



Схема розположення підшибників зубозакругляющего верстата 5М580

Схема розположення підшибників зубозакругляющего верстата 5М580

Схема розположення підшибників зубозакругляющего верстата 5М580. Дивитись у збільшеному масштабі



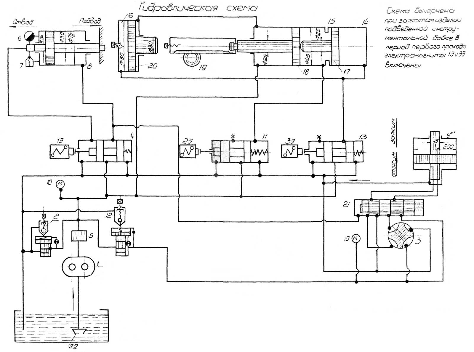
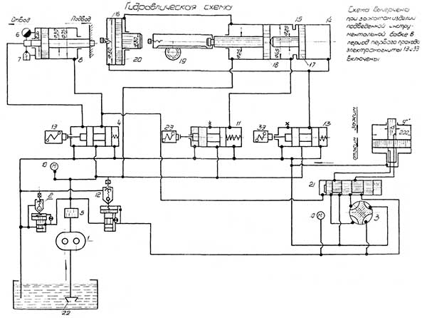
Гідравлічна схема зубозакругляющего верстата 5М580

Гідравлічна схема зубозакругляющего верстата 5М580

Гідравлічна схема зубозакругляющего верстата 5М580

Гідравлічна схема зубозакругляющего верстата 5М580. Дивитись у збільшеному масштабі



Инструмент зубозакругляющего верстата 5М580

Инструмент зубозакругляющего верстата 5М580

Инструмент зубозакругляющего верстата 5М580. Дивитись у збільшеному масштабі



Налаштування зубозакругляющего верстата 5М580

Налаштування зубозакругляющего верстата 5М580

Налаштування зубозакругляющего верстата 5М580. Дивитись у збільшеному масштабі








Технічні характеристики зубозакругляющего верстата 5М580


Наименование параметра 5М580 5Н580 5Е580 ВС-80
Основні параметри верстата
Диаметр обрабатываемых цилиндрических прямозубых колес, мм 20..320 50..320 50..320 50..320
Модуль устанавливаемого колеса, мм 1..6 1,5..6 1..6 1,5..6
Число обрабатываемых зубьев 10..100 17..100 10..120 10..120
Расстояние от оси заготовки до торца шпинделя фрезы, мм 90..240 30..190 50..190 50..190
Расстояние от оси шпинделя фрезы до торца шпинделя заготовки (высота колеса), мм 80..360 (280) 170..270 (100) 185..285 (100)
Инструмент Пальцевая коническая фреза Пальцевая коническая фреза Пальцевая коническая фреза Пальцевая коническая фреза
Закругление зубъев колес з внутренним зацеплением
Наибольший внутренний диаметр заготовки колес внутреннего зацепления, мм 180 180 180
Наибольший наружный диаметр зубчатого колеса внутреннего зацепления, мм 320
Наибольший модуль устанавливаемого колеса, мм 1..6 1,5..4 1,5..4
Число обрабатываемых зубьев 10..100 17..100
Стол
Диаметр стола, мм Ø 210 Ø 250
Установочное перемещение стола вправо, мм 30..250
Установочное перемещение стола влево, мм 37..250
Установочное поворота стола вправо, град 35°
Установочное поворота стола влево, град 35°
Расстояние инструмента от плоскости стола при 0°, мм 80..360
Расстояние инструмента от плоскости стола при 35°, мм 155..200
Наименьшее расстояние инструмента от плоскости стола при 0° для колес до Ø 50, мм 100
Инструментальная бабка, суппорт
Наибольшеий диаметр фрезы, мм Ø 18 Ø 13; 18
Наибольшее перемещение инструмента, мм 1,18..14,12
Перемещение инструментальной бабки продольное, мм 140 140 140
Перемещение инструментальной бабки вертикальное, мм 280 100 100
Поворот инструментальной бабки вверх, град 20°
Поворот инструментальной бабки вниз, град 30° 20° 30°
Автоматический подвод і отвод режущего инструмента есть
Механіка верстата
Скорость обертання режущего инструмента, об/мин 1400, 1760, 2200, 2800 1075, 1630, 3258 1075, 1630, 3258
Величина подач маховиком, мм 0..3,86
Величина подач винтом, мм 0..1,93
Величина подач винтом, мм 0..1,21
Привід і електрообладнання верстата
Електродвигун приводу инструмента, кВт (об/мин) 1,7 (1420) 1,4/ 1,5/ 2,1 (1000, 1500, 3000) 1,4/ 1,5/ 2,1 (1000, 1500, 3000)
Електродвигун гідропривода, кВт (об/мин) 1 (930) 1,5 (1500)
Електродвигун ланцюги деления, кВт (об/мин) 1,1 (700) 1,1 (750)
Електродвигун приводу охлаждения, кВт (об/мин) 0,125 (2800)
Суммарная мощность електродвигателей, кВт 4,82
Габаритные розміри і масса верстата
Габаритные розміри верстата (длина х ширина х высота), мм 1570 х 1273 х 1952 1675 х 1160 х 1870 1810 х 1120 х 2050
Масса верстата з електрообладнанням і охолодженням, кг 2900 2950 2950


    Список литературы:

  1. Зубозакругляющий напівавтомат 5М580. Руководство к верстату, 1960.

  2. Колев Н.С. Металлорежущие верстати, 1980, стр.159.
  3. Гальперин Е.И. Наладка зуборезных верстатів, 1960.
  4. Козлов Д.Н. Зуборезные роботи, 1971.
  5. Лоскутов В.В., Ничков А.Г. Зубообрабатывающие верстати, 1978.
  6. Малахов Я.А. Зубообрабатывающие і резьбофрезерные верстати і их наладка, 1972.
  7. Мильштейн М.З. Нарезание зубчатых колес, 1972.
  8. Овумян Г.Г., Адам А.И. Справочник зубореза, 1983.
  9. Птицин Г.А., Кокичев В.Н. Зуборезные верстати, 1957.
  10. Сильвестров Б.Н., Захаров И.Д. Конструкція і наладка зуборезных і резьбофрезерных верстатів, 1979.
  11. Шавлюга Н.И. Расчет і примеры наладок зубофрезерных і зубодолбежных верстатів, 1978.
  12. Руководящий материал для конструкторов, проектирующих технологическую оснастку. Основні данные і посадочные места металлорежущих верстатів. НИИМАШ, 1968.









Заказать

Кто владеет информацией - тот владеет миром.

Натан Ротшильд