Виробник токарно-гвинторізного верстата підвищеної точності 1Е61М - Ульянівський машинобудівний завод ім. Володарського багатопрофільне підприємство, що випускало патрони до нарізної стрілецької зброї, автомобільні свічки запалювання, верстати токарно-гвинторізні, вантажопідйомне обладнання, автоматичні роторні лінії, безконтактні пускачі, ланцюги пиляльні, тягові, приводні, роликові, ЗІП до сель.
Завод випускав універсальні токарно-гвинторізні верстати моделей: ТВ-01, ТВ-01М, 1Е61, 1Е61М, 1Е61МТ, 1Е61ВМ, 1Е61ПМ, С1Е61ВМ, С1Е61ПМ, УТ16ВМ, УТ16ПМ.
Токарні верстати моделей 1Е61М створені на базі верстата ТВ-01М і належать до класу легких токарних верстатів. Початок серійного випуску верстата 161 - 1965 рік. Випуск наступної моделі 1Е61ПМ, 1Е61ВМ розпочався у 1975 році.
Верстат токарно-гвинторізний моделі 1Е61М є універсальним і призначений для виконання фінішних операцій при токарній обробці деталей високої точності та нарізування різних різьблень. Клас точності верстата – П.
Гладкі циліндричні поверхні обточують при закріпленні заготовок у трикулачковому патроні прохідним різцем.
Розточування циліндричних поверхонь - це обробка різанням попередньо просвердленого чи необробленого отвору розточним різцем.
Підрізання, проточування канавок та відрізання виконуються з метою надання заготівлі певної форми, розміру та шорсткості.
Зовнішні канавки проточують прорізними різцями. Відрізку здійснюють відрізними різцями.
Обробку зовнішніх конічних поверхонь в залежності від довжини конусної частинини та кута ухилу конічної поверхні можна обточувати широким різцем, поворотом санчат верхнього поздовжнього супорта, поперечним усуненням корпусу задньої бабки за допомогою копіювально-конусної лінійки.
Обробка отворів . На токарномуу верстаті можна свердлити, а також обробляти отвори (розсвердлювати, розгортати, зенкерувати, виконувати циліндричне та конічне розточування).
Привід верстата 1Е61М здійснюється від індивідуального електродвигуна потужністю 4,5 кВт і числом обертів за хвилину 1335.
Клинопасової передачею рух передається на приймальний шків коробки швидкостей. Від коробки швидкостей шістьма клиновими ременями рух передається далі, на шків передньої бабки, та був з допомогою зубчастої муфти — на шпиндель.
Нарізання різьблення підвищеної точності забезпечується можливістю з'єднання ходового ггвинта безпосередньо з відповідним комплектом змінних шестерень на гітарі, минаючи весь ланцюг коробки подач.
Верстат 1Е61М також дозволяє нарізати різьблення нормальної точності за допомогою коробки подач.
Ланцюг подачі верстата має ланку збільшення кроку , з якого досягається восьмиразове збільшення табличного значення подач і кроків різьблення.
Включаючи ланку збільшення кроку, можна робити нарізку різьблення, прорізати всілякі круті спіралі, нарізати багатозахідні черв'яки і виконувати ряд спеціальних робіт.
Фартух верстата має механізм «падаючого» черв'яка, що автоматично вимикає поздовжню та поперечну подачі при роботі з нерухомими упорами. Одночасно цей механізм захищає верстат від поломок під час перевантаження. Але під час роботи ходовим гвинтом користуватися поздовжнім упором неприпустимо.
У середній частинині шпиндельної бабки поміщений клиновий приводний шків, змонтований на двох шарикопідшипниках. Таким чином, шпиндель розвантажений від натягу клинових ременів.
Мастило передньої бабки автоматичне, від окремого масляного насоса. Увімкнення головного електродвигуна та включення масляного насоса зблоковано, чим виключена можливість роботи шпиндельної бабки без мастила.
Підведення мастильно-охолоджувальної рідини в зону різання проводиться електронасосом, включення якого здійснюється при необхідності від окремого вимикача.
Реверсування головного руху верстата – електричне. Гальмування обертання шпинделя проводиться протитечією в електродвигуні.
Електродвигун, що застосовується на верстаті, з підвищеним ковзанням забезпечує підвищення частоти реверсування при нарізанні різьблень.
Виробничі можливості верстата значно розширюються за допомогою ряду додаткових речей, що додаються до верстата за особливим замовленням за окрему плату.
Верстат 1Е61М забезпечує високу точність при дотриманні наступних пунктів:
Б/с головний привід - безступінчастиний привід шпинделя на двигуні постійного струму або частоті тиристорному перетворювачі.

Габарити робочого простору токарного верстата 1е61м.

Габарити робочого простору токарного верстата 1е61м.

Станина токарно-гвинторізного верстата 1е61м
Станина токарно-гвинторізного верстата 1е61м. Дивитись у збільшеному масштабі

Фото токарно-гвинторізного верстата 1е61м
Фото токарно-гвинторізного верстата 1е61м. Дивитись у збільшеному масштабі

Фото токарно-гвинторізного верстата 1е61м
Фото токарно-гвинторізного верстата 1е61м. Дивитись у збільшеному масштабі

Фото токарно-гвинторізного верстата 1е61м

Розташування органів керування верстатом 1е61м
Источником движений в станке является електродвигатель, который через коробку швидкостей (редуктор) передает вращение на шпиндель, а от шпинделя через гітару сменных зубчатых колес і коробку подач вращение передається на ходовой винт м (при нарезке різьби) или на ходовой вал Н (при других токарных операциях).
Торможение шпинделя осуществляется противотоком.
Короткие заготовки закрепляются в кулачковом патроне, а правый конец длинной заготовки поддерживается центром, расположенным в пиноли задньої бабки.
Задня бабка используется также для закрепления і подачі сверла і другого осьового инструмента.
Суппорт служит для осуществления перемещений закрепленного в резцедержателе резца в продольном і поперечном направлениях.
Механізм фартука преобразует вращательное рух ходового вала или ходового гвинта в поступательное рух суппорта.
Питание ланцюгів електроустаткування осуществляется следующими напряжениями:
Електроустаткування верстата предназначено для подключения к трехфазной сети переменного тока з глухозаземленным или изолированным нейтральным проводом.
На станке установлены три трехфазных короткозамкнутых асинхронных електродвигуна:
Верстат з електрообладнанням на напряжение 220 В може быть выполнен только по особому заказу.

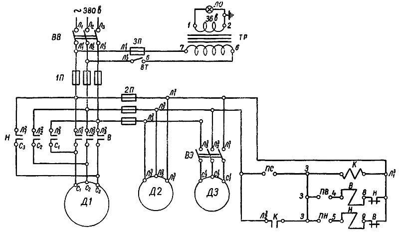
Електрична схема токарного верстата 1е61м, 1е61мт
Електрична схема токарно-гвинторізного верстата 1Е61М. Дивитись у збільшеному масштабі
Главный електродвигатель і масляный електронасос монтируются в передньої, остальное електрообладнання — в задньої тумбе.
Для осуществления головного руху верстата служит асинхронный електродвигатель з короткозамкнутым ротором, з повышенным скольжением типа АОС—51/4, в закрытом обдуваемом виконанні. Увімкнення і вимкнення електродвигуна, а также изменение направления обертання его посредством реверсивного магнитного пускателя производится барабанным переключателем з помощью рукоятки правой 3 или левой 4 (рис. 5).
При подаче тока от внешней електросети на верстат включается масляный насос до увімкнення головного двигуна так, что исключена возможность роботи шпиндельной бабки без змазки, всухую.
Электронасос охлаждения имеет отдельный выключатель і може быть включен по мере надобности.
Арматура местного освещения укреплена на каретке суппорта і служит для освещения робочого места
В целях удобства експлуатации верстата рукоятки пакетных выключателей выведены на специальную панель в нише крышки, расположенной з торца на правой тумбе.
Электропроводка на станке выполнена в газовой трубе, металлорукавах і резиновых шлангах для защиты от механических повреждений, воздействия влаги і прочих внешних причин.
Для заземления верстата имеется спеціальний болт, установленный на внутренней торцовой стенке задньої тумбы, к которому следует присоединять заземляющий провод
Ввиду простоты електросхеми її действие не описывается.
Подключение верстата к електросети производится включением вводного выключателя ПВЗ-25 (рис. 18).
Захист електроустаткування верстата от коротких замыканий осуществляется плавкими предохранителями НПН-60, ПН-50-1 і ПН-50-0,5.

Список елементів токарного верстата 1е61м
Список елементів токарно-гвинторізного верстата 1Е61М. Дивитись у збільшеному масштабі

Монтажная схема токарного верстата 1е61м
Монтажная схема токарно-гвинторізного верстата 1Е61М. Дивитись у збільшеному масштабі
| Наименование параметра | 1Е61М | 1Е61МТ | 1Е61ПМ | УТ61ПМ |
|---|---|---|---|---|
| Основні параметри верстата | ||||
| Класс точності по ГОСТ 8-82 | П | В | П | П |
| Наибольший диаметр заготовки обрабатываемой над станиной, мм | 320 | 320 | 320 | 320 |
| Наибольший диаметр заготовки обрабатываемой над суппортом, мм | 188 | 188 | 170 | 170 |
| Наибольшая длина устанавливаемой детали РМЦ, мм | 710 | 710 | 710 | 750 |
| Наибольшее расстояние от оси центров до кромки резцедержателя, мм | 185 | 185 | 175 | 175 |
| Расстояние от оси шпинделя до направляючих станины (высота центров), мм | 170 | 170 | 175 | 175 |
| Шпиндель | ||||
| Диаметр отверстия в шпинделе, мм | 32,5 | 32,5 | 30 | 32 |
| Диаметр прутка проходящего через отверстие в шпинделе, мм | 32 | 32 | 25 | |
| Частота обертання шпинделя, об/мин | 35..1600 | 35..1600 | 35,5..1800 | 40..2000 |
| Количество прямых/ обратных швидкостей шпинделя | 12 | 12 | 18 | 18 |
| Центр в шпинделе по ГОСТ 13214-67 | Морзе 5 | Морзе 5 | Морзе 5 | Морзе 5 |
| Кінець шпинделя по ГОСТ 12595-72 | 5К | 5К | ||
| Торможение шпинделя | есть | есть | есть | есть |
| Блокировка шпинделя | есть | есть | есть | есть |
| Захист от перегрузок шпинделя | есть | есть | есть | есть |
| Подачи | ||||
| Наибольшая длина ходу суппорта (каретки) - продольное перемещение, мм | 640 | 640 | 710 | 710 |
| Наибольшее поперечное перемещение суппорта, мм | 200 | 200 | 230 | 230 |
| Продольное перемещение суппорта на одно деление лимба, мм | 0,2 | 0,2 | 0,1 | 0,1 |
| Поперечное перемещение суппорта на одно деление лимба, мм | 0,02 | 0,02 | 0,02 | 0,02 |
| Наибольшее перемещение верхнего суппорта (резцовых салазок), мм | 140 | 140 | 140 | 140 |
| Перемещение верхнего суппорта на одно деление лимба, мм | 0,02 | 0,02 | 0,02 | 0,02 |
| Количество подач продольных/ поперечных суппорта | 21 | 21 | 40 | |
| Пределы подач продольных, мм | 0,04..1,99 | 0,04..6 | 0,018..1,1 | 0,018..1,1 |
| Пределы подач поперечных, мм | 0,025..1,24 | 0,012..1,87 | 0,01..0,625 | 0,01..0,625 |
| Количество нарезаемых різьб метрических, мм | 22 | 22 | 35 | |
| Количество нарезаемых різьб модульных, мм | 19 | 19 | 31 | |
| Количество нарезаемых різьб дюймовых, мм | 15 | 15 | 26 | |
| Пределы шагов метрических резьб, мм | 0,2..30 | 0,2..30 | 0,1..56 | 0,1..56 |
| Пределы шагов модульных резьб, модуль | 1..7,5 | 1..7,5 | 0,1..28 | 0,1..28 |
| Пределы шагов дюймовых резьб, ниток/дюйм | 4,0..30 | 4,0..30 | 3,0..30 | 3,0..60 |
| Пределы шагов питчевых резьб, питчей | 8..60 | 8..60 | ||
| Скорость быстрых перемещений продольных/ поперечных, м/мин | нет | нет | нет | нет |
| Высота резца, устанавливаемого в резцедержателе, мм | 20 | 20 | 20 | 20 |
| Задня бабка | ||||
| Наибольшее перемещение пиноли, мм | 100 | 100 | 100 | 100 |
| Цена деления лимба задньої бабки, мм | 1 | 1 | 0,05 | 0,05 |
| Центр в пиноли по ГОСТ 12595-72 | Морзе 3 | Морзе 3 | Морзе 3 | Морзе 3 |
| Поперечное смещение задньої бабки, мм | ±5 | ±5 | ±5 | ±5 |
| Диаметр сверла при сверлении стали, мм | 12 | |||
| Диаметр сверла при сверлении чугуна, мм | 15 | |||
| Електроустаткування верстата | ||||
| Количество електродвигателей на станке | 3 | 3 | 3 | 4 |
| Мощность електродвигуна головного привода, кВт | 4,5 | 4,5 | 2,7/ 4,4 | 3,2/ 5,3 |
| Мощность електродвигуна насоса охлаждения, кВт | 0,125 | 0,125 | 0,12 | 0,12 |
| Мощность електродвигуна насоса змазки, кВт | 0,125 | 0,125 | 0,08 | 0,09 |
| Мощность електродвигуна вентилятора, кВт | нет | нет | нет | 0,18 |
| Габарити і масса верстата | ||||
| Габарити верстата (длина ширина высота), мм | 2190 х 930 х 1500 | 2191 х 930 х 1500 | 2290 х 1150 х 1365 | 2110 х 1050 х 1395 |
| Масса верстата, кг | 1650 | 1650 | 1670 | 1810 |
1Е61ПМ, 1Е61ВМ, С1В61ПМ, С1В61ВМ Паспорт токарно-гвинторізного верстата, 1981, Формат: pdf, Размер: 24,9 Мб, Скачать
Замовити
Хто володіє інформацією – той володіє світом.
Натан Ротшильд