Виробник токарного багаторізцевого копіювального верстата моделі 1Н713 - Новосибірський верстатобудівний завод , заснований у 1931 році.
Випуск верстатів завод розпочав у 1934 році. Перший верстат, випущений токарний верстат моделі Т-1
Протягом тринадцяти років з 1972 по 1985 рік завод випускав токарні багаторізцеві напівавтомати 1Н713 і 1Н713ГС, спеціальні верстати на базі 1Н713 і 1Н713ГС, роботизовані комплекси, автоматичні лінії, верстати-автомати.
У 1984 році завод приступив до випуску досконалішого верстата 1Н713П.
Токарний багаторізцевий копіювальний напівавтомат 1Н713 призначений для високопродуктивної напівчистової та чистової токарної обробки однорізцевим або багаторізцевим копіювальним способом валів, кілець, підшипників, фланців, шестерень та інших деталей у центрах, патроні або на оправці в умовах серійного та масового виробництва.
На верстаті 1Н713 можна отримувати точні лінійні та діаметральні розміри, фаски, канавки, радіуси.
Для виключення утворення ризику на торцевих поверхнях можливе виведення різців із зони різання на робочій подачі з наступним швидким відведенням у вихідне положення.
Токарний верстат напівавтомат 1Н713 може вбудовуватись в автоматичні лінії.
Токарний напівавтомат 1Н713 є верстатом жорсткої агрегатованої конструкції.
Компонування напівавтомата 1Н713 забезпечує можливість створення полегшеної, спрощеної, багатосупортної, патронної модифікації, а також із цикловим та числовим програмним керуванням.
На ліву частинину основи встановлюється передня бабка , на праву - проставок . На передню бабку та проставок встановлюється верхня станина . Основа верстата, передня бабка, проставок і станина утворюють жорстку замкнуту конструкцію, де розміщуються інші вузли верстата.
На верхній станині знаходиться поздовжній супорт із автономною коробкою подач та власним командоапаратом. На підставі розташований поперечний супорт з автономною коробкою подач та власним командоапаратом.
Переміщення повзуна поперечного супорта здійснюється за допомогою пари гвинт - гайка ковзання.
Автономна коробка подач являє собою двовалову силову головку, що повідомляє супортам прискорене підведення до оброблюваної деталі, робочу подачу вперед, виведення із зони різання на робочій подачі або відведення у вихідне положення на прискореному ходу.
У коробці подач розташовані дві прямозубі шестірні для підвищення моменту, що крутить, що передається двигуном на ходовий гвинт, і запобіжна порошкова електромагнітна муфта.
Привід коробок подач - від асинхронного комплексного глибокорегульованого електроприводу. Супорт поздовжній складається з чотирьох основних частинин: каретки, повзуна, різцевої головки поворотної та механізму зміни упорів.
Привід механізму зміни упорів – від гідроциліндра.
На повзуні супорта встановлена двопозиційна поворотна різцова головка, що складається з механізмів повороту і фіксації з приводом від гідроциліндрів.
Поперечний супорт складається з двох основних частинин корпусу, в якому розміщений ходовий гвинт, жорсткий упор та повзун.
Механізм установки копіра складається з двох стійок: лівої та правої, з'єднаних між собою качалкою. На качалці встановлені ліва та права центрові бабки, в центрах яких встановлюється копірна лінійка , що несе копіри або еталонну деталь.
У спеціальному виконанні напівавтомат може оснащуватися різними налагодженнями, а також однокоординатною гідрокопіювальною системою для обробки конусних і фасонних поверхонь.
Напівавтомат вбудовується в автоматичні лінії з фронтальним завантаженням деталей, оснащений незалежними приводами подач супортів, різальним інструментом, що налаштовується поза верстатом, системою кінематичного дроблення стружки.
Клас точності напівавтомат Н.
На рис. 146 наведена схема роботи багаторізцевого напівавтомата. Обробка заготовки 2 ведеться декількома одночасно працюючими різцями, встановленими на поздовжньому 12 і 3 поперечному супортах. Одночасна робота великої кількості різців, кожен з яких обробляє свою ділянку заготівлі, дозволяє отримати деталь заданих форми та розмірів шляхом найпростіших і коротких циклів роботи супортів і, отже, значно скоротити час обробки. Зняття деталі, встановлення заготовки, її затискач у патроні або в центрах передньої 1 і задньої 4 бабок, а також пуск верстата виробляють вручну. Підведення супортів з різцями, обробка заготовки, повернення супортів у вихідне положення та зупинка верстата виконуються автоматично.
При обробці на багаторізцевому токарномуу напівавтоматі, коли одночасно працюють кілька різців, основний (машинний) час менше, ніж при обробці одним різцем на токарномуу гідрокопіювальному напівавтоматі. Ця відмінність особливо ефективно проявляється при багаторізцевому обточуванні методом розподілу довжини обробки, коли кожен ступінь валу обробляється за один прохід. У цьому випадку основний час визначається по довжині шляху різця, який обробляє найбільш довгий ступінь валу.

Поздовжній супорт 12 переміщається разом з планками 6 і 8 щодо нерухомої лінійки 10. При цьому ролик 7 супорта перекочується по робочій поверхні лінійки 10 і постійно притискається до неї пружинами 11. Цикл роботи поздовжнього супорта наступний:
Відскок супорта в кінці обробки (приблизно на 1 мм) і повернення його в початкове положення в кінці відходу назад (дільниці траєкторії г-д і к-а) здійснюються за допомогою планок 6 і 8. Обидві планки переміщуються разом із супортом, при цьому планка 6 може переміщатися щодо супорта в поздовжньому напрямку. На початку роботи супорта обидві планки встановлені щодо один одного так, що стикаються виступами (як показано на малюнку). В кінці обточування планка 6 підходить до упору 9 і зміщується ним щодо планки 8 вправо, в результаті чого її виступи встановлюються проти западин планки 8.
Супорт 12 разом з роликом 7, лінійкою 10 і планкою 8 під дією пружини 11 відскакує назад на глибину западини планки 8. В результаті цього різці при відході супорта вправо не стосуються обробленої поверхні деталі. Після повернення супорта у вихідне праве положення планка 6 стосується другого упору 5 і зміщується ним вліво в початкове положення, тобто її виступи встановлюються знову проти виступів планки 8. В результаті супорт з різцями, лінійка 10 і планка 8 встановлюються в початкове робоче положення (Точка а).

Габарит робочого простору токарного багаторізцевого верстата 1н713

Фото токарного багаторізцевого верстата 1н713

Основні вузли токарного багаторізцевого верстата 1н713
Основні вузли токарного багаторізцевого верстата 1н713. Дивитись у збільшеному масштабі
На нижній станині 1 встановлена передня бабка 2 з механізмом головного руху і шпинделем 4. По поздовжнім напрямним нижньої станини можна переміщати задню бабку 15, а поперечним напрямним - поперечний супорт 7 з механізмом подач. На верхній станині 13 закріплена коробка подач 5 поздовжнього супорта 8, який переміщається направляючими станини. На передній панелі бабки розташований щиток 6 з кнопками керування верстатом.
Праворуч від поздовжнього супорта змонтовані пересувний кронштейн копірної лінійки 12, командоапарат 11 для керування циклом роботи поздовжнього супорта і пересувний упор 10 для встановлення в робоче положення лінійки відскоку поздовжнього супорта. Квадратними рукоятками 9 і 17 налаштовують повзуни повздовжнього 8 і поперечного 7 супортів. Педаллю 16 управляють роботою пневмосистеми задньої бабки. Ремінна передача механізму головного руху закрита кожухом 3.
Електроустаткування верстата розташоване у шафі 14, а пневмоапаратура – у корпусі станини 1. Електродвигун головного руху знаходиться усередині станини під передньою бабкою.

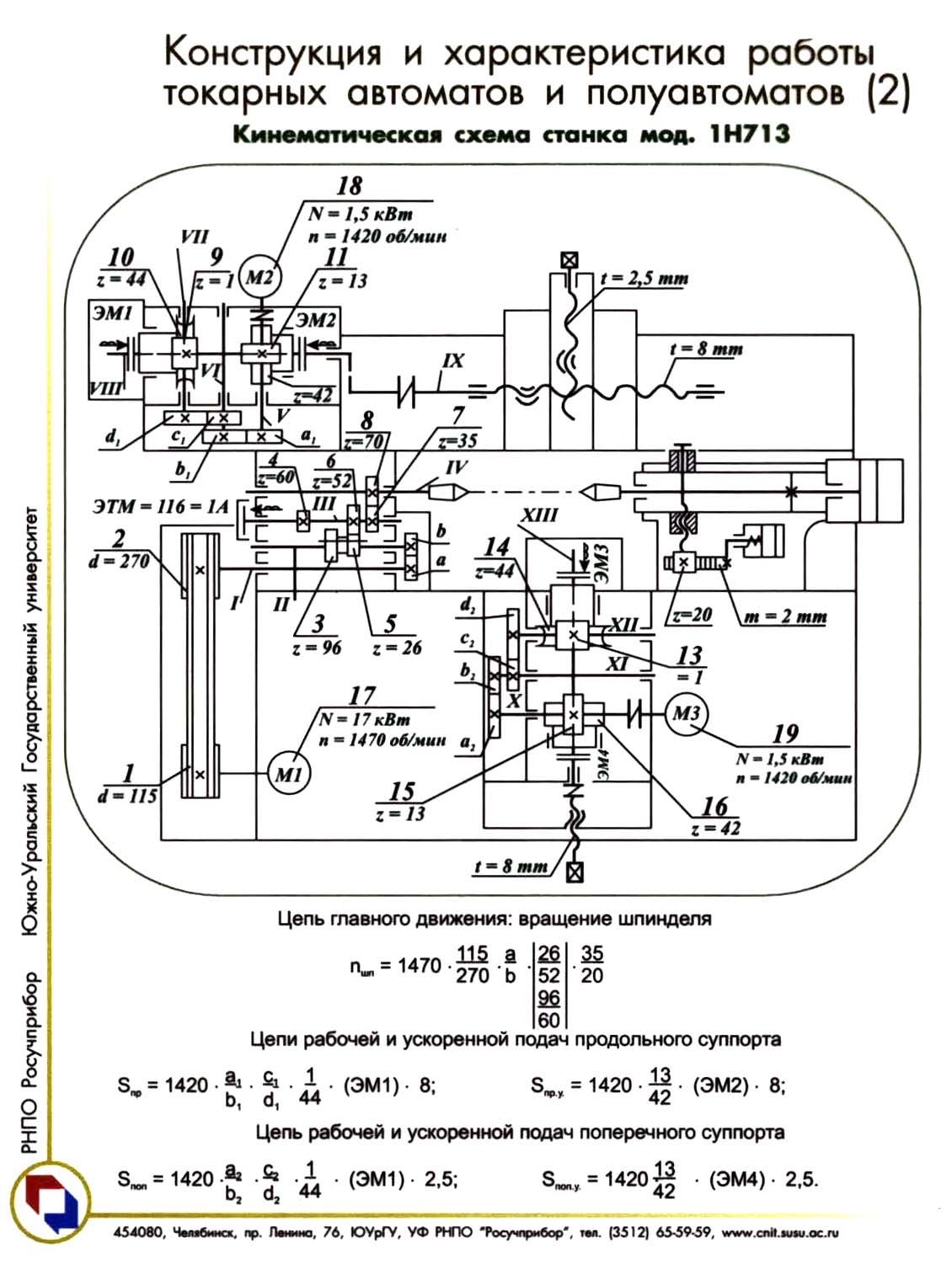
Кінематична схема токарного багаторізцевого верстата 1н713
Кінематична схема верстата 1Н713 зображено малюнку. Від електродвигуна М1 через клинопасову передачу 115/270, вал I, змінні зубчасті колеса a/b, вал II, зубчасту передачу 96/60 (або 26/52), вал III і пару зубчастиних коліс 35/70 обертання передається на шпиндель IV.
Рівняння кінематичного налаштування ланцюга головного руху
n = 1470 • a/b • 26/52 (або 95/60) • 35/70 = 367,5 (або 1164) • a 1 /b 1 • c 1 /d 1 [об/хв]
Рух подачі поздовжнього та поперечного супортів здійснюється від автономних коробок подач (АКП-2). Робочий рух поздовжнього супорта здійснюється по ланцюгу: електродвигун М2, гітара змінних коліс a 1 / b 1 • c 1 / d 1 , черв'ячна передача 1/44, муфта ЕМ1, гвинт ходовий IX, супорт.
Швидке переміщення поздовжнього супорта відбувається по ланцюгу: електродвигун М2, вал V, гвинтова зубчаста передача 13/42, муфта ЕМ2, гвинт ходовий IX, супорт.
Рівняння кінематичної налаштування ланцюги поздовжньої подачі
- Робоча подача:
spr = 1420 • a 1 /b 1 • c 1 /d 1 • 1/44 • 8 = 258,2 • a 1 /b 1 • c 1 /d 1 [мм/хв]
звідки
a 1 /b 1 • c 1 /d 1 = sпр / 258,2
- прискорене переміщення
sпр.у = 1420 • 13/42 • 8 = 3516 мм/хв
Робоче рух поперечного супорта здійснюється за ланцюжком: електродвигун М3, гітара змінних коліс a 2 / b 2 • c 2 / d 2 , черв'ячна передача 1/44, муфта ЕМ3, вал XIII, ходовий гвинт, супорт.
Швидке переміщення поперечного супорта відбувається за ланцюжком: електродвигун М3, вал X, гвинтова зубчаста передача муфта ЕМ4, вал XIII, ходовий гвинт, супорт.
Рівняння кінематичної налаштування ланцюги поздовжньої подачі
- Робоча подача
sпо = 1420 • a 2 /b 2 • c 2 /d 2 • 1/44 • 8 = 258,2 • a 2 /b 2 • c 2 /d 2 [мм/хв]
звідки
a 2 /b 2 • c 2 /d 2 = sпр / 258,2
- прискорене переміщення
sпо.у = 1420 • 13/42 • 8 = 3516 мм/хв

Работа командоапаратів супортів токарного багаторізцевого копіювального верстата 1н713
Схема розташування мікроперемикачів та кулачків, що керують роботою верстата, показана на рис. 77. Командоапарати 5 і 4 поздовжнього і поперечного супортів мають однакову конструкцію і складаються з трьох мікроперемикачів B1, В2, В3, (В4, В5, В6) і кулачків 1, 2, 3 (6, 7, 8), що впливають на мікроперемикачі при роботи станку.
У напівавтоматичному режимі роботи верстата при натисканні кнопки «Цикл» на щитку 6 (див. рис. 74) включається муфта ЕМ2 (див. рис. 75) прискореного переміщення супорту одночасно з електродвигуном коробки подач. Відбувається прискорений підведення різців до деталі, що обробляється, при цьому кулачок 2 не діє на шток мікроперемикача В2. Прискорене рух супорта триває доти, поки верхній кулачок 1 не натисне на мікроперемикач В1, при цьому муфта ЕМ2 відключиться і включиться муфта ЕМ1 робочих подач (див. рис. 75). Робоча подача супорта триває доти, доки кулачок 3 не натисне на мікроперемикач ВЗ. При цьому відключається муфта ЕМ1 і включається муфта ЕМ2 одночасно з реверс електродвигуна. Відбувається відведення різців від оброблюваної деталі у вихідне положення. Відведення припиниться, коли кулачок 2 натисне на мікроперемикач В2. Цикл роботи супорта закінчено.
Для здійснення прискореного переміщення різця вздовж необроблюваних ділянок деталі у верхній паз командоапарата послідовно встановлюють спеціальні кулачки довжиною, що дорівнює необхідним довжинам робочого ходу, інтервал між кулачками дорівнює довжині поверхонь, що не обробляються.
У той час, коли ролик мікроперемикача В1 котиться поверхнею кулачка 1, відбувається робоча подача супорта. При звільненні штока перемикача починається прискорене переміщення супорта. Воно триває доти, доки наступний кулачок не натисне шток мікроперемикача В1. Робота командоапарата поперечного супорта аналогічна роботі командоапарата поздовжнього супорта.
Мікроперемикачі педалі В7 і В8 включають і вимикають електромагніти розподільника повітря 8 (див. рис. 76), забезпечуючи тим самим подачу повітря до циліндрів задньої бабки.

Настановне креслення токарного багаторізцевого верстата 1н713
| Найменування параметру | 1N713P | 1H713 |
|---|---|---|
| Основні параметри верстата | ||
| Рік початку серійного випуску | 1984 рік | 1972 рік |
| Точність згідно з ГОСТ 8-82 | П | Н |
| Найбільший діаметр виробу, що обробляється над станиною, мм | 500 | 400 |
| Найбільший діаметр виробу, що обробляється над супортом, мм. | 250 | 250 |
| Найбільша довжина виробу, що обробляється, мм | 710 | 500 |
| Найбільша вага виробу оброблюваного в центрах, кг | 180 | |
| Діаметр отвору в шпинделі, мм | 60 | 60 |
| Висота центрів над поздовжнім супортом, мм | 60 | 55 |
| Висота центрів над поперечним супортом, мм | 60 | 60 |
| Висота центрів над основою верстата, мм | 1060 | |
| Висота перерізу різців, що встановлюються, мм | 25..32 | 25..32 |
| Шпиндель | ||
| Кількість робочих швидкостей шпинделя | 14 | 14 |
| Пределы чисел оборотів прямого обертання шпинделя, об/мин | 63..1250 | 50..1000 |
| Найбільший момент, що крутить, на шпинделі не менше, кНм (кгс*м) | 2,5 | (310) |
| Конус у шпинделі | M80, Морзе 6 | M80 |
| Кінець шпинделя по ГОСТ 12595-72 | 1-8М | |
| Поздовжній супорт | ||
| Кількість подач поздовжнього супорта | 72 | 13 |
| Найбільше поперечне настановне переміщення супорта, мм | 112 | 90 |
| Найбільше поперечне робоче переміщення супорта, мм | 105 | 30 |
| Найбільше поздовжнє робоче переміщення супорта, мм | 600, 800 | 385 |
| Ціна поділу лімба, мм | 0,025 | |
| Діапазон швидкостей поздовжніх подач револьверного супорта, мм/хв. | 10..1000 | 25..400 |
| Допустиме тягове зусилля на ходовому гвинті, кгс | 1200 | |
| Швидкість швидких переміщень поздовжнього супорта, мм/хв. | 3500 | |
| Кількість проходів у циклі | 1..2 | |
| Кількість змінних копірів | 2 | |
| Поперечний супорт | ||
| Кількість подач поперечного супорта | 72 | 12 |
| Найбільше поперечне настановне переміщення супорта, мм | 160 | 200 |
| Найбільше поперечне робоче переміщення супорта, мм | 160 | 200 |
| Найбільше поздовжнє настановне переміщення супорта, мм | 500 | 325 |
| Ціна поділу лімба, мм | 0,05 | |
| Діапазон швидкостей поздовжніх подач револьверного супорта, мм/хв. | 10..1000 | 25..315 |
| Швидкість швидких переміщень поперечного супорта, мм/хв. | 2250 | |
| Допустиме тягове зусилля на ходовому гвинті, кгс | 1200 | |
| Задня бабка | ||
| Конус пінолі | Морзе 5 | Морзе 5 |
| Найбільше переміщення пінолі, мм | 160 | 160 |
| Електроустаткування верстата | ||
| Привід головного руху | Розмір 2М-5-1 | |
| Кількість електродвигунів на верстаті, кВт | 7 | |
| Електродвигун головного приводу, кВт | 18,5 | 17 |
| Електродвигун приводу швидких і робочих подач поздовжнього супорта, кВт | 1,5 | 1,5 |
| Електродвигун приводу швидких та робочих подач поперечного супорта, кВт | 1,5 | 1,5 |
| Електродвигун приводу насоса циркуляційного змащення, кВт | 0,27 | |
| Електродвигун гідростанції, кВт | 3 | |
| Електродвигун насоса охолодження, кВт | 0,15 | 0,15 |
| Електродвигун транспортера стружки, кВт | 0,37 | |
| Сумарна потужність електродвигунів на верстаті, кВт | 26,29 | |
| Габарити і масса верстата | ||
| Габаритні розміри верстата (довжина, ширина, висота), мм | 2435 х 1250 х 1985 | |
| Маса верстата, кг | 4700 |