metalinstryment.com
Довідник по металорізальних верстатів та пресовому обладнанні

ДГ2434 Пресс гідравлический рамный для прессования изделий из пластмасс
схеми, опис, характеристики

ДГ2434 Фото гідравлічного пресса рамного



Прессы механические, прессы гідравлические, верстати поперечно-строгальные

Відомості про виробника гідравлічного пресса ДГ2434

Производителем пресса ДГ2434 является Оренбургский завод гідравлических прессов Гідропресс, основанный в 1953 году.

Первый гідравлический пресс для переработки пластмасс ПА-474 был принят государственной комиссией 23 сентября 1953 года, етот день прессостроители і считают днем рождения завода «Гідропресс».

В настоящее время однокривошипный пресс ДГ2434 производит ПАО «Кувандыкский завод КПО «Долина» Оренбургская обл., г. Кувандык

В настоящее время однокривошипный пресс ДГ2434 производит, также, ООО СО "Прессмаш", г. Москва





Машины, выпускаемые Оренбургским заводом гідравлических прессов ГідроПресс


ДГ2434, ДГ2434а пресс гідравлический рамный для прессования изделий из пластмасс. Назначение, область применения

Пресс гідравлический моделі ДГ2434 предназначен для получения различных по форме і размерам изделий (как з арматурой, так і без нее) из реактопластов методом прямого (компрессионного) і трансферного прессования (литье пластмасс под давлением) з предварительным подогревом материала і без него. Пресс може быть использован также для мелких вытяжных і штамповочных работ.

Пресс моделі ДГ2434 является базовой моделью, имеет одну ступень рабочих швидкостей ползуна і выталкивателя.

Пресс моделі ДГ2434а оснащен гідро-пневмо-аккумулятором, позволяющим вести ускоренное прессование реактопластов при высоких температурах. Пресс имеет две ступени рабочих швидкостей ползуна для прямого прессования і две ступени рабочих швидкостей выталкивателя для литья под давлением.

По сравнению з заменяемым обладнанням ДБ2434 і ДБ2434а прессы более производительны і обладают расширенными технологическими возможностями за счет:

Благодаря своей универсальности і наличию индивидуального приводу пресс може быть использован как на крупных специализированных предприятиях по переработке пластмасс в химической, автомобильной, електротехнической, радиотехнической, електронной, приборостроительной промышленности, а также при производстве товаров народного потребления.

Пресс гідравлический моделі ДГ2434 выполнен вертикальным, рамным.

Станина пресса ДГ2434 сварная, рамного типа. В верхней поперечине станины имеется отверстие для установки головного цилиндра плунжерного типа, в нижней — поршневой цилиндр выталкивателя, в боковых нишах станины — возвратные плунжерные циліндри. В правой нише установлены конечные выключатели керування ползуном і в подвешенном к ней на петлях електрошкафе размещается електроаппаратура.

Горизонтальная массивная плита з центральным отверстием і Т-образными пазами является столом пресса.

На верхнем торце головного цилиндра расположен бак наполнения з клапаном наполнения.

Плунжер головного цилиндра соединен з литым чугунным ползуном, имеющим на рабочей поверхности Т-образные пазы для крепления инструмента. Ползун перемещается между стойками станины по клиновым чугунным направляющим, крепящимся к стойкам.

Керування ходом ползуна і выталкивателя осуществляется з помощью конечных выключателей типа КВД.

Для направления руху ползуна пресса служат направляющие.

Регулювання зазору между ползуном і направляющим производится гвинтами. Левая ниша станины предназначена для розміщення трубопроводов

В нижней частини верхней поперечини станины предусмотрено два отверстия для установки механического выталкивателя, выполненного в виде шпилек, которые кроме роли выталкивателя, в целях безопасности (при навинчивании на них гаек), удерживают ползун в верхнем положении во время ремонта.

Гідрообладнання пресса скомпоновано в отдельный гідроагрегат з левой стороны пресса. Агрегат спроектирован на базе гідроапаратури типа КАВО. Его гідропанель і маслобак унифицированы на всю гамму прессов серии «ДГ».

Прессы оснащены подвижным неприводным ограждением, подвешенным на лицевой стороне ползуна, лестницей для обслуживания пресса, блокировочным пристрійм рабочей зоны і пристрійм отсоса газов.

Электропривод, выполненный на базе микроелектроники, обеспечивает работу пресса в напівавтоматическом і автоматическом режимах.

Пульт керування прессом расположен на лицевой стороне електрошафи.

Смазка пресса ДГ2434 — комбинированная.


Основні технические данные гідравлічного пресса ДГ2434:

Машина ДГ2434 разработана в 1982 году і серийно выпускалась з 1985 года взамен пресса ДБ2434 і ДБ2434а

Разработчик - Оренбургский завод гідравлических прессов Гідропресс, г. Оренбург.

Изготовитель - Оренбургский завод гідравлических прессов Гідропресс, г. Оренбург.

Пресс ДГ2434 изготовляется і поставляется в соответствии з ТУ2-041-606—85 і ГОСТ 8200-80.


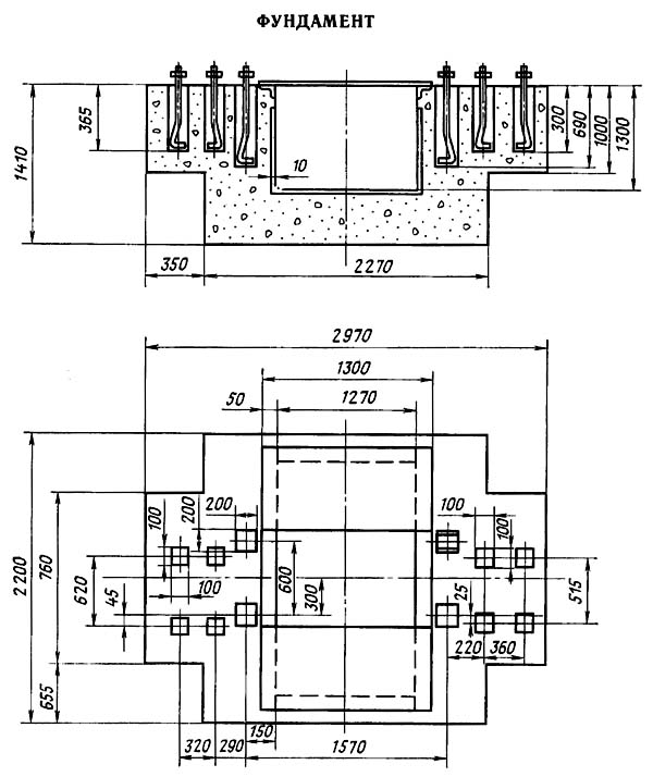
Габаритные розміри робочого простору пресса ДГ2434

ДГ2434 Габаритные розміри робочого простору гідропресса


Загальний вигляд гідравлічного пресса ДГ2434

ДГ2434 Загальний вигляд  гідропресса


Електроустаткування гідравлічного пресса ДГ2434


Настановне креслення гідравлічного пресса ДГ2434

Настановне креслення гідравлічного пресса ДГ2434




ДГ2434 Пресс гідравлический рамный для изготовления изделий из пластмасс. Відеоролик.




Технічні характеристики пресса ДГ2434

Наименование параметра ДГ2432 ДГ2434 ДГ2436
Основні параметри
Номинальное усилие пресса, кН (тс) 1600 (160) 2500 (250) 4000 (400)
Наибольший ход штока (ползуна), мм 630 710 800
Наибольшее расстояние между столом і штоком - открытая высота пресса, мм 1000 1250 1400
Расстояние между стойками в свету, мм
Розміри стола, мм 800 х 710 1120 х 1000 1250 х 1120
Высота стола над уровнем пола, мм
Скорость робочого ходу ползуна до 30% номинального, мм/сек 1..5,5
Скорость робочого ходу ползуна свыше 30% номинального, мм/сек 1..5,5
Скорость робочого ходу ползуна до 30% номинального модификации А, мм/сек 5,5..50
Скорость робочого ходу ползуна свыше 30% номинального модификации А, мм/сек 1..5,5
Скорость холостого ходу ползуна вверх / вниз, мм/сек 70 / 200 60 / 200 60 / 160
Номинальное усилие нижнего выталкивателя вверх, кН (тс) 315 (31,5) 500 (50) 630 (63)
Ход нижнего выталкивателя, мм 250 360 360
Скорость робочого ходу выталкивателя (при ходе вверх), мм/сек 5..30
Скорость возвратного ходу выталкивателя (при ходе вниз), мм/сек 70 80 80
Максимальная выдержка под давлением, з (мин) 1..1000 (16) 1..1000 (16) 1..1000 (16)
Температура нагрева прессформ, К 373..523 373..523 373..523
Точность поддержания заданной температуры нагрева прессформ, К ±0,4 ±0,4 ±0,4
Цикл роботи пресса Полуавтомат Полуавтомат Полуавтомат
Електроустаткування
Количество електродвигателей 1 1 1
Електродвигун насоса гідростанції, кВт (об/мин) 7,5 15 (1500) 15 (1500)
Габарити і масса пресса
Габарити пресса (длина ширина высота), мм 2200 х 1320 х 3800 2890 х 1820 х 4480 3050 х 1940 х 1965
Масса верстата, кг 5750 10125 14600

    Список литературы:

  1. Банкетов А.Н., Бочаров Ю.А., Добринский Н.С. і др. Кузнечно-прессовое обладнання, 1970
  2. Бочаров Ю.А., Прокофьев В, Н. Гідропривід кузнечно-прессовых машин, 1969
  3. Белов А.Ф., Розанов Б. В., Линц В. П. Объемная штамповка на гідравлических прессах, 1971
  4. Живов Л.И. Кузнечно-штамповочное обладнання, 2006
  5. Кузьминцев В.Н. Ковка на молотах і прессах, 1979
  6. Розанов Б.В. Гідравлические прессы, 1959
  7. Титов Ю.А. Обладнання кузнечно-прессовых цехов, 2001
  8. Щеглов В.Ф. Кузнечно-прессовые машины, 1989
  9. Берлет Разработка чертежей поковок, 2001
  10. Рудман Л.И. Справочник по оборудованию для листовой штамповки, 1989
  11. Романовский В.П. Справочник по холодной штамповке, 1965
  12. Охрименко Я.М. Технология кузнечно-штамповочного производства, 1966
  13. Кузьминцев В.Н. Ковка на молотах і прессах, 1979
  14. Мещерин В.Т. Листовая штамповка. Атлас схем, 1975