metalinstryment.com
Довідник по металорізальних верстатів та пресовому обладнанні

П6334 Пресс гідравлический одностоєчний правильно запрессовочный
схеми, опис, характеристики

П6334 Фото гідравлічного пресса одностоечного



Прессы механические, прессы гідравлические, верстати поперечно-строгальные

Відомості про виробника пресса гідравлічного одностоечного П6334

Производителем пресса П6334 является Оренбургский завод гідравлических прессов Гідропресс, основанный в 1953 году.

Первый гідравлический пресс для переработки пластмасс ПА-474 был принят государственной комиссией 23 сентября 1953 года, етот день прессостроители і считают днем рождения завода «Гідропресс».

В настоящее время однокривошипный пресс П6334 производит ПАО «Кувандыкский завод кузнечно-прессового оборудования «Долина» г. Кувандык

В настоящее время пресс П6334 производит, также, ООО СО "Прессмаш", г. Москва





Верстати, выпускаемые Оренбургским заводом гідравлических прессов ГідроПресс


П6334 пресс гідравлический одностоєчний правильно запрессовочный. Назначение, область применения

Прессы гідравлические одностоечные без гідроподушки П6334 предназначены для выполнения широкого круга работ: запрессовки - выпрессовки, прошивки, калибровки, правки (рихтовки), листовой штамповки без глубокой вытяжки.

Гідравлический пресс одностоєчний універсальний моделі П6334, усилием 2500 кН предназначен для выполнения следующих операций:

Гідравлические прессы П6334 могут применяться как в производственных, так і в ремонтных подразделениях і мастерских.

Прессы П6334, кроме того, имеют возможность встройки в автоматическую линию или комплекс. По особому заказу все прессы могут оснащаться правильным столом і оснасткой і механізмом точной правки.

Все вузли прессов установлены на С-образной станине сваренной из листового проката. В верхней консоли закреплен рабочий цилиндр. К нижнему торцу штока цилиндра крепится ползун, з левой стороны пресса — конечные выключатели, з правой — електрошкаф з кнопочной панелью керування і манометры. На нижней консоли устанавливается стол для крепления инструмента или правильного стола, на который може быть установлено пристрій для правки. На передньої частини нижней консоли пресса расположены пульты керування. Для ручного керування предусмотрена рукоятка.

Привід пресса индивидуальный гідравлический, расположен внутри гідробака, установленного на станине.

Цилиндр - поршневого типа крепится в верхней частини станины. В отверстие штока цилиндра установлен рабочий инструмент.

Електросхема имеет блокировку, осуществляющую немедленное відключення вводного автомата при открывании дверцы електрошафи.

Рабочие органы цилиндра, насосов і гідроапаратури постоянно смазываются рабочей жидкостью — маслом — і не требуют специальной змазки. Оси рычагов керування смазываются пресс-масленками.

На прессах установлено ограждение і фотозащита.

Режими роботи:

Керування прессом осуществляется:

Смазка комбинированная.

Конструкція прессов позволяет встраивать их в автоматические линии.

Климатическое виконання:

Разработчик — оренбургский завод гідравлических прессов «Гідропресс» (головной).


Пресс гідравлический. Загальні відомості

Гідравлический пресс — ето гідравлічна машина, предназначенная для создания больших сжимающих усилий. Ранее назывался «пресс Брама», так как изобретён і запатентован Джозефом Брама в 1795 году.

Гідравлический пресс состоит из двух сообщающихся гідравлических цилиндров (с поршнями) разного диаметра. Цилиндр заполняется гідравлической жидкостью, водой, маслом или другой подходящей жидкостью.

Гідравлические прессы в отличие от молотов деформируют металл при малых скоростях руху робочого инструмента — до 30 см/с. Эта скорость в начале деформирования заготовки равна нулю.

Основная робота совершается гідропрессами давлением рабочей жидкости (воды, емульсии, масла), создаваемым в рабочих цилиндрах. Чем выше ето давление і чем больше площадь рабочих цилиндров, тем значительнее усилие, развиваемое прессом. В настоящее время в гідравлических прессах создаются давления до 100 МПа (1000 ат). Усилие наиболее крупных гідравлических прессов доходит до 740 МН (75 000 тс).

Гідравлические прессы, используемые для монтажно-запрессовочных работ, имеют три очень важных преимущества перед другими типами прессов:

Благодаря етому они находят наибольшее применение при разборке і сборке машин.

Серийные гідравлические прессы простого дії имеют насосно-безаккумуляторный привод, одностоечную сварную конструкцию С - образной формы і оборудованы необходимыми средствами механизации і автоматизации.

Достоинством одностоечных гідравлических прессов является свободный доступ к рабочей зоне з трех сторон, т.н. открытое рабочее пространство. Следствием является их широкая универсальность.

Основной недостаток одностоечных гідравлических прессов - большая податливость С - образной станины под нагрузкой. Это отражается на их технологической точності.


Обозначение гідравлических прессов

Значения первых двух цифр в обозначениях гідравлических прессов:

За двумя первыми цифрами следуют еще две цифры, обозначающие номинальное усилие пресса, а затем буква, которая показывает его модификацию в группе прессов данного вида.


Значения основного параметра в обозначениях прессов:

Таблиця 1. Обозначение основного параметра пресса

Обозн. пресса Усилие пресса, кН Обозн. пресса Усилие пресса, кН Обозн. пресса Усилие пресса, кН Обозн. пресса Усилие пресса, кН
14 25 кН 20 100 кН 30 1000 кН 40 10000 кН
15 31,5 кН 21 125 кН 31 1250 кН 41 12500 кН
16 40 кН 22 160 кН 32 1600 кН 42 16000 кН
18 63 кН 23 200 кН 33 2000 кН 43 20000 кН
24 250 кН 34 2500 кН 44 25000 кН
25 315 кН 35 3150 кН 45 31500 кН
26 400 кН 36 4000 кН 46 40000 кН
28 630 кН 38 6300 кН 48 63000 кН

Пример обозначения гідравлических прессов:





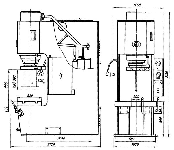
Габаритные розміри робочого простору пресса П6334

П6334 Габаритные розміри робочого простору гідропресса

Специфікація складових частин пресса П6334

  1. Керування прессом - П6334А.41А.001
  2. Ползун - П6334А.32А.001
  3. Станина - П6334А.11.001А
  4. Цилиндр рабочий - П6334А.31.001Г
  5. Трубопровод - П6334А.81.001
  6. Гідроагрегат - П6334
  7. Электрошкаф - П6334А.93.001А
  8. Електроустаткування - П6334А.91.001А
  9. Электропанель - П6330.92.001
  10. Стол рабочий - П6334А.61.001
  11. Боек - П6334А.62.001
  12. Механізм коротких ходовП6330.42Д.001
  13. Приспособление для правки - П9.00.001А

Габаритные розміри пресса П6334 з правильным столом

П6334 Габаритные розміри гідропресса





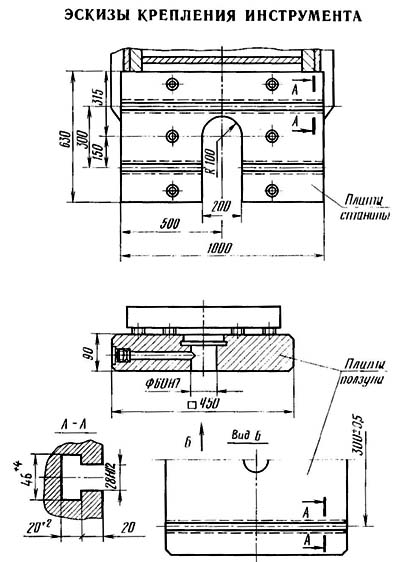
Посадочные і присоединительные базы пресса П6334. Крепление инструмента

П6334 Посадочные і присоединительные базы гідропресса


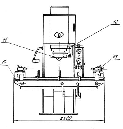
Загальний вигляд гідравлічного пресса П6334

П6334 Загальний вигляд гідропресса


Схема керування гідравлическим прессом П6334

П6330 Схема керування гідравлическим прессом П6334

Пристрій керування гідравлическим прессом П6334

К распределительному золотнику 14 і возвратному штырю 7 крепится планка 8, к которой присоединены тяга і возвратная пружина 12, післядняя через регулируемый винт 10 крепится к станине. Тяга 2 другим концом присоединена к рычагу 17, который тягой 18 соединен з осью 21 . На оси 21 свободно вращаются рычаги 23 і 25 (на рычаге 25 жестко закреплена левая рукоятка), на которых закреплены кулачки, воздействующие на ромб 24.

На той же оси 21 свободно вращается рамка 20 (в которой закреплена правая рукоятка), центрирующаяся в нейтральном положении двумя пружинами.

Рамка 20 закрыта кожухом 19.

К ползуну крепится модификатор 3. С модификатором связана штанга 9, на которой закреплены кулачки 11 і 4. Кулачки могут быть закреплены на разной высоте по штанге і служат для ограничения ходу штока вверх і вниз. Штанга 9 і возвратный штырь 7 ходят в направляющей втулке. На штанге 9 размещен механізм коротких ходов 5. Пружина 6 вместе со штырем 7 служит, упором для планки 8 при пуске пресса. Упоры 13 і 16 ограничивают ход планки 8.

Работа керування гідравлическим прессом П6334

Керування прессом може быть двурукое і однорукое правое.

При пользовании двуруким керуванням правая рукоятка сначала перемещается влево до упора, після чего обе рукоятки одновременно перемещаются вниз.

От них, через систему рычагов рух передається планке 8, которая поворачивается относительно точки "А". при етом золотник 14 переместится вниз і откроет путь маслу от насоса в поршневую полость цилиндров. Осуществляется ход штока вниз. Вместе со штоком движется штанга 9, на которой расположены два подвижных кулачка 4 і 11. В кінці ходу кулачок 11 нажимает на штырь 7, планка 8 поворачивается относительно упора 16 і выводит золотник 14 в нейтральное положение, происходит останов штока. При снятии зусилля з рукояток керування пружина 12 поворачивает планку 8 относительно точки "А" вверх, золотник 14 занимает верхнее положение. Масло от насоса подается в штоковую полость цилиндра, шток со штангой 9 движется вверх. В кінці ходу штока вверх кулачок 4 нажимает на штырь 7, планка 8 поворачивается относительно упора 13 і вводит золотник 14 в нейтральное положение, шток останавливается.





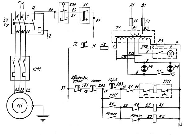
Схема електрична гідравлічного пресса П6334

П6334 Схема електрична гідравлічного пресса


Схема гідравлічна пресса П6334

П6334 Схема гідравлічна пресса

Специфікація гідравлической схеми пресса П6334

  1. Електродвигун
  2. Распределитель - П63В4.41.051А
  3. Дроссель - ГР-П6332.42.001
  4. Клапан предохранительный - 1КЛ20А
  5. Клапан предохранительный - 11КЛ10
  6. Клапан предохранительный - 11КЛ10
  7. Клапан обратный управляемый з предохранителем - 2КУ20
  8. Клапан обратный - 1К020
  9. Клапан предохранительный з обратным клапаном - 12КЛ20
  10. Клапан обратный управляемый - 1КУ32А
  11. Фильтр - MS200
  12. Насос радиально-плунжерный з подшипником - B80/32LTGL10B68



П6334 Пресс гідравлический. Відеоролик.




Технічні характеристики пресса П6334 і П6330

Наименование параметра П6330 П6334
Основні параметри пресса
Номинальное усилие пресса, кН (т) 1000 (100) 2500 (250)
Наибольший ход штока, мм 500 500
Наибольшее расстояние между столом і штоком - открытая высота пресса, мм 750 800
Расстояние от оси штока до станины (вылет), мм 400 400
Скорость штока - рабочий ход, мм/сек 12,5 4.5
Скорость штока - холостой ход, мм/сек 80 29
Скорость штока - возвратный ход, мм/сек 18 70
Розміри стола, мм 800 х 630 1000 х 630
Розміри проема в столе, мм 200 х 415 200 х 415
Розміри съемного правильного стола, мм 2000 х 420 2500 х 600
Масса съемного правильного стола, кг 960
Масса правильного инструмента, кг 195
Высота стола над уровнем пола, мм 745
Номинальное рабочее давление жидкости, кг/см2 250
Електроустаткування
Количество електродвигателей 1 1
Електродвигун головного привода, кВт 22 18,5
Габарити і масса пресса
Габарити пресса (длина ширина высота), мм 2250 х 900 х 2720 1250 х 2170 х 3150
Масса верстата, кг 5500 10940

    Список литературы:

  1. Банкетов А.Н., Бочаров Ю.А., Добринский Н.С. і др. Кузнечно-прессовое обладнання, 1970
  2. Бочаров Ю.А., Прокофьев В, Н. Гідропривід кузнечно-прессовых машин, 1969
  3. Белов А.Ф., Розанов Б. В., Линц В. П. Объемная штамповка на гідравлических прессах, 1971
  4. Живов Л.И. Кузнечно-штамповочное обладнання, 2006
  5. Кузьминцев В.Н. Ковка на молотах і прессах, 1979
  6. Розанов Б.В. Гідравлические прессы, 1959
  7. Титов Ю.А. Обладнання кузнечно-прессовых цехов, 2001
  8. Щеглов В.Ф. Кузнечно-прессовые машины, 1989
  9. Берлет Разработка чертежей поковок, 2001
  10. Рудман Л.И. Справочник по оборудованию для листовой штамповки, 1989
  11. Романовский В.П. Справочник по холодной штамповке, 1965
  12. Охрименко Я.М. Технология кузнечно-штамповочного производства, 1966
  13. Кузьминцев В.Н. Ковка на молотах і прессах, 1979
  14. Мещерин В.Т. Листовая штамповка. Атлас схем, 1975