Виробник свердлильно-фрезерного верстата НСФ-1 - Челябінський Верстатобудівний завод №78 імені Серго Орджонікідзе, ФНВЦ "Станкомаш" , заснований у 1935 році.
Продукція, що виробляється: верстати токарно-гвинторізні: 1К62Д, 1К625Д, ТС-30, ТС-70, ТС-75, ТС-85 компактні токарні верстати ТВ-250.
Верстат настільний фрезерно-свердлильний з ручним керуванням НСФ-1 призначений для всіх видів фрезерних робіт, а також свердління розсвердлювання, зенкерування, зенкування та нарізування різьблення машинними мітчиками. Обробка проводиться швидкорізальним та твердосплавним інструментом в деталях з різних конструкційних матеріалів та з неметалічних матеріалів.
Верстат НСФ-1 призначений на застосування у ремонтних майстернях промислових підприємств, цехах малих підприємств при індивідуальній трудовій діяльності у ремонтних та побутових майстернях.
Простота конструкції забезпечує легкість керування, надійність та довговічність верстатів.
Відлік глибини свердління провадиться за плоскою шкалою або упором.
Триступінчасті шківи приводу дозволяють отримувати три швидкості обертання шпинделя, що забезпечує вільний вибір швидкостей різання.
Оригінальна конструкція натягу ремінної передачі дозволяє швидко змінювати положення ременя на шківах для отримання потрібної швидкості різання.
Верстати НСФ-1 дозволяють виконувати такі операції:
Вид кліматичного виконання - УХЛ4 або Т3 за ГОСТ 15150-69.
Виробник – Челябінський Верстатобудівний завод.

Габаритні розміри робочого простору верстата НСФ-1

Фото свердлильно-фрезерного верстата НСФ-1

Фото свердлильно-фрезерного верстата НСФ-1

Фото свердлильно-фрезерного верстата НСФ-1

Розташування складових частинин свердлильно-фрезерного верстата нсф-1

Розташування органів керування свердлильно-фрезерним верстатом НСФ-1

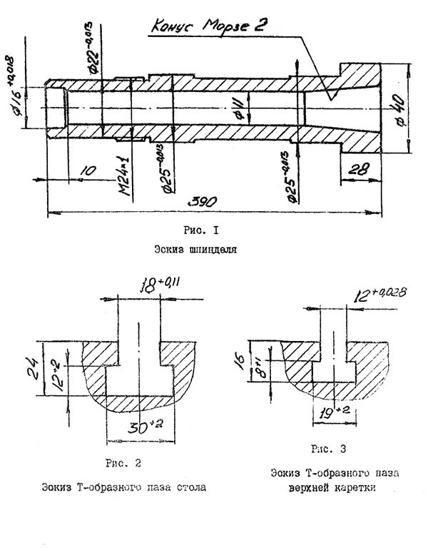
Креслення шпинделя свердлильно-фрезерного верстата нсф-1

Крістільний стіл свердлильно-фрезерного верстата нсф-1
На столі поз.11 (рис.4) закріплена стійка поз.10 (рис.4). По стійці за допомогою передачі райка-шестірня вручну рукояткою поз.6 (рис.5) переміщується бабка шпиндельна поз, 4 (рис.4). Шпиндельна бабка фіксується на стійці за допомогою рукоятки 4 (рис.5).
У корпусі шпиндельної бабки розташований вузол шпинделя поз.3 (рис.4). Переміщення шпиндельного вузла здійснюється рукояткою поз.3 (рис.5) за допомогою валика-шестірні поз.17 (рис.6) та гільзи з рейкою (рис.6). фіксація його для виконання фрезерних робіт здійснюється пружним кронштейном поз.2 (рис.6) за допомогою рукоятки поз.9 (рис.5).
Пристрій вузла шпинделя наведено на рис.6.
Інструмент поз.1 кріпиться в шпинделі поз.5 за допомогою штревеля поз.6 та гайки поз.12. Шпиндель поз.5 розташований у гільзі поз.7. Регулювання підшипників поз.3 та поз.4 здійснюється за допомогою розрізної гайки поз.8.
Клиноременний 3-х струмковий шків поз.13 через шпонкове з'єднання передає крутний момент на втулку поз.11, закріплену а опорі за допомогою підшипника поз.9. Далі крутний момент передається через шпонкове з'єднання на шпиндель поз.5.
Ремінна передача поз.14 огороджена кожухом поз.10. Повернення шпинделя здійснюється за допомогою противаги поз.9 (рис.4) за допомогою троса поз.8 (рис.4) через систему роликів поз.15 (рис.6).
На корпусе шпиндельной бабки поз.4 (рис.4) крепится плита з електродвигуном, имеющая пазы для натяжения приводного ремня. Три ручья в шкивах обеспечивают частоту обертання шпинделя 715, 915, 1460 об/мин.
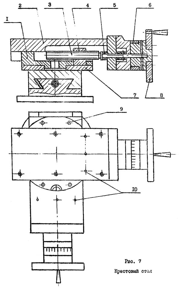
На плоскости стола поз.11 (рис.4) расположен съемный крестовый стол поз.1 (рис.4).
Пристрій крестового стола показано на рис.7, Он состоит из 2 супортів - продольного і поперечного, аналогичных по конструкції. Между суппортами расположено кольцо поз.7 з делениями. Оно позволяет поворачивать верхний супорт на угол ± 45°.
Перемещение верхней частини суппорта поз.3 по нижней поз.I осуществляется з помощью направляючих типа "Ласточкин хвост" з помощью передачи винт-гайка поз, 3, поз.4, Винт вращается з помощью рукоятки поз.8. Отсчет производится з помощью лимба поз.6.
На плоскости верхнего суппорта крестового стола поз.I (рис.4) крепится пристрій зажимное рис.8.
Оно состоит из плиты поз.1 з тремя Т-образными пазами, на которой крепится з помощью винтов в сухариков поз.7 нерухома губка поз.6 і опора поз.4, внутри которой расположена гайка. Подвижная губка поз,5 перемещается з помощью гвинта поз.3 і рукоятки поз, 2.
При необходимости губки поз.5, поз.6 могут сниматься з плиты поз.1 і крепление заготовок можно производить по схеме, показанной на рис.9 з помощью прихватов поз.4 (рис.9) винтов поз.1, поз.2 (рис.9) і гайки поз.3 (рис.9).

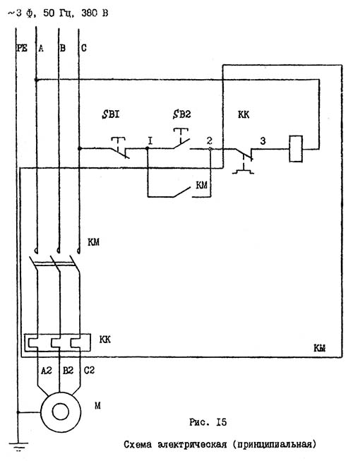
Електрична схема сверлильно-фрезерного верстата нсф-1
| Наименование параметра | СФ-16 | НСФ-1 | НСФ-23 |
|---|---|---|---|
| Основні параметри верстата | |||
| Наибольший условный диаметр сверления в стали 45, мм | 16 | 12 | 23 |
| Наибольший диаметр торцевой фрезы для обробки стали 45, мм | 100 | 14 | 40 |
| Диапазон нарезаемых резьб | М5..М22 | М16 | |
| Наименьшее і наибольшее расстояние от торца шпинделя до стола | 82..482 | 185..470 | 20..392 |
| Расстояние от оси вертикального шпинделя до направляючих стойки (вылет), мм | 280 | 215 | 213 |
| Основной рабочий стол | |||
| Розміри рабочей поверхности основного стола, мм | - | 350 х 370 | 392 х 355 |
| Число Т-образных пазов Розміри Т-образных пазов | - | 1 | 3, №14 |
| Крестовый рабочий стол | |||
| Розміри рабочей поверхности крестового 2-х координатного стола, мм | 320 х 900 | 145 х 331 | 240 х 425 |
| Число Т-образных пазов Розміри Т-образных пазов | 3 | 1 | 3, №14 |
| Наибольшая масса заготовки, кг | 100 | ||
| Цена деления лимбов стола, мм | 0,05 | 0,05 | 0,02 |
| Наибольшее перемещение продольное х поперечное, (по осям X і Y), мм | 500 х 200 | 140 х 140 | 225 х 150 |
| Шпиндель, шпиндельна головка | |||
| Наибольшее установочное перемещение шпиндельной головки, мм | 400 | ||
| Ход гильзы шпинделя, мм | 100 | 75 | 90 |
| Частота обертання шпинделя, об/мин | 180..2800 | 715, 915, 1460 | 250..1300; 800..4000 |
| Количество швидкостей шпинделя | 6 (2 по 3) | 3 | Б/с |
| Размер внутреннего конуса шпинделя | Морзе 3 | Морзе 2 | Морзе 3 АТ6 Тип AI |
| Цена деления вертикального переміщення шпинделя, мм | 0,2 | ||
| Диапазон механических подач шпинделя, об/мин | нет | нет | нет |
| Привод | |||
| Електродвигун приводу головного руху, кВт (об/мин) | 1,7 | 0,75 | 1,5 (1500) |
| Габарит і масса верстата | |||
| Габарити верстата (длина ширина высота), мм | 1260 х 1062 х 1145 | 1135 х 350 х 790 | 617 х 896 х 1085 |
| Масса верстата, кг | 420 | 190 | 210 |