Виробником токарно-гвинторізного верстата 16Е16КП є Єреванський верстатобудівний завод ім. Дзержинського .
На заводі випускалися токарно-гвинторізні верстати моделей 1Л61, 1Б61, 1П61, 1В61, 1М61, серія токарних верстатів 16Л20, 16П16, 16Е16. Випускалися також механізовані та спецверстати моделей ЕТ-23, ЕТ-26, ЕТ-34, ЕТ-41, багаторізцевий верстат моделі ЕТ-50.
В даний час завод називається Єреванське Верстатобудівне Виробниче Об'єднання ЕСПО , ВАТ. Продукція, що виробляється - універсальні токарно-гвинторізні верстати підвищеної точності 16Е25П і 16ЕГ25П з діаметром обробки 500 мм.
Токарно-гвинторізний верстат 16Е16КП спроектований на новій базовій моделі 16Б16КП .
Верстат токарно-гвинторізний підвищеної точності з автоматичною коробкою передач 16Е16КП призначений для виконання різноманітних токарних робіт, а також для нарізування метричної, дюймової, модульної та різьб.
Токарний верстат 16Е16КП призначений для виконання фінішних операцій токарної обробки підвищеної (П) точності.
Верстат 16Е16КП передбачений для постачання як на внутрішній ринок, так і на експорт, у тому числі до країн з тропічним кліматом. Вид кліматичного виконання УХЛ4 або 04 згідно з ГОСТ 15150-69. Позначення при замовленні: 16Е16КП-УХЛ4 або 16Е16КП-04.
Висока точність і чистота обробки забезпечуються точністю виготовлення всіх базових деталей і ретельністю складання верстата, застосуванням в якості опор шпинделя високоточних підшипників, балансуванням всіх деталей верстата, що швидко обертаються, широким діапазоном швидкостей різання з безступінчастиним регулюванням.
Необхідно врахувати, що верстат 16Е16КП є моделлю підвищеної точності, і щоб уникнути втрати точності не слід використовувати його для чорнової обробки.
Станина - лита чавунна коробчастої форми з поперечними П-подібними ребрами - має дві призматичні та дві плоскі напрямні. Напрямні піддані термообробці з подальшим шліфуванням. Станина встановлюється однією тумбі. У ніші правого торця станини розміщено електродвигун прискорених ходів каретки.
На задній стінці біля лівого торця тумби змонтована автоматична коробка передач - АКП 109-6,3 , у правого - станція мастила, а всередині тумби розташований електродвигун головного приводу.
У ніші правого торця тумби розташовані бачок для охолоджувальної рідини та насос системи охолодження.
Передній кінець шпинделя фланцевий забезпечує швидку зміну токарного патрона, виконаний за ГОСТ 12593 (DIN 55027, ISO 702-3-75) під поворотну шайбу, з коротким конусом, що центрує:
Коробка подач забезпечує нарізання метричної, дюймової, модульної та питної різьблення без застосування змінних шестерень. Для нарізування точного різьблення ходовий гвинт може бути прямо включений, минаючи коробку подач.
Без додаткових змінних коліс на верстаті моделі 16е16кп можливе нарізання різьблення підвищеної точності :
Відлік поздовжніх та поперечних переміщень різця ведеться за лімбами або індикаторними упорами, встановленими на каретці та станині верстата.
Верстат має прискорений хід каретки та супорта у поздовжньому та поперечному напрямках.
Керування робітниками та прискореними переміщеннями каретки та супорта здійснюється однією рукояткою, зручно розташованою на фартуху.
Верстат комплектується чотирипозиційним різцеутримувачем та різцеутримувачем з механізмом швидкого відведення різця при нарізанні різьблень.
Частота обертання шпинделя встановлюється ручкою, розташованою на фартуху. Її можна змінювати під час обертання шпинделя.
Використання комплектного тиристорного електроприводу у приводі головного руху верстата дозволяє підбирати оптимальний режим обробки деталей.
При виконанні обробки обробки рух від шпинделя коробці подач передається ремінною передачею, що сприяє плавній роботі верстата при високій частоті обертання шпинделя і тривалому збереженню точності змінних коліс.
Верстат має сучасну архітектурну форму, зручний в управлінні та обслуговуванні.
Клас точності верстата П згідно з ГОСТ 8-71.

Габарит робочого простору токарного верстата 16Е16КП

Посадочні та приєднувальні бази верстата 16Е16КП

Фото універсального токарно-гвинторізного верстата 16Е16КП

Фото універсального токарно-гвинторізного верстата 16Е16КП
Фото універсального токарно-гвинторізного верстата 16Е16КП. Завантажити у збільшеному масштабі

Фото універсального токарно-гвинторізного верстата 16Е16КП
Фото універсального токарно-гвинторізного верстата 16Е16КП. Завантажити у збільшеному масштабі

Фото універсального токарно-гвинторізного верстата 16Е16КП
Фото універсального токарно-гвинторізного верстата 16Е16КП. Завантажити у збільшеному масштабі

Розташування основних вузлів токарно-гвинторізного верстата 16Е16КП

Розташування органів керування токарно-гвинторізним верстатом 16Е16КП
Питание ланцюгів електроустаткування осуществляется следующими напряжениями:
Питание верстата осуществляется от сети трехфазного переменного тока напряжением 380 В, частотой 50 Гц.
На станке установлено 3 трехфазных асинхронных короткозамкнутых електродвигуна:

Електрична схема токарно-гвинторізного верстата 16Б16
Схема електрична токарно-гвинторізного верстата 16Б16КП. Скачать в увеличенном масштабе

Електрична схема токарно-гвинторізного верстата 16Б16
Схема електрична токарно-гвинторізного верстата 16Б16КП. Скачать в увеличенном масштабе
Реверс шпинделя верстата осуществляется за счет реверса електродвигуна М1 головного привода.
Коробка швидкостей АКП 109-6,3 верстатів 16Б16К, 16Е16КП, 1620К, 16Г16К, 16Л20КП имеет семь електромагнітних муфт, з помощью которых осуществляются переключение швидкостей, пуск і торможение шпинделя верстата.
Схема расположении електроустаткування на станке представлена на рис.14.
Электропривід верстата состоит из 5-трехфазных асинхронных електродвигателей M1, M2, M3, M4, M5 (електродвигатель М5 в верстатах експортно-тропического исполнения отсутствует в связи з тем, что верстати експортно-тропического исполнения шлифовальными приспособлениями не комплектуются.)
Керування включением і остановом шпинделя осуществляется рукояткой через магнитоуправляемые контакты SQ4, SQ5, SQ6.
Коробка швидкостей верстата имеет 7 електромагнітних муфт, з помощью которых осуществляется переключение швидкостей, пуск, торможение шпиндели верстата.
Реверс шпинделя верстата осуществляется за счет реверса електродвигуна M1 головного привода.
Верстат снабжен електрошкафом.
С двумя рукоятками пуска верстата і реверсирования шпинделя.
Для керування включением і остановом шпинделя верстата имеются две рукоятки: правая переключателя SA1 і левая переключателя SA2.
Схема електрична принципова приведена на рис. 15, 17а. Схеми з'єднань - на рис. 16 і 17.
Необходимую частоту обертання шпинделя выбирают установкой переключателя SA4 в положение 1...9.
Установкой рукоятки вводного автомата QF в положение I електрообладнання верстата подключается к питающей електросети і включается сигнальная лампа HL1.
При воздействии на кнопку керування SB2 включаются реле КV1, КV2, КТ і магнитные пускатели KM1 і КМ3. Магнитный пускатель КМЗ включает електродвигатель M1 головного руху, а магнитный пускатель KM1 - електродвигатель М4 станції змазки.
После запуска електродвигуна M1 могут быть включены переключателем SA3 - магнитный пускатель КМ5 електронасоса охлаждения МЗ і рукояткой управлении, как леой (SA1), так і правой (SA2) - шпиндель верстата.
Работа одновременно з двумя рукоятками керування, например, увімкнення шпинделя правой рукояткой, а відключення левой рукояткой - невозможно. Если шпинделя включен одной из рукояток, то вторая никакого воздействия на работу приводу не оказывает, т.к. если работают правой рукояткой, реле KV1 оказывается отключенным, а при работе левой рукояткой отключается реле KV2. Но если обе рукоятки находятся в нейтральном положении, реле KV1 і KV2 включены і начинать работу можно любой рукояткой керування.
Чтобы включить рабочий ход шпинделя левой рукояткой керування, її следует перевести из положения 2 "Шпиндель стоп" в положение 3 "Шпиндель вперед". При етом контакты переключателя SA2 в цепях 4 і 6 размыкаются і реле KV2 отключается, а контакт SA2 в ланцюги 10 замыкается і включает реле KVЗ, контакт которого КV3,в свою очередь, включает реле KV5. Контакты KV5 в цепях 25 і 31 замыкаются, включают две ел.магнитные муфты в автоматичною коробке швидкостей согласно диаграмме на принципиальной схеме і шпиндель начинает вращаться. Для останова шпинделя рукоятку керування следует перевести из положения 3 в положение 2 "Шпиндель стоп". При етом контакты переключателя SA2 в цепях 4 і 6 замыкаются і включают реле KV2, а контакт в ланцюги 10 размыкается і отключает реле KV3 і через него реле KV5. Контакты KV5 а цепях 25 і 31 отключают две муфты в автоматичною коробке швидкостей, а в цепях 33, 35, 37 включают ел.магнитные муфты Y5, Y6, Y7. Шпиндель тормозится і останавливается, но електродвигатель M1 продолжает вращаться в прямом направлении. После останова шпиндель реле KV6 отключается і отключает електромагнітні муфты Y5, Y6, Y7. При торможение реле KV4 включается і отключается з помощью транзисторной задержки AT. Время торможения шпинделя задается в пределах 2...3 сек. і регулируется потенциометром R1 задержки AT. Чтобы включить обратный ход шпинделя ("Шпиндель назад"), рукоятку керування следует перевести из положения 2 "Шпиндель стоп" в положение I "Шпиндель назад". При етом контакты переключателя SA2 в цепях 4 і 6 размыкаются і реле KV2 отключается, контакт SA2 в ланцюги 11 замыкается і включает реле KV4. При включении реле контакт SA2 в ланцюги 11 замыкается і включает KV4. При включении реле контакт KV4 в ланцюги 14 размыкается і отключает магнитный пускатель КМЗ ходу вперед електродвигуна M1 головного руху, контакт KV4 в ланцюги 16 замыкается, включает магнитный пускатель КМ4 ходу назад і електродвигатель M1 начинает вращаться в обратном направлении. Другой контакт реле KV4 в ланцюги 13 включит реле KV5.
Контакты KV5 в цепях 25 і 31 замыкаются, включают соответствующие муфты в автоматичною коробке швидкостей і шпиндель верстата начинает вращаться в обратном направлении.
Для останова шпинделя рукоятку керування из положения I следует перевести в положение 2 "Шпиндель стоп". При етом контакты переключателя SA2 в цепях 4 і 6 замыкаются і включается реле KV2, контакт SA2 в ланцюги 11 размыкается і отключается реле KV4. Обесточенное реле KV5 отключает две ел.муфты в АКП і включает ел.муфты Y5, Y6, Y7 в АКП. Шпиндель тормозится і останавливается. После остановки шпинделя реле KV4 отключается і отключает ел.муфты Y5, Y6, Y7. При отключении реле KV4 магнитный пускатель КМ4 остается включенным і електродвигатель M1 продолжает вращаться в обратном направлении.
При управлении шпинделем верстата правой рукояткой керування команда "Шпиндель вперед" или "Шпиндель назад" подается переключателем SA1. При подаче етих команд переключателем SA1 реле KV1 отключается, а реле KV2 остается включенным. В остальном действие електросхеми аналогично действию при управлении шпинделем верстата левой рукояткой керування.
Верстати експортно-тропического исполнения снабжены пристрійм для блокирования дверей шкафа з вводным автоматическим выключателем.
Пристрій состоит из микропереключателя SQ3, тумблера SA6 і сигнализатора напряжения HL2, установленных на одном кронштейне. При открывании дверей шкафа микропереключатель SQ3, освободившись от нажатия на него дверью, замыкает ланцюг 88-8 і подает напряжение на катушку независимого расланцюгителя вводного автоматичного выключателя QF по ланцюги 8-88-10-12, что приводит к отключению напряжения сети шкафа. Для того, чтобы включить вводной автоматический выключатель при открытой дверке шкафа, нужно поставить тумблер SА6 В положение 2 против символа "I" обозначающего "Внимание, опасно, напряжение", при етом мигают лампы сигнализатора напряжения НL2. При закрытии дверей тумблер SA6 нужно установить в прежнее положение против символа "О". Если тумблер SA6 установлен в положение "О", то вводной автоматический выключатель невозможно включить, ввиду наличия напряжения на катушке независимого распепителя по ланцюги 8-89-10-12.
С одной рукояткой пуска верстата і реверсирования шпинделя.
Схема електрична принципова приведена на рис. 15, 17а схема з'єднань на рис.16, 17
Необходимую частоту обертання шпинделя выбирают установкой переключателя SА3 в положение 1...9.
Установкой рукоятки вводного автомата QF в положение 1 електрообладнання верстата подключается к питающей електросети і включается сигнальная лампа HL1. При воздействии на кнопку керування SB2 включаются реле КТ і магнитные пускатели КМ1 і КМ3. Магнитный пускатель КМ3 включает електродвигатель M1 головного руху, а магнитный пускатель КМ1 -електродвигатель М4 станції змазки. После запуска електродвигуна М1 могут быть включены, кнопкой керування SB3 магнитный пускатель КМ2 електродвигуна М2 быстрых перемещений каретки і суппорта, переключателем SA2 -магнитный пускатель КМ5 електронасоса охлаждения М3 і рукояткой керування - шпиндель верстата.
Чтобы включить рабочий ход шпинделя рукояткой керування, її следует перевести вверх (вращение шпинделя "Вперед") или вниз (вращение) шпинделя "Назад"). Магнитоуправляемый контакт SQ4 (или SQ5) через реле KV1 (или KV2) включает реле KV3, контакты которого КМ3 (40-43) і (40-47) замыкаясь, включают 2 електромагнітні муфты в автоматичною коробке швидкостей согласно диаграмме на принципиальной схеме і шпиндель начинает вращаться вперед (или назад). Для останова шпинделя рукоятку керування шпинделя следует перевести в нейтральное положение. Реле KV1 (или KV2) отключается і отключает реле KV3. Контакты реле KV3 в цепях 25 і 31 отключают 2 муфты в автоматичною коробке швидкостей, а в цепях 33, 35 і 37 включают електромагнітні муфты Y5, Y6, Y7. Шпиндель тормозится і останавливается, но електродвигатель M1 продолжает вращаться в прямом направлении. После останова шпинделя реле КV4 отключается і отключает ел.магнитные муфты Y5, Y6, Y7 через свои контакты КV4 (51-49) і KV4 (52-50). При торможении реле КV4 включается і отключается з помощью транзисторной задержки AT. Время торможения шпинделя задается в пределах 2...3 сек і регулируется потенциометром R1 задержки AT. В кінці цикла ел.двигатель M1 отключаетcя кнопкой SB1.
Захист силових ланцюгів при коротких замыканиях осуществляется автоматическим выключателем QF і предохранителями F1.
Ланцюги керування і местного освещения защищены предохранителями FИ2...FИ5.
Ланцюг сигнальной лампы защищена резистором R1.
Электродвигатели M1, M3, M4 защищены от длительных перегрузок тепловыми реле KK1, КК2, KK3.
На станке предусмотрены наступні блокировки:
При первоначальном пуске верстата необходимо:

Список елементів токарно-гвинторізного верстата 16Е16КП
Список елементів токарно-гвинторізного верстата 16Е16КП. Дивитись у збільшеному масштабі

Список елементів токарно-гвинторізного верстата 16Е16КП
Список елементів токарно-гвинторізного верстата 16Е16КП. Дивитись у збільшеному масштабі

Список елементів токарно-гвинторізного верстата 16Е16КП
Список елементів токарно-гвинторізного верстата 16Е16КП. Дивитись у збільшеному масштабі

Список елементів токарно-гвинторізного верстата 16Е16КП
Список елементів токарно-гвинторізного верстата 16Е16КП. Дивитись у збільшеному масштабі

Список елементів токарно-гвинторізного верстата 16Е16КП
Список елементів токарно-гвинторізного верстата 16Е16КП. Дивитись у збільшеному масштабі

Схема розположення електроустаткування на токарному станке 16Е16КП
Схема розположення електроустаткування на токарному станке 16Е16КП. Дивитись у збільшеному масштабі

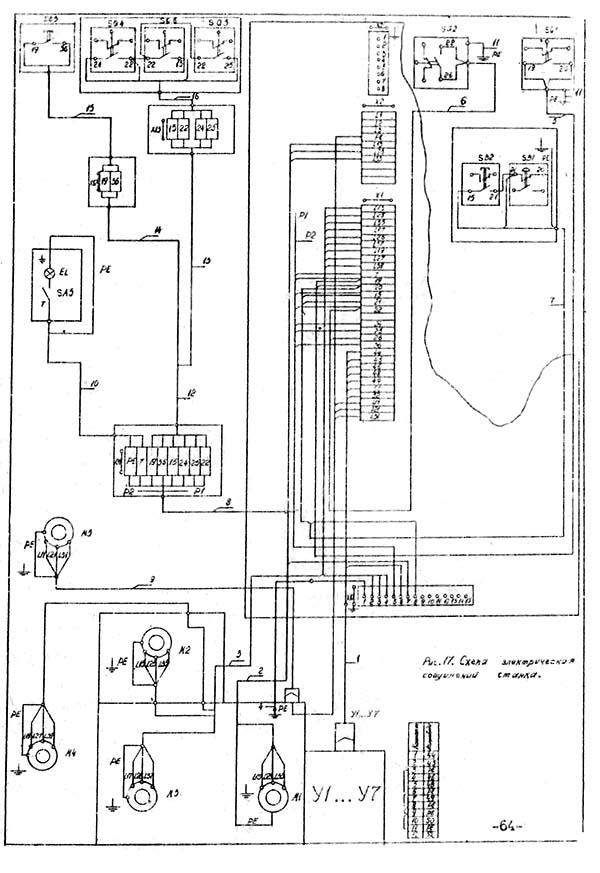
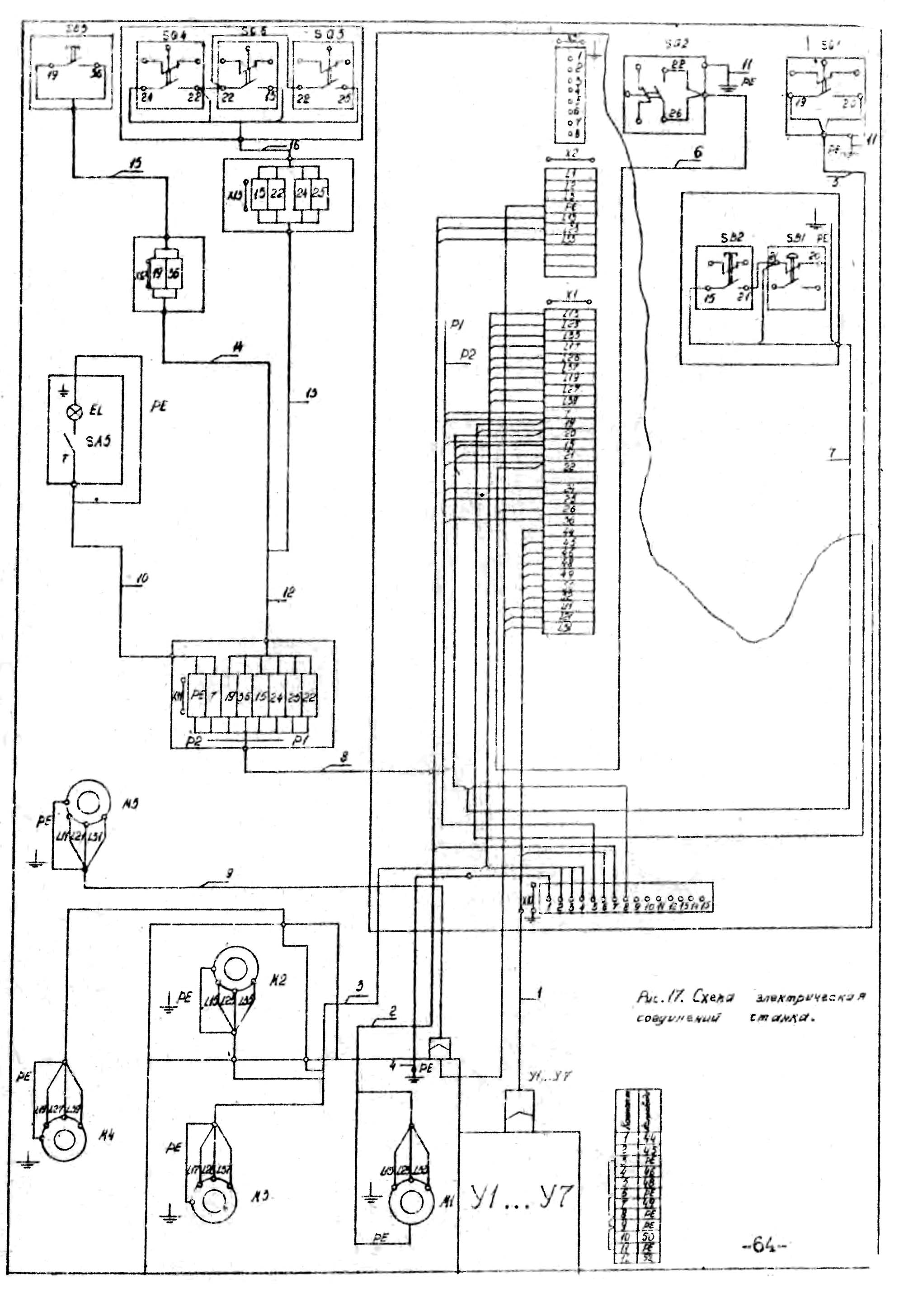
Схема з'єднань електроустаткування на токарному станке 16Е16КП
Схема з'єднань електроустаткування на токарному станке 16Е16КП. Дивитись у збільшеному масштабі
| Наименование параметра | 16Б16КП | 16Е16КП |
|---|---|---|
| Основні параметри | ||
| Класс точності по ГОСТ 8-82 | П | П |
| Наибольший диаметр заготовки над станиной, мм | 320 | 360 |
| Наибольший диаметр заготовки над суппортом, мм | 180 | 180 |
| Наибольшая длина заготовки (РМЦ), мм | 500, 750, 1000 | 750, 1000, 1500 |
| Наибольшая длина обтачивания, мм | ||
| Наибольшее расстояние от оси центров до кромки резцедержателя, мм | 185 | 185 |
| Высота оси центров над плоской частью станины (высота центров), мм | 175 | 175 |
| Высота резца, устанавливаемого в резцедержателе, мм | 25 | 25 |
| Шпиндель | ||
| Диаметр сквозного отверстия в шпинделе, мм | 45 | 45 |
| Наибольший диаметр прутка, мм | 44 | 44 |
| Число ступеней частот прямого обертання шпинделя | 24 | 24 |
| Частота прямого обертання шпинделя, об/мин | 20...2000 | 20...2000 |
| Число ступеней частот обратного обертання шпинделя | 21 | 21 |
| Частота обратного обертання шпинделя, об/мин | 20...2000 | 20...2000 |
| Размер внутреннего конуса в шпинделе, М | Конус морзе 6 | Конус морзе 6 |
| Кінець шпинделя по ГОСТ 12593-72 | 6К | 6К |
| Торможение шпинделя | есть | есть |
| Суппорт. Подачи | ||
| Наибольшее продольное перемещение суппорта от руки, по валику, по винту, мм | 500,750,1000 | 750,1000,1500 |
| Наибольшее поперечное перемещение суппорта от руки, по винту, мм | 220 | 220 |
| Число ступеней продольных подач | ||
| Пределы продольных подач, мм/об | 0,05...2,8 | 0,05...2,8 |
| Пределы поперечных подач, мм/об | 0,025...1,4 | 0,025...1,4 |
| Скорость быстрых перемещений суппорта, продольных, м/мин | 4 | 5 |
| Скорость быстрых перемещений суппорта, поперечных, м/мин | 2 | 2,5 |
| Продольное перемещение на одно деление лимба, мм | 1 | 1 |
| Продольное перемещение на одно деление нониуса, мм | 0,1 | 0,1 |
| Поперечное перемещение на одно деление лимба, мм | 0,025 | 0,025 |
| Продольное перемещение на один оборот лимба, мм | 100 | 100 |
| Поперечное перемещение на один оборот лимба, мм | 5 | 5 |
| Количество нарезаемых різьб метрических | ||
| Пределы шагов нарезаемых різьб метрических, мм | 0,25...56 | 0,25...56 |
| Количество нарезаемых різьб дюймовых | ||
| Пределы шагов нарезаемых різьб дюймовых | 112...0,5 | 112...0,5 |
| Количество нарезаемых різьб модульных | ||
| Пределы шагов нарезаемых різьб модульных | 0,25...56 | 0,25...56 |
| Количество нарезаемых різьб питчевых | ||
| Межі кроків різьблення питних | 112...0,5 | 112...0,5 |
| Запобіжник від навантаження | є | є |
| Блокування поздовжніх та поперечних подач | є | є |
| Вимикаючі поздовжні упори | є | є |
| Верхній супорт (різцеві санки) | ||
| Найбільше переміщення верхнього супорта, мм | 120 | 120 |
| Переміщення на один поділ лімба, мм | 0,02 | 0,02 |
| Переміщення на один оберт лімба, мм | 2 | 2 |
| Найбільший кут повороту, град | ±90° | ±75° |
| Ціна розподілу шкали повороту, град | 1° | 1° |
| Задня бабка | ||
| Найбільше переміщення пінолі задньої бабки, мм | 120 | 120 |
| Ціна поділу лінійки/ноніуса, мм | 5/ 0,1 | 5/ 0,1 |
| Розмір центру в пінолі згідно з ГОСТ 13214-79 | КМ 5 | КМ 5 |
| Поперечне переміщення задньої бабки, мм | ±5 | ±5 |
| Електроустаткування | ||
| Кількість електродвигунів на верстаті | 4 | 4 |
| Електродвигун головного приводу, кВт (об/хв) | 7,5 (1500) | 7,5 (1500) |
| Привід прискорених переміщень, кВт (об/хв) | 0,37 (1500) | 0,37 (1500) |
| Електродвигун насоса охолодження, кВт (об/хв) | 0,12 (3000) | 0,12 (3000) |
| Електродвигун станції мастила, кВт (об/хв) | 0,12 (1500) | 0,12 (1500) |
| Габарити та маса верстата | ||
| Габарити верстата (РМЦ = 1000), мм | 2525 х 1110 х 1505 | 2520 х 1110 х 1505 |
| Маса верстата (РМЦ = 1000), кг | 2270 | 2270 |
Додаток: У разі постачання верстата з виїмкою в станині, конусною лінійкою або гідросупортом керівництво доповнюється відповідними додатками.