Виробник токарного патронно-центрового верстата з ЧПУ 1740РФ3 – Московський верстатобудівний завод ім. Серго Орджонікідзе, ЗІО , заснований у 1932 році.
Один із первістків верстатобудування СРСР. Вступив в дію в 1932 році. За перші 10 років освоїв виробництво 48 типорозмірів верстатів.
Верстат 1740РФ3 - напівавтомат призначений для обробки деталей у патроні чи центрах.
Верстат токарний патронний з ЧПУ 1740РФ3 призначений для токарної обробки за програмою циліндричних, торцевих, конічних, ступінчастиних та криволінійних поверхонь деталей з чорних та кольорових металів та сплавів, а також для свердління та розточування центральних отворів, нарізування зовнішніх та внутрішніх різьблень.
Верстат 1740РФ3 призначений для обробки деталей у патроні зі ступінчастиним та криволінійним профілями в умовах дрібносерійного та серійного виробництва.
Головний привід оснащений електродвигуном постійного струму. Висока жорсткість напівавтомата, велика потужність головного приводу і висока частота обертання шпинделя дозволяють широко використовувати металокерамічний, так і твердосплавний інструмент.
Нерухлива шпиндельна бабка з горизонтальним шпинделем встановлена на станині з похилими напрямними, якими переміщається хрестовий супорт з револьверною головкою.
Шпиндель виробу отримує обертання від регульованого електродвигуна Ml через чотириступінчасту коробку діапазонів.
Пристрій ЧПУ СНС-Н-645 забезпечує автоматичне керування виконавчими органами напівавтомата по двох координатах і безступінчасте регулювання частоти обертання шпинделя в чотирьох діапазонах, що автоматично перемикаються.
Привід подачі по координатах X і Z здійснюється від високомоментних електродвигунів постійного струму з датчиками зворотного зв'язку та високоточних кулькових пар, що дозволяє досягти високої точності та чистоти обробки.
Перемикання частот обертання шпинделя у всьому діапазоні швидкостей повністю автоматизовано і здійснюється від команд пристрою числового програмного керування.
Напівавтомат забезпечений дванадцятипозиційною інструментальною головкою, яка має на планшайбі базові отвори під кріплення різцедержавок з циліндричним хвостовиком та забезпечує автоматичну зміну інструменту в циклі обробки.
Для обробки нежорстких деталей верстат оснащений автоматичним люнетом з двома швидкозмінними головками з діапазоном діаметрів, що затискаються 40÷160 або 120÷250 мм.
Задня бабка і кронштейн люнета переміщуються супортом за допомогою пристрою захоплення, це дозволяє проводити зовнішню обробку деталей типу валу в центрах, а потім, затиснувши правий кінець деталі люнетом і відвівши задню бабку, можна виконувати розточувальні роботи за одну установку деталі.
Похила компонування напівавтомата забезпечує зручний доступ до інструментів, полегшує встановлення оброблюваного виробу та створює хороші умови для сходу та прибирання стружки.
Для обробки нежорстких деталей напівавтомат оснащується на замовлення кронштейном люнета, на якому закріплюється швидкозмінний автоматичний люнет з діапазоном затисканих діаметрів 40...160 або 120...250 мм.
Задня бабка і кронштейн люнета переміщуються супортом, це дозволяє проводити зовнішню обробку деталей типу валу в центрах, а потім, затиснувши правий кінець деталі люнетом і відвівши задню бабку, можна виконувати розточувальні роботи за один установ деталі.
Система охолодження ріжучого інструменту забезпечує подачу рідини, що охолоджує, до кожного інструменту.
Для видалення стружки верстат має шнековий транспортер. Вихід стружки – ззаду верстата.
Мастило шпиндельної бабки циркуляційне і здійснюється за допомогою спеціальної станції.
Мастило направляючих станини та супорта автоматичне і здійснюється від окремої станції за допомогою дозаторів.
Напівавтомат може вбудовуватись в автоматичні лінії.
Є електропроводка із штепсельними роз'ємами для виносного обладнання.
Клас точності верстата Н за ГОСТ 8-77, шорсткість оброблюваної поверхні R 2,5 мкм.
Коригований рівень звукової потужності LpA не повинен перевищувати 108 дБА. Середній рівень звуку LA не повинен перевищувати 86 дБа.
Проектна організація - Московський верстатобудівний завод імені Серго Орджонікідзе.
Токарні патронно-центрові напівавтомати випускаються підприємством у виконанні:
Вироби, що входять у комплект та вартість верстата:
За окрему плату постачається:
Напівавтомат може комплектуватися на вимогу Замовника однієї з наступних ЧПК:
Виробник – Московський верстатобудівний завод ім. Серго Орджонікідзе, ЗІО.
Основні параметри верстата – відповідно до ГОСТ 21608-76. Верстати токарні з числовим програмним керуванням. Основні параметри та розміри.

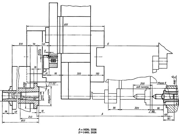
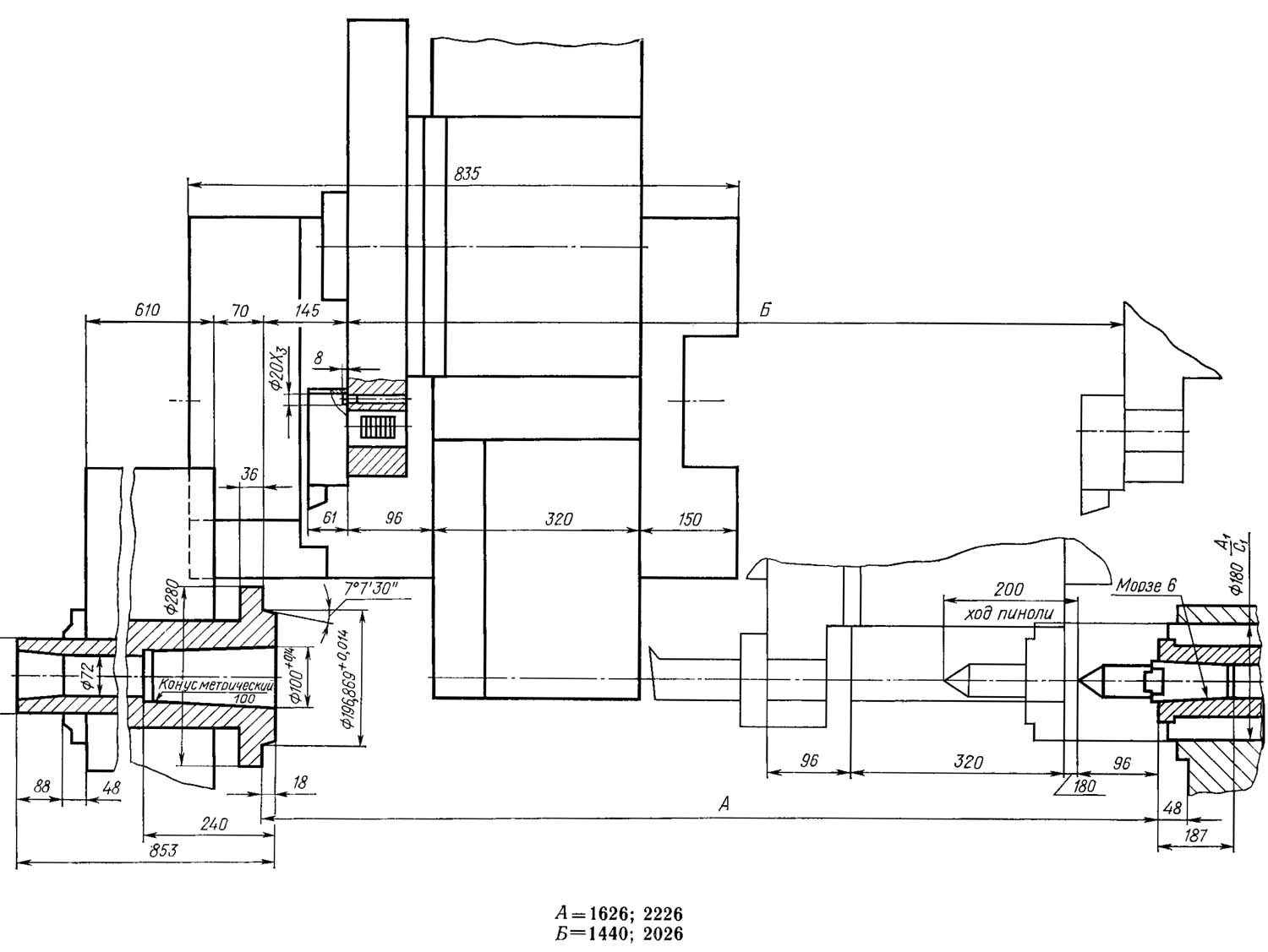
Габаритні розміри робочого простору токарного верстата 1740рф3
Габаритні розміри робочого простору токарного верстата 1740РФ3. Дивитись у збільшеному масштабі

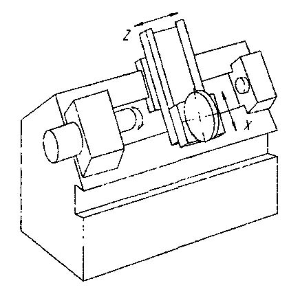
Налагоджувальна характеристика токарного верстата 1740рф3
Налагоджувальна характеристика токарного верстата 1740РФ3. Дивитись у збільшеному масштабі

Компонування токарного верстата 1740рф3

Фото токарного верстата 1740рф3

Фото токарного верстата 1740рф3

Фото токарного верстата 1740рф3

Фото токарного верстата 1740рф3 модернізованого в Іжпрест ООО
Фото токарного верстата 1740рф3. Дивитись у збільшеному масштабі

Фото токарного верстата 1740рф3 модернізованого в Іжпрест ООО

Фото токарного верстата 1740рф3 модернізованого в Іжпрест ООО
Фото токарного верстата 1740рф3. Дивитись у збільшеному масштабі

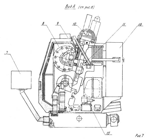
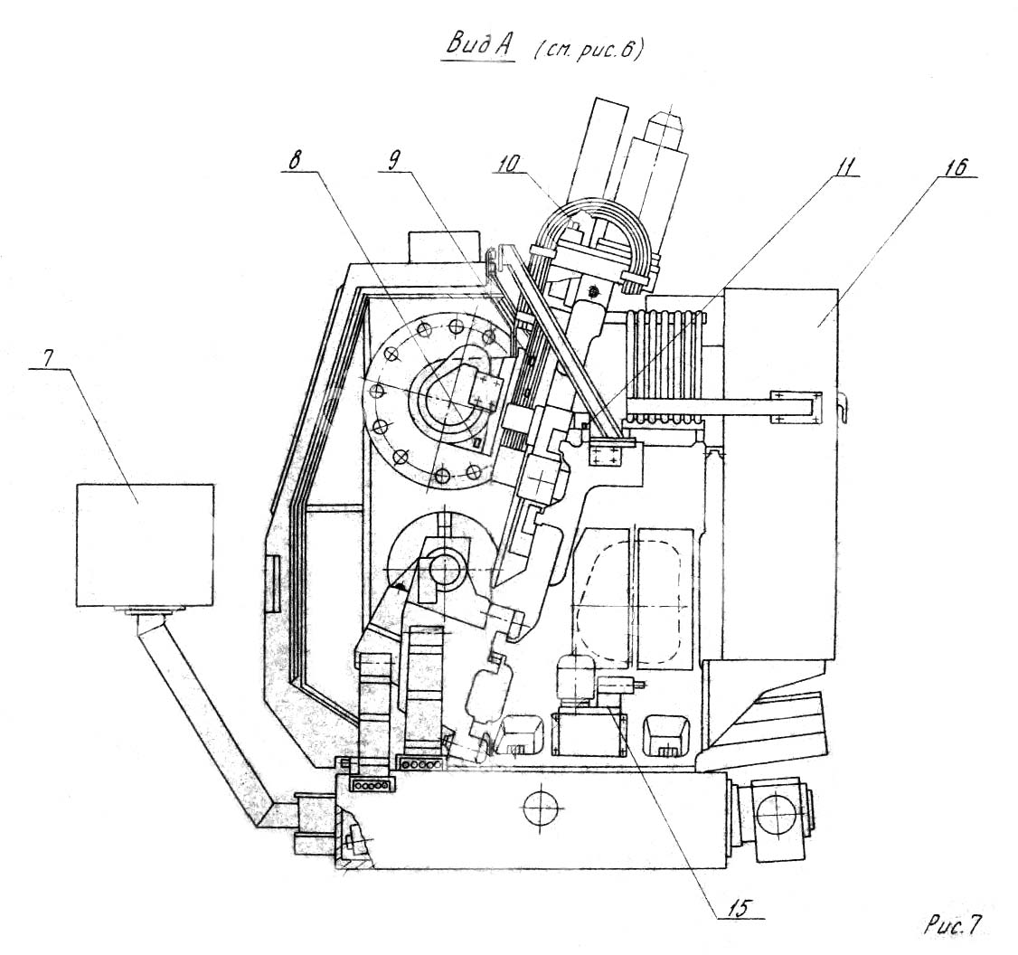
Розташування основних вузлів токарного верстата 1740РФ3
Розташування основних вузлів токарного верстата 1740РФ3. Дивитись у збільшеному масштабі

Розташування основних вузлів токарного верстата 1740РФ3
Розташування основних вузлів токарного верстата 1740РФ3. Дивитись у збільшеному масштабі

Розташування основних вузлів токарного верстата 1740РФ3
Розташування основних вузлів токарного верстата 1740РФ3. Дивитись у збільшеному масштабі

Розташування органів керування токарним верстатом 1740РФ3
Розташування органів керування токарним верстатом 1740РФ3. Дивитись у збільшеному масштабі

Розташування органів керування токарним верстатом 1740РФ3
Розташування органів керування токарним верстатом 1740РФ3. Дивитись у збільшеному масштабі

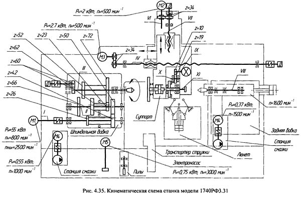
Кінематична схема токарного верстата 1740рф3
Схема кінематична токарного верстата 1740РФ3. Дивитись у збільшеному масштабі

Настановне креслення токарного верстата 1740рф3
| Найменування параметру | 1740РФ3 | 1740RF4 |
|---|---|---|
| Основні параметри верстата | ||
| Класс точності по ГОСТ 8-82 | Н | |
| Найбільший діаметр заготовки, що встановлюється над станиною, мм | 680 | 680 |
| Найбільший діаметр заготовки оброблюваної над станиною, мм | 630 | 530 |
| Найбільший діаметр оброблюваної в патроні заготовки над супортом, мм | 400 | 400 |
| Діаметр отвору в шпинделі, мм | 72 | |
| Найбільший діаметр прутка, що проходить через отвір у шпинделі, мм | 70 | |
| Найбільша довжина виробу встановлюваного в патроні, мм | 400 | |
| Найбільша довжина виробу, що встановлюється в центрах, мм | 1000, 1500, 2000 | 1500, 2000 |
| Найбільший діаметр свердління в центрі виробу, мм | 40 | |
| Кількість одночасно керованих координат | 2/2 | |
| Наявність осі С | ні | є |
| Висота осі центрів від підошви (основи) верстата, мм | 1160 | 1160 |
| Допустима маса заготовки зі сталі, кг | 1000, 1500, 2000 | 1500, 2000 |
| Шпиндель | ||
| Кількість робочих швидкостей шпинделя | 4 ступені | |
| Межі чисел оборотів шпинделя (безступінчасте регулювання усередині щаблів), об/хв | 16..1600 | 0..2800 |
| Центр шпинделя передньої бабки по ГОСТ 25557-82 | М100 АТ7 | |
| Кінець шпинделя фланцевий за ГОСТ 12595-85, тип | I-IIM | |
| Найбільший допустимий момент, що крутить, на шпинделі, Н*м | 5200 | |
| Подання | ||
| Дискретність завдання переміщення поздовжнього (Z)/поперечного (X), мм | 0,01/ 0,001 | |
| Найбільше переміщення супорта: поздовжнє (Z)/поперечне (X), мм | 1440, 2026/385 | |
| Діапазон швидкостей поздовжніх подач (Z), мм/хв. | 1..10000 | 1..10000 |
| Діапазон швидкостей поперечних подач (X), мм/хв (мм/об) | 1..10000 | 1..10000 |
| Швидкість швидких поздовжніх/поперечних ходів, м/хв. | 10 | 10 |
| Кількість позицій на поворотній різцетримці (кількість інструментів у револьверній головці) | 12..16 | 12 |
| Найбільший крок різьблення, що нарізається, мм | ||
| Допустиме зусилля різання супорта Рz, Py, Pz кН | ||
| Задня бабка | ||
| Наибольший ход пиноли задньої бабки, мм | 200 | |
| Конус в пиноли задньої бабки | Морзе 6 | |
| Електроустаткування і привід верстата | ||
| Мережа живлення верстата | ~380 В 50 Гц | |
| Кількість електродвигунів на верстаті | ||
| Електродвигун головного приводу, кВт | 37 | 600 |
| Електродвигун подач по осі X, кВт | 4 | |
| Електродвигун подач по осі Z, кВт | 5,5 | |
| Електродвигун насоса охолодження, кВт | 0,15 | |
| Електродвигун восьмипозиційної інструментальної головки, кВт | 0,75 | |
| Електродвигун транспортера стружки, кВт | 1,1 | |
| Електродвигун насоса змащення, кВт | 0,55 | |
| Електродвигун насоса гідростанції, кВт | 4 | |
| Сумарна потужність електродвигунів, кВт | ||
| Сумарна потужність верстата, кВт | ||
| Габарити і масса верстата | ||
| Габаритні розміри станку з ЧПУ (довжина, ширина, висота), мм | 4930; 5530 х 23100 х 3050 | |
| Маса верстата з ЧПУ, кг | 11600, 13100 |