Виробник горизонтально-розточувального верстата 2М614 Чаренцаванський верстатобудівний завод .
Верстати 2Л614, 2Л615, 2А614-1, 2А615-1, 2Л614-1, 2Л615-1, 2М614-1, 2М615-1, 2Н614-1, 2Н615-1 також випускалися на Чаренцяванському верстату.
Універсальний горизонтально-розточувальний верстат 2М614 та 2М614Г (2М615 та 2М615Г) замінив застарілий верстат моделі 2Л614.
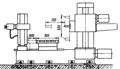
Верстати горизонтально-розточувальні моделі 2М614 призначені для обробки корпусних деталей масою до 1500 кг, з точними отворами, пов'язаними між собою точними міжосьовими відстанями.
Верстати мають велику універсальність. На них можна проводити свердління, розточування, зенкерування та розгортання отворів, фрезерування площин та пазів, а також обточування торців, розточування отворів та обробку кільцевих канавок радіальним супортом планшайби (верстат 2М614). Верстат 2М614 на замовлення споживача може бути виготовлений з різьбонарізним пристроєм. Наявність механізованого затиску інструменту, жорсткість, вібростійкість, швидкохідність та зручність в керуванні верстатом дозволяють вести на них точну продуктивну обробку з найменшою витратою машинного та допоміжного часу.
Верстати забезпечені нерухомою передньою стойкою та вбудованим поворотним столом, що має поздовжнє та поперечне переміщення щодо осі шпинделя.
Конструкція верстатів дозволяє виробляти фрезерування по восьмикутному контуру з двома подачами: поперечної столу і вертикальної шпиндельної бабки, а також фрезерування з круговою подачею столу.
Горизонтальні верстати верстатів моделей 2М614 і 2М614Г на відміну від верстатів моделей 2М615 і 2М615Г оснащені вбудованою планшайбою з радіальним супортом.
Моделі верстатів з індексом "Г" наприкінці позначення випускаються із укороченою станиною без задньої стійки (люнета).
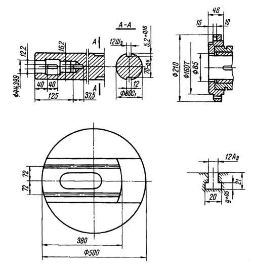
Верстат з радіальним супортом відрізняється великою універсальністю та застосовується при обточуванні торцевих поверхонь, консольному розточуванні отворів великих діаметрів, розточуванні кільцевих канавок, а також для роботи висувним шпинделем.
Верстат 2М615 (2М615Г) має нормальний розточувальний шпиндель без радіального супорта. Цей верстат відрізняється підвищеною жорсткістю та вібростійкістю шпиндельної системи; має переваги при розточувальні роботи, що не вимагають застосування радіального супорта, а також при фрезерних роботах.
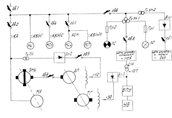
Шпиндель і планшайба наводяться в обертання від електродвигуна змінного струму через зубчасту коробку швидкостей, з однорукояточним селективним механізмом. Подачі здійснюються від електродвигуна постійного струму із широким діапазоном регулювання. Конструкція приводу дозволяє змінювати величину подачі на ходу без зупинки верстата.
Верстати призначені для роботи в інструментальних та механічних цехах.
Клас точності верстата Н.
Точність поділу на поворотному столі ±5'.
Шорсткість обробленої поверхні V3-V7.
Верстати можуть бути оснащені різними системами числового програмного керування як вітчизняного, і зарубіжного виробництва.






Схема кінематична горизонтально-расточного верстата 2М614. Дивитись у збільшеному масштабі
Кинематические ланцюги верстатів позволяют осуществлять:
Вращение шпинделя і планшайби осуществляется от двухскоростного електродвигуна через коробку швидкостей, обеспечивающую получение 20 чисел оборотів шпинделя і 15 чисел оборотів планшайби (2М614).
Привід подачі происходит oт електродвигуна постоянного тока, работающего в широком диапазоне регулювання. Постоянство выбранной подачі обеспечивается наличием електрической обратной связи ( подробно см. раздел "Електроустаткування").
Перемещение люнета задньої стойки осуществляется независимо от переміщення расточной бабки от отдельного електродвигуна.

Електроустаткування верстата выполнено для живлення от сети трехфазного переменного тока промышленной частоти (50 гц) напряжением 380 в.
Опис електрической схеми
Главный привод - привід шпинделя (планшайби) осуществляется от двухскоростного асинхронного електродвигуна через коробки швидкостей (рис. 20).
Главным електродвигуном производится:


| Наименование параметра | 2Л614 | 2М614 |
|---|---|---|
| Основні параметри верстата | ||
| Класс точності верстатів по ГОСТ 8-77 | Н | Н |
| Диаметр выдвижного расточного шпинделя, мм | 80 | 80 |
| Наибольший диаметр расточки шпинделем, мм | 350 | |
| Наибольший диаметр расточки суппортом планшайби, мм | 420 | |
| Наибольшая диаметр торцевой расточки і обточки суппортом планшайби, мм | 500 | |
| Точность установки координат, мм | ||
| Точность установки поворотного стола, сек | ||
| Наибольший диаметр сверла (по конусу), мм | 50 | |
| Стол | ||
| Рабочая поверхность встроенного поворотного стола, мм | 800 х 1000 | 900 х 1000 |
| Наибольшая масса обрабатываемого вироби, кг | 1000 | 1900 |
| Наибольшее перемещение стола (продольное / поперечное), мм | 800/ 1000 | 1000/ 1000 |
| Пределы рабочих подач стола (вдоль і поперек), мм/мин | 1,26...2000 | 1,26...2000 |
| Наибольшее усиление подачі стола (вдоль і поперек), кН | 10 | 10 |
| Деление шкалы лимба, мм | 0,05 | |
| Деление шкалы лимба поворота стола, град | 10` | |
| Выключающие упоры для крайних положений | есть | есть |
| Скорость быстрых продольных перемещений стола, м/мин | 2,18 | 5,0 |
| Скорость быстрых поперечных перемещений стола, м/мин | 2,18 | 5,0 |
| Скорость быстрых установочных круговых перемещений стола, об/мин | ||
| Шпиндельная бабка, выдвижной шпиндель, планшайба | ||
| Наибольшее горизонтальное (осевое) перемещение выдвижного шпинделя, мм | 500 | 500 |
| Частота обертання шпинделя, об/мин | 20..1600 | 20..1600 |
| Количество швидкостей шпинделя | 20 | 20 |
| Пределы рабочих подач шпинделя, мм/мин | 2,2..1760 | 2,9..2000 |
| Кінець выдвижного шпинделя по ГОСТ 24644-81 з конусом для крепления инструмента | 40АТ5 | 40АТ5 |
| Кінець выдвижного шпинделя по ГОСТ 6569-75 з конусом для крепления инструмента | Морзе 5 | Морзе 5 |
| Пределы рабочих подач радиального суппорта, мм/мин | 0,89..710 | 1,0..800 |
| Пределы рабочих подач шпиндельной бабки, мм/мин | 1,4..1110 | 1,26..2000 |
| Наибольшее вертикальное перемещение шпиндельной бабки (установочное), мм | 800 | 800 |
| Швидкість швидких переміщень шпиндельної бабки, м/хв | 2,18 | 3,0 |
| Швидкість швидких переміщень шпинделя, м/хв. | 3,48 | 4,7 |
| Швидкість обертання планшайби, об/хв | 8..200 | 8..200 |
| Кількість швидкостей планшайби | 16 | 15 |
| Можливість відключення обертання планшайби | є | є |
| Можливість одночасної подачі супорта та шпинделя | ||
| Найбільше переміщення радіального супорта планшайби, мм | 120 | 125 |
| Швидкість швидких переміщень радіального супорту, м/хв. | 1,4 | 1,9 |
| Найбільший момент, що крутить, на шпинделі, Н*м | 880 | 880 |
| Найбільший момент, що крутить, на планшайбі, Н*м | 1320 | 1320 |
| Найбільше посилення подачі шпинделя, кН | 7,5 | 7,5 |
| Найбільше посилення подачі супорту, кН | ||
| Найбільше посилення подачі бабки, кН | ||
| Нарізне метричне різьблення, мм | ||
| Нарізне дюймове різьблення, число ниток на 1" | ||
| Електроустаткування, привід | ||
| Напруга силового ланцюга, | ~380/220В 50Гц | ~380/220В 50Гц |
| Напруга ланцюгів керування, | ~110; -24 | ~110; -24 |
| Кількість електродвигунів на верстаті | ||
| Електродвигун приводу головного руху, кВт | 6,7 | 6 |
| Електродвигун приводу повороту столу, кВт | 0,8 | 0,8 |
| Електродвигун приводу подачі (постійного струму) | 1,6 кВт | 21 Нм |
| Електродвигун приводу насоса мастила, кВт | 0,12 | 0,12 |
| Електродвигун приводу люнета, кВт | 0,4 | 0,27 |
| Сумарна потужність електродвигунів, кВт | ||
| Габарити та маса верстата | ||
| Габарити верстата, включаючи хід столу та санок, мм | 4300 х 2075 х 2490 | 4330 х 2590 х 2585 |
| Маса верстата, кг | 7350 | 8500 |
Пов'язані посилання
Паспорти горизонтально-розточувальних верстатів
Каталог довідник горизонтально-розточувальних верстатів
У світі все менше того, що неможливо купити, і все більше, що неможливо продати.
Закон Мерфі