Виробники універсального круглошліфувального верстата 3Е12 - Вільнюський завод шліфувальних верстатів .
Верстат виконаний на базі круглошліфувального верстата особливо високої точності моделі 3E153, розробленого Ленінградським спеціальним конструкторським бюро прецизійного верстатобудування.
Особливо високої точності круглошліфувальний верстат 3Е12 призначений для шліфування зовнішніх та внутрішніх циліндричних та конічних поверхонь в умовах індивідуального та дрібносерійного виробництва.
Круглошліфувальний верстат 3Е12 має поворотний стіл. Це дає можливість шліфувати не тільки циліндричні, а й пологі конічні поверхні.
На верстаті 3Е12 можна виконувати такі види обробки:
На верстаті 3Е12 можна обробляти вали діаметром від 8 до 200 мм завдовжки від 100 до 500 мм та отвори діаметром від 20 до 50 мм завдовжки до 75 мм.
Завдяки поворотній передній та поворотній шліфувальній бабці можна шліфувати круті конічні зовнішні та внутрішні поверхні.
Шліфувальна бабка складається із двох частинин. Верхня частинина шліфувальної бабки може пересуватися щодо нижньої (верхніх санок). Це дозволяє шліфувати периферією шліфувального кола торець деталі, закріпленої в патроні.
На верстаті 3Е12 можна шліфувати як у нерухомих центрах, так і патроні.
У верстаті застосовані конструктивні рішення, що забезпечують високу жорсткість і вібростійкість.
Олія системи казки підшипників бабки вироби та шпинделя шліфувальної бабки охолоджується радіатором.
Мастило направляючих столу здійснюється спеціальним антискачковим маслом ВНДІ НП-401 ГОСТ 11058-64.75.
Електродвигуни приводів бабки вироби та шліфувальної бабки додатково збалансовані разом із шківами.
Очищення охолоджуючої рідини проводиться за допомогою магнітного сепаратора та фільтра-транспортера з паперовою стрічкою, що фільтрує.
У верстаті є два механізми для здійснення подач: механізм подачі для грубих переміщень шліфувальної бабки з величиною переміщення за один поділ лімба 0,002 мм і механізм подачі. Механізм мікроподачі забезпечує поштовх поштовху п'яти величин переміщення з мінімальною величиною 0,0001 мм і автоматичну врізну подачу.
На верстаті можна виконати врізне шліфування напівавтоматичному циклі до електричного упору. Автоматично здійснюються такі етапи циклу:
При підведенні шліфувальної бабки одночасно починається обертання виробу і подається потік рідини, що охолоджує; при відведенні бабки припиняється обертання виробу, а вимикається потік рідини.
Верстат має безступінчасте регулювання швидкості обертання виробу та швидкості врізної подачі.
Шліфувальна бабка встановлена на проміжних санках, які переміщаються по направляючих кочення.
Верстат комплектується двома змінними електрошпинделями на 24000 об/хв та 48000 об/хв.
Передбачена можливість шліфування з приладом активного контролю БВ-4009-К-2, що постачається зі верстатом на особливе замовлення.

Мал. 38. Способи круглого шліфування:
а - з поздовжньою подачею, б - глибинне, в - врізне, г - послідовними врізаннями, д - комбіноване
На зовнішніх круглошліфувальних верстатах деталь встановлюється в центрах і обертається шпинделем передньої бабки. Для здійснення круглого зовнішнього шліфування необхідні рухи: обертання кола або головний рух різання, обертання деталі кругова подача деталі, зворотно-поступальний рух деталі (або кола) вздовж своєї осі поздовжня подача, подача на глибину шліфування.
Зовнішнє кругле шліфування здійснюється декількома способами:
В окремих випадках колу повідомляється додатковий осьовий коливальний рух з невеликою амплітудою - осцилюючий рух.

Фото круглошліфувального верстата 3е12

Фото круглошліфувального верстата 3е12

Розташування складових частинин шліфувального верстата 3е12
Розташування складових частинин шліфувального верстата 3Е12. Дивитись у збільшеному масштабі

Розташування органів керування круглошліфувальним верстатом 3е12
Розташування органів керування шліфувальним верстатом 3Е12. Дивитись у збільшеному масштабі
Питание ланцюгів електроустаткування осуществляется следующими напряжениями:
Питание верстата осуществляется от сети трехфазного переменного тока напряжением 380 В, частотой 50 Гц.
На станке установлены електродвигатели:
На станке установлены наступні путевые выключатели:
Кроме того на станке установлено:
Для освещения робочого места на станке установлен светильник местного освещения.
По особому заказу верстат може быть укомплектован прибором активного контроля размеров шлифуемой детали.
Вся електроаппаратура керування і сигнализации размещена в електрошкафу і в пульті керування.
С боковой стороны електрошафи установлены наступні органы керування:
Пульт керування размещен на передньої частини верстата. На пульті керування установлены:
В передньої частини механізма микроподачі имеется панель пульта на которой установлены:
В електрошкафе установлено
При первоначальном пуске верстата необходимо:
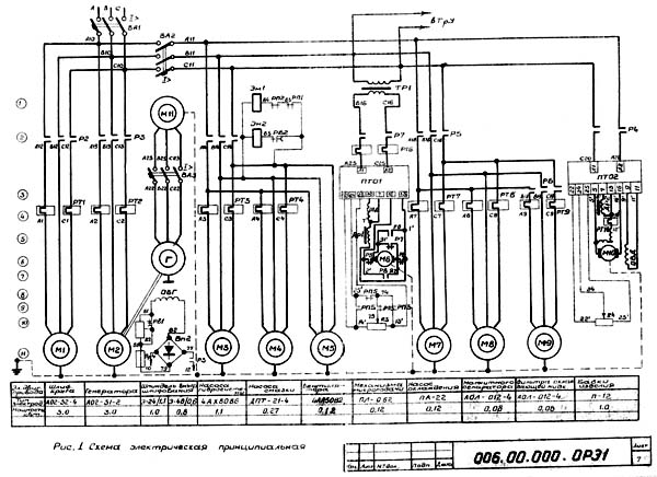
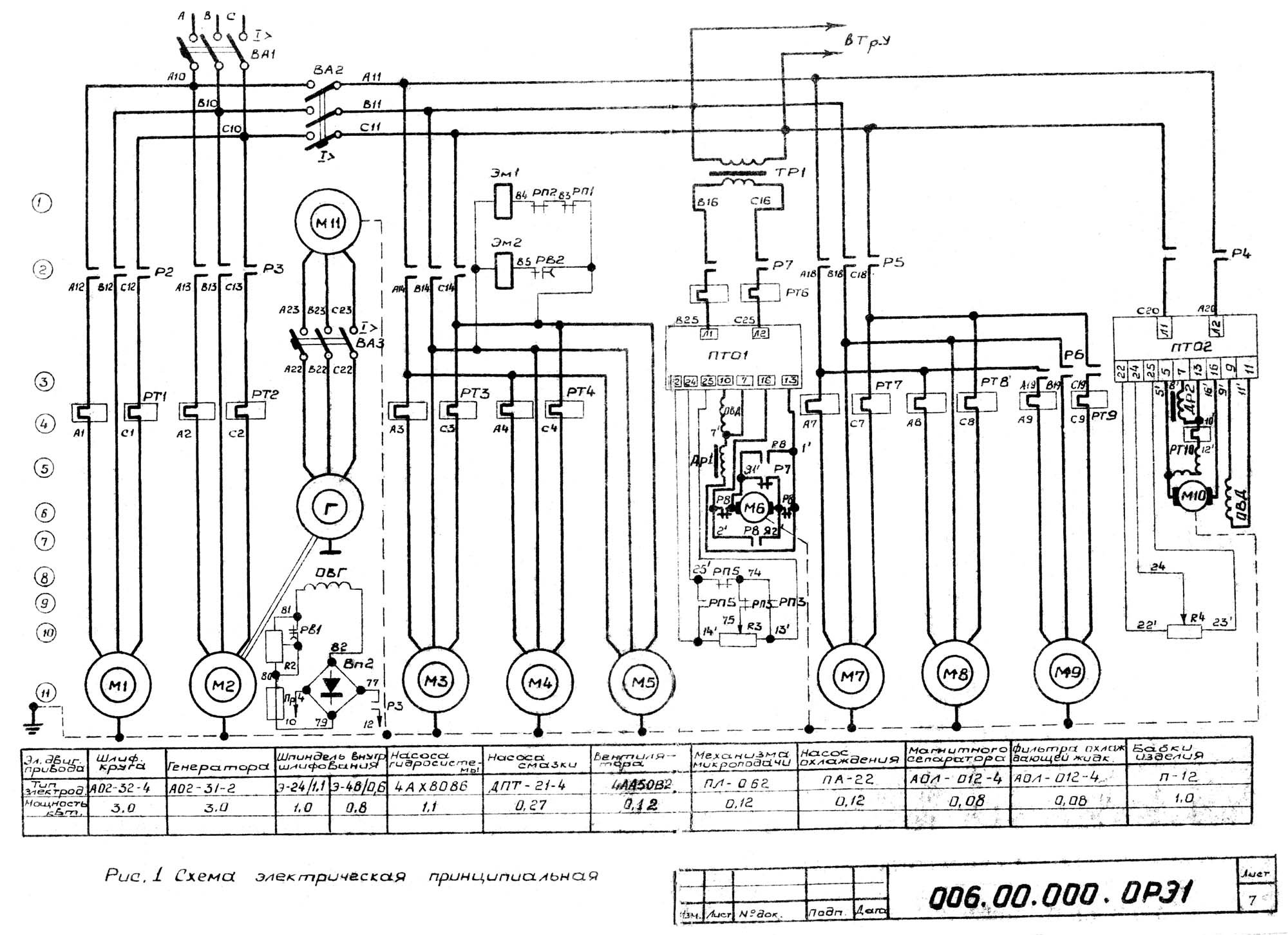
Схема електрична принципова показана на рис. 1 і 1а Список елементів к схеме указан в таблице 2.
Исходное положение верстата:
Для начала роботи верстата включить автоматические выключатели ВА1, ВА2 і местное освещение. При етом загораются сигнальные лампочки ЛС1 "Сеть" і ЛС2 "Нет змазки".
При нажатии кнопки керування КнП2 получает питание магнитный пускатель P1, который включает електродвигатели гідросистемы М3, електродвигатель насоса змазки М4, електродвигатель вентилятора М5 і самоблокируется.
При исправной системе змазки срабатывает реле контроля змазки РКСм і подготавливается увімкнення двигуна наружного шлифования і двигуна вироби. Гаснет сигнальная лампочка ЛС2 "Нет змазки".
При нажатии кнопки керування КнП4 получает питание магнитный пускатель Р2, который включает двигатель шлифовального круга і самоблокируется.
При переміщення рукоятки швидкого подвода-відведення шлифовальной бабки на себя - включается промежуточное реле РП2, которое отключает електромагнит Эм1. Происходит быстрый подвод.
При движении шлифовальной бабки вперед отпускается путевой выключатель ВП1 і при включенном положении выключателя вироби ВП3, включает магнитный пускатель Р4 і Р5, которые включают двигатель вироби М10, двигатель охлаждающей жидкости М7 і двигатель магнитного сепаратора М8.
На станке предусмотрена врезная подача механізма микроподачі от двигуна подачі М6 і толчковая подача гідравлическая, управляемая електромагнитным золотником Эм2.
При необходимости магнитный пускатель Р4 можно выключить выключателем вироби ВП3.
При загрязнении бумажной ленты производящей очистку охлаждающей жидкости нажимается путевой переключатель ВП3, включается магнитный пускатель Р6, который включает електродвигатель М9 переруху транспортера з фильтрующей бумажной лентой.
Далее дается опис роботи електросхеми верстата до одному из нижеуказанных режимах:
Для подготовка схеми к работе необходимо кронштейн внутреннего шлифования откинуть вверх, переключатель цикла В2 поставить в положение "Работа з ПАК", выключатель обертання вироби В3 поставить в положение "Включено", переключатель ланцюгів керування налагодження і реверса механізма микроподачі В4 поставить в положение "Реверс, включить выключатель прибора активного контроля В5. Реле времен РВ3 необходимо поставить на небольшую выдержку времена.
Измерительная скоба прибора активного контроля подводится к изделию після увімкнення механізма микроподачі.
При включенном двигателе шлифовального круга і подведенной шлифовальной бабке нажимаем кнопку керування КнП7 включается магнитный пускатель Р7, который включает двигатель механізма микро-подачі М6 і електромагнитную муфту ЭмМ і самоблокируется. Происходит шлифование.
При снятии з детали заранее заданной частини припуска прибор активного контроля выдает первую команду. Промежуточное реле РП4 получает питание і выключает магнитный пускатель Р7. Електродвигун микроподачі М6 останавливается, выключается електромагнитная муфта ЭмМ. Подача прекращается. Дальше деталь выхаживается. При достижении необходимого размера, прибор активного контроля выдает вторую команду. Выключается реле РП2, которое включает електромагнит Эм1. Последний отводит шлифовальную бабку в исходное положение. Возвращаясь шлифовальная бабка нажимает путевой выключатель ВП1, который выключает магнитные пускатели Р4, Р5 і включает реле РП5.
Реле РП5 включает магнитный пускатель Р8, Р7 і електромагнитную муфту ЭмМ. Електродвигун микроподачі вращаясь в обратную сторону реверсирует механізм микроподачі. В исходном положении механізма микроподачі нажимается микропереключатель ВП8, который выключает магнитные пускатели Р7, Р8 і тем самым електродвигатель механізма микроподачі і електромагнитную муфту ЭмМ і включает сигнальную лампу ЛС4 "Исходное положение микроподачі". Цикл окончен.
Для подготовки схеми к работе необходимо кронштейн внутреннего шлифования откинуть вверх, переключатель цикла В2 поставить в положение "Работа до упора", выключатель обертання вироби В3 поставить в положение "Включено", переключатель ланцюгів керування налагодження і реверса механізма микроподачі В4 поставить в положение "Реверс".
При включенном двигателе шлифовального круга і подведенной шлифовальной бабкой нажимаем кнопку керування КнП7, включается магнитный пускатель Р7, который включает двигатель механізма микроподачі М6 і електромагнитную муфту ЭмМ, самоблокируется і включает сигнальную лампу ЛС6, "Черновое шлифование". Происходит черновое шлифование. Скорость черновой подачі можно регулировать регулятором обертання електродвигуна микроподачі М6.
После снятая чернового припуска нажимается микропереключатель ВП7, который включает промежуточное реле РП3. Последнее закрывая контакты в ланцюги регулятора скорости обертання електродвигуна микроподачі, переключает скорость подачі з черновой на чистовую. Одновременно гаснет сигнальная лампочка ЛС6 "Черновое шлифование" і загорается сигнальная лампочка ЛС7 "Чистовое шлифование".
После снятия чистового припуска нажимается микропереключатель ВП6, который включает промежуточное реле РП4, післяднее выключает магнитный пускатель Р7. Выключается електромагнитная муфта ЭмМ і останавливается електродвигатель М6. Подача прекращается. Одновременно включается реле часу РВ3, гаснет сигнальная лампочка ЛС7 "Чистовое шлифование" і загорается сигнальная лампочка ЛС5 "Выхаживание". Деталь выхаживается.
По истечении установленного часу на реле РВ3 оно открывает контакт в ланцюги реле РП2, которое дает команду на возвращение шлифовальной бабки в исходное положение.
Далее схема работает аналогично, как описано в режиме з прибором активного контроля.
Для подготовки схеми к работе необходимо шпиндель внутреннего шлифования поставить в рабочее положение. Переключатель цикла В2 поставить в положение "Работа до упора", а выключатель обертання вироби В3 поставить в положение "Включено".
При установці шпинделя внутреннего шлифования в рабочее положение отпускается путевой выключатель ВП2 і включает промежуточное реле РП1. Оно открывает контакт в ланцюги електромагнита Эм1 і закрывает контакт в ланцюги магнитного пускателя Р3 і промежуточного реле РП2, которое открывает контакт в ланцюги електромагнита Эм1, чем достигается надежная блокировка відведення шлифовальной бабки.
При нажатии кнопки КнП4 включается магнитный пускатель РЗ, который включает електродвигатель генератора М2, а также реле часу РB1 і мгновенно действующими контактами шунтирует кнопку КнП4.
Пока електрошпиндель М11 разгоняется, генератор Г получает форсированное возбуждение (резистор 2 зашунтирован контактом Р5). По истечении выдержки часу, установленной на реле часу РВ2, включается его н.о. контакт в ланцюги пускателя Р5.
Включается електродвигатель насоса охлаждающей жидкости М7 і магнитного сепаратора М8, ток возбуждения генератора уменьшается до рабочей величины (открывается контакт Р5 в ланцюги резистора Р2) загорается сигнальная лампочка ЛС3 "Внутреннее шлифование" Электрошпиндель внутреннего шлифования запущен.
Затем нажимаем кнопку КнП7, которая включает двигатель механізма микроподачі М6. Далее цикл повторяется как і при наружном шлифовании, только реле часу PB3, не дает команды на отвод шлифовальной бабки і реверс механізма микроподачі будет проходить при выключении двигуна вироби М10.
Чтобы произвести наладку верстата необходимо кнопкой КнП2 включить електродвигатели насоса гідравлики і насоса змазки.
В наладочном режиме есть возможность:
В наладочном режиме переключатель ланцюгів керування налагодження і реверса механізма микроподачі В4 можно установить в положение "Наладка" или "Реверс".
При установці переключателя В4 в положение "Реверс", реверс механізма микроподачі при наружном шлифовании будет проходить при каждом отводе шлифовальной бабки, а при внутреннем шлифовании - після виключення двигуна вироби.
При установці переключателя в положение "Наладка", механізм микроподачі реверсировать не будет.
Захист електроустаткування от токов короткого замыкания осуществляется при помощи автоматических выключателей BA1, ВА2, ВА3 і предохранителей Пр1..Пр5.
Захист електродвигателей от перегрузок осуществляется при помощи тепловых реле РТ1..РТ4 і РT6..РT10.
Нулевая защита осуществляется н.о. контактом магнитного пускателя P1.
Аварийное відключення електроустаткування верстата осуществляется при помощи аварийной кнопки керування КнС1 "Загальний стоп".
Во время експлуатации верстата необходимо вести общее наблюдение за електрообладнанням.
Систематически производить технический осмотр електродвигателей. Периодичность технических осмотров електродвигуна устанавливается в зависимости от производственных условий, но

Електрична схема круглошлифовального верстата 3е12
Схема електрична круглошлифовального верстата 3Е12. Дивитись у збільшеному масштабі

Електрична схема круглошлифовального верстата 3е12
Схема електрична круглошлифовального верстата 3Е12. Дивитись у збільшеному масштабі

Список елементів круглошлифовального верстата 3е12
Список елементів круглошлифовального верстата 3е12. Дивитись у збільшеному масштабі

Список елементів круглошлифовального верстата 3е12
Список елементів круглошлифовального верстата 3е12. Дивитись у збільшеному масштабі

Список елементів круглошлифовального верстата 3е12
Список елементів круглошлифовального верстата 3е12. Дивитись у збільшеному масштабі

Список елементів круглошлифовального верстата 3е12
Список елементів круглошлифовального верстата 3е12. Дивитись у збільшеному масштабі

Схема розположення електроустаткування круглошлифовального верстата 3е12

Схема з'єднань електроустаткування круглошлифовального верстата 3е12
| Наименование параметра | 3Б12 | 3Е12 |
|---|---|---|
| Основні параметри | ||
| Класс точності по ГОСТ 8-82 | П | А |
| Наибольший диаметр обрабатываемого вироби, мм | 200 | 200 |
| Наибольшая длина обрабатываемого вироби (РМЦ), мм | 500 | 500 |
| Наибольший диаметр наружного шлифования, мм | 200 | 120 |
| Наименьший диаметр шлифования, мм | 8 | |
| Рекомендуемый диаметр шлифования, мм | 20..60 | 10..60 |
| Наибольшая длина наружного шлифования, мм | 450 | 450 |
| Диаметр шлифуемого отверстия, мм | 25..50 | 20..40 |
| Расстояние от оси шпинделя передньої бабки до зеркала стола - высота центров, мм | 120 | 120 |
| Максимальная масса вироби, кг | 20 | 20 |
| Станина і столы верстата | ||
| Наибольшее продольное перемещение стола, мм | 550 | 550 |
| Наименьший ход стола между упорами, мм | 4 | 3 |
| Ручное замедленное/ ускоренное переміщення стола за один оборот маховика, мм | 1,59/ 31,9 | 1,4/ 15 |
| Скорость переміщення стола от гідросистемы, м/мин | 0,1..5 | 0,03..2 |
| Наибольший угол поворота верхнего стола по часовий стрелке, град | 6 | |
| Наибольший угол поворота верхнего стола против часовий стрелки, град | 7 | 6 |
| Цена деления шкалы поворота верхнего стола, град | ||
| Цена деления шкалы поворота верхнего стола (конусность), мм/м | ||
| Шлифовальная бабка | ||
| Наибольшее перемещение шлифовальной бабки от маховика, мм | 110 | 125 |
| Перемещение шлифовальной бабки относительно верхних салазок, мм | 180 | |
| Перемещение шлифовальной бабки во время швидкого подвода, мм | 40 | 25 |
| Поворот шлифовальной бабки (к изделию), град | 90 | 90 |
| Поворот шлифовальной бабки (от вироби), град | 10 | 10 |
| Шлифовальный круг по ГОСТ 2424-67 | 350 х 40 х 127 | |
| Диаметр шлифовального круга - наибольший/ наименьший, м/с | 300/ 200 | 350/ 250 |
| Диаметр шлифовального круга - посадочный, м/с | 127 | 127 |
| Наибольшая высота устанавливаемого круга, мм | 40 | 40 |
| Частота обертання шпинделя наружного шлифования, об/мин | 2250 | 1930 |
| Толчковая подача - периодическая подача з реверсированием стола, мм | 1,2 | |
| Цена деления лимба поперечної подачі, мм | ||
| Цена деления лимба тонкой поперечної подачі, мм | 0,002 | |
| Величина поперечного переміщення шлифовальной бабки за один оборот маховика, мм | 0,5 | |
| Скорость швидкого установочного переміщення шлифовальной бабки, мм/мин | 1,2 | |
| Кінець шлифовального шпинделя по ГОСТ 2323-67 (конусность 1:5, номинальный диаметр), мм | 50 | 65 |
| Приспособление для внутреннего шлифования | ||
| Наибольший диаметр заготовки, устанавливаемой в патроне, мм | ||
| Наибольшая длина шлифуемого отверстия, мм | ||
| Диаметр внутришлифовальной головки, мм | 17 х 20 х 6 30 х 25 х 10 40 х 32 х 16 |
|
| Число оборотів внутришлифовального шпинделя | 16750 | 24000 |
| Передня бабка | ||
| Частота обертання вироби (бесступенчатое регулювання), об/мин | 78..780 | 100..1000 |
| Угол поворота в сторону шлифовального круга, град | 90 | |
| Угол поворота в сторону от шлифовального круга, град | 30 | |
| Конус шпинделя передньої бабки по ГОСТ 2847-67 | Морзе 3 | |
| Задня бабка | ||
| Величина відведення пиноли задньої бабки от руки, мм | 25 | 25 |
| Конус шпинделя пиноли задньої бабки по ГОСТ 2847-67 | Морзе 3 | Морзе 4 |
| Привід і електрообладнання верстата | ||
| Количество електродвигателей на станке | 7 | 10 |
| Електродвигун шпинделя шлифовальной бабки, кВт | 3,0 | 3,0 |
| Електродвигун внутришлифовального шпинделя, кВт | 1,1 | |
| Електродвигун приводу микроподачі, кВт | 0,12 | |
| Електродвигун приводу вироби, кВт | 1,0 | 1,0 |
| Електродвигун насоса гідросистемы, кВт | 1,0 | 1,1 |
| Електродвигун насоса системы змазки шпинделя, кВт | 0,27 | 0,27 |
| Електродвигун приводу вентилятора, кВт | 0,12 | |
| Електродвигун приводу генератора високою частоти, кВт | 3,0 | |
| Електродвигун насоса системы охлаждения, кВт | 0,12 | |
| Електродвигун магнитного сепаратора, кВт | 0,15 | 0,08 |
| Габаритные розміри і масса верстата | ||
| Габаритные розміри верстата (длина х ширина х высота), мм | 2600 х 1750 х 1750 | 2300 х 2400 х 1600 |
| Масса верстата з електрообладнанням і охолодженням, кг | 3000 | 3500 |