Виробником вертикально-свердлильного верстата МН18н є Молодечненський верстатобудівний завод МСЗ , заснований у 1947 році.
З січня 1958 року завод став іменуватися Молодеченським верстатобудівним заводом, отримавши завдання спеціалізуватися на випуску свердлильних верстатів. Починаючи з 1961 року, завод почав серійно випускати двошпиндельні, тришпиндельні, а потім універсальні вертикально-свердлильні верстати.
Верстатобудівний завод у досить непростих умовах намагається зберегти основну спеціалізацію. За результатами роботи за 2004 рік верстатна продукція становила – 42% у загальному обсязі випуску продукції.
Вертикальний свердлильний верстат моделі МН18н з умовним діаметром свердління 18 мм призначений для виконання наступних операцій: свердління, розсвердлювання, нарізування різьблення та підрізування торців ножами.
Свердлильний верстат МН18н призначений для роботи в основних виробничих цехах, а також в умовах одиничного та дрібносерійного виробництва в інструментальних, експериментальних, ремонтно-механічних та інструментальних цехах з індивідуальним та дрібносерійним випуском продукції.
Верстат МН18н віднесений до умовного діаметру свердління 18 мм верстат допускає обробку деталей із зусиллям подачі до 560 кг і моментом, що крутить, до 880 кг-см.
Верстат МН18н відноситься до конструктивної гами вертикально-свердлильних верстатів середніх розмірів (2Н118, 2Н125, 2Н125Л, 2Н135, 2Н150, 2Г175) з умовним діаметром свердління відповідно 18, 25, 35, 50. В порівнянні з верстатами (з індексом А), що випускалися раніше, верстати нової гами мають зручніше розташування рукояток керування коробками швидкостей і подач, кращий зовнішній вигляд, простішу технологію складання і механічної обробки ряду відповідальних деталей, більш досконалу систему мастила. Агрегатне компонування та можливість автоматизації циклу забезпечують виробництво на їх основі спеціальних верстатів.
На фундаментній плиті змонтовано колону коробчастої форми. У її верхній частинині розміщена шпиндельна головка, що несе електродвигун та шпиндель з інструментом. На вертикальних направляючих колони встановлена шпиндельна бабка, усередині якої розміщений механізм подачі, що здійснює вертикальне переміщення шпинделя. Піднімати та опускати шпиндель можна механічно та за допомогою штурвала вручну. Для встановлення та закріплення пристрій з оброблюваними заготовками є стіл. Його можна встановлювати на різній висоті, залежно від розмірів оброблюваних деталей.
Виробник – Молодечненський верстатобудівний завод МСЗ.
Основні розміри верстата відповідають – ТУ2.024-5244-82ь, ГОСТ 12.2.009-80, ГОСТ 7599-82.
2А118 - Ø 18 вертикально-свердлильний верстат універсальний, одношпиндельний - попередн. Модель
2Н118 - Ø 18 вертикально-свердлильний верстат - базова модель
2Н118-1 - Ø 18 вертикально-свердлильний верстат, має електромеханічний механізм підйому - опускання столу
2Н118К - Ø 18 вертикально-свердлильний верстат - координатний
2Н118Ф2 - Ø 18 вертикально-свердлильний верстат з ЧПУ
МН18Н - Ø 18 - вертикально-свердлильний спеціальний верстат ТУ2.024-5244-82ь, ГОСТ 12.2.009-80, ГОСТ 7599-82
МН18-43 - Ø 18 - вертикально-свердлильний спеціальний верстат
МН18-47 - Ø 18 - вертикально-свердлильний спеціальний верстат
МН18-52 - Ø 18 - вертикально-свердлильний спеціальний верстат

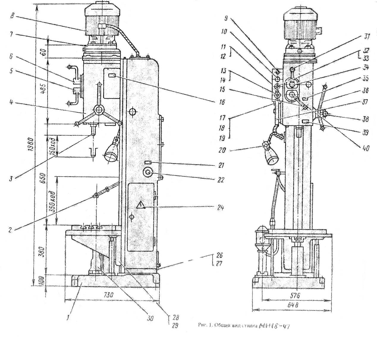
Габарит робочого простору свердлувального верстата МН18н

Фото вертикально-свердлильного верстата МН18н

Фото вертикально-свердлильного верстата МН18н

Фото вертикально-сверлильного верстата МН18н. Керування подачей і шпинделем

Органы керування сверлильным верстатом МН18н
Органы керування сверлильным верстатом МН18н. Скачать в увеличенном масштабе

Кінематична схема сверлильного верстата МН18н
Кінематична схема сверлильного верстата МН18н. Скачать в увеличенном масштабе

Схема установки підшибників на сверлильном станке МН18н
Схема установки підшибників на сверлильном станке МН18н. Скачать в увеличенном масштабе
Кінематична схема вертикально-сверлильного верстата МН18н. Частота обертання шпинделя изменяется з помощью коробки швидкостей. Приемный вал I вращается от електродвигуна 38 через передачу 1—2. Рух валу II сообщает одна из трех пар зубчатых колес 3 — 4, 5 — 6 і 7 — 8. Дальнейшее вращение передається одной из кинематических ланцюгів 9 — 10, 8 — 11 или 12 — 13 Конечный вал III коробки швидкостей представляет собой полую гильзу, шлицевое отверстие которой передает вращение шпинделю IV. В итоге шпиндель имеет девять различных значений частот обертання в пределах 177 — 2840 об/мин. Реверсирование шпинделя, необходимое при резьбонарезных работах, осуществляется реверсированием електродвигуна.
Рабочая программа шпинделя осуществляется з помощью реечной передачи. Реечное колесо 29 находится в зацеплении з рейкой пиноли 30. При вращении колеса пиноль перемещается вертикально вместе со шпинделем. Верстат имеет шесть различных подач, осуществляемых от шпинделя через цилиндрические зубчасті колеса 14 — 15 і коробку подач. Вращение валу VI сообщает одна из трех передач 16 — 17, 18 — 19, 20 — 21 і далее валу VII одна из двух передач 22 — 23 или 21—24. Зубчатая передача 25 — 26 і червячная пара 27 — 28 сообщают вращение реечному колесу 29.
Коробка швидкостей і подач, шпиндель і механізм подач смонтированы внутри сверлильной головки, которая може перемещаться вдоль колонны при вращении соответствующей рукоятки через червячную 31—32 і реечную 33—34 пары. Вертикальное перемещение стола производится также вручную поворотом рукояти через коническую 36 — 35 і винтовую 37 пары.

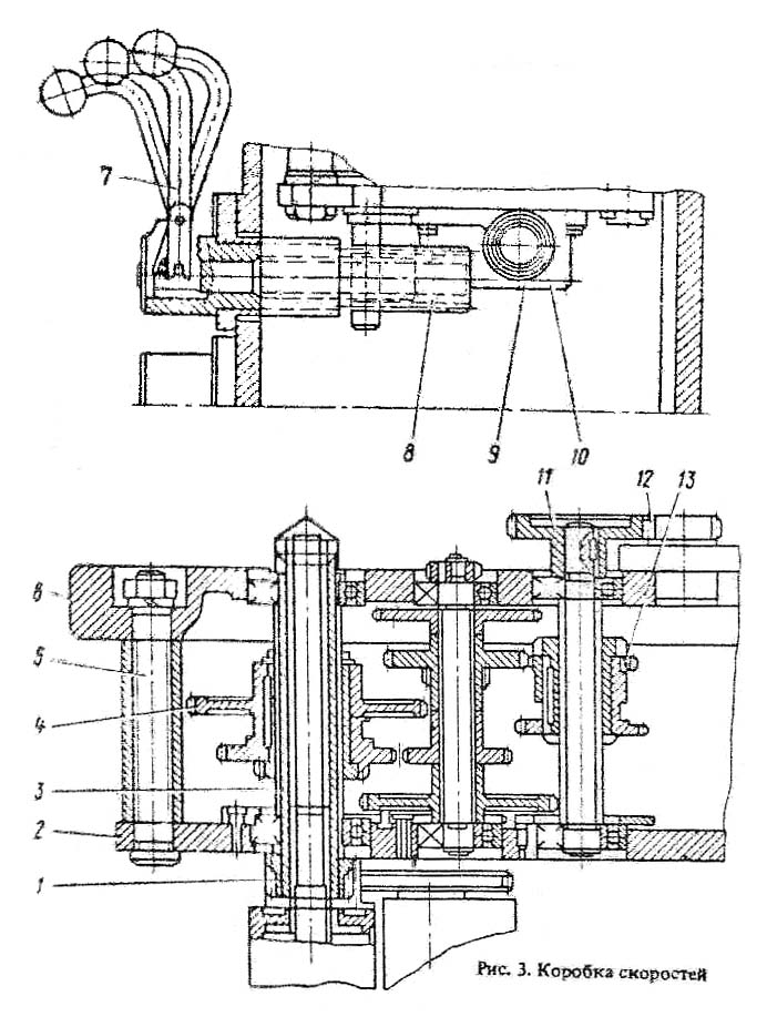
Коробка швидкостей сверлильного верстата МН18н
Коробка швидкостей сверлильного верстата МН18н. Скачать в увеличенном масштабе
Коробка швидкостей предназначена для приведения шпинделя верстата во вращение, а также для изменения частоти его обертання (рис. 7.5). Коробка швидкостей посредством двух шестерен 3 і 7 сообщает шпинделю девять различных интервалов частоти обертання. Опори валов коробки швидкостей размещаются в двух плитах: верхней 5 і нижней 8. которые стянуты между собой тремя стяжками 4. Механізми коробки швидкостей приводятся во вращение от вертикально расположенного електродвигуна через зубчатую передачу 6. Последний вал коробки швидкостей 2 представляет собой полую гильзу, шлицевое отверстие которой передает вращение шпинделю. На етой же гильзе крепится шестерня 1 приводу на подачу. Переключення шестерен коробки швидкостей осуществляется от одной рукоятки, которая имеет три положения по окружности і три положения вдоль оси.

Коробка подач сверлильного верстата МН18н
Коробка подач сверлильного верстата МН18н. Скачать в увеличенном масштабе
Коробка подач представляет собой трехваловый механізм, смонтированный в отдельном литом корпусе (рис. 7.6). Шесть подач обеспечивают шестерни 5 і 10.
Привід подач осуществляется от шестерни, сидящей на гильзе шпинделя, через шестерню 6. Третий вал коробки подач 9 представляет собой полую гильзу, внутри которой проходит вал 8. Этот вал через муфту 7 передает вращение на червяк механізма подач через шестерню 1. Муфта 7 служит для увімкнення механической подачі при достижении заданной глубины обробки. В етом случае кулачок на лимбе через горизонтальный валик перемещает вертикально вверх штангу и, преодолевая сопротивление пружины, отключает муфту. Вал 4 через штифт 3 приводит во вращение шестеренчатый насос для змазки.
Шестерни коробки подач переключаются одной рукояткой, которая имеет два положения по оси і три положения по окружности. Рукоятка располагается на лицевой поверхности сверлильной головки. Конструкции механізмов переключения подач і швидкостей идентичны.
Механізми коробки подач смазываются от шестеренчатого насоса 2, который также осуществляет смазку всех других механізмов. Механізми коробки подач собирают отдельно і полностью собранный узел монтируют в сверлильную головку.

Сверлильная головка верстата МН18н
Сверлильная головка верстата МН18н. Скачать в увеличенном масштабе
Сверлильная головка (рис. 7.7) состоит из чугунной отливки коробчатого сечения, в которой смонтированы все основні вузли верстата: коробка швидкостей, коробка подач, шпиндель і механізм подач. Первые три вузла собираются отдельно і только крепятся к сверлильной головке.
Механізм подач, состоящий из червячной передачи, горизонтального вала 3, лимба 7 со связанными з ним деталями, рукоятки 10, кулачковой 14 і обгонной 16 муфт, является составной частью вузла сверлильной головки.
Механізм подач приводится в рух от коробки подач через пару шестерен і предназначен для выполнения следующих функций:
Принцип роботи механізма подач заключается в следующем: при вращении рукоятки 10 на себя поворачивается кулачковая муфта 14, которая через обгонную муфту 16 вращает вал 3. Происходит ручной подвод шпинделя.
Когда инструмент подойдет к заготовке, на валу 3 возрастет крутящий момент, который не може быть передан зубцами кулачковой муфты, і ступица перемещается влево вдоль вала до тех пор, пока торцы кулачковой муфты 14 і обгонной муфты 16 станут друг против друга.
В етот период кулачковая муфта 14 поворачивается свободно относительно вала на 20°, поворот ограничивают пазом на муфте і штифтом 12.
На ступице обгонной муфты 16 сидит двусторонний храповой диск 1, связанный з ней собачками 9. При смещении ступицы зубцы диска 1 входят в зацепление з зубцами второго диска 8, прикрепленного к червячному колесу 2.
Таким образом, вращение от червяка передається реечной шестерне і происходит механическая подача. При дальнейшем вращении рукоятки при включенной подаче собачки 9, сидящие в ступице обгонной муфты 16, проскакивают по зубцам внутренней стороны диска 1 і таким образом производится ручное опережение механической подачі.
Для ручного виключення подачі рукоятку поворачивают от себя на 20° относительно горизонтального вала 3, і зуб муфты 14 встает против впадины храпового диска 1.
Ступица под действием осевой силы, возникающей благодаря наклону зубцов дисков 1 і 8, специальной пружины 15 смещается вправо і расцепляет диски — механическая подача прекращается.
Для осуществления ручной подачі з помощью рукоятки необходимо выключить штурвалом механическую подачу, а затем колпачок 11 переместить вдоль оси горизонтального вала вправо. При етом штифт 13 передает крутящий момент непосредственно от кулачковой муфты 14 на вал 3.
На левой стенке сверлильной головки смонтирован лимб 7, который во время подачі шпинделя приводится во вращение через пару шестерен 4 і 6. Лимб предназначен для визуального отсчета глубины обробки і для налаштування кулачков.
Для визуального отсчета глубины обробки инструмент доводят вручную до контакта з обрабатываемой заготовкой і левой рукой з помощью штырьков 5 устанавливают лимб в нулевое положение. Глубину обробки отсчитывают по шкале на цилиндрической поверхности лимба.

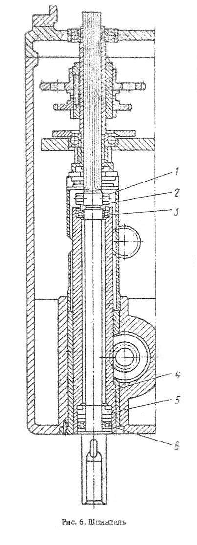
Шпиндель сверлильного верстата МН18н
Шпиндель верстата (рис. 7.8) смонтирован в двух шариковых підшипниках 7 і 4. Осевое усилие подачі воспринимается упорным подшипником 6. Підшипники расположены в гильзе шпинделя 5, которая з помощью реечной передачи имеет возможность перемещаться вдоль оси. Підшипники шпинделя регулируются гайкой 3, расположенной над верхней опорой шпинделя.
Смазка підшибників шпинделя производится фитилем из полости гильзы 2. На конец шпинделя свободно посажено кольцо 8, в торец которого входит штифт 9. Для предохранения от выпадения служит спеціальний колпачок 1.
При смене инструмента необходимо резким движением рукоятки механізма подачі послать шпиндель в верхнее положение, при етом свободно посаженное кольцо 8 упрется в корпус головки, а штифт 9, ударяясь о верхний торец инструмента, выбьет его.
Шпиндель верстата МН18н смонтирован на 3-х підшипниках:

Современные обозначения класса точності підшибників
Наладка верстата на обычную работу заключается в установці стола і сверлильной головки в необходимые для роботи положения, зажиме их на колонне і установці необходимых чисел оборотів і подач шпинделя.
Кроме обычной роботи з механической подачей на станке можно работать со следующими циклами:
Для увімкнення ручной подачі колпачок з наладкой, расположенной в центре крестового штурвала, следует нажать от себя до отказа.
Для налагодження верстата на работу з вимкненням подачі на заданной глубине необходимо:
Після включення обертання шпинделя та подачі почнеться обробка деталі; після досягнення потрібної глибини подача припиняється, але шпиндель продовжуватиме обертатися.
Для налагодження верстата нарізання різьблення з реверсом шпинделя на певній глибині необхідно:
Після включення обертання шпинделя мітчик вручну вводиться в отвір, через 2-3 оберти потреба в ручній подачі відпадає; після досягнення заданої глибини шпиндель автоматично реверсується і мітчик виходить з отвору.
Щоб шпиндель знову прийняв праве обертання, необхідно натиснути кнопку керування «Вправо».
Після встановлення верстата на фундаменті, мастила його механізмів та підключення до електричної мережі не потрібно жодних додаткових регулювань. Однак у процесі експлуатації початкове (заводське) регулювання може порушуватися і знадобиться додаткове регулювання деяких механізмів верстата.

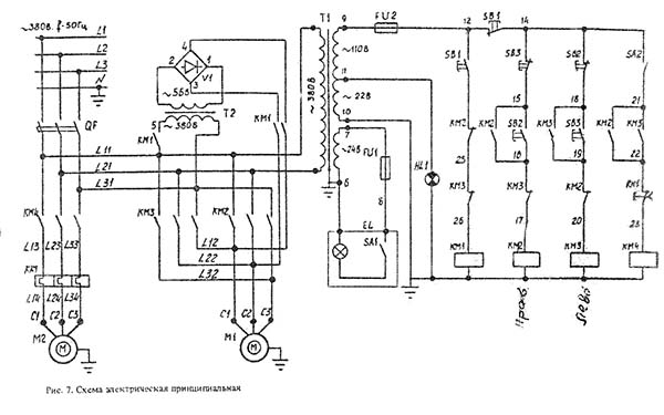
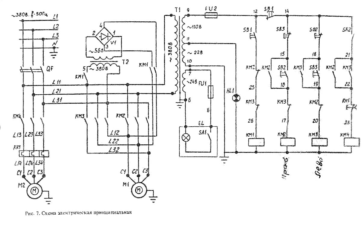
Електрична схема свердлильного верстата МН18н
Електрична схема свердлильного верстата МН18н. Завантажити у збільшеному масштабі
Електроустаткування верстата містить:
На верстаті встановлено такі органи керування:
На верстаті застосована схема динамічного гальмування з подачею постійного струму три фази обмотки статора через контакти гальмівного пускача Кз від селенового випрямляча СВ, який живиться від понижуючого трансформатора ТБС2-01. Одночасно з подачею постійного струму при гальмуванні закорочується обмотка статора двох фаз для кращої ефективності гальмування. Гальмування відбувається тільки при натиснутій кнопці ЗКУ або 2ВК.
Натисканням кнопки 1КУ «Вправо» включається пускач К1 який самоблокується блок-контактами 6-7, а контактами 4-16 включає проміжне реле РП, яке своїми контактами 4-16 стане на саможивлення, а контактами 14-9 готує включення пускача К2, якщо ходу роботи на верстаті передбачено реверс обертання шпинделя від натискання 1ВК.
Натисканням кнопки 2КУ "Вліво" включається пускач К2, який самоблокується блок-контактами 4-9.
При будь-якому обертанні шпинделя вправо, вліво, натискаючи на кнопку «Стоп», гальмується, при цьому відключається K1 і РП, якщо було обертання вправо, або К2, якщо обертання було вліво. Через контакти 13, 17, 18 включиться пускач гальмування Кз, який подає постійний струм в обмотку статора електродвигуна, двигун загальмується.
Електродвигун від перевантажень та коротких замикань захищається автоматичним вимикачем АСТ-3. Нульовий захист здійснюється котушкою магнітних пускачів.
Верстат повинен бути заземлений згідно з існуючими правилами та нормами.
| Найменування параметру | МН18Н | МН18-47 | 2H118 | 2B118 |
|---|---|---|---|---|
| Основні параметри верстата | ||||
| Найбільший умовний діаметр свердління сталі σ = 50..60 кг*мм 2 , мм | 18 | 18 | 18 | 18 |
| Найменша та найбільша відстань від торця шпинделя до столу, мм | 150..650 | 150..650 | 0...650 | 50..650 |
| Найменша та найбільша відстань від торця шпинделя до фундаментної плити, мм | 800..1150 | |||
| Відстань від осі вертикального шпинделя до направляючих стійки (виліт), мм | 200 | 200 | 200 | 200 |
| Робочий стіл | ||||
| Розміри робочої поверхні столу (довжина x ширина), мм | 320 x 360 | 320 x 360 | 320 x 360 | 320 х 400 |
| Число Т-подібних пазів Розміри Т-подібних пазів | 3 | 3 | 3 | |
| Найбільше вертикальне переміщення столу (вісь Z), мм | 350 | 350 | 350 | 350 |
| Переміщення столу на один оберт рукоятки, мм | 2,4 | |||
| Найбільша маса деталі, що встановлюється на столі, кг | 100 | 100 | ||
| Шпиндель | ||||
| Найбільше переміщення шпиндельної головки по колоні, мм | - | - | 300 | 100 |
| Найбільше осьове переміщення шпинделя (гільзи шпинделя), мм | 150 | 150 | 150 | 150 |
| Переміщення шпиндельної головки на один оборот маховичка, мм | - | - | 4,4 | |
| Переміщення шпинделя на один поділ лімба, мм | 1 | |||
| Переміщення шпинделя на один оборот маховичка-рукоятки, мм | 110 | |||
| Частота обертання шпинделя, об/хв (кількість швидкостей) | 180..2800 (9) | 180..2800 (9) | 180..2800 (9) | 208..2040 (6) |
| Найбільший допустимий момент, що крутить, Н.м | 88 | 88 | 88 | 88 |
| Конус шпинделя | Морзе 3АТ6 | Морзе 3АТ6 | Морзе 2 | Морзе 2 |
| Механіка верстата | ||||
| Межі вертикальних робочих подач на один оборот шпинделя, мм (число подач) | 0,1..0,56 (6) | 0,1..0,56 (6) | 0,1..0,56 (6) | 0,1..0,4 (4) |
| Найбільша допустима сила подачі, Н | 5600 | 5600 | 5600 | 5500 |
| Гальмування шпинделя | є | є | є | |
| Привід | ||||
| Електродвигун приводу головного руху | 4AIR80, V4U3 | 4AIR80, V4U3 | AOL2-22-4C2 | |
| Електродвигун приводу головного руху, кВт (об/хв) | 1,5 (1500) | 1,5 (1500) | 1,5 (1420) | 1,7 (2850) |
| Електродвигун приводу підйому столу, кВт (об/хв) | - | - | - | - |
| Електронасос охолоджувальної рідини | 0,9 (3000) | 0,9 (3000) | 0,12 (3000) | 0,12 (3000) |
| Електронасос охолоджувальної рідини | ГАМ-25 | ГАМ-25 | ПА-22 | ПА-22 |
| Габарит та маса верстата | ||||
| Габарити верстата (довжина ширина висота), мм | 730 х 648 х 1980 | 730 х 648 х 1980 | 870 х 590 х 2080 | 727 х 625 х 1960 |
| Маса верстата, кг | 600 | 600 | 450 | 450 |