Розробником та виробником токарно-карусельного верстата 1508 є Краснодарський верстатобудівний завод Сєдіна , заснований у 1911 році.
У 1915 році було випущено перший токарний верстат. У 1922 році підприємство отримало свою сучасну назву — на честь токаря Сєдіна Г. М.
У 1935 році був випущений перший токарно-карусельний верстат моделі 152, а до 1937 р. визначився пріоритетний профіль заводу - верстатобудування, і в першу чергу виробництво токарно-карусельних верстатів.
Одностоєчний токарно-карусельний верстат моделі 1508 є універсальним верстатом і призначений для обробки важких деталей великого діаметру та порівняно невеликої довжини з чорних та кольорових металів в умовах дрібносерійного та серійного виробництва. Там можна виконувати майже всі токарні операції.
Карусельний верстат 1508 є універсальним верстатом і призначений для токарної обробки деталей у вигляді виливків, корпусів, маховиків, зубчастиних коліс, бандажів тощо (рис. 24).
На верстаті можна проводити циліндричне та конічне обточування та розточування, проточування площин - як внутрішніх, так і зовнішніх, свердління, зенкерування та розгортання центральних отворів, а також напівчистове та чистове обточування плоских торцевих поверхонь.
Конструкція верстата 1508 уніфікована з конструкцією верстата моделі 1510 та відрізняється тільки розмірами планшайби та потужністю електродвигуна.
Верстат має два супорти :
Технологічні можливості верстата 1508 значно розширюються за допомогою самоцентруючої планшайби, що поставляються за особливим замовленням, пристосувань (для різьбонарізання, обробки конічних поверхонь, обточування фасонних поверхонь тіл обертання по копіру, обробки деталей по упорах) і пристрої для обробки з охолодженням.
На верстатах можна виконувати такі операції:
Крім того, вертикальним супортом можна проводити обточування плоских торцевих поверхонь з підтримкою ступінчасто-постійної швидкості різання на чистових та напівчистових режимах; свердління, зенкерування та розгортання; прорізання канавок та відрізку.
При застосуванні спеціальних пристроїв та пристроїв, що поставляються разом із верстатами за особливим замовленням за окрему плату, на верстатах можна виготовляти:
У звичайному виконанні верстати поставляються з вертикальним револьверним супортом, що має механічний поворот і затискач револьверної головки, і бічним супортом.
Крім цього, за особливим замовленням за окрему плату може бути поставлений верстат із самоцентруючою планшайбою з ручним затиском виробу.
На верстаті одночасно можуть бути змонтовані всі пристрій, за винятком охолодження, яке не може бути встановлене одночасно з самоцентруючою планшайбою.
У зв'язку з тим, що установка пристроїв вимагає значних змін і доробок у верстаті, замовлення на виготовлення пристроїв до раніше поставлених верстатів не можуть бути виконані. Пристрої поставляються лише разом із верстатом.
Виробник – Краснодарський верстатобудівний завод імені Сєдіна.

Габарит робочого простору та креслення загального виду верстата 1508
** для верстата моделі 1510 - найбільший діаметр виробу, що обробляється 1000 мм.
*** для верстата моделі 1510 – найбільше горизонтальне переміщення вертикального супорта 750 мм

Фото токарно-карусельного верстата 1508
Фото токарно-карусельного верстата 1508. Дивитись у збільшеному масштабі

Фото токарно-карусельного верстата 1508

Фото токарно-карусельного верстата 1508
Фото токарно-карусельного верстата 1508. Дивитись у збільшеному масштабі

Фото токарно-карусельного верстата 1508
Фото токарно-карусельного верстата 1508. Дивитись у збільшеному масштабі

Фото токарно-карусельного верстата 1508

Розташування складових частинин верстата 1508
Ріжучий інструмент кріпиться в різцетримач бічного супорта 8 і в револьверній головці вертикального супорта 5.
Горизонтальну подачу револьверного супорта використовують для обробки торцевих поверхонь, а вертикальну - внутрішніх циліндричних і конічних поверхонь (супорт можна повертати навколо горизонтальної осі). Бічний супорт 8 служить для обробки зовнішніх поверхонь, а при горизонтальній подачі - для обробки торцевих поверхонь, прорізання канавок, зняття фасок та інших операцій.
Відмінною особливістю конструкції верстатів є виконання більшості складальних одиниць у вигляді самостійних виробів, що полегшує складання не тільки в процесі виготовлення, а й під час ремонту.

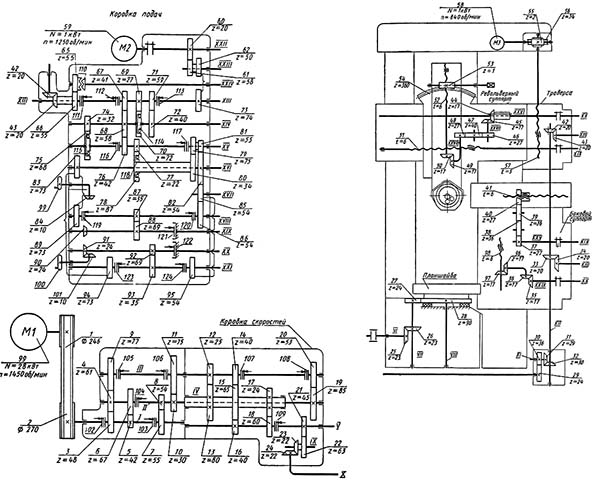
Схема кінематична токарно-карусельного верстата 1508
Схема кінематична токарно-карусельного верстата 1508. Дивитись у збільшеному масштабі
Головне рух (обертання планшайби) проводиться від електродвигуна 99 через ремінну передачу 1-2, зубчасті передачі 3-4 або 5-6, або 7-5 на вал //, потім через передачі 4-9 або 10-11, або 19- 20 на вал ІІІ; далі через передачі 12-13, 17-18 або 14-15-16 на вал V і через конічну пару 25-26 і передачу 27-28 на шпиндель VIIL Коробка швидкостей повідомляє планшайбу 18 різних значень частот обертання.
Подачі супортів (револьверного та бокового) запозичуються від планшайби через дві незалежні дванадцятишвидкісні коробки подач з однаковою кінематикою.
Горизонтальна подача револьверного супорта здійснюється від вала VIII планшайби, через зубчасту передачу 28-27, конічну пару 26-25, зубчасті передачі 21-22 і 23-24, передачі 29-30 і 31-32, конічну пару 42-43, вал XIII коробки подач (показана окремо, зліва), муфту 111, зубчасті передачі 67-68 або 69-70, або 71-72 і електромагнітні муфти 112, З або муфту обгону 114, зубчасті передачі 74-75 або 68-76 і муфти 116, передачі 77-78, 80-79,81-82 і муфту 118 або 81-82 і муфту 117, вал XVI, реверсивний механізм, що складається з зубчастих коліс 83-89 і муфти 119 або 82-85-82 і му , зубчасту передачу 87-88 і вал XIX на гвинт 51 у каретці револьверного супорта
Вертикальная подача револьверного суппорта осуществляется по той же ланцюги до вала XVI коробки подач і далее, через зубчасті передачи 83-94 і муфту 123 или 85-95 і муфту 124, передачу 93-92 і вал XX на вал XXVI в каретке суппорта, затем через коническую пару 44-45, зубчасті колеса 46-47-48 і коническую пару 49-50 на винт 52.
Горизонтальна подача бокового супорта здійснюється від електродвигуна 99 до валу XII по тій же ланцюгу, далі через конічну пару 33- 34 на вал XIII іншої коробки подач, потім через коробку подач по ланцюгах, вказаних вище, до валу XIX, далі на вал XXV в каретці бічного супорта і через передачі 37-38-39-40 на гвинт 41.
Вертикальна подача бічного супорта здійснюється за тією ж ланкою до валу XVI коробки подач, потім на вал XX цієї ж коробки по ланцюгах, зазначеним вище, далі на вал XXIX в каретці супорта і через конічні передачі 35-36 і 96-97 на гвинт 98. Настановні переміщення.
Установче переміщення револьверного супорта (горизонтальне або вертикальне) здійснюється від електродвигуна швидких ходів 59, зубчасті передачі 60-61, 62-73, при розімкнутій муфті 111, через коробку подач до валів XIX або XX і далі по ланцюгах цього супорту. Установче переміщення бокового супорта здійснюється від електродвигуна швидких ходів іншої коробки подач і далі, по ланцюгах бічного супорту, зазначеним вище. Установче переміщення траверси здійснюється від електродвигуна 58 через черв'ячну передачу 55-56 на гвинт 57.
Ручне настановне переміщення супортів провадиться за допомогою маховиків 99 і 100 у коробках подач, через конічні передачі 84-90 або 101-91 на вали XIX або XX і далі за вказаними раніше кінематичними ланцюгами супортів. Повзун револьверного супорта під час обробки конічної поверхні повертається через черв'ячну передачу 53-54. У Радянському Союзі виготовляється велика кількість карусельних станків. Верстати з діаметром обробки 800-1600 мм і висотою оброблюваної деталі 800-1000 мм будуються в одностоєчному виконанні, а з діаметром 2300-8000 мм і висотою 1600-3200 мм-у двостоєчному. Взагалі кажучи, станки випускаються в залежності від потреби та великих розмірів (до 25 м).
Кінематичні схеми станків 1508 та 1510 подібні між собою і відрізняються одна від одної лише кінематикою ланцюга механізму передачі руху на подачу та числом зубів зубчастих коліс столу.
Внаслідок різного числа зубів зубчастих коліс стола станки 1508 та 1510 мають при однаковій коробці швидкостей різні межі чисел оборотів планшайби.
Кінематика ланцюгів механізму передачі руху на подачу у станків різна, але їх передатні відносини підібрані таким чином, що загальне передавальне число кінематичної ланцюги від планшайби до коробки подач однакове для обох станків. Це дозволяє використовувати ті самі коробки подач і отримувати однакові величини подач.

Електрична схема токарно-карусельного верстата 1508
Електрична схема токарно-карусельного верстата 1508. Дивитись у збільшеному масштабі

Електрична схема токарно-карусельного верстата 1508
Електрична схема токарно-карусельного верстата 1508. Дивитись у збільшеному масштабі

Електрична схема токарно-карусельного верстата 1508
Електрична схема токарно-карусельного верстата 1508. Дивитись у збільшеному масштабі
| Найменування параметру | 1508 рік | 1510 | 1512 рік | 1516 |
|---|---|---|---|---|
| Основні параметри | ||||
| Найбільший діаметр виробу, що обробляється вертикальним і бічним супортами, мм. | 800 | 1000 | 1250 | 1600 |
| Найбільша висота виробу, що обробляється, мм | 800 | 800 | 1000 | 1000 |
| Діаметр планшайби, мм | 1120 | 1400 | ||
| Найбільша маса виробу, що встановлюється, кг | ||||
| при 5-80 оборотах планшайби за хвилину | 2500 | 3200 | 6300 | |
| при 100 оборотах планшайби за хвилину | 3000 | |||
| при 125 оборотах планшайби за хвилину | 2700 | |||
| при 160 оборотах планшайби за хвилину | 1900 рік | |||
| при 200 оборотах планшайби за хвилину | 1300 | 2400 | ||
| при 250 оборотах планшайби за хвилину | 1000 | |||
| Вертикальний супорт | ||||
| Кількість позицій револьверної головки | 5 | 5 | 5 | 5 |
| Найбільше горизонтальне переміщення супорта, мм | 775 | 775 | 950 | |
| Найбільше вертикальне переміщення повзуна супорта, мм | 700 | 700 | 700 | |
| Цена деления лимба горизонтального і вертикального переміщення, мм | 0,05 | 0,05 | 0,05 | 0,05 |
| Горизонтальне та вертикальне переміщення за один оберт лімба, мм | 2,5 | 2,5 | 2,5 | 2,5 |
| Найбільший кут повороту повзуна супорта, град | ±45° | ±45° | ±45° | ±45° |
| Ціна поділу лімба повороту повзуна супорта, хв | 1 | 1 | ||
| Ціна поділу шкали повороту повзуна супорта, град | 1 | 1 | ||
| Діаметр отворів револьверної головки супорта, мм | 70А | 70А | ||
| Найбільші розміри перерізу державки різця (ширина х висота), мм | 25 х 40 | 25 х 40 | ||
| Найбільше допустиме зусилля різання, кН | 35 | |||
| Горизонтальний суппорт (бічний) | ||||
| Найбільше горизонтальне переміщення, мм | 630 | 630 | 630 | |
| Найбільше вертикальне переміщення, мм | 1000 | 1000 | 1000 | |
| Цена деления лимба горизонтального і вертикального переміщення, мм | 0,05 | 0,05 | ||
| Горизонтальное і вертикальное переміщення за один оборот лимба, мм | 2,5 | 2,5 | ||
| Найбільше допустиме зусилля різання, кН | 25 | |||
| Кількість позицій різцетримача | 4 | 4 | ||
| Поперечина (траверса) | ||||
| Найбільше переміщення, мм | 660 | 660 | 660 | |
| Швидкість переміщення, мм/хв | 450 | 400 | 400 | |
| Вимикаючі упори | Є | Є | ||
| Блокування переміщення у процесі різання | Є | Є | ||
| Механіка верстата | ||||
| Число швидкостей планшайби | Б/с | Б/с | 18 | 18 |
| Число оборотів планшайби за хвилину | 8..400 | 8..400 | 5..250 | 5..250 |
| Кількість подач супортів | 18 | 18 | ||
| Вертикальні та горизонтальні подачі супортів, мм/про | 0,03 — 12,5 | 0,03 — 12,5 | ||
| Найбільше можливе зусилля різання двома супортами, кгс | 4500 | 4500 | ||
| Швидкість настановних переміщень супортів, мм/хв. | 5 — 1800 рік | 5 — 1800 рік | ||
| Найбільший момент, що крутить, на планшайбі, кН*м | 20 | |||
| Привід та електроустаткування верстата | ||||
| Рід струму живильної електромережі | Змінний трифазний | Змінний трифазний | Змінний трифазний | Змінний трифазний |
| Електродвигун приводу головного руху, кВт (об/хв) | 30 (1460) | 30 (1460) | ||
| Електродвигун настановних переміщень супортом, кВт (об/хв) | 3 (1365) | 3 (1365) | ||
| Електродвигун переміщення поперечки, кВт (об/хв) | 2 (900) | 2 (900) | ||
| Електродвигун мастила, кВт (об/хв) | 1,5 (1450) | 1,5 (1450) | ||
| Електродвигун повороту та затиску револьверної головки, кВт (об/хв) | 0,8 (1450) | 0,8 (1450) | ||
| Габарит та маса верстата | ||||
| Габарит верстата (довжина х ширина х висота), мм | 2370 х 2365 х 3210 | 2750 х 2975 х 4100 | 3170 х 3030 х 4100 | |
| Маса верстата, кг | 10500 | 16500 | 20000 |