Виробник горизонтально-розточувальних верстатів 2А620, 2А620-1 Ленінградський верстатобудівний завод ім. Свердлова , заснований у 1868 році.
Горизонтально-розточувальні верстати 2А620 замінили застарілі верстати моделей 2620.
Горизонтально-розточувальні верстати 2А620 призначені для консольної обробки різних великих корпусних деталей масою до 4000 кг, що мають точні отвори, осі яких пов'язані між собою точними розмірами.
Верстати 2А620 забезпечені нерухомою передньою стойкою та вбудованим поворотним столом, що має поздовжнє та поперечне переміщення щодо осі шпинделя.
На верстатах 2А620 можна проводити свердління, зенкерування, розточування та розгортання точних отворів за точними координатами, фрезерування та нарізування різьблення.
Конструкція верстатів дозволяє виробляти фрезерування по восьмикутному контуру з двома подачами: поперечної столу і вертикальної шпиндельної бабки, а також фрезерування з круговою подачею столу.
Верстати 2А620 можуть бути оснащені різними системами числового програмного керування як вітчизняного, і зарубіжного виробництва.
Верстати моделей 2А620, 2А620Ф1, 2А620Ф2 з радіальним супортом на вбудованій планшайбі з висувним шпинделем діаметром 90 мм відрізняються великою універсальністю.
2А620, 2А620-1, 2А620Ф1-1, 2А620Ф2-1 - горизонтально-розточувальні верстати виробництва верстатобудівного заводу "Свердлов"
2А620-2, 2А620Ф1-2 - горизонтально-розточувальні верстати виробництва Чаренцаванського верстатобудівного заводу
Клас точності верстатів Н
У 1975 р. верстатам моделей 2А620-1, 2А620Ф1-1 присвоєно «Знак якості».

Посадочні та приєднувальні бази верстата 2А620

Фото горизонтально-розточувального верстата 2а620

Фото горизонтально-розточувального верстата 2а620

Фото горизонтально-розточувального верстата 2а620

Фото горизонтально-розточувального верстата 2а620

Розташування складових частинин верстата 2а620

Розташування органів керування расточным верстатом 2а620
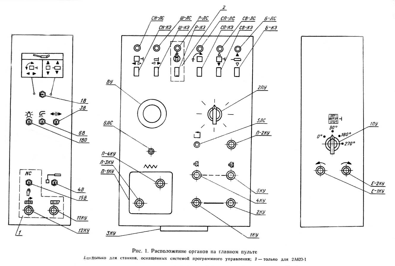
Нa главном пульті сосредоточены все основні пусковые органы керування. Кроме головного пульта, на станке имеются еще несколько мест оперативного керування верстатом:
Опис пульта керування цифровой индикации і пульта пристроя числового программного керування даны по второй частини руководства по експлуатации.
Избиратель робочого органа. Избиратель предназначен для выбора робочого органа і представляет собой кнопочний переключатель.
При выборе органа нажимом кнопки орган, соответствующий ранее нажатой кнопке, зажимается.
При нажиме на кнопку происходит подготовка електрической схеми приводу выбранного органа к включению і отжим выбранного органа.
Оператор установочных перемещений. Оператор предназначен для керування установочними переміщеннями подвижных органів верстата.
Оператор выполняет наступні функции:
Переключатель непрерывного фрезерування. Переключатель имеет восемь положений і предназначен для изменения направления непрерывной подачі при фрезеровании плоскостей торцовыми фрезами. Фрезерование плоскостей торцовыми фрезами з непрерывным вращением шпинделя і непрерывной подачей способствует повышению качества обработанной поверхности.
Переключатель позволяет осуществлять фрезерование плоскости:
Механізм переключения швидкостей
Механізм расположен на шпиндельной бабке і предназначен для выбора і переключения скорости шпинделя посредством одной рукоятки 180 (рис. 9 і 10).
Варіатор подачі
Варіатор подачі предназначен для выбора величины подачі в миллиметрах на оборот шпинделя і изменения величины подачі в процессе різання (рис. 11).
Штурвал
Штурвал предназначен для переміщення от руки шпинделя, радиального суппорта, шпиндельной бабки і стола продольно (рис. 12).
На пульті под штурвалом расположены:
Доводочный оператор
На нижних санях верстата расположен доводочный оператор — електрический штурвал для тонкого переміщення подвижных вузлів.

Размещение електроустаткування на горизонтально-расточном станке 2а620

Размещение органів керування на пульті верстата 2А620

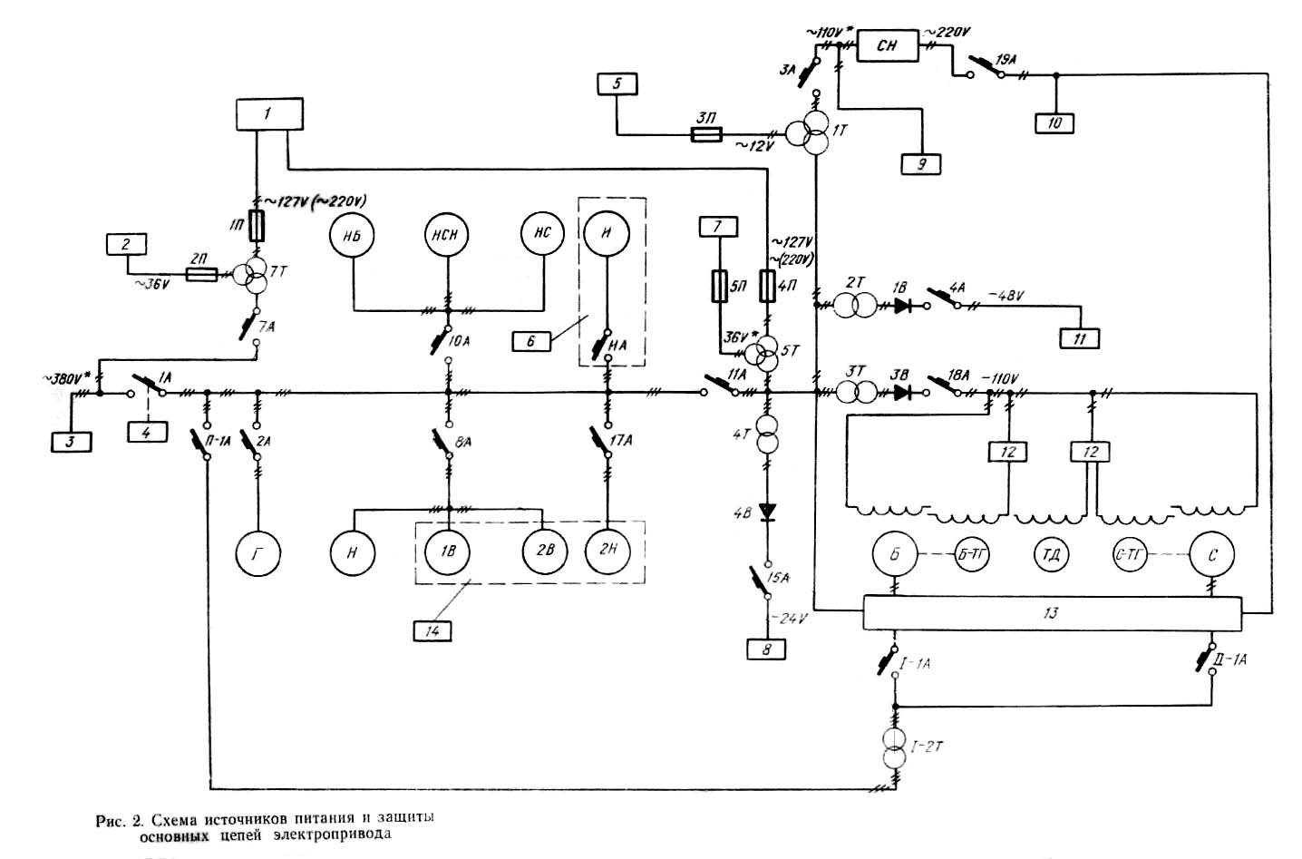
Схема источников живлення горизонтально-расточного верстата 2А620
В настоящем руководстве описано електрообладнання верстатів 2А622-1, 2А620-1, 2А622Ф1, 2А620Ф1-1, 2А622ПФ1.
Технічні описання типовых вузлів „Тиристорный привід подач" і „Система точного останова", используемых в етих верстатах, даются отдельными приложениями і є неотъемлемой частью документации, посылаемой со верстатом. Електроустаткування верстатів 2А622-1 і 2А620-1 передбачає возможность использования их (модели 2А622Ф2-1, 2А620Ф2-1) совместно з различными пристроями числового программного керування (УЧПУ).
Документация на связь верстатів 2А622-1, 2А620-1 з УЧПУ комплектуется отдельно і поставляется при заказе верстатів 2А622Ф2-1 і 2А620Ф2-1.
Электросхеми, необходимые для експлуатации верстатів, комплектуются в отдельном альбоме, прикладываемом к руководству.
Перед изучением електроустаткування верстата необходимо познакомиться з пристрійм верстата.
Горизонтально-расточные верстати 2A622-1, 2А620-1, 2А622Ф1-1, 2А620Ф1-1, 2А622ПФ1 оборудованы современным електроприводом з дистанционным керуванням.
Вращение шпинделя і планшайби осуществляется от асинхронного двигуна через зубчатый редуктор з двумя електромагнитными муфтами.
Верстат снабжен пристрійм, обеспечивающим плавный ввод зубчатых колес в зацепление при переключении скорости головного приводу за счет импульсного проворота двигуна з пониженным моментом.
Подачи в установочные переміщення подвижных вузлів верстата осуществляются от двигателей постоянного тока, скорость обертання которых можно изменять в диапазоне 1:1000 путем изменения напряжения тиристорных преобразователей.
Это обеспечивает получение тонких установочных перемещений і необходимых пределов подач.
Быстрые установочные переміщення достигаются путем разгона електродвигуна до номинальной скорости за счет ослабления сигнала обратной связи. Радиальный супорт швидкого ходу не имеет.
На станке имеются наступні подвижные вузли:
Перемещение бабки, шпинделя, суппорта і нижних саней производится от одного двигуна подачі (1 канал), а верхних саней і поворотного стола — от другого двигуна (II канал). Подключение подвижных вузлів к двигунам производится електромагнитными муфтами.
Кроме одиночных перемещений каждого вузла, на станке могут осуществляться совместные переміщення шпинделя і нижних саней {от одного двигуна Б), а также бабки і верхних саней стола (при одновременной работе обоих двигателей подачі).
Каждый двигатель подачі имеет свой регулируемый тиристорный преобразователь.
Керування всеми рухуми верстата осуществляется дистанционно з подвесного пульта, который може перемещаться в горизонтальной плоскости. Выбор подвижного вузла верстата производится кнопочным избирателем на главном пульті. Для керування установочними переміщеннями применяется оператор, расположенный там же. Величина подачі задается вариатором, расположенным на шпиндельной бабке.
Величина подачі і скорости установочных перемещений могут быть изменены в процессе різання і при установочных переміщеннях вузлів верстата.
Розташування аппаратов керування на главном пульті приведено на рис. 1.
Електричнааппаратура керування верстатом размещается в електрошкафу і на станке.
Размещение електроустаткування на станке показано на схеме розположення.
Електроустаткування верстата выполнено для живлення от сети трехфазного переменного тока промышленной частоти.
Напряжение і частота питающей сети указываются в заказе на верстат. Если такие указания отсутствуют, електрообладнання выполняется для живлення от сети 380 В, 50 Гц.
Максимальная мощность, потребляемая верстатом — 30 кВ-А; для верстатів з холодильной установкой — 38 кВ-А.
Увімкнення источников живлення, величины напряжений постоянного і переменного токов приведены в чертеже* „Питание. Схема електрична принципова".
Увімкнення верстата осуществляется вводным автоматом, установленным на боковой стенке шкафа. Вводный автомат имеет пристрій дистанционного отключения.
Аварийное відключення верстата може быть произведено непосредственным отключением автомата или нажатием на аварийную кнопку.
Електроустаткування верстата настроено і испытано на стендах завода-изготовителя. Эксплуатацию і ремонт електроустаткування верстата можно доверить только квалифицированному електрику після ознакомления его з данным руководством і размещением електроустаткування на станке.
Принципиальная схема електроустаткування верстата разделена на несколько самостоятельных схем, скомпонованных по функциональному признаку.
Для пояснения роботи принципиальных схем приводятся циклограммы і указывается післядовательность срабатывания аппаратов, в которых „ + " означает включенное состояние аппарата, а „ —" выключенное.
Керування головним приводом (См. „Привід главный. Схема електрична принципова". „Выбор органа. Схема електрична принципова")
Привід шпинделя (или планшайби) осуществляется от асинхронного двигуна Г через коробку швидкостей з двумя електромагнитными муфтами.
Главным двигателем производится:
Увімкнення робочого обертання возможно:
Перед включением обертання принудительно нажат кнопочний выключатель Г-1ВК (замыкающий контакт замкнут), а Г-2ВК свободен от нажатия (размыкающий контакт замкнут), Г-ПС включен.
Увімкнення робочого обертання шпинделя производится кнопками 1КУ, 2КУ. При етом увімкнення аппаратов осуществляется в следующей післядовательности:
➜ 1КУ ➜ Г-1В(+) ➜ Г - К(+) ➜ Г - 1КВ(вращение вправо)
➜ 2КУ ➜ Г-1Н(+) ➜ Г - К(+) ➜ Г - 1КН(вращение влево)
Толчковый проворот шпинделя включается кнопками 4КУ (5КУ) через пускатели Г-1KB (Г-1КН).
➜ 4КУ ➜ Г-1КВ ➜ Г(вращение вправо)
➜ 5КУ ➜ Г-1КН ➜ Г(вращение влево)
Толчковый проворот шпинделя совершается при пониженном моменте двигуна за счет падения напряжения в добавочных сопротивлениях каждой фазы обмотки статора, так как контактор Г-К выключен. Благодаря етому повышается плавность проворота шпинделя і уменьшается пусковой ток, размыкаемый контактами. Для остановки шпинделя применяется торможение головного двигуна одновременным включением двух електромагнітних муфт 4ЭМ і 5ЭМ. Для регулювання тормозного момента муфты включаются через переменные сопротивления. Контроль ланцюги електромагнітних муфт осуществляется реле РКМ.
Эти же електромагнітні муфты служат для переключения скорости шпинделя. В етом случае они включаются конечным выключателем Г-3ВК, связанным з переключателем швидкостей головного двигуна.
Переключення скорости шпинделя производится механическим селективным переключателем з автоматическим пристрійм для плавного ввода зубчатых колес в зацепление.
Переключать скорость можно как при нерухомому шпинделе, так і на ходу, причем во втором случае не нужно останавливать шпиндель перед началом переключения.
Переключення швидкостей начинается з відведення рукоятки. При етом принудительно нажимается конечный выключатель Г-2ВК, подготавливающий схему керування импульсным проворотом головного двигуна. Одновременно освобождается конечный выключатель Г-1ВК. Выбор новой скорости производится поворотом рукоятки. Если зубчасті колеса після выбора новой скорости не попадают в зацепление, то принудительно нажимается конечный выключатель Г-1ВК. Это приводит к автоматическому реверсированию двигуна, вследствие чего плавно завершается ввод зубчатых колес в зацепление. Обычно для завершения зацепления достаточно одного - двух импульсов двигуна. После окончания зацепления остается нажатым только один конечный выключатель Г-1ВК, і шпиндель продолжает вращаться в ту же сторону з новой скоростью. Для предотобертання чрезмерного износа зубчатых колес в процессе переключения импульсный проворот ведущих колес совершается при пониженном моменте двигуна. Момент двигуна уменьшается включением его в сеть через добавочное сопротивление в каждой фазе.
Порядок манипуляций керування при переключении скорости, післядовательность увімкнення елементів приводу і действие схеми електроустаткування поясняется циклограммой на рис. 2.
Захист головного двигуна от тока короткого замыкания і перегрузки производится автоматическим выключателем і тепловым реле.
(См. „Выбор органа. Схема електрична принципова")
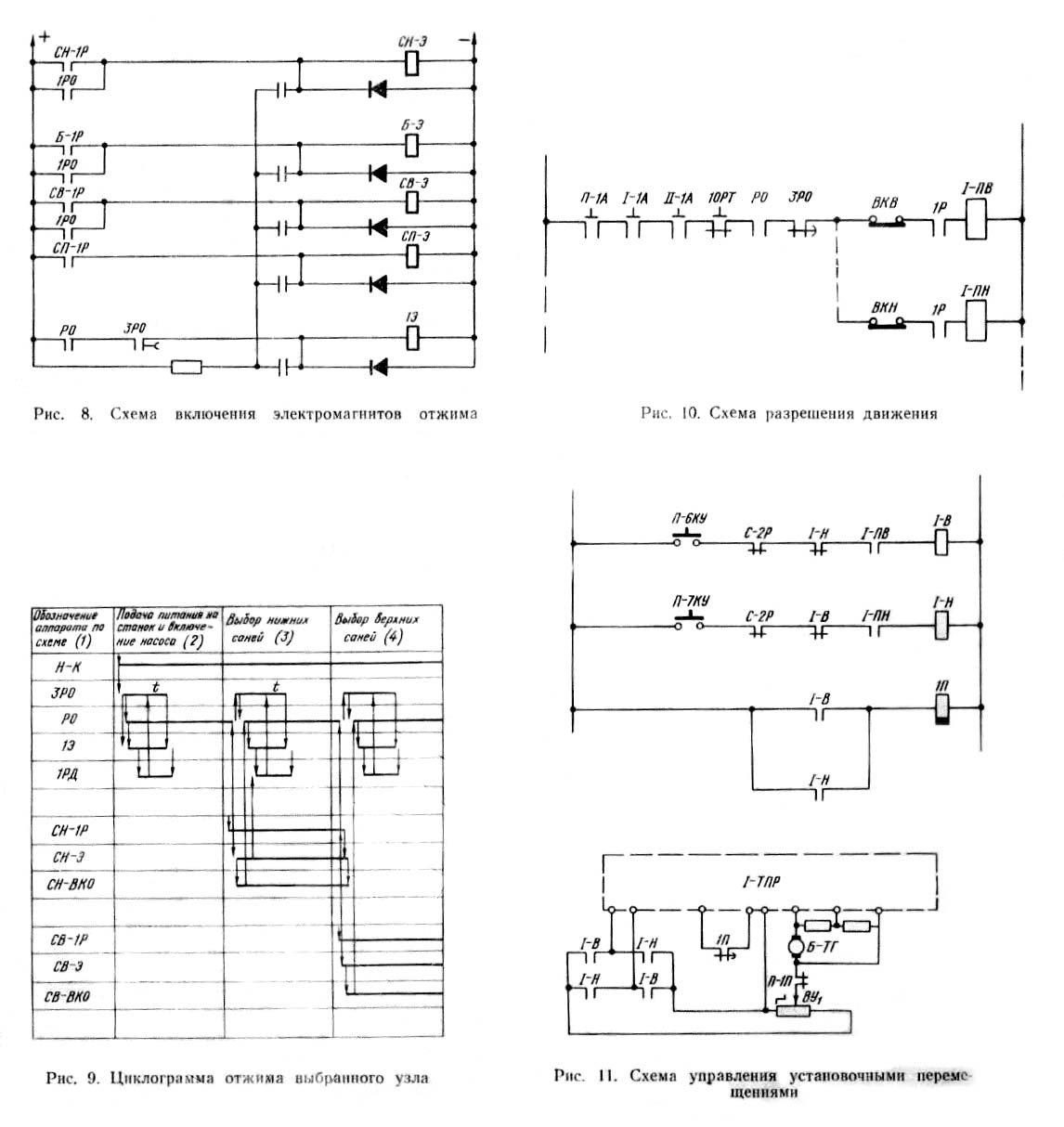
Прежде чем начать перемещение подвижного вузла, необходимо етот узел подключить через електромагнитную муфту к приводу і произвести отжим вузла.
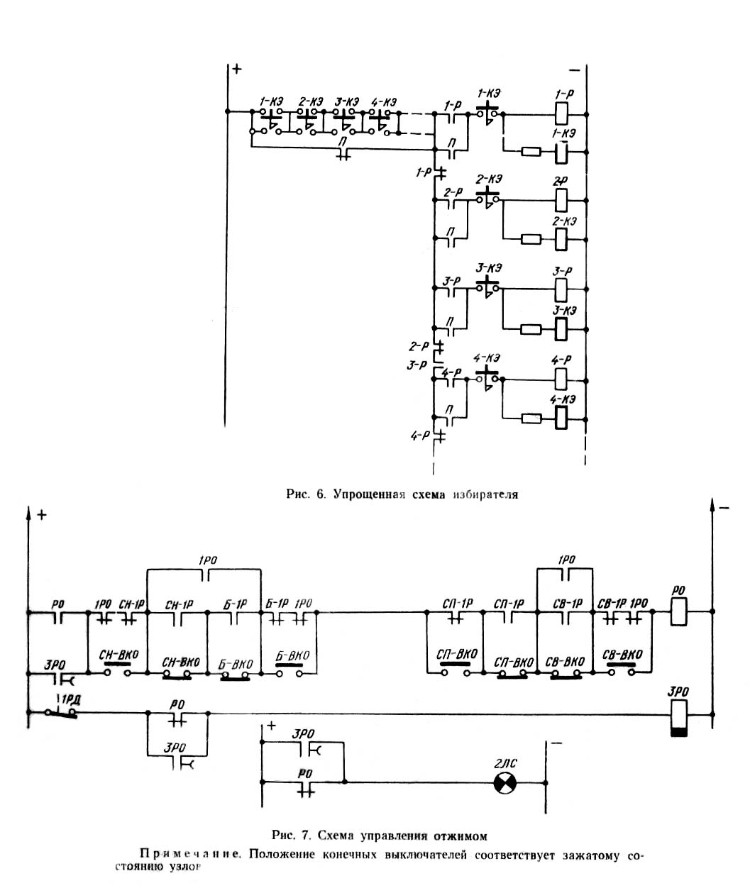
Для выполнения етих функций предназначен избиратель вузла верстата.
Избиратель выполнен на кнопках з самовозвратом. При нажатии на кнопку включается реле выбора соответствующего вузла (например, при нажатии на кнопку Ш-КЭ включается реле Ш-1Р). Реле выбора блокируется і своими контактами подключает ланцюги соответствующих електромагнітних муфт і дает команду на отжим данного вузла.
Схема построена таким образом, что в исходном состоянии можно выбрать любой узел. При отсутствии подачі (реле ЗП включено) нажатие на кнопку приводит к сбросу выбранного ранее вузла і подключению вузла, соответствующего нажатой кнопке. После увімкнення подачі контакты реле 3П создают ланцюг самоблокировки реле выбранного вузла. Сброс выбранного вузла і увімкнення другого становится невозможным.
Схема разрешает одновременный выбор шпинделя і нижних саней, бабки і верхних саней. Для етого необходимо одновременно нажать две соответствующие кнопки, например, Б-КЭ і СВ-КЭ.
(См. „Выбор органа. Схема електрична принципова". „Керування приводами подач. Схема електрична принципова")
Гідромеханическими автоматизированными зажимами оборудованы: верхние і нижние сани, бабка, поворотный стол. Шпиндель зажимного пристроя не имеет.
При наличии высокого давления все вузли зажаты.
Увімкнення высокого давления производится при помощи золотників з електромагнитами. Включенное состояние електромагнитов соответствует отсутствию высокого давления і отжатому состоянию вузла. Контроль за состоянием вузла производится микропереключателями РД1—РД4, установленными на гідрозамках, і реле РО.
Отжим происходит при выборе вузла.
По команде от избирателя включается електромагнит выбранного вузла. По сигналу от микропереключателей о соответствии состояния вузлів положению на избирателе і по сигналу от реле давления РД5 дается разрешение на перемещение выбранного вузла. Электромагнит выбранного вузла остается включенным до изменения положения на избирателе.
Лампочка Л2 гаснет на время цикла отжима.
Реле I-ПВ, I-ПН, II-ПВ, II-ПН контролируют соблюдение условий, необходимых для разрешения руху вузлів верстата по I і II каналам.
Контролируется отсутствие срабатывания защиты приводов подач, наезда на конечный выключатель, запрещающий рух вузлів в заданном направлении, окончание отжима выбранного вузла і исправность системы змазки направляючих.
(См. „Приводы подач. Схема електрична принципова. „Керування приводами подач. Схема електрична принципова")
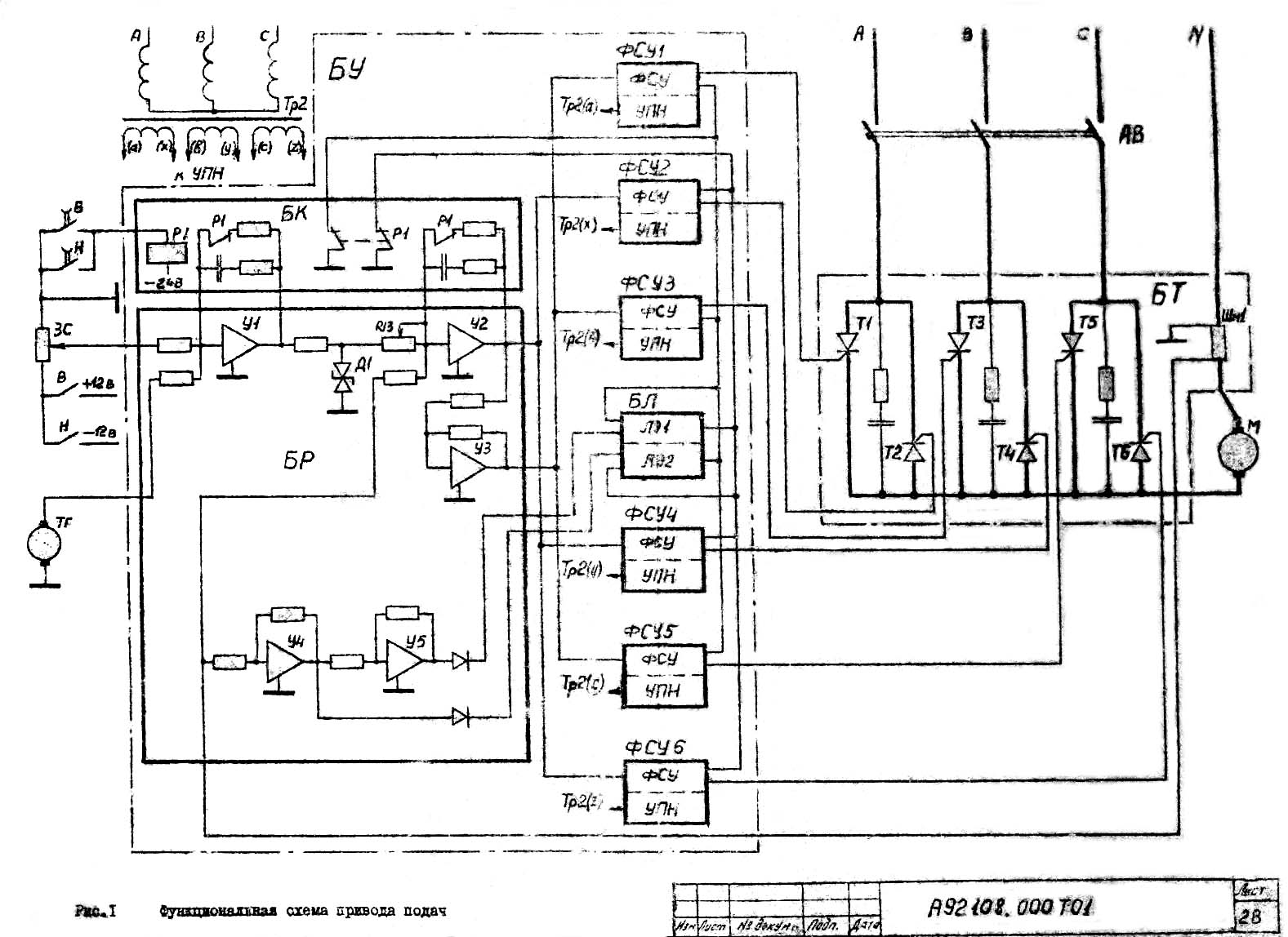
Перед изучением схеми керування приводом подач необходимо познакомиться з принципом дії тиристорного приводу подач, приведенным в специальном описании.
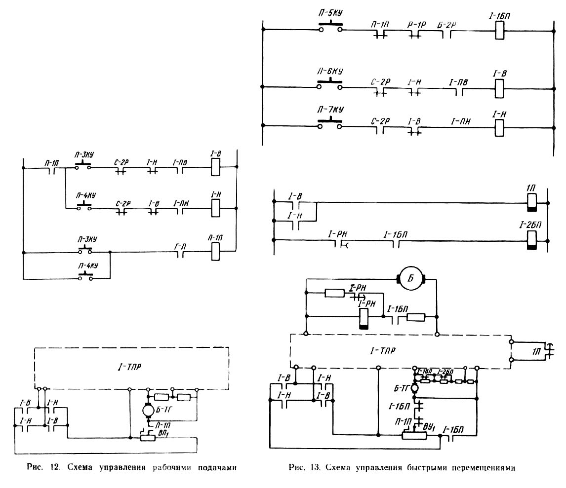
Для увімкнення установочных перемещений служат кнопки оператора П-6КУ і П-7КУ на главном пульті. В зависимости от состояния реле С-2Р подготовлены ланцюги увімкнення реле I или II канала.
Нажатие на кнопку П-6КУ приводит к включению реле I-В или II-В. нажатие на кнопку П-7КУ — к включению реле I-Н или II-H. Реле включаются только на время нажатия кнопок. Установчі переміщення возможны только при отсутствии рабочей подачі (размыкающий контакт реле П-1П в ланцюги оператора).
Рассмотрим режим установочных перемещений на примере I канала.
На вход тиристорного преобразователя подастся задающий сигнал, полярность которого определяется включенными реле I-В (I-В), а величина — положением рукоятки оператора ВУ1. Одновременно через реле 1П реле I-1П включает реле блокировки в тиристорном преобразователе. На якоре двигуна подачі появляется напряжение і происходит перемещение вузла з заданной скоростью.
Для торможения і остановки приводу достаточно отпустить кнопку установочных перемещений. При етом отключаются реле I-В (I-Н) і реле IП. С усилителя снимается задающий сигнал.
На другой вход усилителя продолжает поступать сигнал обратной связи з тахогенератора, вследствие чего происходит реверсирование напряжения на выходе тиристорного преобразователя і торможение двигуна до полной остановки.
С выдержкой часу отключается реле блокировки.
➜ П - 6КУ(+) ➜ I - В(+) ➜ задающий сигнал (+)
➜ 1П(+) - "гашение" усилителя (-)
➜ П - 6КУ(-) ➜ I - В(-) ➜ задающий сигнал (-)
➜ 1П(-) - "гашение" усилителя (+)
Для увімкнення подачі служат кнопки П-ЗКУ і П-4КУ на главном пульті. Нажатие одной из етих кнопок приводит к включению реле П-1П. В зависимости от состояния реле С-2Р подготовлены ланцюги увімкнення реле направления I канала (I-В, I-H) или II канала (II-В, II-Н). Через второй контакт нажатой кнопки подачі включается одно из реле направлений і блокируется. Реле П1-П разрешает работу от вариаторов подачі, которыми устанавливается величина скорости.
В дальнейшем робота аналогична режиму установочных перемещений. Выключается подача кнопкой П-1КУ.
Необходимая скорость быстрых установочных перемещений достигается в приводе разгоном електродвигуна подачі до номинальной скорости при помощи ослабления дії обратной связи при максимальном задающем сигнале.
Увімкнення швидкого переміщення осуществляется нажатием одной из кнопок оператора П-6КУ или П-7КУ з післядующим нажатием на кнопку швидкого ходу П-5КУ.
Вначале (до нажатия кнопки П-5КУ) процесс идет, как описано в разделе „Керування установочними переміщеннями", т. е, двигатель вращается з частотой, определяемой положенном рукоятки оператора.
После нажатия кнопки П-5КУ включается реле 1-1БП (для первого канала), контакты которого шунтируют оператор (на входе усилителя имеем максимальный задающий сигнал) і вводят сопротивление в ланцюг делителя напряжения тахогенератора, ослабляя действие обратной связи по скорости.
Сопротивление подобрано таким, чтобы частота обертання електродвигуна достигла номинальной.
При отпускании кнопки П-5КУ происходит відключення реле 1-1БП і торможение електродвигуна до частоти, определяемой положением рукоятки оператора, за счет снижения задающего сигнала і увеличения сигнала обратной связи. Отпускание кнопки П-6КУ или П-7КУ приводит к отключению задающего сигнала. Торможение і останов електродвигуна происходит, как ето описано в разделе „Керування установочними переміщеннями".
На станке предусмотрен режим совместной рабочей подачі двух органів — бабки і верхних саней. Для етого на избирателе нажимаются одновременно кнопки выбора бабки і верхних саней. При етом в работе участвуют оба двигуна подач, каждый из которых питается через свой тиристорный преобразователь.
Задающие сигналы, определяющие величину подачі, поступают на вход усилителя каждого канала от отдельной платы варіатора. Задающие сигналы одинаковы по величине и, как і при работе одного канала, определяются положением варіатора.
Направление руху органів задается переключателем 2ПУ, контакты которого включены в ланцюги реле направления I і II каналов.
Для увімкнення режима контурного фрезерування служит кнопка П-2КУ на главном пульті. При нажатии на ету кнопку включаются реле контурного фрезерування РФ і реле подачі П-1П. Реле РФ своими н. о. контактами включает выбранные переключателем 2ПУ реле направления I і II каналов. Дальнейшая робота аппаратов при пуске і торможении происходит так, как рассмотрено в разделе „Керування приводом подачі". Відключення режима контурного фрезерування производится кнопкой П-1КУ.
На станке предусмотрены совместные установочные переміщення бабки і верхних саней, а также шпинделя і нижних саней.
Совместное установочное перемещение бабки і верхних саней може осуществляться только в режиме швидкого ходу. На избирателе нажимаются одновременно кнопки выбора бабки і верхних саней. Направления переміщення органів задаются переключателем 2ПУ.
Кнопкой швидкого ходу П-5КУ включаются реле швидкого ходу I-1БП, II-1БП, а также реле РФ. Функции реле РФ і переключателя 2ПУ описаны в разделе "Режим контурного фрезерування".
В остальном схема работает, как ето описано в разделе „Керування швидкими переміщеннями". В работе участвуют приводы обоих каналов.
Совместное установочное перемещение шпинделя і нижних саней осуществляется от одного двигуна Б при одновременном включении муфт Ш-1ЭМ і СН-1ЭМ, что достигается одновременным выбором на избирателе шпинделя і нижних саней. Перемещение може производиться как на быстром ходу, так і со скоростью, заданной на операторе; направление определяется нажатой кнопкой оператора.
При нажатии кнопки П-6КУ шпиндель і нижние сани съезжаются. При нажатии кнопки П-7КУ шпиндель і нижние сани разъезжаются. При наезде нижних саней на свои конечный выключатель отключится реле I-ПВ, 1-ПН і остановится двигатель Б. Наезд шпинделя первым на свой конечный выключатель приведет к отключению реле Ш-Т, шпиндель затормозится, но нижние сани будут продолжать перемещение.
Торможение шпинделя производится отключением муфты Ш-1ЭМ і включением тормозной муфты Ш-2ЭМ з помощью контактов реле Ш-Т.
Последовательность роботи схеми при совместном перемещении шпинделя і нижних саней приведена ниже.
Выбор совместного переміщення:
➜ СН - КЭ ➜ СН - 1Р(+) ➜ СН - 2ЭМ(-)
➜ СН - 1ЭМ(+)
➜ ШСН - 1Р(+)
➜ Ш - КЭ ➜ Ш - 1Р(+) ➜ ШСН - 1Р(+)
➜ Ш - Т(+) ➜ Ш - 1ЭМ(+)
➜ Ш - Т(+) ➜ Ш - 2ЭМ(-)
Увімкнення совместного переміщення:
➜ П - 7КУ ➜ I - Н(+)Задающий сигнал (+)
➜ 1П(+) ➜ I - 1П(+) ➜ реле блокировки приводу подач (+)
Наезд на конечный выключатель шпинделя:
➜ Ш - ВКН(-) ➜ Ш - Т(-) ➜ Ш - 1ЭМ(-) ➜ торможение шпинделя
➜ Ш - 2ЭМ(+) ➜ торможение шпинделя
Выключение совместного переміщення:
➜ П - 7ПКУ ➜ I - Н(-) ➜ задающий сигнал (-)
➜ 1П(-) ➜ I - РВ(-) ➜ реле блокировки приводу подач (-)
Керування точными доводочными переміщеннями подвижных вузлів верстата осуществляется доводочным тахогенератором ТД, установленным на нижних санях. Напряжение тахогенератора ТД используется в качестве задающего сигнала для медленных доводочных перемещений.
Направление і скорость доводочных перемещений определяется направлением і скоростью обертання якоря тахогенератора ТД от руки.
Кнопкой 8КУ, встроенной в корпус тахогенератора, включается реле ТД-Р. Реле ТД-Р подключает якорь тахогенератора на вход усилителя. Своим контактом реле ТД-Р включает реле 1П (2П), которое через реле I-1П (II-2П) включает реле блокировки.
При наезде на конечный выключатель отключается реле I-ПВ (II-ПВ) і I-ПН (II-ПН) і снимается входной сигнал. Съезд з конечного выключателя з помощью доводочного оператора невозможен.
Для отключения режима точных доводочных перемещений достаточно отпустить кнопку 8КУ. При етом отключается реле ТД-Р, реле 1П (2П) і двигатель останавливается.
(См. „Приводы подач. Схема електрична принципова" і „Керування приводами подач. Схема електрична принципова")
Для керування точным остановом поворотного стола используется специальная следящая система (см. „Система точного останова. Техническое опис і инструкция по експлуатации").
Система точного останова поворотного стола предназначена для установки стола в одно из четырех положений (0, 90, 180 і 270°) з високою степенью точності.
Для фиксации етих четырех положений предназначен датчик з четырьмя реперами. На выходе датчика включен фазочувствительный усилитель (ФЧУ), сигнал з которого в нужное время поступает на вход приводу подач.
Так как от датчика поступает одинаковый сигнал во всех четырех точках, то для определения требуемой зоны применяются конечные выключатели 5ВК—8ВК, которые поочередно нажимаются при повороте стола на определенный угол.
Для выбора нужного положения стола, служит переключатель 1ПУ на четыре положения, а для выбора направления поворота — кнопки Е-1КУ і Е-2КУ, расположенные на главном пульті. На избирателе выбирается поворотный стол.
Нажатием на кнопку Е-1КУ включаются реле II-В і Е-3Р. Реле Е-ЗР включает реле II-1БП, стол начинает поворачиваться на быстром ходу. При подходе к зоне репера датчика точного останова нажимается один из конечных выключателей 5ВК—8ВК. При етом отключается реле швидкого ходу II-1БП, скорость поворота стола уменьшается і определяется напряжением, снимаемым з делителя. При дальнейшем движении включается поляризованное реле Е-2Р, подключенное на выходе ФЧУ, замыкая свой правый контакт, і реле Е-4Р.
Включается реле Е-1Р. Сигнал з делителя перестает поступать на вход привода, на который теперь подается сигнал з выхода ФЧУ. Дальнейший поворот стола идет в режиме слежения. При подходе к нулю датчика отключается поляризованное реле, а также реле Е-4Р і Е-ЗР. Стол доходит до положения точного нуля. При необходимости поворота стола в другую сторону нажимают на кнопку Е-2КУ. При етом включается реле II-Н і II-1БП, Стол начинает поворачиваться на быстром ходу. При подходе к зоне репера нажимается один из конечных выключателей 5ВК—8ВК і привід начинает работать от делителя. При срабатывании поляризованного реле оно своим левым кон- , тактом включает реле Е-5Р. Стол продолжает поворачиваться. Реле Е-2Р отключается, но стол по инерции перебегает положение точного нуля, і поляризованное реле снова включается, но уже замыкает свой правый контакт. Это приводит к включению реле Е-4Р і Е-1Р. Привід реверсируется. Реле II-Н отключается після отключения реле Е-5Р, і далее стол в режиме слежения, как описано выше, подходит к точке точного останова. Таким образом, точный останов происходит всегда при подходе стола только з одной стороны, что обеспечивает высокую точность.
В приводах подач предусмотрены защиты і блокировки, перечисленные ниже.
Двигатели подач защищены автоматическими выключателями і тепловыми реле.
Увімкнення подачі возможно только при наличии обертання головного двигуна і исправной електромагнитной муфте обертання шпинделя (контакты реле Г-Н і РКМ в ланцюги реле П-1П). При отключении головного приводу подача автоматически отключается.
Увімкнення переміщення вузлів возможно только при включенных (см. раздел „Разрешение руху") реле разрешения перемещений (контакты I-ПВ, I-ПН, II-ПВ, II-ПН в цепях соответствующих реле направлений I-В, I-Н, II-В, II-Н).
При выборе на избирателе режима совместных перемещений бабки і верхних саней действие кнопок увімкнення подачі і установочных перемещений (кроме кнопок швидкого ходу) исключается (контакт реле БСВ-1Р в ланцюги кнопок).
Во время подачі увімкнення установочных перемещений невозможно.
Увімкнення швидкого ходу без отключения подачі, а также при выбранном радиальном суппорте исключено (размыкающие контакты реле П-1П і Р-1Р в ланцюги реле I-1БП і II-1БП).
В режиме контурного фрезерування наезд одного подвижного вузла на свой конечный выключатель приводит к остановке обоих вузлів (бабки і верхних саней).
В режиме быстрых совместных перемещений етих вузлів наезд одного вузла на конечный выключатель не вызывает остановки второго вузла.
Работа доводочным оператором исключается при наличии руху вузлів (размыкающие контакты реле направлений руху I-B, I-Н, II-В, II-H в ланцюги реле ТД-Р).
Во время любых перемещений подвижных органів сброс выбора на избирателе і выбор нового вузла невозможны (размыкающие контакты реле 1П і 2П в ланцюги реле разрешения выбора 3П).
Рух поворотного стола в режиме точного останова возможно только при отсутствии подачі.
Крайние положения всех вузлів ограничены конечными выключателями.
В станке предусмотрена защита от появления напряжения на выходе тиристорного преобразователя при отсутствии сигнала на его входе. Для етого на выходе тиристорных преобразователей I і II каналов включается двухобмоточное реле 2АО.
Все время, пока отсутствует перемещение вузлів, реле 2AО подготовлено к включению. Если в етот период на выходе преобразователя появится напряжение, то реле 2А0 сработает і замкнет свой контакт в ланцюги катушки независимого расланцюгителя вводного автомата. Верстат обесточится.
При включении переміщення реле 2А0 отключается з выхода тиристорных преобразователей.
После прекращения переміщення ланцюг реле 2АО восстанавливается з выдержкой часу реле I-PB, II-PB. Тем самым исключается ложное срабатывание защиты при торможении двигуна.
Увімкнення подачі сигнализируется лампочкой Л6 на главном пульті. Увімкнення режима контурного фрезерування — лампочкой Л5.
(См. „Вспомогательные приводы. Схема електрична принципова")
Двигатель насоса Н включается пускателем Н-К при нажатии кнопки Н-2КУ, расположенной на боковой стенке електрошафи.
Контроль температуры масла в баке насосной станції осуществляется терморегулятором ПТР. При превышении заданной температуры пускателем В-К включается двигатель В вентилятора теплообменника.
Для верстатів з отдельной холодильной установкой терморегулятор ПТР на двигатель вентилятору не воздействует.
Захист двигателей насосной станції осуществляется автоматическими выключателями і тепловыми реле.
(См. „Смазка направляючих. Схема електрична принципова")
Смазка направляючих бабки, верхних і нижних саней, поворотного стола осуществляется централизованно от насосной станції верстата.
Смазка направляючих поворотного стола осуществляется только в момент увімкнення его переміщення. При етом включается електромагнит распределителя поворотного стола ЭМ5. При подаче масла в післяднюю точку гідропитателя сработает конечный выключатель В5. Включится реле СП-PS. самоблокируется і подготовит ланцюг реле СП-Р4. При повторном срабатывании выключателя В5 включается і самоблокируется реле СП-Р4 і отключает електромагнит ЭМ5.
Сигнализация — лампочкой Л16, загорающейся только на время цикла.
Смазка направляючих верхних і нижних саней і бабки осуществляется в функции пути. Для етого на гвинтах переміщення етих вузлів установлены специальные флажки, которые при вращении винтов входят в щель соответствующих бесконтактных выключателей Б-В1, СВ-В1, СИ-В1. При прохождении флажка через щель на резисторах нагрузки датчиков R201, R202 формируется импульс положительной полярности. За каждый оборот гвинта, которому соответствует перемещение вузла на 10 мм. формируется один импульс напряжения.
Сформированные импульсы считаются счетчиками импульсов СИ1—СИЗ.
Рассмотрим работу схеми при выборе бабки (для остальных вузлів схема работает аналогично).
Схема счетчика импульсов состоит: из ступінчастого делителя-накопителя напряжения на емкостях С101, С102; ключевого порогового пристроя, выполненного па транзисторах ТЗ і 74, і исполнительного пристроя на тиристоре Д315 і реле Р8.
Принцип дії делителя-накопителя заключается в том, что под действием положительных импульсов, поступающих на вход схеми, конденсаторы С101 і С102 заряжаются до напряжения, обратно пропорционального величинам их емкостей.
После окончания импульса емкость C101 разряжается через диод Д311 і сопротивления нагрузки датчика R201, R202. Конденсатор С102 удерживает накопленный заряд.
Под действием следующего импульса конденсаторы С101 і C102 заряжаются снова, но прирост напряжения на конденсаторе C102 будет меньше прироста напряжения от дії предыдущего импульса; напряжение на конденсаторе С102 возрастает ступенчато так, что высота ступеней I уменьшается.
Когда напряжение на конденсаторе С102 становится больше порогового напряжения, снимаемого з сопротивлений R204, R205, транзисторы открываются і конденсатор С102 разряжается на сопротивление R203. При атом формируется управляющий импульс положительной полярности.
Импульс, снимаемый з R203, открывает тиристор Д315, і к реле Р8 подключается источник живлення.
Положением потенциометра R205 задается интенсивность змазки.
После отсчета определенного количества импульсов, заданных положением потенциометра R205, что свидетельствует о перемещении бабки на определенное расстояние, срабатывает реле Р8. Реле Р8 блокируется і своими контактами включает електромагнит ЭМ2 і лампочку Л15.
Электромагнит включает золотник, который подает масло в гідропитатель бабки. При подаче масла в післяднюю точку срабатывает конечный выключатель В6. Включается реле БСН-Р1) самоблокируется і подготавливает ланцюг для срабатывания реле БСН-Р2 після повторного срабатывания выключателя В6 включается і самоблокируется реле БСН-Р2 і своим контактом отключает реле Р8. Выключается електромагнит ЭМ2 і лампочка JI15. ЦИКЛ змазки закончен. Если перемещение бабки еше продолжается, то счетчик снова начинает считать импульсы, і цикл змазки повторяется. В зависимости от положения потенциометра R205 одна порция змазки подается при прохождении бабкой пути от 40 до 500 мм. Лампочка JI15 расположена на електрошкафу верстата, і се периодическое срабатывание сигнализирует об исправности змазки. Если цикл змазки не будет выполнен до конца, Р8 останется длительно включенным. С выдержкой часу сработает реле 1РВ і своим контактом запретит повторное увімкнення подачі після остановки вузла. Лампочка Л15 будет постоянно гореть, сигнализируя о неисправности в системе змазки.
Смазка направляючих може быть проведена вручную при неподвижных вузлах при помощи тумблера 1В на пульті.
Пока тумблер нажат в ту или иную сторону, включается соответствующий електромагнит распределителя.
(См. „Вспомогательные приводы. Схема електрична принципова" „Выбор органа. Схема електрична принципова").
Смазка механізмов шпиндельной бабки осуществляется з помощью електромагнита ЭМ1, включающегося только во время робочого обертання (контакты Г-1В, Г-1Н). Контроль подачі змазки осуществляет реле давления РД7. При отсутствии змазки вращение шпинделя прекращается (если нет подачі).
Нарушение змазки во время рабочей подачі запрещает повторное увімкнення обертання шпинделя.
Контроль засорения фильтра тонкой очистки осуществляется контактом РД6.
Увімкнення двигуна насоса охлаждения инструмента 2Н производится контактором 2Н-К, который включается тумблером 6В, расположенным на главном пульті.
Увімкнення насоса возможно только во время роботи головного приводу (контакты Г-К).
Захист двигуна насоса производится автоматическим выключателем і тепловым реле
(См. „Приводы подач. Схема електрична принципова". „Выбор органа. Схема електрична принципова")
Установчі переміщення подвижных органів верстата могут производиться не только двигателем подачі, но і поворотом штурвала от руки.
С помощью штурвала могут производиться как грубые установочные переміщення шпинделя, так і тонкие доводочные переміщення шпинделя, радиального суппорта і шпиндельной бабки. В етом случае выбор подвижного вузла производится избирателем на пульті.
Для увімкнення тонких установочных перемещений необходимо выбрать на избирателе нужный подвижной узел і рукоятку тумблера 5В на штурвальном устройстве повернуть вправо.
Нажатием на кнопку 10КУ на штурвальном устройстве включается реле УР, которое самоблокируется.
Реле УР своим размыкающим контактом отключает возбуждение двигуна подачі бабки (Б1, Б2) для исключения подтормаживающего дії приводу при ручном перемещении. Реле УР своим замыкающим контактом включает муфту ЗЭМ, которая соединяет кинематическую ланцюг штурвала з механізмом подачі выбранного подвижного вузла.
Керування от штурвала возможно только після остановки двигуна подачі (замыкающий контакт ЗП в ланцюги реле УР).
Увімкнення грубых установочных перемещений шпинделя возможно независимо от того, какой узел выбран на избирателе. Рукоятку тумблера 5В нужно повернуть влево. При нажатии на кнопку 10КУ включается реле УР і УР-1Р. Реле УР-1Р разрывает ланцюги муфт ЗЭМ, Ш-1ЭМ і Ш-2ЭМ і включает муфту 2ЭМ, соединяющую штурвал з механізмом подачі шпинделя.
Кроме того, реле УР-1Р своим замыкающим контактом восстанавливает ланцюг обмоток возбуждения двигуна подач.
Грубые установочные переміщення шпинделя возможны также і в режиме подачі нижних саней. Для етого служит цепочка, шунтирующая н. о. контакт реле ЗП в ланцюги катушки УР і состоящая из післядовательно включенных замыкающего контакта СН-1Р, размыкающего контакта ШCH-1P, замыкающего контакта УР-1Р,
В режиме нарізання різьби возможна робота от штурвала для переміщення радиального суппорта, о чем будет сказано в следующем разделе.
Нарезание різьби на станке возможно двумя способами
Перемещение шпинделя или нижних саней при нарезании різьби производится от головного двигуна через сменный набор шестерен. При установці сменных шестерен нажимается конечный выключатель ЗВК і отключаются реле HP, при етом в ланцюг реле керування головним приводом Г-1В, Г-1Н включаются післядовательно замыкающие контакты реле I-ПВ, I-ПН. В етом случае наезд на конечные выключатели приводит к отключению обертання головного двигуна.
Открытый контакт реле HP, разрывая свой замыкающий контакт (параллельно размыкающему контакту Б-2Р), включенный післядовательно з кнопкой П-1КУ, делает невозможным увімкнення переміщення при выборе на избирателе бабки, шпинделя, радиального суппорта і нижних саней. Одновременно отключаются електромагнітні муфты бабки і радиального суппорта. Кроме того, реле HP отключает возбуждение двигуна подачі Б (для исключения подтормаживания) і реле УР, запрещая керування от штурвала. Выбирая на избирателе шпиндель і включая главный привод, нарезают резьбу первым способом.
При нарезании різьби вторым способом на избирателе выбираются нижние сани. Кроме того, на бабке включаются две рукоятки: одна, соединяющая планшайбу з головним приводом, і вторая, разрешающая работать штурвалом для переміщення радиального суппорта, не выбирая его на избирателе. При включении второй рукоятки освобождается от нажатия конечный выключатель 4ВК, подготавливая ланцюг реле УР. Рукоятка тумблера 5В должна быть повернута вправо, чтобы разорвать ланцюг реле УР-1Р. При нажатии на 10КУ включается реле УР, отключая муфту Р-2ЭМ торможения радиального суппорта і включая муфты Р-1ЭМ (выбор радиального суппорта) і ЗЭМ, что позволяет перемещать радиальный супорт от штурвала.
(См. „Вспомогательные приводы. Схема електрична принципова")
Зажим і отжим инструмента осуществляются з помощью специального механізма, имеющего привід асинхронного двигуна И.
Зажим і отжим включается нажатием соответственно на кнопки И-2КУ і И-1КУ. При етом включается пускатель И-КЗ или И-КО, двигатель И, а также реле И-Р.
Реле И-Р включает реле часу ЗРВ. Последнее настроено так, чтобы размыкание его размыкающего контакта в ланцюги катушки И-Р і відключення двигуна И происходило після окончания отжима или зажиму инструмента (після 3—4 щелчков муфты при її пробуксовке).
При необходимости цикл зажиму или отжима можно повторить. Прерывание цикла возможно кнопкой ЗКУ („Стоп шпинделя").
Двигатель И защищен автоматом і тепловым реле.
Блокировки:
Рабочая зона верстата освещается люминесцентными лампами. Питание ламп осуществляется от двух источников, включенных на разные фазы, что обеспечивает пониженный стробоскопический еффект.
Освещение рабочей зоны включается тумблером 1ВО на главном пульті.
Электрошкаф также освещается люминесцентными лампами. Схема увімкнення — стартерная. В ланцюги живлення ламп имеются конечные выключатели 1ВК, 2ВК, включающие автоматически освещение електрошафи при открывании его дверей. Розетки для увімкнення паяльника имеются в електрошкафу (1ШТ, 2ШТ) і на пульті (3ШT).
На нижних санях установлена розетка переносного освещения 4ШТ.
Питание паяльников і освещение електрошафи включено до вводного автомата, что позволяет при наладке работать при отключенном напряжении. Захист трансформатора освещения осуществляется автоматическим выключателем, установленным на боковой стенке електрошафи рядом з вводным автоматом.
На станке з оптикой имеются лампы подсветки оптических устройств следующих вузлів: бабки — 9ЛО, верхних саней —10ЛО, нижних саней — 11ЛО,
Освещение оптических устройств включается кнопками: Б-1КУ, СВ-1КУ, СН-1КУ, расположенными на соответствующих органах. При нажатии на кнопку или при работе доводочным тахогенератором включается соответствующее промежуточное реле Б-РОО, СВ-РОО, СН-РОО, которое своими контактами включает лампы соответствующего вузла. Одновременно включается реле часу 2РВ і промежуточное реле самоблокируется.
Через 40..60 з контакт реле часу 2РВ размыкается і включенное промежуточное реле і соответствующие лампы отключаются. Применение выдержки часу для отключения ламп оптики значительно увеличивает срок их службы.
Освещение оптики поворотного стола (лампы 12ЛО—18ЛО) включается, когда поднята крышка оптического пристроя (освобождена от нажатия кнопка СП-1КУ).
Аварийное відключення верстата осуществляется кнопкой КУ, расположенной на пульті.
При нажатии на ету кнопку її размыкающий контакт отключает ланцюг керування 110 В, а замыкающий контакт включает реле АО, которое самоблокируется. Реле АО размыкает свой размыкающий контакт в ланцюги керування головним приводом, а своим замыкающим контактом подготавливает ланцюг для увімкнення катушки независимого расланцюгителя вводного автомата. Происходит відключення всех вспомогательных приводов, торможение головного приводу і відключення приводов
Одновременно включается реле часу 1PB і після окончания выдержки часу своим замыкающим контактом включает катушку дистанционного расланцюгителя вводного автомата.
Автомат отключается і снимает напряжение в цепях електроустаткування на станке і в електрошкафу.
Одновременно от кнопки КУ отключается автомат освещения, которым можно снова включить ланцюги освещения, не включая вводный автомат.
(См. „Керування холодильником і насосами. Схема електрична принципова")
В верстатах 2А622ПФ1-1 для повышения точності обробки применяется пристрій охлаждения масла.
Это пристрій состоит из холодильника і циркуляционного насоса. В холодильнике имеются двигатели компрессора і вентилятора. Керування етим пристрійм сводится к следующему:
После охлаждения масла контакт ПТР размыкается і двигатели холодильной установки отключаются.
Захист двигателей і ланцюгів керування осуществляется тепловыми реле і автоматическими выключателями.
При неисправностях в холодильной установці разрывается ланцюг реле ХЛ-Р1, тем самым запрещая увімкнення двигателей циркуляционного насоса і холодильника.
Одновременно включается красная сигнальная лампочка Л8. Лампа Л9, включаясь і выключаясь контактом контактора Р2, сигнализирует о нормальном режиме роботи холодильника.
(См. „Установка вузлів на нулевые координаты. Схема електрична принципова")
Верстати моделей 2А622Ф1-1, 2А620Ф1-1, 2А622ПФ1-1 вместо оптических устройств отсчета линейных перемещений (по координатам х, у, w) оснащаются различными пристроями цифровой индикации (УЦИ).
Питание устройств осуществляется от специального трансформатора Тр12 через автоматический выключатель ВА21, установленных в електрошкафу. Опис УЦИ приводится в техдокументации к нему.
Устройства цифровой индикации, применяемые для отсчета линейных перемещений шпиндельной бабки (координата у), верхних саней стола (координата х) і нижних саней стола (координата w), не сохраняют в памяти координату положения вузла після виключення живлення.
С целью восстановления в памяти етих координат на станке имеется пристрій для переміщення вузлів в нулевые точки отсчета на станке.
Для етой цели на боковой стенке електрошафи размещены переключатель режима і кнопки керування движением вузлів по соответствующим координатам.
Работа електроаппаратов происходит в следующей післядовательности:
1) при установці переключателя режима в положении выхода на О
В2(+) ➜ Ц-1Р(-) отключают керування з головного пульта
➜ Ц-2Р(-) отключают керування з головного пульта
➜ Ц-3Р(-) отключают керування з головного пульта
➜ Р1(+) разрешает керування от кнопок выхода на нулевые координаты
2) при нажатии кнопки керування выходом на 0 (например, по координате х)
Х-КН ➜ Х - Р(+) ➜ СВ - 1Р(+) ➜ II - ПВ(+) выбор вузла
➜ II - В(+) увімкнення руху
Задающий сигнал скорости руху формируется з делителя напряжения, состоящего из резисторов R1, R2 і R3.
В начале руху, когда реле X-P1 і Х-Р2 выключены, подается напряжение на вход усилителя, соответствующее максимальной скорости робочого руху (1250 мм/мин).
При переходе нулевой координаты верстата упором нажимается микропереключатель MX, включается реле Х-Р1 і сигнал з делителя уменьшается. Скорость переміщення вузла снижается до некоторой промежуточной.
При дальнейшем перемещении нажимается микропереключатель 1MX.
1МХ ➜ Х - Р2(+) минимальный сигнал з делителя
II - В(-) ➜ II - В(+) реверс руху
Узел перемещается обратно з минимальной скоростью. При съезде з микропереключателя 1МХ реле Х-Р2 остается включенным. При выходе в нулевую координату освобождается от воздействия микропереключатель MX:
МХ(-) ➜ Х - Р1(-) сигнал равен нулю
➜ Х - Р(-) ➜ II - Н(-) відключення руху
➜ СВ - 1Р(-) відключення вузла
Узел останавливается.
Таким образом, выход на 0 осуществляется всегда з одной стороны (в сторону увеличения координаты).
Керування выходом на 0 по координатам у і w происходит аналогичным образом.
После выхода вузлів в нулевые координаты необходимо сбросить на пули показания цифровой индикации. При післядующих перерухух вузлів отсчет координат будет происходить от нулевых точок верстата.
Любые изменения в монтаже, а также ремонт і замену вышедших из строя елементів електроустаткування па станке производить при отключенном вводном автомате.
Следует помнить, что після отключения вводного автомата остается напряжение на его верхних контактах, на клеммах присоединения проводов от питающей сети, на автомате освещений, трансформаторе, служащем для живлення освещения і розеток паяльников, трансформаторе живлення устройств цифровой индикации і его цепях. Доступ к клеммам, к которым присоединены провода от питающей сети, к верхним зажимам вводного автомата і автомата освещения разрешается только після отключения напряжения на фидере, от которого подведено питание к електрошкафу
Запрещается снимать либо закорачивать конечные выключатели, ограничивающие переміщення подвижных вузлів.
Запрещается закорачивать аппараты защиты или загрублять их уставки.
Перед включением верстата після налагодження необходимо убедиться, что на концах валов механізмов верстата не остались съемные рукоятки рушог керування.
Коробки выводов електрических машин, соединительные клеммные коробки пульта, путевые выключатели і другие частини електроустаткування должны быть закрыты крышками.
Для аварийного отключения електроустаткування служит грибовидная кнопка КУ, расположенная на главном пульті.

Циклограмма переключения скорости шпинделя горизонтально-расточного верстата 2А620

Схема керування отжимом горизонтально-расточного верстата 2А620
Схема керування отжимом горизонтально-расточного верстата 2А620. Скачать в увеличенном масштабе

Схема увімкнення електромагнитов отжима горизонтально-расточного верстата 2А620

Схема керування рабочими подачами горизонтально-расточного верстата 2А620

Циклограмма быстрых перемещений горизонтально-расточного верстата 2А620"

Схема режима контурного фрезерування горизонтально-расточного верстата 2А620"

Керування точными доводочными переміщеннями горизонтально-расточного верстата 2А620"

Функциональная схема приводу подач горизонтально-расточного верстата 2А620"
| Наименование параметра | 2А620-1 | 2А622-1 |
|---|---|---|
| Основні параметри верстата | ||
| Диаметр выдвижного расточного шпинделя, мм | 90 | 110 |
| Наибольший диаметр расточки шпинделем, мм | 240 | 320 |
| Наибольший диаметр расточки суппортом планшайби, мм | - | |
| Наибольшая длина расточки і обточки суппортом планшайби, мм | - | |
| Точность установки координат, мм | 0,025 | 0,025 |
| Точность установки поворотного стола, сек | 3 | 3 |
| Наибольший диаметр сверла (по конусу), мм | ||
| Стол | ||
| Рабочая поверхность стола, мм | 1120 х 1250 | 1120 х 1250 |
| Наибольшая масса обрабатываемого вироби, кг | 4000 | 4000 |
| Наибольшее перемещение стола, мм | 1000 х 1250 | 1000 х 1250 |
| Пределы рабочих подач стола (вдоль і поперек), мм/мин | 1,25...1250 | 1,25...1250 |
| Наибольшее усиление подачі стола (вдоль і поперек), кгс | 2000 | 2000 |
| Деление шкалы лимба, мм | 0,025 | |
| Деление шкалы лимба поворота стола, град | 0,5 | 1 |
| Выключающие упоры | есть | есть |
| Скорость быстрых продольных перемещений, м/мин | 6,0 | 6,0 |
| Скорость быстрых поперечных перемещений, м/мин | 5,0 | 5,0 |
| Скорость быстрых установочных круговых перемещений, об/мин | 2,8 | |
| Шпиндель | ||
| Наибольшее горизонтальное (осевое) перемещение шпинделя, мм | 710 | 710 |
| Частота обертання шпинделя, об/мин | 10...1600 | 10...1250 |
| Количество швидкостей шпинделя | 23 | 22 |
| Пределы рабочих подач шпинделя, мм/мин | 2...2000 | 2...2000 |
| Пределы рабочих подач радиального суппорта, мм/мин | 0,8...800 | - |
| Пределы рабочих подач шпиндельной бабки, мм/мин | 1,4...1110 | 1,4...1110 |
| Наибольшее вертикальное перемещение шпиндельной бабки (установочное), мм | 1000 | 1000 |
| Скорость быстрых перемещений шпиндельной бабки, м/мин | 6,0 | 6,0 |
| Скорость быстрых перемещений шпинделя, м/мин | 4,0 | 4,0 |
| Скорость обертання планшайби, об/мин | 6,3...160 | - |
| Количество швидкостей планшайби | 13 | 13 |
| Возможность отключения обертання планшайби | есть | есть |
| Возможность одновременной подачі суппорта і шпинделя | есть | есть |
| Наибольшее перемещение радиального суппорта планшайби, мм | 160 | - |
| Швидкість швидких переміщень радіального супорту, м/хв. | 1,39 | - |
| Найбільший момент, що крутить, на шпинделі, кгс*м | 140 | 180 |
| Найбільший момент, що крутить, на планшайбі, кгс*м | 250 | - |
| Найбільше посилення подачі шпинделя, кгс | ||
| Найбільше посилення подачі супорта, кгс | ||
| Найбільше посилення подачі бабки, кгс | ||
| Нарізне метричне різьблення, мм | 1...10 | 1...10 |
| Нарізне дюймове різьблення, число ниток на 1" | 4...20 | 4...20 |
| Привід | ||
| Пристрій цифрової індикації (УЦІ) | F5147 | F5147 |
| Пристрій програмного керування (УЧПУ) | 2P62-3I | 2P62-3I |
| Кількість електродвигунів на верстаті | ||
| Електродвигун приводу головного руху Потужність, кВт | 11 | 11 |
| Електродвигун приводу поздовжньої подачі столу та шпинделя, кВт | 3,8 | 3,8 |
| Електродвигун приводу поперечної подачі та повороту столу, кВт | 3,8 | 3,8 |
| Сумарна потужність електродвигунів, кВт | 25 | 25 |
| Габарити та маса верстата | ||
| Габарити верстата, включаючи хід столу та санок, мм | 6070 х 3970 х 3220 | 6070 х 3970 х 3220 |
| Маса верстата, кг | 18300 | 17800 |
У світі все менше того, що неможливо купити, і все більше, що неможливо продати.
Закон Мерфі