Виробник горизонтально-розточувальних верстатів 2А620Ф2 Ленінградський верстатобудівний завод ім. Свердлова , заснований у 1868 році.
З 1949 року підприємство важкого верстатобудування. Почав випуск металорізальних верстатів власної конструкції (горизонтально-розточувальних, координатно-розточувальних, копіювально-фрезерних, типу «обробний центр» та ін.)
У 1962 на базі заводу створено Ленінградське верстатобудівне виробниче об'єднання.
Об'єднання має замкнутий технологічний цикл, має ливарне, заготівельне, гальванічне виробництва, всі види механічної обробки, стендове складання верстатів, малярські та пакувальні ділянки.
Горизонтально-розточувальний верстат 2А620Ф2 сконструйований на основі базової моделі 2А620 з високим ступенем уніфікації функціональних вузлів та деталей.
Горизонтально-розточувальні верстати 2А620Ф2 призначені для консольної обробки різних великих корпусних деталей масою до 4000 кг, що мають точні отвори, осі яких пов'язані між собою точними розмірами.
Верстати 2А620Ф2 забезпечені нерухомою передньою стойкою та вбудованим поворотним столом, що має поздовжнє та поперечне переміщення щодо осі шпинделя.
На верстатах можна проводити свердління, зенкерування, розточування та розгортання точних отворів за точними координатами, фрезерування та нарізування різьблення.
Конструкція верстатів 2А620Ф2 дозволяє проводити фрезерування по восьмикутному контуру з двома подачами: поперечної - столу та вертикальної - шпиндельної бабки, а також фрезерування з круговою подачею столу.
Верстати 2А620Ф2 можуть бути оснащені різними системами числового програмного керування як вітчизняного, і зарубіжного виробництва.
Наявність нерухомої стійки, що несе вертикально-рухливу бабку та вбудованого поворотно-рухомого столу, забезпечує можливість обробки деталі з чотирьох сторін без перестановки.
Шпиндельний вузол змонтований на прецизійних підшипниках кочення, що забезпечує високу жорсткість та точність. Механізований затискач інструменту призводить до скорочення допоміжного часу.
Рухомі вузли переміщаються за допомогою кулько-гвинтових передач кочення з попереднім натягом. Швидкодіючі автоматичні притиски рухомих вузлів верстата на направляючих підтримують постійне зусилля затискання.
Змащення направляючих рухомих вузлів та головного приводу автоматизовано. Напрямні станини та нижніх саней закриті телескопічним захистом.
Конструкція верстатів дозволяє робити фрезерування з круговою подачею столу.
Умови експлуатації верстатів щодо впливу кліматичних чинників довкілля — УХЛ. 4 (NF) за ГОСТ 15150-69, при постачанні на експорт - з урахуванням вимог замовлення-наряду та РТМ2 Н06-1-78.
Висота над рівнем моря до 1000 м-коду.
Температура навколишнього повітря від +5 до +35°С.
Атмосферний тиск від 650 до 800 мм рт. ст.
Середньомісячне значення відносної вологості повітря в найбільш теплий і вологий період (за 12 місяців) 65% при 20 ° С (до 80% при 25 ° С і при більш низьких температурах-без конденсації вологи).
Навколишнє середовище — невибухонебезпечне, що не містить значної кількості пилу, а також агресивних газів та пари.
У документації на верстат 2а620ф2 прийнято позначення осей:
2П62-3І - пристрій ЧПУ позиційного типу призначений для керування верстатами розточувальної групи, де потрібні переміщення за заданою програмою та обробка заготовки шляхом почергового переміщення робочих органів уздовж координатних осей верстата.
Пристрій 2П62-3І виконаний за структурою спеціалізованої ЕОМ на базі інтегральних мікросхем серії К155. Воно є стаціонарною панельною шафою, що поєднує логічну та електричну частинини пристрою з джерелами живлення, органами керування, введення інформації, індикації та сигналізації. Шафа виконана в бризкозахисному виконанні і має припливну та витяжну вентиляцію.
УЧПУ 2П62-3І разом із пультом керування організує роботу верстата усім режимах.
У пристрої передбачено такі режими:
По команді з пристрою керування пристрій введення надходить інформація про задані координати або технологічні команди. У пристрої введення інформація контролюється парністю, розпізнається за адресами і розподіляється за часом.
Інформація, необхідна визначення розміру і напрями переміщення виконавчих органів верстата, надходить в арифметичне пристрій, яке управляє пристроєм керування приводом. Пристрій керування приводом отримує інформацію від арифметичного пристрою і видає на верстат сигнали про напрям руху у вигляді напруги, амплітуда якого пропорційна швидкості переміщення виконавчих органів верстата. Досягши точки позиціонування напруга знижується й у точці, де необхідно зупинитися, знижується повністю. У цьому відбувається зупинка робочого органу верстата.
У пристрої індикації забезпечується візуальне уявлення про розмір переміщення по координатах, технологічних командах, кодах несправностей, причини зупинки відпрацювання програми.
Російські виробники сучасних систем ЧПУ
Верстати моделей 2А622Ф2-1, 2А620Ф2-1 можуть оснащуватися системами програмного керування як вітчизняного, так і зарубіжного виробництва з можливістю керування за чотирма координатами:
Програмне керування верстатами дозволяє здійснити:
Основні дані пристрою 2П62-3І
Верстати моделей 2А620, 2А620Ф1, 2А620Ф2 з висувним шпинделем діаметром 90 мм, з радіальним супортом на вбудованій планшайбі, виконані на базі верстата 2А622-1 та відрізняються великою універсальністю.
2А620, 2А620-1, 2А620Ф1-1, 2А620Ф2-1 - горизонтально-розточувальні верстати виробництва верстатобудівного заводу "Свердлов"
2А620-2, 2А620Ф1-2 - горизонтально-розточувальні верстати виробництва Чаренцаванського верстатобудівного заводу
За особливим замовленням при поставці на експорт верстати моделей 2А620-1, 2А622Ф1-1, 2А620Ф1-1, 2А620Ф2-1 виготовляються зі збільшеним поперечним переміщенням столу.
У 1975 р. верстатам моделей 2А620-1, 2А620Ф1-1 присвоєно «Знак якості».

Посадочні та приєднувальні бази верстата 2А620Ф2

Фото горизонтально-розточувального верстата 2А620Ф2

Фото горизонтально-розточувального верстата 2А620Ф2

Фото горизонтально-розточувального верстата 2А620Ф2

Фото горизонтально-розточувального верстата 2А620Ф2
Фото горизонтально-розточувального верстата 2А620Ф2. Дивитись у збільшеному масштабі

Фото горизонтально-розточувального верстата 2А620Ф2

Розташування складових частинин верстата 2А620Ф2

Розташування органів керування верстатом 2А620Ф2

Розташування органів керування верстатом 2А620Ф2
На головному пульті зосереджено всі основні пускові органи керування. Крім головного пульта, на верстаті є ще кілька місць оперативного керування верстатом:
Опис пульта керування цифрової індикації та пульта пристрою числового програмного керування дано по другій частинині посібника з експлуатації.
Виборець призначений для вибору робочого органу і є кнопковим перемикачем.
При виборі органу натисканням кнопки орган, що відповідає раніше натиснутій кнопці, затискається.
При нажиме на кнопку происходит подготовка електрической схеми приводу выбранного органа к включению і отжим выбранного органа.
Оператор предназначен для керування установочними переміщеннями подвижных органів верстата.
Оператор выполняет наступні функции:
Переключатель имеет восемь положений і предназначен для изменения направления непрерывной подачі при фрезеровании плоскостей торцовыми фрезами. Фрезерование плоскостей торцовыми фрезами з непрерывным вращением шпинделя і непрерывной подачей способствует повышению качества обработанной поверхности.
Переключатель позволяет осуществлять фрезерование плоскости:
Механізм расположен на шпиндельной бабке і предназначен для выбора і переключения скорости шпинделя посредством одной рукоятки 180 (рис. 9 і 10).
Варіатор подачі предназначен для выбора величины подачі в миллиметрах на оборот шпинделя і изменения величины подачі в процессе різання (рис. 11).
Штурвал предназначен для переміщення от руки шпинделя, радиального суппорта, шпиндельной бабки і стола продольно (рис. 12).
На пульті под штурвалом расположены:
На нижних санях верстата расположен доводочный оператор — електрический штурвал для тонкого переміщення подвижных вузлів.

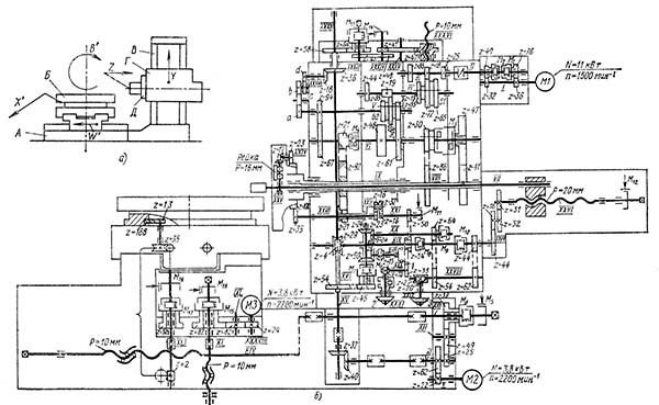
Кінематична схема горизонтально-расточного верстата 2А620Ф2
Схема кінематична горизонтально-расточного верстата 2А620. Дивитись у збільшеному масштабі
Привід обертання шпинделя і планшайби осуществляется посредством двухступінчастого агрегата швидкостей з електромагнитными муфтами, монтируемого на шпиндельной бабке. Кинематические схеми верстатів показаны на рис. 14, 15 і в табл. 2.
Для защиты от динамического воздействия в механізме головного приводу имеется упругая муфта (рис. 16).
Передача руху на шпиндель осуществляется двумя парами зубчатых колес 63, 64 (100) і 65, 66 (69) (рис. 17, 18, 19). Большее колесо 64 (100) приводит во вращение шпиндель в нижнем диапазоне швидкостей з большими моментами, а другое, меньшее колесо 66 (99) — в верхнем диапазоне швидкостей з меньшими моментами. Передача руху на планшайбу осуществляется парой колес 36, 35. Для увімкнення обертання планшайби имеется специальная рукоятка.
Осевое перемещение шпинделя, радиальное перемещение суппорта планшайби (рис. 20), вертикальное перемещение шпиндельной бабки і продольное перемещение стола осуществляются от общего електродвигуна постоянного тока через редуктор, который размещен на станине верстата (рис. 21).
Распределение руху в ланцюги переміщення шпинделя, шпиндельной бабки, радиального суппорта і стола продольно производится посредством електромагнітних муфт.
В кінематичної ланцюги приводу радиального суппорта имеется планетарный механізм з сателлитами 26 і 71, обеспечивающий возможность переміщення суппорта во время обертання планшайби (рис. 22).
Осевое перемещение расточного шпинделя осуществляется шарико-винтовой передачей 86 і 84, расположенной в хвостовой частини шпиндельной бабки (рис. 23).
Вертикальное перемещение шпиндельной бабки осуществляется посредством вращающейся гайки, расположенной в редукторе на шпиндельной бабке, і нерухомого шарикового гвинта, закрепленного на стойке (рис. 24).
На верстатах смонтирован механізм предотобертання падения шпиндельной бабки при обрыве троса противовеса (рис. 25).
При подвешенном противовесе шпиндельной бабки деталь 243, соединенная з тросом противовеса, находится в верхнем положении, сжимая пакет тарельчатых пружин 244. При етом шарик 245, упираясь в бурт детали 243, через систему рычагов фиксирует смонтированную в редукторе шпиндельной бабки деталь 248 в верхнем положении.
При обрыве троса противовеса деталь 243 под воздействием пакета тарельчатых пружин 244 переместится вниз, освобождая шарик 245 і через систему рычагов деталь 248. Деталь 248 под воздействием пружины 249 переместится в нижнее положение і заланцюгится з деталью 247, фиксирующей вал 246 от проворота. При етом шпиндельна бабка надежно фиксируется от падения.
Поперечное перемещение стола і поворот стола осуществляются от общего електродвигуна постоянного тока через редуктор, который размещен на заднем торце нижних саней.
Распределение руху к ланцюги поперечного переміщення і поворота стола производится посредством електромагнітних муфт в редукторе (рис. 26).
Верстат позволяет нарезать метрическую і дюймовую резьбу (см. „Таблиця набора сменных шестерен для нарізання різьби").
Нарезание різьби производится выдвижным шпинделем при его осевом перемещении или радиальным суппортом планшайби при продольном перемещении стола.
Для нарізання різьби ланцюг подачі шпинделя соединяется з приводом обертання шпинделя посредством гітари з набором сменных зубчатых колес, расположенной па переднем торце шпиндельной бабки.
Для нарізання левых різьб на гітарі устанавливается паразитная шестерня.
Для переміщення суппорта планшайби от штурвала при нарезании різьби подачей стола следует включить рукоятку, расположенную на крышке шпиндельной бабки.
На шпиндельной бабке имеется штурвальное пристрій для переміщення от руки шпинделя, радиального суппорта, шпиндельной бабки і продольного переміщення стола.
турвал позволяет осуществлять тонкое перемещение подвижного органа і быстрое перемещение выдвижного шпинделя.
Увімкнення штурвала осуществляется кнопкой з пульта на шпиндельной бабке.
| Наименование параметра | 2А620-1 | 2А620Ф1-1 | 2А620Ф2-1 |
|---|---|---|---|
| Основні параметри верстата | |||
| Диаметр выдвижного расточного шпинделя, мм | 90 | 90 | 90 |
| Наибольший рекомендуемый диаметр расточки шпинделем, мм | 240 | 240 | 240 |
| Наибольший диаметр расточки суппортом планшайби, мм | 400 | 400 | 400 |
| Наибольшая длина расточки і обточки суппортом планшайби, мм | |||
| Точность установки координат, мм | ±0,025 | ±0,025 | ±0,025 |
| Точность установки поворотного стола через 90°, сек | 3 | ||
| Наибольший диаметр сверла (по конусу), мм | |||
| Пристрій индикации (УЦИ, УЧПУ) | Оптика | Ф5147 | 2П62-3И |
| Стол | |||
| Рабочая поверхность стола по ГОСТ 6569-70, мм | 1120 х 1250 | 1120 х 1250 | 1120 х 1250 |
| Наибольшая масса обрабатываемого вироби, кг | 4000 | 4000 | 4000 |
| Наибольшее перемещение стола (продольное по оси W, поперечное по оси Х), мм | 1000 х 1250 | 1000 х 1250 | 1000 х 1250 |
| Пределы рабочих подач стола (по осям X, W), мм/мин | 1,25...1250 | 1,25...1250 | 1,25...1250 |
| Наибольшее усилие подачі стола (по осям X, W), кгс | 2000 | ||
| Деление шкалы лимба переміщення стола, мм | 0,025 | 0,025 | 0,025 |
| Деление шкалы лимба поворота стола, град | 0,5° | 0,5° | 0,5° |
| Выключающие упоры | есть | есть | есть |
| Скорость быстрых продольных перемещений (по оси W), м/мин | 6,0 | 6,0 | 6,0 |
| Скорость быстрых поперечных перемещений (по оси Х), м/мин | 5,0 | 5,0 | 5,0 |
| Скорость быстрых установочных круговых перемещений (ось B), об/мин | 2,8 | ||
| Шпиндель | |||
| Кінець выдвижного шпинделя по ГОСТ 2701-72, мм | 45 | 45 | 45 |
| Наибольшее горизонтальное (осевое) перемещение выдвижного шпинделя (по оси Z), мм | 710 | 710 | 710 |
| Частота обертання выдвижного шпинделя, об/мин | 10..1600 | 10..1600 | 10..1600 |
| Количество швидкостей выдвижного шпинделя | 23 | 23 | 23 |
| Пределы рабочих подач выдвижного шпинделя, мм/мин | 2..2000 | 2..2000 | 2..2000 |
| Пределы рабочих подач шпиндельной бабки (по оси Y), мм/мин | 1,25..1250 | 1,25..1250 | 1,25..1250 |
| Наибольшее вертикальное перемещение шпиндельной бабки (установочное), мм | 1000 | 1000 | 1000 |
| Скорость быстрых перемещений шпиндельной бабки, м/мин | 6,0 | 6,0 | 6,0 |
| Скорость быстрых перемещений шпинделя, м/мин | 4,0 | 4,0 | 4,0 |
| Наибольший крутящий момент на шпинделе, кгс*м | 140 | 140 | 140 |
| Нарезаемая метрическая резьба, мм | 1..10 | 1..10 | 1..10 |
| Нарезаемая дюймовая резьба, число ниток на 1" | 4..20 | 4..20 | 4..20 |
| Встроенная планшайба. Радиальный суппорт | |||
| Наибольшее перемещение радиального суппорта планшайби (ось U), мм | 160 | 160 | 160 |
| Пределы рабочих подач радиального суппорта встроенной планшайби, мм/мин | 0,8..800 | 0,8..800 | 0,8..800 |
| Скорость обертання планшайби, об/мин | 6,3..160 | 6,3..160 | 6,3..160 |
| Количество швидкостей планшайби | 13 | 13 | 13 |
| Возможность отключения обертання планшайби | есть | есть | есть |
| Возможность одновременной подачі суппорта і шпинделя | есть | есть | есть |
| Скорость быстрых перемещений радиального суппорта, м/мин | 1,39 | 1,39 | 1,39 |
| Наибольший крутящий момент на планшайбе, кгс*м | 250 | 250 | 250 |
| Привод | |||
| Количество електродвигателей на станке | |||
| Електродвигун приводу головного руху Мощность, кВт (об/мин) | 11 (1500) | 11 (1500) | 11 (1500) |
| Електродвигун приводу поздовжньої подачі шпинделя і стола продольно, кВт (об/мин) | 3,8 (2200) | 3,8 (2200) | 3,8 (2200) |
| Електродвигун приводу подачі стола поперечно і поворота стола, кВт (об/мин) | 3,8 (2200) | 3,8 (2200) | 3,8 (2200) |
| Електродвигун приводу гідронасосу, кВт (об/хв) | 2,2 (1400) | 2,2 (1400) | 2,2 (1400) |
| Сумарна потужність електродвигунів, кВт | 25 | 25 | 25 |
| Габарити та маса верстата | |||
| Габарити верстата, включаючи хід столу та санок, мм | 6070 х 3970 х 3220 | 6070 х 3970 х 3220 | 6070 х 3970 х 3220 |
| Маса верстата, кг | 17000 | 17000 | 17500 |
У світі все менше того, що неможливо купити, і все більше, що неможливо продати.
Закон Мерфі