Виробник безцентрового круглошліфувального верстата 3Е185 – Вітебський верстатобудівний завод Вістан , заснований у 1914 році.
У 1960 році рішенням уряду було прийнято рішення про випуск безцентрово-шліфувальних верстатів універсальних та спеціальних.
Вітебський верстатобудівний завод «Вістан» одне з провідних підприємств із виробництва круглошліфувальних, центрових та безцентрових верстатів, зубообробних, обробних центрів з ЧПУ, токарних, спеціальних, міні, деревообробних верстатів.
Верстат безцентрово-шліфувальний 3Е185 (ВСА-185) призначений для шліфування гладких, ступінчастиних, конічних, а також різноманітних фасонних поверхонь тіл обертання діаметром від 8 до 160 (250) мм, методом наскрізного та врізного шліфування.
Клас точності напівавтоматів: моделі 3Е185-П; моделей 3Е185В, 3Е185НВ - В за ГОСТ 8-82Е.
Напівавтомати входять у гаму круглошліфувальних безцентрових верстатів, мають уніфікацію за конструктивними рішеннями, оригінальними та уніфікованими складальними одиницями та деталями.
Напівавтомат мод. 3Е185В має стосовно замінної моделі 3Е185 такі особливості:
Крім того, введено автоматичний цикл правки шліфувального кола, та застосовано механізм балансування шліфувального кола на ходу.
Напівавтомати оснащені автоматизованим завантажувальним пристроєм для врізного шліфування.
На замовлення споживачів за окрему платню поставляються:
За погодженням із замовником, на базі зазначених напівавтоматів можливе виготовлення виконань, призначених для випуску спеціальних автоматів:
Принцип безцентрового шліфування. При зовнішньому зовнішньому шліфуванні заготовку при обробці не закріплюють у пристосуванні, а вона контактує з завзятим ножем і двома колами, з яких 1 шліфувальний круг обробляє заготовку, а провідний коло 2 обертає заготовку. Шліфувальний і провідний кола обертаються з різними окружними швидкостями: швидкість шліфувального кола (30-50 м/с) у багато разів більша за швидкість провідного кола.
Безцентрове шліфування застосовується для обробки зовнішніх поверхонь деталей, які не мають центрових отворів.
Залежно від режимів шліфування і характеристики шліфувального кола при обробці на безцентровошліфувальних верстатах може бути досягнута точність обробки 1-3 класу і шорсткість поверхні V7-V10.
Основними перевагами безцентрового шліфування в порівнянні з круглим центровим шліфуванням є:

Методи безцентрового шліфування
Обробка деталей на безцентровошліфувальних верстатах здійснюється трьома способами:

Схема безцентрового шліфування
При всіх способах безцентрового шліфування оброблювана деталь 1 знаходиться в контакті з опорним ножем 2, кругом шліфувальним 3 і провідним колом 4.
При поздовжньому шліфуванні обробці піддаються гладкі деталі різних діаметрів та довжин. Поздовжня подача здійснюється за рахунок повороту ведучого кола або нахилу опорного ножа на певний кут
Врізним шліфуванням обробляються різні деталі: ступінчасті валики; вали, що мають конічні або сферичні поверхні, обмежені головками та ін. Довжина оброблюваних поверхонь повинна дорівнювати або менше висоти кола, якому правкою надається необхідна форма.
Шліфуванням до упору є проміжним між поздовжнім і врізним, обробляються деталі з поверхнями, що обмежують проходження деталей між колами і занадто довгі для врізного шліфування. При підході деталі до упору каретки супорта ведучий або шліфувальний круг відводиться і видаляється деталь із зони шліфування.

Габарит робочого простору верстата 3Е185
3Е185 Габарит робочого простору бесцентровошлифовального верстата. Дивитись у збільшеному масштабі

Посадочные места і присоединительные розміри верстата 3Е185

Посадочные места і присоединительные розміри верстата 3Е185

Фото круглошлифовального бесцентрового верстата 3Е185

Фото круглошлифовального бесцентрового верстата 3Е185 ВМ

Фото круглошлифовального бесцентрового верстата 3Е185

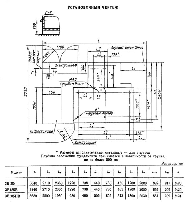
3Е185 Настановне креслення круглошлифовального бесцентрового верстата

Технічні характеристики круглошлифовального бесцентрового верстата 3Е185

Технічні характеристики круглошлифовального бесцентрового верстата 3Е185

Технічні характеристики круглошлифовального бесцентрового верстата 3Е185
| Наименование параметра | 3М182 | 3М184 | 3М185 |
|---|---|---|---|
| Основні параметри | |||
| Класс точності по ГОСТ 8-82 | В | В | В |
| Диаметр устанавливаемого вироби наибольший гарантируемый, мм | 25 | 5..80 | 8..160 |
| Наименьший диаметр рекомендуемый при врезном шлифовании | 2,5 | 10 | |
| Наибольшая длина обрабатываемых изделий (ограничивается жесткостью і устойчивостью изделий) при сквозном шлифовании, мм | 170 | 250 | 360 |
| Наибольшая длина обрабатываемых изделий (ограничивается жесткостью і устойчивостью изделий) при врезном шлифовании, мм | 95 | 145 | 315 |
| Высота от основания верстата до оси кругов, мм | 1060 | 1060 | |
| Высота от зеркала мостика до оси кругов, мм | 160 | 235 | |
| Шлифовальный круг | |||
| Тип шлифовального круга | ПП | ПП | |
| Наружный диаметр наибольший, мм | 350 | 500 | 600 х 305 х 320 |
| Наружный диаметр наименьший, мм | 280 | 400 | |
| Наибольшая высота, мм | 100 | 150 | 320 |
| Диаметр отверстия, мм | 127 | 203 | 305 |
| Число оборотів в минуту | 1910 | 1370 | |
| Окружная скорость, м/сек | 35 | 35 | 35 |
| Наибольшая окружная скорость, м/сек | 50 | 50 | |
| Ведущий круг | |||
| Наружный диаметр наименьший/ наибольший, мм | 200..250 | 300..350 | 400 х 203 х 320 |
| Наибольшая высота, мм | 100 | 150 | 320 |
| Диаметр отверстия, мм | 127 | 203 | 203 |
| Наибольший угол наклона в вертикальной плоскости, град | ±5 | ±5 | |
| Наибольший угол наклона в горизонтальной плоскости, мин | ±30 | ±30 | |
| Число оборотів в минуту при работе (бесступенчатое регулювання) | 17..150 | 11..150 | 10..150 |
| Число оборотів в минуту при правке | 300 | 290 | 300 |
| Бабка шлифовального круга | |||
| Размер кінця шпинделя шлифовального круга по ГОСТ 2323—67, мм | 80 | 80 | |
| Наибольшее установочное перемещение при снятых кругах, мм | 90 | 130 | |
| Наибольшее ускоренное перемещение при врезном шлифовании, мм | 20 | 20 | |
| Рабочее перемещение на одно деление лимба механізма подачі, мм | 0,001 | 0,001 | |
| Рабочее перемещение на один оборот лимба механізма подачі, мм | 0,08 | 0,08 | |
| Рабочее перемещение толчковой подачі от рукоятки, мм | 0,001 | 0,001 | |
| Рабочее перемещение механізмом врізання, мм | До 0,95 | ||
| Скорость подачі при врезном шлифовании наибольшая, мм/мин | 10 | 10 | |
| Скорость подачі при врезном шлифовании наименьшая, мм/мин | 0,06 | ||
| Бабка ведущего круга | |||
| Перемещение наибольшее при снятых кругах, мм | 80 | 300 | |
| Перемещение на одно деление лимба гвинта подачі, мм | 0,05 | 0,05 | |
| Перемещение на один оборот лимба иинта подачі, мм | 6 | 6 | |
| Механізм правки кругов | |||
| Поперечное перемещение алмаза на одно деление лимба, мм | 0,01 | 0,01 | |
| Поперечное перемещение алмаза на один оборот лимба, мм | 1,5 | 1,5 | |
| Скорость переміщення алмаза в продольном направлении наибольшая, мм/мин | 250 | 250 | |
| Скорость переміщення алмаза в продольном направлении наименьшая, мм/мин | 30 | 30 | |
| Наибольший угол разворота копира, гра | ±2 | ±2 | |
| Суппорт | |||
| Наибольшее установочное перемещение ножа суппорта по высоте, мм | 10 | ||
| Гідропривід механізма врізання | |||
| Производительность насоса, л/мин | 12/8 (сдвоенный) | ||
| Номинальное давление, кгс/см2 | 10 | ||
| Емкость гідробака, л | 100 | ||
| Агрегат змазки | |||
| Производительность насоса змазки підшибників шпинделя бабки шлифовального круга, л/мин | 5 | ||
| Производительность насоса змазки підшибників шпинделя бабки ведущего круга, л/мин | 1,6 | ||
| Емкость бака підшибників шлифовального круга, л | 65 | ||
| Емкость бака підшибників ведущего круга, л | 15 | ||
| Агрегат охлаждения | |||
| Производительность насоса, л/мин | 45 | ||
| Пропускная способность магнитного сепаратора, л/мин | 50 | ||
| Емкость, бака, л | 120 | ||
| Привод, габарит і масса верстата | |||
| Род тока питающей сети | Переменный трехфазный, частота тока 50гц | Переменный трехфазный, частота тока 50гц | |
| Напряжение питающей сети, в | 380 | 380 | |
| Напряжение електроприводов, в | 380 | 380 | |
| Напряжение ланцюгів керування, в | 110 | 110 | |
| Напряжение ланцюгів местного освещения, В | 36 | 36 | |
| Напряжение сигнализации, В | 5,5 | 5,5 | |
| Напряжение постоянного тока, В | 110 | 110 | |
| Количество електродвигателей на станке | 11 | 11 | |
| Електродвигун приводу шлифовального круга - тип | АО2-51-4-С1 | ||
| Електродвигун приводу шлифовального круга - мощность, кВт, | 7,5 | 15 | |
| Електродвигун приводу шлифовального круга - число оборотів в минуту | 1460 | ||
| Електродвигун приводу ведущего круга - тип | ПБСТ-22-В | ПБСТ-22-В | |
| Електродвигун приводу ведущего круга - мощность, кВт | 0,85 | 0,85 | |
| Електродвигун приводу ведущего круга - число оборотів в минуту | 2200 | 2200 | |
| Електродвигун приводу електромашинного усилителя - тип | ЭМУ-12А-С1 | ЭМУ-12А | |
| Електродвигун приводу електромашинного усилителя - мощность, кВт | 1,2 | 1,2 | |
| Електродвигун приводу електромашинного усилителя - число оборотів в минуту | 2900 | 2900 | |
| Електродвигун приводу гідронасоса - тип | АОЛ2-21-4-С1 | ||
| Електродвигун приводу гідронасоса - мощность, кВт | 1,1 | 1,1 | |
| Електродвигун приводу гідронасоса - число оборотів в минуту | 1400 | 1400 | |
| Електродвигун приводу насоса змазки підшибників шпинделя шлифовального круга - тип | АОЛ21-4-С1 | ||
| Електродвигун приводу насоса змазки підшибників шпинделя шлифовального круга - мощность, кВт | 0,27 | 0,25 | |
| приводу насоса змазки підшибників шпинделя шлифовального круга - число оборотів в минуту | 1400 | ||
| Електродвигун приводу насоса змазки підшибників шпинделя ведущего круга - тип | АОЛ11-4-С1 | ||
| Електродвигун приводу насоса змазки підшибників шпинделя ведущего круга - мощность, кВт | 0,12 | 0,12 | |
| приводу насоса змазки підшибників шпинделя ведущего круга - число оборотів в минуту | 1400 | ||
| Електродвигун приводу насоса охлаждения - тип | ПА-45-С1 | ||
| Електродвигун приводу насоса охлаждения - мощность, кВт | 0,15 | 0,6 | |
| Електродвигун приводу насоса охлаждения - число оборотів в минуту | 2800 | ||
| Електродвигун приводу магнитного сепаратора - тип | АОЛ11-4-С1 | ||
| Електродвигун приводу магнитного - мощность, кВт | 0,12 | 0,12 | |
| Електродвигун приводу магнитного - число оборотів в минуту | 1400 | ||
| Електродвигун приводу правки шлифовального круга - тип | ПЛ-062-С1 | ||
| Електродвигун приводу правки шлифовального круга - мощность, кВт | 0,09 | 0,09 | |
| Електродвигун приводу правки шлифовального круга - число оборотів в минуту | 1440 | ||
| Електродвигун приводу редагування провідного кола - тип | ПЛ-062-С1 | ||
| Електродвигун приводу редагування провідного кола - потужність, кВт | 0,09 | 0,09 | |
| Електродвигун приводу редагування ведучого кола - кількість обертів за хвилину | 1440 | ||
| Електродвигун приводу прискореного переміщення шліфувальної бабки - тип | AOL12-4-C1 | ||
| Електродвигун приводу прискореного переміщення шліфувальної бабки - потужність, кВт | 0,18 | 0,25 | |
| Електродвигун приводу прискореного переміщення шліфувальної бабки - кількість обертів за хвилину | 1400 | 1400 | |
| Сумарна потужність електродвигунів, кВт | 11,67 | 18,47 | |
| Габаритні розміри та маса верстата | |||
| Габарит верстата (довжина X ширина X висота), мм | 2230 х 1455 х 2120 | 2945 х 1885 х 2120 | |
| Маса верстата з приставним обладнанням, кг | 3470 | 6850 | 9100 |