Виробник плоскошліфувального верстата 3Е711В Оршанський верстатобудівний завод «Червоний борець» , заснований у 1900 році.
У 1959 році на заводі почалося виробництво плоскошліфувальних верстатів високої та особливо високої точності.
У 1967 році був випущений плоскошліфувальний верстат 3711 перший в СРСР металорізальний верстат особливо високої точності.
Універсальний плоскошліфувальний верстат високої точності 3Е711В із горизонтальним шпинделем замінив застарілий верстат 3Г71.
Універсальний плоскошліфувальний верстат високої точності з горизонтальним шпинделем та хрестовим столом 3Е711В призначений для шліфування поверхонь периферією кола. У певних межах можливе оброблення поверхонь, розташованих під кутом 90° до дзеркала столу.
Плоскошліфувальний верстат 3Е711В призначений для шліфування плоских поверхонь різних виробів, закріплених на дзеркалі столу, магнітній або електромагнітній плиті або пристосуванні. У межах, допустимих кожухом, можливе шліфування пазів та фасонних поверхонь.
За спеціальним замовленням за окрему плату разом зі верстатом може бути поставлена низка пристроїв, що розширюють технологічні можливості верстата.
Із застосуванням різних пристроїв можливе профільне шліфування різних деталей. Точність профілю при цьому залежить від методу заправки профілю кола і від пристрій, що застосовується для кріплення деталей.
Верстат 3Е711В використовується в одиничному, дрібносерійному та серійному виробництві.
Верстат комплектується стандартною електромагнітною плитою.
Неплощинність та непаралельність оброблених поверхонь зразка розмірами 120 х 240 мм не більше 0,004 мм.
Клас точності верстата за ГОСТ 8—77. Шорсткість обробленої поверхні Ra 0,16 мкм.
На верстаті можлива робота по циклу, що включає чернові та чистові подачі, вихід на розмір, виходжування. Усі перемикання супроводжуються світловою сигналізацією. Налаштування здійснюється двограничним датчиком.
Можливе багатоверстатне обслуговування.
Пил і шлам змиваються рідиною, що охолоджує, потім відокремлюються магнітним сепаратором, фільтром-транспортером і скидаються в лоток. Замість охолодження можна застосовувати пиловідсмоктуючий агрегат. Середній рівень звуку LA не повинен перевищувати 77 дБА (коригований рівень звукової потужності LpA за ОСТ2 Н89-40-75 не повинен перевищувати 93 дБА). Приставне обладнання підключається до готової електропроводки зі штепсельними роз'ємами.
На станині в поперечному напрямку по двох V-подібних направляючих кочення переміщається хрестовий супорт.
По направляючих хрестового супорта — плоскою та V-подібною у поздовжньому напрямку переміщається стіл. Стіл отримує переміщення від гідроциліндра, закріпленого між напрямними хрестового супорта.
Усередині хрестового супорта у його нижній частинині закріплені вузли: механізм поперечної подачі, механізм поздовжнього переміщення столу, механізм поздовжнього реверсу столу, механізм поперечного реверсу столу, розподільна панель, гідропанель.
З задньої сторони на станині встановлюється колона, вертикальним напрямним кочення якої переміщається шліфувальна головка.
3Д711ВФ11 - 600 х 200, виробник Оршанський верстатобудівний завод Червоний борець
3Л741ВФ10 - 600 х 200, виробник Липецький верстатобудівний завод
Виробник – Оршанський верстатобудівний завод Червоний борець.
Основні параметри верстата – відповідно до ГОСТ 13135. Верстати плоскошліфувальні з прямокутним столом. Основні розміри. Норми точності.

Габарити робочого простору верстата 3е711в

Посадочні та приєднувальні бази шліфувального верстата 3е711в

Схема циклу плоскошліфувального верстата 3е711в

Фото плоскошліфувального верстата 3е711в

Фото плоскошліфувального верстата 3е711в

Розташування складових частинин та органів керування шліфувального верстата 3е711в

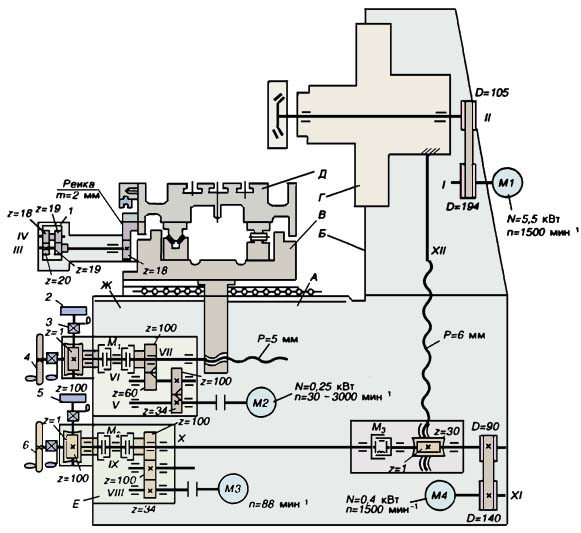
Кінематична схема плоскошліфувального верстата 3е711в
Схема кінематична плоскошліфувального верстата 3Е711В. Дивитись у збільшеному масштабі
Основні механізми та рухи у верстаті . На станині А змонтована колона Б. Хрестовий супорт В перемішується горизонтальними напрямними кочення станини. Стіл Д здійснює поздовжній зворотно поступальний рух на горизонтальних направляючих кочення. Шліфувальна головка Г переміщається вертикальними напрямними колони. У верстаті змонтовані механізми вертикальної Е і поперечної подачі Ж, а також гідропривід.
Головний рух шпиндель II та шліфувальний круг отримують від електродвигуна М1 через ремінну передачу.
Поперечная подача крестового суппорта осуществляется от електродвигуна постоянного тока М2 через косозубые колеса Z=34/100, Z=60/100 і ходовой винт VII. При включении муфты вправо – ( колесо Z=100) происходит автоматическая подача суппорта – непрерывная или прерывиста на каждый ход или двойной ход стола. Для обеспечения прерывистой подачі при продольном реверсе стола дается команда на увімкнення двигуна М2 от бесконтактного путевого переключателя.
Продольная подача. Возвратно-поступательное перемещение стола можно осуществить вручную или от гідропривода. Ручную подачу осуществляют маховичком 1 со встроенным в него планетарным механізмом. Сателлиты з z=18 і 2=19 обкатываются вокруг нерухомого центрального колеса з z=19 і через колесо з z=20 вращают реечное колесо з z=18 і рейку. Продольное перемещение стола за один оборот маховичка 1 равно Snp = 11,3 мм.

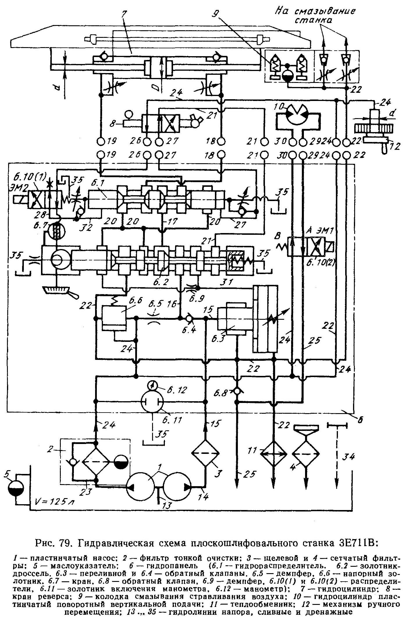
Гідравлічна схема плоскошлифовального верстата 3е711в
1. Схема гідравлічна плоскошлифовального верстата 3Е711В. Дивитись у збільшеному масштабі
2. Схема гідравлічна плоскошлифовального верстата 3Е711В. Дивитись у збільшеному масштабі
Гідравлічна система для гаммы плоскошлифовальных верстатів ЗЕ711В предназначена:
Гідростанція снабжена установкой для охлаждения масла.
Продольное перемещение стола производится от сдвоенного лопастного насоса 1. Пуск двигуна стола выполняется краном 7 (1), установленным в положении Б. В положении А дросселирующего гідроусилителя 22 масло от насоса 1 (малой подачі) поступает по ланцюги 1-59-58-7/-73-22-64 под торец дросселирующего гідрораспределителя 9, а слив из-под другого его торца происходит по ланцюги 65-22, і гідрораспределитель занимает положение Б. При етом масло подается в правую полость гідроцилиндра 26 от насоса большой подачі по ланцюги 1-51-28-49-3-52-11-53 і стол перемещается влево одновременно происходит дополнительное питание линии нагнетания большего от меньшего по ланцюги 58-7/1/-72-4-52-24/2/-52, что обеспечивает устойчивые малые скорости стола. Из левой полости гідроцилиндра масло сливается по ланцюги 54-11-55-9-56-8-62-18. Насос большой производительности создает давление керування. Это давление поддерживается постоянным за счет слива избытка масла через напорный золотник 6 і магистраль 62.
Стол движется влево до тех пор, пока кулачок реверса не установит кран реверса 27, в положение Б. При етом масло при ланцюги 58-27-51 поступает под левый торец распределителя 12 і он занимает правое положение, соединяя магистрали 53 і 63. Распределитель 11 займет положение Б позже, так как давление под его торец поступает після реверса распределителя 12 Поетому в етот момент в ланцюги 52-11-59-12-62 будет создаваться давление, которое поднимает клапан 5 і произойдет разгрузка насоса 1. Когда распределитель 11 займет положение Б клапан 5 опуститься і масло поступит в левую полость гідроцилиндра 26 і стол перемещается вправо. Регулювання плавности реверса стола осуществляют дроссели на линии керування распределителя 11.
Распределитель 12 соединяет магистрали 54 і 63. Давление в магистрали 54 соответствует наладке дросселя 8 в скорости переміщення стола. Это давление определяет величину подъема клапана 5, і следовательно, величину давления в магистрали 52. Поетому любому изменению давления на сливе из гідроцилиндра стола соответствует изменение давления в напорной магистрали. После окончания цикла обробки електромагнит ЭМ1 отключается і распределитель 22 занимает положение Б. Масло по ланцюги 1-59-58 -7(1) -72-22 поступает в магистраль 65 і распределитель 21 займет положение Б, а распределитель 9 – положение В. Тогда після переключения крана реверса 27 в положение А распределитель перемещается влево, а распределитель 77 в положение Б, і масло по ланцюги 1-59-2-58-7-72-4-52-24(2)-52-22-54 продолжает поступать в левую полость гідроцилиндра 26, а слив осуществляется по ланцюги 53-11-55-9-69-24(1)-1-69-21- 75. Стол движется з малой скоростью вправо до жесткого упора, а затем происходит торможение стола.
При остановке стола краном 7 /1/ масло сливается в бак по ланцюги 1-51-28-49-3-52-9-62-25-57. При положении А гідрораспределителей 9 і 11 полости гідроцилиндра 26 і магистраль 62 соединены по ланцюги 53-11-52-9-55-62-11-54. Распределитель 12 объединяет магистрали 54 і 53. В результате етого перепад давления на клапане 23 действует на клапан 5 і поднимает післядний: мало от насоса 1 большой производительности дополнительно сливается через клапан 5. Пристрій 29 служит для выпуска воздуха из гідроцилиндра 26. При з'єднанні к гідросистеме теплообменников 31 слив масла осуществляется по ланцюги 62-31(1)-57-14.
Разжим і фиксация гідрогайки гвинта поперечного переміщення. Усунення зазору гідрогайки 25 осуществляется при установці крана 7(2) в положение А. В етом случае давление масла распространяется по ланцюги 58-20- 70- 7(2) і контролируется манометром 19. Фиксация суппорта выполняется подводом масла по ланцюги 58-7(2)-71 при положении Б крана 7(2).
Блокировка. С рукояткой крана 7(2) связан конечный выключатель блокировки поперечної подачі. Когда кран находится в положении «фиксация», увімкнення електродвигуна поперечної подачі невозможно.
С рукояткой крана 7(1) связан конечный выключатель блокировки ручного переміщення стола. При перемещении стола посредством гідравлической системы масло по магистрали 72 поступает под торец плунжера механізма ручного переміщення 32. Последний выводит из зацепления реечное колесо і рейку стола. При включении гідравлической системы магистраль 72 соединяется со сливом, і реечное колесо входит в зацепление з рейкой под действием пружины

Настановне креслення плоскошлифовального верстата 3е711в
| Наименование параметра | 3Г71 | 3Е711В |
|---|---|---|
| Основні параметри | ||
| Класс точності по ГОСТ 8-82 | В | В |
| Наибольшие розміри обрабатываемых изделий (длина х ширина х высота), мм | 630 х 200 х 320 | 630 х 200 х 375 |
| Наибольшая высота обрабатываемых изделий при наибольшем диаметре шлифовального круга, мм | 325 | |
| Наибольшая высота обрабатываемых изделий при наименьшем диаметре шлифовального круга, мм | 375 | |
| Расстояние от оси шпинделя до зеркала стола, мм | 80...445 | 500 |
| Наибольшая масса обрабатываемых изделий, кг | 220 | |
| Точностные параметри, максимально достигаемые на образце-изделии | ||
| Размер образца-вироби, мм | 380 х 120 х 80 | |
| плоскостность, мкм | 4 | |
| параллельность, мкм | 5 | |
| шероховатость поверхности, обработанной периферией шлифовального круга, Ra | 0,16 | |
| Перпендикулярность траектории поперечного переміщення стола к направлению его продольного переміщення, мкм | 25 | |
| Рабочий стол верстата | ||
| Розміри рабочей поверхности стола (длина х ширина), мм | 630 х 200 | 630 х 200 |
| Наибольшее ручное продольное перемещение стола, мм | 710 | 700 |
| Скорость продольного переміщення стола (бесступенчатое регулювання), м/мин | 5..20 | 2..35 |
| Перемещение стола за один оборот маховика механізма продольного переміщення, мм | 15,3 | |
| Суппорт стола. Механізм поперечної подачі стола | ||
| Наибольшее ручное поперечное перемещение стола/ автоматическое, мм | 235 | 250/ 245 |
| Цена деления лимба маховика поперечного переміщення стола, мм | 0,05 | |
| Цена деления лимба микрометрической подачі поперечного переміщення стола, мм | 0,01 | |
| Автоматическая поперечная подача на каждый ход стола (бесступенчатое регулювання), мм | 0,3...4,2 | 0,3..30 |
| Ускоренное перемещение крестового суппорта стола, м/мин | 1,5 | |
| Шлифовальная головка. Шлифовальный круг | ||
| Наибольшее вертикальное перемещение шлифовальной головки, мм | 365 | |
| Ускоренное вертикальное перемещение шлифовальной головки, м/мин | 0,27 | |
| Розміри шлифовального круга, мм | 250 х 32 х 76 | 250 х 40 х 76 |
| Число оборотів шлифовального круга в минуту | 2740 | |
| Наибольшая скорость різання, м/с | 35 | |
| Цена деления лимба маховика вертикального переміщення, мм | 0,001 | 0,002 |
| Цена деления лимба тонкой вертикальной подачі, мм | 0,0005 | |
| Автоматическая подача вертикального переміщення (ступенчатая з шагом 0,005), мм | 0,005...0,05 | - |
| Автоматическая подача вертикального переміщення (ступенчатая з шагом 0,002), мм | - | 0,08..0,002 |
| Електроустаткування і привід верстата | ||
| Количество електродвигателей на станке | 5 | 7 |
| Електродвигун приводу шпинделя шлифовального круга, кВт | 2,2 | 4 М1 |
| Електродвигун гідроприводу стола, кВт | 1,1 | 3,0 М2 |
| Електродвигун вентилятора охолодження олії в гідростанції, кВт | - | 0,09 м3 |
| Електродвигун приводу поперечної подачі, кВт | - | 0,18 М11 |
| Електродвигун прискореного переміщення шліфувальної головки, кВт/об/хв. | 0,18 | 0,55 М8 |
| Електродвигун насоса охолодження, кВт/об/хв. | 0,125 | 0,15 М6 |
| Електродвигун магнітного сепаратора у комплекті з агрегатом, кВт | 0,08 | 0,12 М7 |
| Загальна встановлена потужність усіх електродвигунів, кВт | 3685 | 8,09 |
| рід струму мережі живлення | 50Гц, 380/220 В | 50Гц, 380 В |
| Габарити та маса верстата | ||
| Габарит верстата (довжина x ширина x висота), мм | 1870 x 1550 x 1980 | 2000 х 1770 х 1920 |
| Маса верстата, кг | 2000 рік | 2550 |
Гарна бесіда вкорочує робочий день.
Закон Мерфі