metalinstryment.com
Довідник по металорізальних верстатів та пресовому обладнанні

526 Верстат зубострогальный напівавтомат для нарізання прямозубых конических колес
схеми, опис, характеристики

526 Загальний вигляд  зубострогального верстата







Відомості про виробника зубострогального напівавтомату 526

Производитель зубострогального напівавтомату 526 Саратовский завод тяжелых зуборезных верстатів, СЗТЗС, основанный в 1947 году.





Верстати, выпускаемые Саратовским заводом тяжелых зуборезных верстатів, СЗТС


526 Верстат зубострогальный напівавтомат підвищеної точності. Назначение і область применения

Зубострогальный верстат 526 предназначен для чернового і чистового нарізання прямозубых конических колес в условиях индивидуального і серийного производства.

Зубострогальный напівавтомат 526 был заменен более совершенной моделью 5а26.

Принцип роботи верстата 526

Работа верстата 526 основана на механическом воспроизводстве зацепления сопряженных конических зубчатых колес, одно из которых является воображаемым производящим колесом з прямобочным профилем зуба, подобным зубьям рейки. Режущими инструментами служат два резца з прямолинейными режущими кромками, воспроизводящие боковые грани двух соседних зубьев воображаемого производящего колеса.

Резцы закрепляются на ползунах і совершают возвратно-поступательное движение. Когда один из резцов совершает рабочий ход, второй двигается вхолостую. Поворотные направляющие повзунів устанавливаются в соответствии з углом зуба.

Обрабатываемая деталь закрепляется на шпинделе бабки вироби, которую поворачивают так, чтобы образующая конуса впадины была параллельна плоскости, в которой расположены линии руху вершин резцов, і перемещают вдоль оси до совпадения вершин конусов нарезаемого колеса і производящего колеса. В процессе обробки заготовке сообщается обкаточное движение, строго согласованное з возвратно-вращательным движением люльки.

При поворотном движении люльки з резцами вниз происходит получистовая обработка зуба з оставлением небольшого припуска (0,5—0,8 мм), который снимается во время чистового прохода при поворотном движении люльки вверх.

По окончании обробки каждого зуба салазки з заготовкой отводятся от резцов, після чего заготовке сообщается делительный поворот.

Для етой цели в станке моделі 526 предусмотрен дефференциальный механізм. Начало процесса деления совпадает з моментом подхода люльки з резцами вверх, конец деления происходит в момент, когда люлька начинает двигаться вниз. По окончании делительного поворота салазки з заготовкой подводятся к резцам і цикл роботи повторяется.

Подвод і отвод салазок з заготовкой осуществляется специальным барабаном відведення салазок і кулисой. Для реверсирования поворота люльки з резцами і увімкнення дефференциала в станке предусмотрен барабан керування.

Процесс нарізання з післядующими делительными поворотами многократно повторяется до окончательной обробки всего зубчатого колеса.

Ручное установочное перемещение салазок бабки вироби осуществляется маховичком 2 через пару шестерен з внутренним зацеплением і реечную передачу.

Верстат 526 работает но напівавтоматическому циклу.

Особливості конструкції верстата 526

Достоинством верстата моделі 526 является простота і жесткость конструкції, что обеспечивает его широкое применение для выполнения тяжелых работ.

Для устранения зазоров, возникающих в зубчатых колесах при реверсировании кінематичної ланцюги і могущих вызвать поворот заготовки относительно резцов, в станке предусмотрено наличие уравнительной муфты.

Смазка верстата централизованная от електронасоса, расположенного в нижней частини станины; здесь же находится електронасос для подачі охлаждающей жидкости к резцам.

Модификация зубострогальных верстатів

Помимо подробно описанного зубострогального верстата моделі 526, для нарізання конических зубчатых колес з прямыми зубьями выпускаются модели: 523, 5П23, 5П23А, 5А26, 5284, 5282 і др.

Работа на станке моделі 526

Заготовку устанавливают на оправку или во втулку, вставленную в шпиндель, затягивают сзади затяжным болтом или прижимают к торцу оправки при помощи гайки, подводят к резцам вручную. Пуск верстата після установки заготовки і увімкнення верстата в електросеть производится нажатием пусковой кнопки. Останавливается верстат після нарізання колеса автоматически конечным выключателем, расположенным сзади шпинделя бабки.

На станке выполняют черновую прорезку зубьев і чистовую обработку их. Черновая прорезка происходит без обкатки, люлька і заготовка при резании не вращаются, только движутся возвратно-поступательно резцы, а заготовка постепенно подается к резцам на необходимую глубину прорізання впадин. За один цикл при черновом нарезании выполняются наступні руху: 1) подвод стола в рабочее положение; 2) постепенная подача стола з бабкой і закрепленной в ней заготовкой до прорізання необходимой глубины впадины; 3) быстрый отвод стола; 4) поворот заготовки на следующий зуб — деление. Черновое нарезание за один цикл може осуществляться двумя способами: при первом способе две впадины нарезаются одновременно: каждая одним из двух резцов з делением через два зуба; при втором способе каждая впадина нарезается одним і вторым резцом з делением через один зуб.

Чистовое нарезание производится після чернового при новой установці заготовки і новой наладке верстата. Рабочий цикл имеет наступні руху:

  1. подвод стола з бабкой і закрепленной в ней заготовки в рабочее положение, когда резцы заходят во впадину почти на всю глубину;
  2. рабочая обкатка (первый проход), когда люлька вращается по часовий стрелке і резцы обкатывают зуб сверху вниз;
  3. дополнительный подвод стола на 0,5—0,8 мм на глубину різання при втором проходе;
  4. рабочая обкатка (второй проход), когда люлька вращается против часовий стрелки і резцы обкатывают зуб знизу вверх;
  5. быстрый отвод стола и
  6. поворот заготовки на следующий зуб — деление.

При работе на станке, наладке і уходе за ним, кроме общих правил техники безопасности, необходимо соблюдать также і ряд других предосторожностей, а именно: наладка і проверка всех вузлів верстата должна выполняться при выключенном електродвигателе общим выключателем, а не кнопкой. При установці резцедержателей, резцов, регулировке их, установці длины ходу повзунів, роликов барабана подачі, люльки на угол качания, сменных колес і при перемещении каких-либо вузлів верстата, т. е. когда требуется вращать его механізм, выполняют ету операцию вручную при помощи маховичка. После налагодження і регулювання устанавливаемых вузлів надо провернуть верстат вручную, і только убедившись, что все частини перемещаются нормально, можно включать верстат от електродвигуна. При проверке правильности набора сменных колес гітар деления і обкатки, делении припуска по резцам, т. е. во всех случаях, когда приходится близко наклоняться к движущимся резцам і к заготовке, надо быть осторожным і помнить об опасности захвата движущимися частинами.





526 Загальний вигляд зубострогального верстата

526 напівавтомат зубострогальный. Загальний вигляд

Фото зубострогального верстата 526


526 напівавтомат зубострогальный. Загальний вигляд

Фото зубострогального верстата 526


526 напівавтомат зубострогальный. Загальний вигляд

Фото зубострогального верстата 526


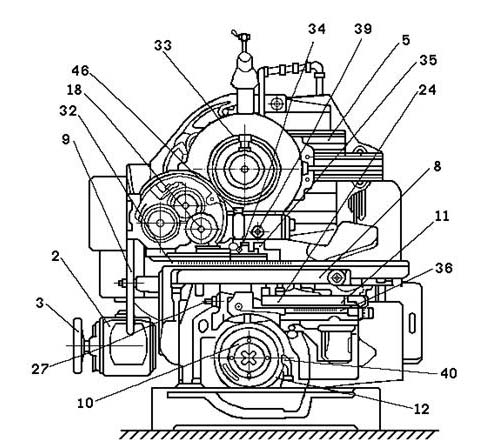
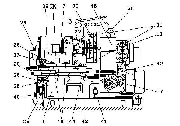
Розташування складових частин зубострогального верстата 526

Розташування складових частин зубострогального верстата 526

Розташування основних вузлів зубострогального верстата 526


Розташування складових частин зубострогального верстата 526

Розташування основних вузлів зубострогального верстата 526


Розташування складових частин зубострогального верстата 526

Розташування основних вузлів зубострогального верстата 526


Розташування складових частин зубострогального верстата 526

Розташування основних вузлів зубострогального верстата 526

  1. станина;
  2. електродвигатель приводу верстата;
  3. маховик для проворачивания механізмов вручную;
  4. люлька;
  5. ползуны;
  6. шпиндель делительной бабки;
  7. каретка;
  8. фартук каретки;
  9. маховик ручного переруху каретки;
  10. механізм подачі;
  11. кулиса механізма подачі;
  12. барабан подачі;
  13. сменные колеса налаштування числа двойных ходов повзунів;
  14. механізм обката;
  15. сменные колеса налаштування величины угла качания;
  16. сменные колеса налаштування руху обката;
  17. сменные колеса налаштування скорости подачі;
  18. сменные колеса налаштування гітари деления;
  19. болт крепления бабки к поворотной плите;
  20. рукоятка для крепления рычага барабана подачі к каретке;
  21. нониус і шкала для измерения расстояния от торца шпинделя до центра;
  22. калибр для разделения припуска;
  23. гайка для осьового переруху делительной бабки;
  24. рычаг механізма подачі;
  25. винт для установки величины відведення каретки;
  26. винт для затягивания клина в кулисе подачі;
  27. валик для переключения положения роликов в канавках барабана подачі;
  28. болт для регулювання зацепления делительного червяка;
  29. болт для закрепления оправки в шпинделе;
  30. винт установки повзунів на угол зуба;
  31. шкала і нониус для установки угла зуба;
  32. шкала і нониус для установки резцов на угол начального конуса;
  33. шкала і нониус для проверки деления;
  34. отверстие под стержень для поворота делительной бабки;
  35. поворотная плита делительной бабки;
  36. шкала для установки відведення каретки;
  37. квадрат для обертання шпинделя делительной бабки;
  38. смотровое окно для проверки роботи насоса змазки;
  39. смотровое окно уровня масла;
  40. насос змазки каретки і механізма подачі;
  41. насос охлаждения;
  42. насос центральной змазки;
  43. нерухомий упор на станине;
  44. нерухомий упор на каретке;
  45. маслоочиститель;
  46. масленка;
  47. смотровое окно люльки;
  48. конечный выключатель;
  49. пакетный выключатель мотора привода;
  50. пакетный выключатель електронасоса;
  51. тепловое реле;
  52. выключатель местного освещения




Розташування органів керування зубострогальным верстатом 526

Розташування органів керування зубострогальным верстатом 526

Розташування органів керування зубострогальным верстатом 526


Основні органы керування верстатом (рис. 138).

  1. маховичок ручного приводу верстата при налаштуванні;
  2. маховичок ручного переміщення салазок бабки

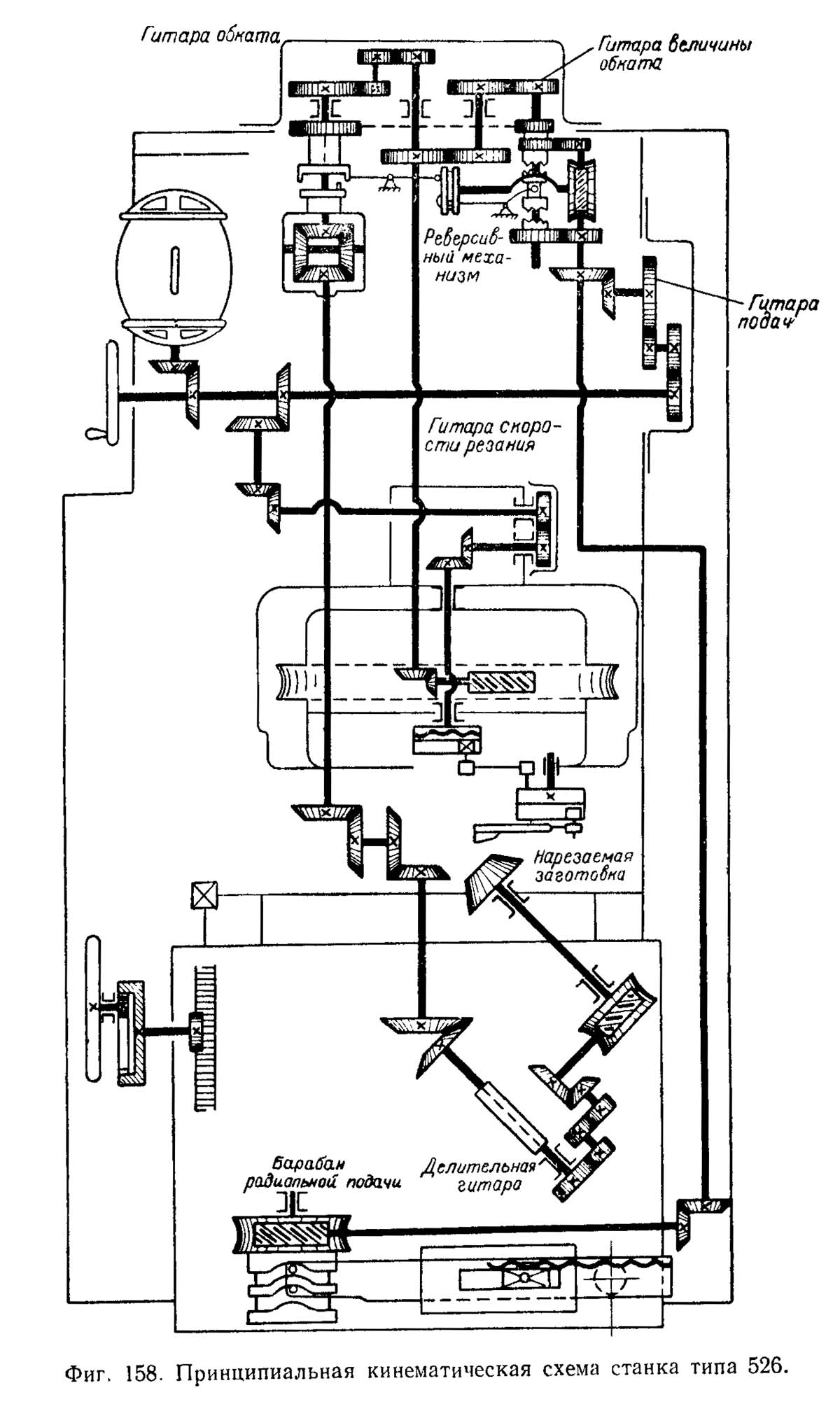
Схема кінематична зубострогального верстата 526

Схема кінематична зубострогального верстата 526

Кінематична схема зубострогального верстата 526

1. Кінематична схема зубострогального верстата 526. Дивитись у збільшеному масштабі

2. Кінематична схема зубострогального верстата 526. Дивитись у збільшеному масштабі

3. Кінематична схема зубострогального верстата 526. Дивитись у збільшеному масштабі

4. Кінематична схема зубострогального верстата 526. Дивитись у збільшеному масштабі



Схема розположення підшибників зубострогального верстата 526

Схема розположення підшибників зубострогального верстата 526

Схема розположення підшибників зубострогального верстата 526. Дивитись у збільшеному масштабі



Кінематична схема верстата приведена на рис. 88, а структурна — на рис. 89. От електродвигуна Э верстата з числом оборотів 1420 об/мин рух по следующим кинематическим цепям передається к отдельным частям его (ползунам з резцами, заготовке, люльке, барабану подачі).

Рассмотрим подробно каждую кинематическую ланцюг.

Кинематическая ланцюг I

Возвратно-поступательное рух повзунів. От електродвигуна рух передається через коническую передачу 15 : 43 валу I. На етом валу насажен маховичок для ручного обертання, соединяющийся з валом при помощи односторонней муфты, которая включается только при вращении в одном направлении і автоматически выключается при включении електродвигуна. Дальше рух передається по ланцюги, согласно структурной схеме, через сменные зубчасті колеса х0, через вал IV і коническую передачу 19 : 43 получает вращение центральный вал V люльки з кривошипным диском D. В радиальном пазу етого диска помещен кривошипный палец, соединенный з шатуном L. Шатун соединен з серьгой С, закрепленной на валике. Валик имеет на другом кінці диск d з двумя сухарями і може качаться вокруг своей оси; сухари соединены з ползунами Е1 і Е2, которые при качании диска d получают возвратно-поступательное перемещение по направляющим сегментов люльки.

Для изменения длины ходу повзунів переставляется кривошипный палец в диаметральном пазу диска D, вследствие чего изменяется радиус обертання етого пальца вокруг вала V, изменяется угол поворота диска d і изменяется ход повзунів.

Механізм подачі продольного стола

Механізм подачі продольного стола


Кинематическая ланцюг II

Подача (вращение барабана А подач). Величина подачі определяется временем t одного оборота барабана. Вращение барабану передається от вала I через сменные колеса гітари подач хп по кінематичної ланцюги, согласно структурной схеме, к червячной паре 4 : 68, колесо которой скреплено з барабаном і вращает его. Один оборот барабана подач соответствует одному циклу, т. е. за один оборот барабана обрабатывается один зуб. Барабан имеет две канавки (рис. 90): I, расположенная ближе к торцу барабана, для подачі при черновом нарезании зубьев і II для подачі при чистовой обработке. В каждую канавку поочередно, в зависимости от вида обробки, може заходить один из двух роликов 1 или 2. Ролики между собой сблокированы: при опускании одного, второй поднимается. При вращении барабана его криволинейная канавка перемещает ролик, который поворачивает вокруг оси 00 рычаг 3, соединенный з продольным столом рукояткой 7; при повороте рычага стол получает продольный ход. Величина ходу стола устанавливается переміщенням гайки 5 при помощи гвинта 4. Если гайку передвинуть ближе к оси 00, величина ходу стола уменьшится; при перемещении гайки в обратном направлении — увеличится.

Канавка 1 для черновой прорезки зубьев перемещает стол постепенно, пока резцы не прорежут впадины между зубьями на всю глубину, після чего стол быстро отводится назад. Канавка 11 для чистовой обробки имеет другую форму і производит быструю подачу стола к резцам, но не на полную глубину; при нерухомому столе происходит обкатывание зубьев сверху вниз (люлька вращается по часовий стрелке), когда люлька придёт в нижнее положение, барабан быстро подает стол еще на 0,5--0,8 мм до упора. Направление обертання люльки і заготовки меняется реверсивным механізмом, і резцы обкатывают зубья знизу вверх. Стол во время обкатывания опять стоит неподвижно, при етом происходит окончательная зачистка зубьев. После окончания обробки барабан быстро отводит стол в исходное положение.

При необходимости відведення стола 6 з бабкой дальше от резцов (при смене заготовки, измерении зуба і т. п.) рукоятка 7 освобождает от закрепления стол, і он передвигается маховичком. Маховичок посредством зубчатого колеса 16 (см. рис. 88) вращает колесо 72 з внутренними зубьями, закрепленное на валике, на другом кінці которого насажено колесо 17, зацепляющееся з рейкой, прикрепленной к столу.

При вращении маховичка стол перемещается независимо от барабана подачі.

Кинематическая ланцюг III

Качание люльки: вал VII — люлька. Рух люльке передається от вала VII, входящего в ланцюг обертання барабана А подач. На левом кінці етого вала закреплены два зубчатых колеса 42 і 38, передающие вращение таким же колесам 42 і 38, насаженным свободно на валу IX, причем колеса 42 : 42 находятся в непосредственном зацеплении, а 38 : 38 через паразитное 32. Вследствие етого колеса 42 і 38 на валу IX вращаются в разные стороны. Между колесами 42 і 38 на валу IX насажена реверсивная муфта М, которая переключается при помощи кулачкового барабана Б, получающего вращение от вала VII через червячную передачу 2 : 34 і валик X (на кінематичної схеме связь кулачкового барабана з муфтой М не показана). Кулачковый барабан Б делает один оборот за один оборот барабана подачі А, т. е. за один цикл. В течение первой половины оборота кулачкового барабана муфта М включает зубчасті колеса 42 : 42, а в течение второй половины зубчасті колеса 38 : 38, при етом вал IX вращается то в одну, то в другую сторону. От вала IX вращение передається через сменные колеса качания хк і передачу 45 : 36 валу XII і дальше через коническую зубчатую пару 20 : 25 червяку 1, находящемуся в зацеплении з сегментом 120, закрепленным на барабане люльки, которая получает вращение то в одну, то в другую сторону.

Кинематическая ланцюг IV

Обкатка: люлька — заготовка. Ланцюг обкатки связывает вращение люльки з вращением шпинделя бабки з закрепленной в нем заготовкой. Через вал XII, сообщающий качание люльке, рух передається через сменные колеса обкатки хоб валу XIV. Этот вал соединен з валом XV диференціала з передаточным отношением ir=1 : 1. Дальше от вала XV рух передається, согласно структурной схеме, через сменные колеса гітари деления хл шпинделю бабки. Коническое зубчатое колесо 32 насажено на вал XV на длинных шлицах і при перемещении продольного стола передвигается по етому валу, не нарушая зацепления. Ось вала XVI совпадает з осью поворотного стола і при перемещении продольного стола вместе з поворотным в конечное положение к люльке определяет центр О верстата. Вал XVIII раздвижной, позволяет перемещать бабку по направляющим поворотного стола, не нарушая зацепления передач.

Кинематическая ланцюг V

Деление. Делительный механізм получает рух от зубчатого колеса 38, скрепленного з другим колесом 38, сидящим на валу IX. Эти колеса постоянно вращаются в одну сторону. Колесо 38 сцепляется з колесом 61, свободно вращающимся на втулке В корпуса Q диференціала, который запирается рычагом R і во время роботи резцов не вращается.

В соответствующий момент, когда заготовка отодвигается от резцов, делительный механізм (на кінематичної схеме не показан) отводит рычаг R і корпус диференціала може вращаться. Одновременно з етим зубчатое колесо 61 сцепляется з втулкой В корпуса. Делительный механізм осуществляет вращение корпуса диференціала на один оборот, після чего втулка В корпуса выходит из зацепления з колесом 61, а рычаг R вновь запирает корпус. Так как передаточное отношение диференціала при етой передаче ir=2, то вал XV получает за один оборот корпуса диференціала два оборота в дополнение к основному вращению. Это дополнительное вращение передається дальше от вала XV по кінематичної ланцюги, согласно структурной схеме, через гітару деления хл шпинделю бабки з заготовкой.

Два додаткових оборота вала должны соответствовать повороту заготовки на один зуб. Для обеспечения такого соответствия рассчитывают сменные колеса гітари деления хл.




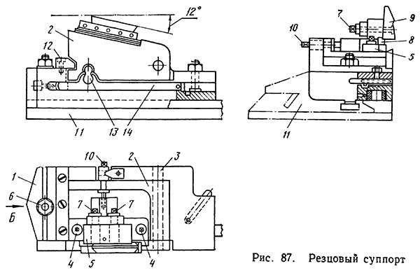
Пристрій резцового суппорта зубострогального верстата 526

Резцовый супорт зубострогального верстата 526

Резцовый супорт зубострогального верстата 526


Оправки для крепления заготовок в шпинделе бабаки верстата 526

Оправки для крепления заготовок в шпинделе бабаки верстата 526


Заготовку в шпинделе бабки обыкновенно устанавливают на оправках (рис. 91). Оправка обеспечивает совпадение геометрической оси нарезаемого колеса з осью обертання шпинделя бабки і вершины начального конуса колеса з центром верстата. Поетому у оправки посадочные цилиндрические і конические поверхности должны быть кінцінтричны, а опорные торцы перпендикулярны к її оси.

На рис. 91, а изображена стандартная оправка для крепления небольших конических зубчатых колес з отверстием. Оправка имеет конус Морзе № 6, соответствующий конусу гнезда шпинделя верстата. Посадочный диаметр d выполняют равным диаметру отверстия заготовки или на оправку устанавливают переходную втулку. На бурте оправки нарезана резьба для отжима оправки гайкой при снятии її со шпинделя. Оправку затягивают з другого кінця болтом. На рис. 91, б показана оправка для крепления заготовки шестерни-валика. Если на кінці валика можно нарезать резьбу, то валик крепят з помощью резьбовой переходной втулки, в которую ввинчивается затяжной болт. Если же на кінці валика резьбу нарезать нельзя, то крепление производится при помощи патрона і цанги. Патрон 4 со вставленной в него цангой 6 ввинчивается в оправку 5, затем оправку вставляют в шпиндель бабки 3. На резьбу цанги навинчивают затяжной болт з внутренней резьбой на кінці. При перемещении цанги вперед губки її расходятся. Заготовку 2 вставляют в оправку, центрируют по ней і фиксируют пальцем 1; хвостовик заготовки заходит в цангу. При затяжке болта цанга оттягивается назад, губки її сжимают і затягивают заготовку. Для съема нарезанной шестерни-валика затяжной болт отжимают і немного подают вперед, при етом губки цанги расходятся і шестерня освобождается.

Зубострогальный різець верстата 526

Зубострогальный різець верстата 526


Основная плита 1 суппорта крепится болтами 6 к ползуну 11. В плите установлена откидная державка 2, правый конец которой закреплен на оси 3, а левый посредством рычага 13 связан з бруском 14. Брусок при движении повзунів перемещается относительно их і качает рычажок 13, который поворачивает откидную державку вокруг оси 3. При движении вперед, во время робочого положения, державка з резцами выдвигается вперед от плоскости плиты і упирается в накладку /2 і в таком положении находится до тех пор, пока не закончится ход резцов вперед. При движении резцов назад, во время холостого ходу, державка з резцами поворачивается в направлении к плите і отводит резцы от нарезаемых поверхностей зубьев.

К откидной державке двумя болтами 4 крепится резцедержатель 5, устанавливаемый по высоте посредством гвинта 10. К резцедержателю двумя гвинтами 7, ввинчиваемыми в резьбовые отверстия резца, притягивается різець 9. Отверстия для винтов в резцедержателе сделаны овальными, а резцы снабжены пятью резьбовыми отверстиями, что дает возможность переставлять резцы при износе і регулировать положение их вдоль резцедержателя. Плоскость резцедержателя, на которую устанавливается різець, наклонена под углом 12° к линии руху вершины резца при его работе. Резец опирается на клин 8; переміщенням клина можно изменять угол зацепления нарезаемого колеса.


Наладка зубострогального верстата 526

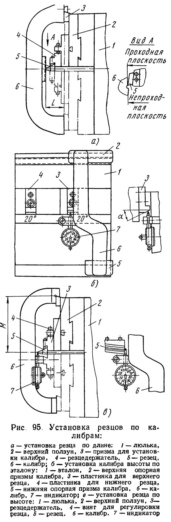
Установка резцов по калибрам

Установка резцов по калибрам





526 Верстат зубострогальный напівавтомат. Відеоролик.



Технічні характеристики зубострогального верстата 526

Наименование параметра 526 5а26
Основні параметри верстата
Наибольший диаметр нарезаемых колес при передаточном отношении пары 10:1, мм 610 610
Наибольший окружной модуль нарезаемого колеса, мм 1..8 1..8
Внешнее конусное расстояние (длина образующей делительного конуса) обрабатываемых зубчатых колес, мм 0..300
Наибольшее число нарезаемых зубьев 10..200 10..200
Наибольшая длина зуба нарезаемого колеса (Наибольшая ширина зубчатого венца), мм 90 90
Режущий инструмент 2-а резца
Наибольшая высота нарезаемого зуба, мм
Рекомендуемое число нарезаемых зубьев
Наибольший угол установки супортів, град
Расстояние от торца шпинделя бабки вироби до центра напівавтомату, мм
Угол внутреннего делительного конуса нарезаемых зубчатых колес (установочный угол бабки вироби), град 5°42`..84° 5°42`..105°
Люлька
Наибольший угол качания люльки от центрального положения вверх і вниз, град
Поворот люльки при наладке, град
Цена деления окружной шкалы поворота люльки при наладке, град
Суппорты
Число двойных ходов резца в минуту, мин-1 54..470
Наибольший угол установки супортів, град
Поворот суппорта на одно деление шкалы линейки/ нониуса, мин
Наибольший ход резца при любом угле установки супортів, мм
Необходимый выход резца из вироби з тонкого кінця зуба, мм
Необходимый выход резца из вироби з толстого кінця зуба, мм
Тип зубострогальных резцов по ГОСТ 9392-75
Скорость обкатки - время робочого ходу при нарезании одного зуба (бесступенчатое регулювання), с/зуб
Бабка вироби
Кінець шпинделя бабки вироби по ГОСТ 17547-72
Цилиндрическое отверстие шпинделя бабки вироби, мм
Цена деления шкалы линейки/ нониуса установки расстояния от торца шпинделя до центра верстата, мм
Стол
Ход стола, мм
Наибольшее смещение стола от центрального положения, ±мм
Счетчик циклов
Автоматическая остановка верстата есть есть
Привід і електрообладнання верстата
Количество електродвигателей, установленных на станке
Електродвигун головного привода, кВт 2,8
Електродвигун приводу подач, кВт
Електродвигун приводу гідронасоса, кВт
Суммарная мощность електродвигателей, кВт
Габаритные розміри і масса верстата
Габаритные розміри верстата (длина х ширина х высота), мм
Масса верстата з електрообладнанням і охолодженням, кг

    Список литературы для налаштування верстата

  1. Верстат для нарізання спиральнозубых конических колес моделі 528с. Руководство к верстату, ЭНИМС, МЗКРС 1956 год.
  2. Инструкция по расчету наладочных установок зуборезных верстатів моделі 525 і 528 для нарізання конических колес со спиральными зубьями, ЭНИМС, МЗКРС.
  3. Руковдство по расчету геометрических размеров гипоидных зубчатых колес і наладок для их нарізання на верстатах моделей 528с, 528с, 5а27с1, Саратовский завод тяжелых зуборезных верстатів, 1967 год.
  4. Руковдство по расчету наладок верстатів 528с, 525 і 5а27с4п для нарізання конических колес методом обкатки, Саратовский завод тяжелых зуборезных верстатів, 1969 год.
  5. Список литературы по зубообработке

  6. Ачеркан Н.С. Металлорежущие верстати, Том 1, 1965.
  7. Гальперин Е.И. Наладка зуборезных верстатів, 1960.
  8. Козлов Д.Н. Зуборезные роботи, 1971.
  9. Кучер А.М., Киватицкий М.М., Покровский А.А., Металлорежущие верстати (Альбом общих видов, кинематических схем і вузлів), 1972.
  10. Лоскутов В.В., Ничков А.Г. Зубообрабатывающие верстати, 1978.
  11. Малахов Я.А. Зубообрабатывающие і резьбофрезерные верстати і их наладка, 1972.
  12. Мильштейн М.З. Нарезание зубчатых колес, 1972.
  13. Овумян Г.Г., Адам А.И. Справочник зубореза, 1983.
  14. Птицин Г.А., Кокичев В.Н. Зуборезные верстати, 1957.
  15. Шавлюга Н.И. Расчет і примеры наладок зубофрезерных і зубодолбежных верстатів, 1978.
  16. Руководящий материал для конструкторов, проектирующих технологическую оснастку. Основні данные і посадочные места металлорежущих верстатів. НИИМАШ, 1968.








Заказать

Кто владеет информацией - тот владеет миром.

Натан Ротшильд