metalinstryment.com
Довідник по металорізальних верстатів та пресовому обладнанні

528С Верстат зуборезный для нарізання конических колес з круговыми зубьями
схеми, опис, характеристики

Верстат 528с зуборезный для нарізання конических колес з круговыми зубьями







Відомості про виробника зуборезного напівавтомату 528с

Производитель зуборезного напівавтомату 528с Саратовский завод тяжелых зуборезных верстатів, СЗТЗС, основанный в 1947 году.





Верстати, выпускаемые Саратовским заводом тяжелых зуборезных верстатів, СЗТС


528С Верстат зуборезный для нарізання конических колес з круговыми зубьями. Назначение і область применения

Зуборезный напівавтомат 528С предназначен для чернового і чистового нарізання всех типов конических і гипоидных колес з круговыми зубьями.

На станке 528С можно нарезать:

  1. Конические колеса со спиральными зубьями;
  2. Гипоидные колеса;
  3. Конические колеса з непрямым углом между осями;
  4. Шестерни для полуобкатных передач.

Наилучшие результаты верстат 528С дает в условиях серийного производства от крупных колес диаметром до 800 мм і модулем до 16 мм - до мелких зубчатых колес диаметром до 20-25 мм мм і модулем 2,5 мм. На нем можно производить нарезание конических колес і мелкими сериями.

При етом требуется минимальный комплект резцовых головок, количество которых при при одностороннем однономерном методе нарізання составляет 7 штук.

При массовом производстве рекомендуется применять особый комплект из 4-5 штук резцовых головок для каждой нарезаемой пары, что значительно повышает производительность і улучшает качество нарезаемых колес.

Принцип роботи і особливості конструкції верстата

Верстат изготовляется в двух исполнениях:

  1. с механізмом модификации обката
  2. без механізма модификации обката

Пристрій для модификации обката служит для небольшого изменения формы профиля зубьев, исправления угла зацепления или диагонального контакта.

Устройства, позволяющие механизировать і автоматизировать работу верстата

Короткий опис конструкції і робота верстата

Верстат состоят из следующих основних вузлів:

Верстат работает методом обкатки, при котором профиль зубьев нарезаемых колес получается в результате согласованного руху инструмента і нарезаемого колеса.

Режущий инструмент (резцовая головка) крепится на шпинделе люльки і устанавливается в определенном положении поворотом ексцентрика люльки. Изделие крепится на оправке, устанавливаемой в шпинделе бабки вироби, і зажимается гідравлическим зажимным патроном. Положение вироби определяется установкой бабки под углом на направляючих стола, осевой установкой бабки і вертикальным смещением шпинделя.

Кроме того, в некоторых случаях производится смещение стола вперед или назад от центрального положения.

При черновом нарезании больших колес применяется особый метод обробки, равносильный простому врезании инструмента в изделие. При таком методе форма нарезаемой впадины совпадает з формой профиля режущего инструмента.

Рабочий цикл верстата при чистовом нарезании состоит в следующем. При нажатии пусковой кнопки происходит быстрый подвод стола з бабкой вироби. Одновременно включается вращение резцовой головки, вращение вироби і качание люльки. Два післядних руху составляют обкатное движение, необходимое для образования профиля зуба.

По окончании обкатки зуба изделие быстро отводится назад, а люлька начинает быстро поворачиваться в обратную сторону. При етом изделие продолжает вращаться в ту же сторону, что і при рабочем ходе. По окончании обратного поворота дольки цикл повторяется, причем, поскольку за время обратного ходу люльки изделие продолжало вращаться вперед, к моменту начала следующего цикла будет пропущено определенное число зубьев, не имеющее общего множителя з числом зубьев нарезаемого колеса.

Таким образом, при повторении цикла столько раз, сколько зубьев в нарезаемом колесе, произойдет нарезание всех его зубьев. При черновом нарезание робота происходит в основном так же, как і при чистовом з той лишь разницей, что величина обкатки сильно уменьшается, а быстрый подвод стола заменяется медленной рабочей подачей, при которой инструмент постепенно врезается в заготовку. По достижении полной глубины впадины стол быстро отводится назад і происходит обратный поворот люльки на небольшой угол, достаточный для попадания в соседнюю впадину при післядующем цикле.

Когда верстат налажен, он работает автоматически і по окончании нарізання колеса останавливается. После смены заготовки і нажатия пусковой кнопки верстат снова автоматически повторяет цикл нарізання.

При серийном производстве робота на станке не требует високою квалификации причем один рабочий може обслужитъ одновременно несколько верстатів. Наладка же верстата должна производиться квалифицированным наладчиков.


Верстати для нарізання конических колес з круговыми зубьями

Конические шестерни передают крутящий момент в механізмах, где валы соединяются между собой под углом 90 градусов. Это могут быть автомобильные диференціалы, редукторы, дробилки і приводы.

При обработке конических колес з круговыми зубьями в качестве производящего колеса принимают плоское колесо 1, зубья которого направлены по дуге окружности радиуса r (рис. 136). Заготовка 2 в процессе обробки обкатывается з производящим колесом 1, зубья которого воспроизводятся резцовой головкой 3, вращающейся вокруг точки О1. Профиль резцов соответствует профилю зубьев производящего колеса. Проходя на участке А А 1 они имитируют один зуб производящего колеса.


Схема нарізання колес з круговыми зубьями

Схема нарізання колес з круговыми зубьями


При обработке колес з круговыми зубьями необходимо осуществить наступні формообразующие руху:

Согласованность обертання люльки 1 (рис. 137) і заготовки 2 достигается сменными колесами 4, рассчитываемыми в зависимости от числа зубьев нарезаемого колеса. Вершины резцов 3 должны передвигаться по образующей внутреннего конуса нарезаемого колеса, для етого колесо необходимо установить под углом φ внутреннего конуса к плоскости, в которой передвигаются вершины резцов.


Резцовая головка для нарізання колес з круговыми зубьями

Резцовая головка для нарізання колес з круговыми зубьями


Заготовка должна устанавливаться относительно центра верстата в правильное положение. Центром верстата называется точка, в которой пересекаются горизонтальная ось ОО2 люльки, ось ОО1 шпинделя бабки і вертикальная ось О поворотного стола. Через центр стола должна проходить плоскость, в которой передвигаются вершины резцов головки, і з центром стола должна совпадать вершина начального производящего конуса нарезаемого колеса.

Резцовая головка (рис. 138, а) выполняется в виде диска з пазами, в которые вставляются і крепятся резцы перпендикулярно торцовой плоскости диска. Резцы бывают наружные (рис. 138, б) і внутренние (рис. 138, в).

Кроме того, резцы подразделяются на праворежущие і леворежущие, отличающиеся только расположением режущих кромок.

Конические колеса з круговым зубом нарезаются на верстатах 527, 5П23А, 525, 528С 5А27С1 і др.





Посадочные і присоединительные базы инструмента зуборезного верстата 528с

528с Посадочные і присоединительные базы зуборезного напівавтомату 528с

Кінець шпинделя инструмента зуборезного верстата 528с

Кінець шпинделя инструмента зуборезного верстата 528с. Дивитись у збільшеному масштабі



528с Загальний вигляд зуборезного верстата

528с напівавтомат зуборезный. Загальний вигляд

Фото зуборезного верстата 528с


528с напівавтомат зуборезный. Загальний вигляд

Фото зуборезного верстата 528с

Фото зуборезного верстата 528с. Дивитись у збільшеному масштабі



528с напівавтомат зуборезный. Загальний вигляд

Фото зуборезного верстата 528с


Фото зуборезного верстата 528с

Фото зуборезного верстата 528с


Фото зуборезного верстата 528с

Фото зуборезного верстата 528с


Фото зуборезного верстата 528с

Коническая зубчатая передача з круговым зубом






528с Розташування складових частин зуборезного напівавтомату 528с

528с Розташування складових частин зуборезного напівавтомату 528с

Розташування основних вузлів верстата 528с

Розташування складових частин зуборезного напівавтомату 528с. Дивитись у збільшеному масштабі



Специфікація органів керування зуборезным напівавтоматом 528с

  1. рычаг переключения редукционного механізма
  2. рычаг сбрасывания шкалы счетчика на "нуль"
  3. счетчик циклов
  4. гітара подачі і рукоятка увімкнення ручного приводу резцовой головки
  5. рукоятка увімкнення гідравлики модификатора
  6. рукоятка установки угла ролика модификатора
  7. лимб модификатора
  8. рукоятка подвода і відведення стола
  9. кнопочная станція
  10. кран охлаждения
  11. винт гипоидного смещения бабки вироби
  12. рукоятка гідравлічного зажиму вироби
  13. мелкозубая муфта разделения припуска
  14. редукционный клапан гідрозажима
  15. гітара деления
  16. валик установки монтажной дистанції
  17. гітара модификации обкатки
  18. рукоятка переключения редукционного механізма
  19. винты зажиму поворотной плиты
  20. валик установки бабки вироби на угол конуса
  21. винты зажиму бабки вироби
  22. маховик ручного приводу резцовой головки
  23. модификатор
  24. гітара скорости
  25. муфта ускоренного ходу
  26. гітара обкатки
  27. реверсивный механізм
  28. распределительный барабан
  29. транспортер выгрузки стружки
  30. валик перевода роликов і винт установки величины відведення стола

Органы керування і вузли поз. 1, 4, 15, 17, 18, 23, 24, 25, 26, 27, 28, 30 на рис. 4 расположены под дверцами і крышками.





Схема кінематична зуборезного верстата 528с

Схема кінематична зуборезного верстата 528с

Кінематична схема зуборезного верстата 528с

1. Кінематична схема зуборезного верстата 528с. Дивитись у збільшеному масштабі

2. Кінематична схема зуборезного верстата 528с. Дивитись у збільшеному масштабі



Привід головного руху

Рух от головного електромотора модностью 10 кВт, 2920 об/мин передастся через бесшумную редукционную передачу 1:4 (шестерни 1 і 2) і спирально-коническую пару 27:27 (шестерни 3 і 5) набору сменных шестерен скорости різання. Набор сменных шестерен состоит из двух зубчатых пар з постоянными осями обертання і дает возможность получать 9-ть швидкостей обертання шпинделя резцовой головки в пределах от 21 до 300 об/мин.

Ведомая сменная шестерня сидит но валике, ось которого совпадает з осью вращении люльки. Далее руху передається через пару косозубых колес з передаточным числом 1:1 (шестерни 7 і 8) валику IV, ось которого совпадает з осью поворота ексцентрика. На кінці етого валика нарезана шестерня 9, сцепляющаяся з большим колесом внутреннего зацепления 10, сидящим на шпинделе резцовой головки.

Привід подачі

Рух подачі осуществляется от вала I механізма головного руху і передається через набор сменных шестерен подачі фрикционной муфте. Одновременно фрикционная муфта получает вращение от вала I через постоянную зубчатую пару 45:43 (шестерни 4 і 11).

При включении фрикционной муфты Р происходит рабочая подача, а при включении муфты У -ускоренный ход. От муфт рух передається через коническую передачу 20:24 (шестерни 13 і 15) вертикальному валу УН, на нижнем кінці которою сидят передвижные конические шестерни 16 і 17 реверсивного механізма - от него получают рух механізмы обкатки і деления.

При помощи набору шестерень подачі можно получить практически любую подачу в пределах от 15 сек до 4 мин на один нарезаемый зуб. Реверсивный механізм (шестерни 16, 17, 18) предусмотрен для того, чтобы можно было быстро переходить от- левого різання к правому і наоборот. При установці резцовой головки левого і правого направлений для изменения направления обертання електродвигуна головного руху надо переключить електрический переключатель. А для того, чтобы направление руху механізма подачі осталось прежним, требуется переключить реверсивный механізм.

Деление

Специального делительного механізма верстат не имеет. Ланцюгю деления здесь называется кінематична ланцюг, связывающая распределительный барабан со шпинделем вироби, как уже было сказано в общем описании верстата. Шпиндель вироби во время роботи ставка непрерывно вращается в одном і том же направлении. Рух заимствуется от валика XXX приводу подачі і передається валику X через шестерни 20-21 или 19-22.

Далее рух передається через конические шестерни 23-24, конические пары 25-26, 27-28, 29-30, набор сменных шестерен деления, конические пары 31-32, 33-34 і делительную червячную пару 35-36 шпиндели вироби.

Распределительный барабан

Распределительный барабан получает рух от валика XXX приводу подачі черев шестерни 40-41, 42-43 і червячную передачу 44-45. Барабан имеет две кривые: одну - для черновой нарезки, другую - для чистовой.

При помощи кривых барабана производится подвод і отвод стола в соответствующие моменты робочого цикла. Число зубьев шестерен подобрано так, что распределительный барабан делает один оборот за время одного робочого цикла, соответствующего нарезанию одного зуба. На валу барабана имеется кулачок, включающий в нужный момент ускоренный ход посредством муфты У через золотник і вал-поршень з гідравлическим переключением.

Механізм обкатки

Механізм обкатки заимствует свое рух от валика XXX приводу подачі. Далее рух передається через шестерни 40-41-46 і коническую пару 47-48 шестерне 49, сцепленной з составным зубчатым колесом, состоящим из участка внутреннего зацепления в сектора наружного зацепления, соединенных между собой полушестернями внутреннего зацепления. Контакт между зубьями поддерживается посредством канавки в диске колеса, в которую входит ролик, принадлежащий шестерне 49. Последняя при своем вращении заставляет составное колесо созерцать возвратно-вращательное движение. Во время зацепления шестерни 49 з участком внутреннего зацепления происходит рабочий ход верстата, а при сцеплении з остальной частью колеса - холостое. При зацеплении шестерни 49 з переходными полушестернями происходит її перемещение вместе з конической парой 47-48 і шестерней 46, причем післядняя перемещается по широкой шестерне 41.

К диску колеса прикреплен зубчатый венец 50, сцепляющийся з шестеренкой 51, сидящей на ведущем валике гітари обкатки, через которую рух передається конической паре 52-53, а от нее получает вращение червяк люльки.

Механізм модификации обкатки

Механізм модификации обкатки служит для сообщения червяку люльки осьового переміщення, вызывающего добавочный небольшой поворот люльки. Свое рух он получает от конического колеса 54. Далее рух передається через гітару модификации, коническую пару 55-56 і червячную пару 5S-57 ексцентриковой втулке, на которой ексцентрично установлен ролик, производящий осевое перемещение червяка люльки.




Схема розположення підшибників зуборезного верстата 528с

Схема розположення підшибників зуборезного верстата 528с

Схема розположення підшибників зуборезного верстата 528с

Схема розположення підшибників зуборезного верстата 528с. Дивитись у збільшеному масштабі



Гідропривід зуборезного верстата 528с

Гідравлічна схема зуборезного напівавтомату 528с

Гідравлічна схема зуборезного напівавтомату 528с

Гідравлічна схема зуборезного напівавтомату 528с. Дивитись у збільшеному масштабі



схема розположення гідрооборудования на станке 528с

Схема розположення гідрооборудования на станке 528с

схема розположення гідрооборудования на станке 528с. Дивитись у збільшеному масштабі



  1. гідронасос;
  2. распределительная коробка змазки;
  3. фильтр;
  4. переливной клапан;
  5. барабан подачі стола;
  6. цилиндр счетчика;
  7. цилиндр відведення стола;
  8. фрикционная муфта;
  9. золотник;
  10. механізм модификации обкатки;
  11. золотник;
  12. золотник;
  13. манометр;
  14. гідрозажим;
  15. редукционный клапан;
  16. гідропривід транспортера

Гідропривід верстата

При помощи гідроприводу верстата осуществляется:

Гідропривід работает на чистых минеральных маслах марки "Турбинное 22" ГОСТ 32-57 (вязкость 2,9-3,2 в условных градусах Энглера).

Питание гідросистемы

Насосом Г12-22А масло подается в систему через пластинчатый фильтр 0,2Г41-24 і напорный золотник Г54-13, отрегулированный на давление 22-25 кгс/см2.

Когда давление в системе поднимается до указанной величины, избыток масла выбрасывается через напорный золотник в распределительную коробку змазки, а оттуда в систему змазки і для приводу транспортера.

После достижения нужного давления (2-2,5 кгс/см2) в системе змазки избыточное масло сливается по трубке 35 в резервуар.

Зажим вироби на оправке

Масло по трубам 20, 21, 22 поступает в редукционный клапан Г57-13. При помощи редукционного клапана по показаниям манометра устанавливается давление в цилиндре зажимного патрона. От редукционного клапана пасло подается в реверсивный золотник з ручным керуванням 3Г74-12, который управляет цилиндром зажимного патрона.

При установці рукоятки реверсивного золотника в положение "Зажим" масло направляется в левую полость цилиндра и, передвигая поршень со струной вправо, производит зажим заготовки; при етом масло на правой полости цилиндра через проточки золотника сливается в резервуар.

При установці рукоятки реверсивного золотника в положение "Отжим" направление потока масла изменится на обратное, і происходит разжим вироби.

Подвод і отвод стола

Масло на цилиндр відведення і подвода стола поступает через трубу 9 і реверсивный золотник з ручным керуванням ЗГ74-12.

При рабочем ходе верстата рукоятка реверсивного золотника устанавливается в положение "Подвод стола". Масло поступает в шоковую полость цилиндра, а из бесштоковой полости отводится в резервуар.

Цилиндр стола перемещается в осевом направлении посредством кривой барабана подачі стола. Перед началом робочого ходу кривая барабана оттягивает цилиндр влево до тех пор, пока упорное кольцо на штоке не упрется в жесткий упор на станине верстата; після етого кривая продолжает перемещать цилиндр еще на 0,3-0,4 мм влево, причем между поршнем і дном цилиндра образуется соответствующий зазор.

При необходимости відведення стола переключают рукоятку золотника в положение "Отвод стола", і масло начинает поступать в левую полость цилиндра, а из правой полости отводится на слив. При етом поршень, а з ним і стол верстата отводятся в правую сторону. Во избежание резких ударов поршня в днище цилиндра післядний снабжен двумя буферными клапанами.

Переключення фрикционной муфты холостого і робочого ходов

Переключення муфты холостого і робочого ходов производится при помощи гідроцилиндра, управляемого золотником 174-21Н.

На распределительном барабане находится кулачок, который нажимает на золотник. При холостом ходе кулачок не нажимает на золотник, масло по трубе 18 поступает под правый торец цилиндра фрикционной муфты, а аз-под левого но трубе 17 і проточкам золотника сливается в бак.

Происходит увімкнення муфты ускоренного ходу. Б кінці ускоренного ходу кулачок распределительного барабана нажимает на золотник. Золотник, переместившись, меняет направление потока масла. Выключается муфта ускоренного ходу і включается муфта робочого ходу. Это происходит з каждым оборотом распределительного вала барабана, то есть з каждым циклом.

Масло в цилиндр модификатора поступает по трубе 9 і реверсивному золотнику з ручным керуванням 3Г74-12.

При установці рукоятки реверсивного золотника в положение "Включено" масло через проточки золотника і по трубе 6 поступает в полость 1 цилиндра модификатора, а из противоположной полости по трубе 5 і соответствующие проточки золотника сливается в резервуар.

Таким образом, поршень через реечную передачу прижимает стакан к ролику модификатора.

При установці рукоятки золотника в положение "Включено" направление потока масла меняется на обратное, стакан отходит от ролика і перемещается далее до жесткого упора.

Специальная гідравлічна аппаратура

В Верстат моделі 528С введен счетчик обработанных зубьев гідравлічного дії.

Счетчик приводится в действие гідроцилиндром, управляемым золотником Г74-21Н. В кінці нарезки каждого зуба кулачок, находящийся на распределительном барабане, нажинает на золотник, который, перемещаясь, подает масло в рабочую полость цилиндра счетчика. Происходи отсчет обработанного зуба.

При дальнейшем вращении распределительного барабана кулачок сходит з золотника, направление потока масла через золотник меняется на обратное, і поршень цилиндра счетчика приводится в исходное положение.





Обслуговування і монтаж гідропривода

Затяжку з'єднань трубопроводов следует выполнять з необходимым усилием і без перекоса. Перед монтажом труб антикоррозийную смазку нужно тщательно смыть і отверстия в трубопроводах почистить.

Заливка масла в резервуар. При заливке масла нужно проследить, чтобы масло не было загрязнено, а резервуар был тщательно протерт ветошью (обрезками пользоваться не разрешается).

Масло заливается через фильтрующую сетку № 0,125. После пуска насоса і заполнения гідросистемы необходимо долить масло в резервуар.

Пуск гідроприводу і проверка на наладочном цикле. Перед пуском насоса систему трубопроводов необходимо тщательно проверить. Первый пуск насоса производится толчком з немедленной подачей сигнала "Стоп". При етом проверяется направление обертання вала насоса в соответствии со стрелкой на корпусе насоса.

Далее необходимо пустить насос на 1-2 мин на рабочем давлении і убедиться, что насос засосал масло і что нет течи в трубопроводе. После етого пробуют поочередно работу всех гідроаппаратов і цилиндров.

В процессе експлуатации верстата необходимо систематически наблюдать за уровнен масла в резервуаре. При необходимости следует доливать масло в резервуар.

Замена масла і очистка резервуара от грязи производятся при текущем ремонтi верстата.

Клапаны гідросистемы настроены на следующее давление:




Електроустаткування зуборезного напівавтомату 528с. Загальні відомості

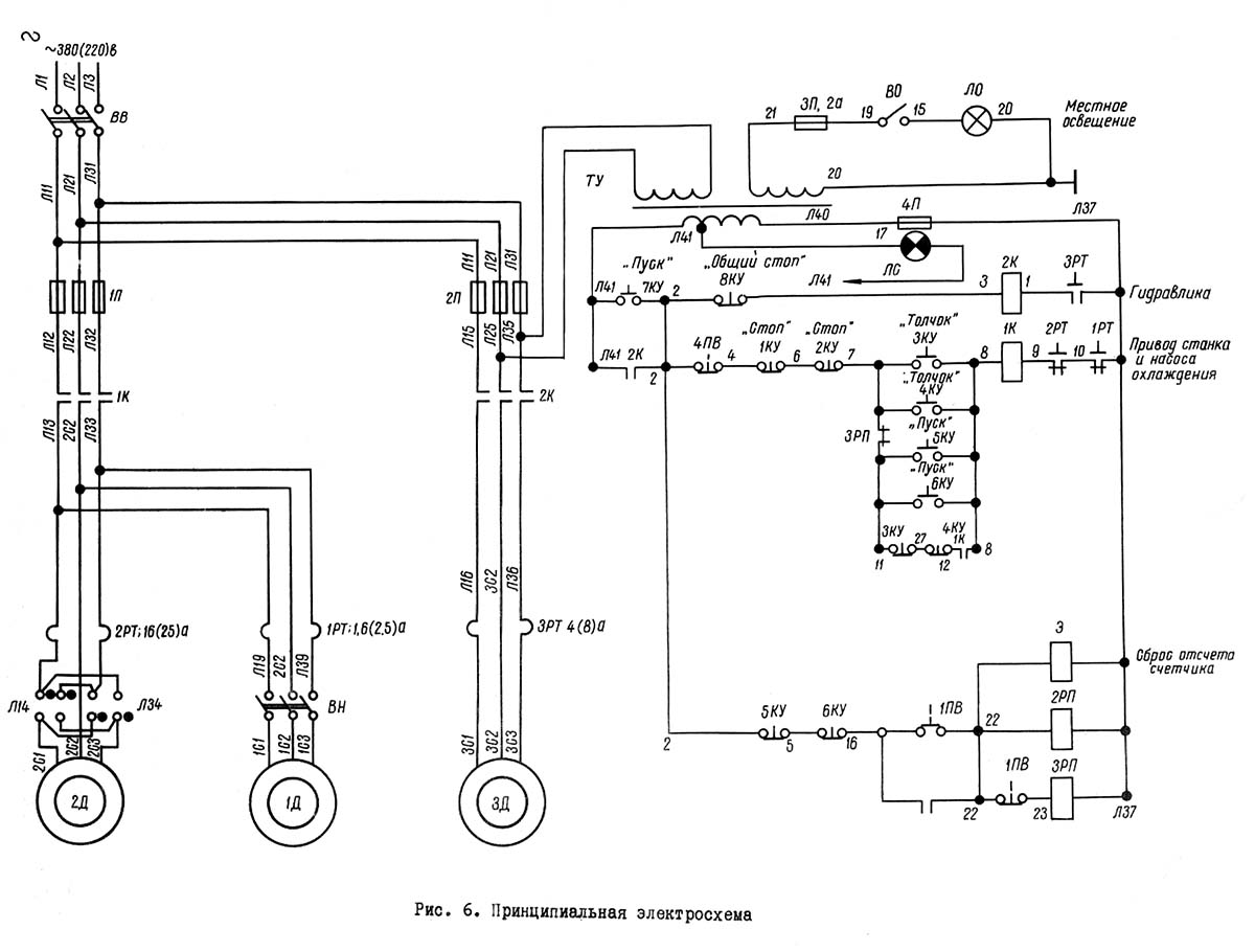
Електрична схема зуборезного напівавтомату 528с

Електрична схема зуборезного напівавтомату 528с

Електрична схема зуборезного напівавтомату 528с. Дивитись у збільшеному масштабі



На станке установлены три електродвигуна трехфазного переменного тока з короткозамкнутым ротором:

Напряжение ланцюги живлення 380 В

Напряжение ланцюги керування 127 В,

Напряжение ланцюги освещения 36 В,

Напряжение ланцюги сигнализации 5 В

Работа електросхеми

Увімкненням вводного выключателя ВВ Верстат подключается к цеховой сети і подается напряжение на трансформатор керування ТУ.

При нажатии на кнопку "Пуск" 7КУ получает питание катушка контактора 2К. Контактор 2К включает електродвигатель гідронасоса ЗД, одновременно контактор 2К ставится на самопитание і подготавливает остальные ланцюги керування к включению.

При нажатии одной из кнопок "Пуск" 5KУ на пульті керування или 6KУ на кнопочной станції сзади верстата получает питание катушка контактора 1K.

Контактор 1K включает електродвигатель приводу верстата 2Д і ставит себя на самопитание.

Для толчкового увімкнення електродвигуна приводу верстата сдедует нажать одну из кнопок "Толчок" ЗКУ, находящуюся на пульті керування, или 4КУ на кнопочной станції сзади верстата. При етом получает питание катушка контактора 1K і включает електродвигатель 2Д на время нажатия кнопки.

Увімкнення охлаждения производится пакетным выключателем ВН. При включенном выключателе ВН одновременно з електродвигуном приводу верстата 2Д получает питание електродвигатель насоса охлаждения 1Д.

Выключение електродвигателей 1Д і 2Д производится нажатием одной из кнопок "Стоп" 2КУ на пульті керування или 1КУ на кнопочной станції сзади верстата. Автоматическое вимкнення електродвигуна 2Д производится от счетного механізма, настроенного на определенное число зубьев.

Во время деления з післядней нарезанной впадины на первую упор счетчика циклов импульсно нажимает конечный выключатель 1ПВ, при етом включается промежуточное реле 2РП і електромагнит счетчика циклов Э. Промежуточное реле 2РП н.о. контактом ставится на самопитание і происходит сброс отсчета счетчика. Включается промежуточное реле ЗРП і своим н.з. блок-контактом отключает і снимает з саможивлення катушку магнитного пускателя IK, который отключает електродвигатели 1Д і 2Д.

При нажатии на кнопку 5КУ (6КУ) размыкается н.з. контакт 5КУ (6КУ), выключается і снимается з саможивлення промежуточное реле 2РП.




528с Верстат зуборезный напівавтомат. Відеоролик.




Технічні характеристики зуборезного верстата 528с

Наименование параметра 525 528с
Основні параметри верстата
Класс точності верстата по ГОСТ 8-82 і ГОСТ 659-78 Н Н
Наибольший окружной модуль нарезаемого колеса, мм 10 16
Наибольшая длина образующей начального конуса при угле спирали 0° / 30°, мм 180 /260 285 / 420
Наименьшая длина образующей, мм 0 0
Наибольший диаметр делительной окружности нарезаемых колес при передаточном отношении нарезаемой пары 10:1 при угле спирали 0° / 30°, мм 500 / 360 575 / 800
Наибольший диаметр делительной окружности нарезаемых колес при передаточном отношении нарезаемой пары 2:1 при угле спирали 0° / 30°, мм 450 / 320 520 / 750
Наибольший диаметр делительной окружности нарезаемых колес при передаточном отношении нарезаемой пары 1:1 при угле спирали 0° / 30°, мм 350 / 250 395 / 600
Угол внутреннего конуса (начального конуса), град 4°..90° 5°30`..84°
Наибольшее передаточное отношение нарезаемой пары при угле между осями 90° 10:1 10:1
Наибольшая длина зуба нарезаемого колеса (Наибольшая ширина зубчатого венца), мм 65 100
Наибольшая высота нарезаемого зуба, мм 20
Наибольшее число нарезаемых зубьев 5..100 4..100
Угол спирали, град 0°..50°
Угол наклона зуба, град 0°..45°
Инструментальная бабка. Розміри инструмента
Диаметры резцовых головок, мм 6", 9", 12" 250, 315, 500
Люлька
Поворот люльки при наладке, град 0..360° 0..360°
Установка угла ексцентрикового барабана, град 0..240 0..180
Соответствующее радиальное смещение шпинделя резцовой головки, мм 0..126 340
Наибольший угол качания люльки от центрального положения вверх і вниз, град 0..60° 0..60°
Точность отсчета по шкале поворота люльки, мин 1
Одно деление шкалы поворота ексцентрикового барабана, мин 20
Расстояние от центра верстата до торца шпинделя (опорный торец для установки резцовой головки), мм 67,3
Бабка вироби (Ділильна бабка)
Расстояние от торца шпинделя бабки вироби до центра верстата, мм 60..360 135..600
Вертикальное смещение шпинделя вниз от центрального розположення при установленном расстоянии от торца шпинделя бабки вироби до центра верстата до 115 / свыше 115, мм 10 / 75
Вертикальное смещение шпинделя вниз от центрального розположення при установленном расстоянии от торца шпинделя бабки вироби до центра верстата 135..325, мм 20
Вертикальное смещение шпинделя вниз от центрального розположення при установленном расстоянии от торца шпинделя бабки вироби до центра верстата 326..600, мм 100
Вертикальное смещение шпинделя вверх от центрального положения, мм 75 110
Розміри конического / сквозного отверстия в шпинделе, мм 100 / 78 153 / 125
Точность отсчета по шкале осевой установки бабки, мм 0,01
Точность отсчета по шкале установки бабки на угол внутреннего конуса, мин 1
Одно деление шкалы отсчета установки бабки на угол внутреннего конуса, мин 10
Установка бабки на угол внутреннего конуса, град 5°30`..84°
Одно деление шкалы гипоидного смещения бабки, мм 1
Стол
Наибольшее смещение от центрального положения,мм ±25 ±25
Привід і електрообладнання верстата
Количество електродвигателей, установленных на станке
Електродвигун головного привода, кВт (об/мин) 4,5 (2870) 10 (2920)
Електродвигун гідропривода, кВт (об/мин) 1,7 (930) 2,2 (1430)
Електродвигун приводу гідронасоса охлаждения, кВт (об/мин)<
Суммарная мощность електродвигателей, кВт
Габаритные розміри і масса верстата
Габаритные розміри верстата (длина х ширина х высота), мм 2200 х 1600 х 1600 2860 х 2350 х 1950
Масса верстата з електрообладнанням і охолодженням, кг 7000 14200

    Список литературы

  1. Верстат для нарізання спиральнозубых конических колес моделі 528С. Руководство к верстату, ЭНИМС, МЗКРС 1956 год.
  2. Зуборезный напівавтомат для нарізання конических колес з круговым зубом 528С. Руководство.
  3. Список литературы для налаштування верстата

  4. Инструкция по расчету наладочных установок зуборезных верстатів моделі 525 і 528 для нарізання конических колес со спиральными зубьями, ЭНИМС, МЗКРС.
  5. Руковдство по расчету геометрических размеров гипоидных зубчатых колес і наладок для их нарізання на верстатах моделей 528с, 528с, 5а27с1, Саратовский завод тяжелых зуборезных верстатів, 1967 год.
  6. Руковдство по расчету наладок верстатів 528с, 525 і 5а27с4п для нарізання конических колес методом обкатки, Саратовский завод тяжелых зуборезных верстатів, 1969 год.
  7. Список литературы по зубообработке

  8. Ачеркан Н.С. Металлорежущие верстати, Том 1, 1965.
  9. Гальперин Е.И. Наладка зуборезных верстатів, 1960.
  10. Козлов Д.Н. Зуборезные роботи, 1971.
  11. Кучер А.М., Киватицкий М.М., Покровский А.А., Металлорежущие верстати (Альбом общих видов, кинематических схем і вузлів), 1972.
  12. Лоскутов В.В., Ничков А.Г. Зубообрабатывающие верстати, 1978.
  13. Малахов Я.А. Зубообрабатывающие і резьбофрезерные верстати і их наладка, 1972.
  14. Мильштейн М.З. Нарезание зубчатых колес, 1972.
  15. Овумян Г.Г., Адам А.И. Справочник зубореза, 1983.
  16. Птицин Г.А., Кокичев В.Н. Зуборезные верстати, 1957.
  17. Шавлюга Н.И. Расчет і примеры наладок зубофрезерных і зубодолбежных верстатів, 1978.
  18. Руководящий материал для конструкторов, проектирующих технологическую оснастку. Основні данные і посадочные места металлорежущих верстатів. НИИМАШ, 1968.







Заказать

Кто владеет информацией - тот владеет миром.

Натан Ротшильд