metalinstryment.com
Довідник по металорізальних верстатів та пресовому обладнанні

5А841 Верстат зубошлифовальный універсальний напівавтомат
схеми, опис, характеристики

5А841 Загальний вигляд  зубошлифовального верстата







Відомості про виробника зубошлифовального верстата 5А841

Производитель вертикального зубошлифовального верстата 5А841 Московский станкостроительный завод шлифовальных верстатів, основанный в 1879 году.





Верстати, выпускаемые Московским станкостроительным заводом шлифовальных верстатів, МСЗ


5А841 Верстат зубошлифовальный універсальний напівавтомат з цикловым программным керуванням підвищеної точності. Назначение і область применения

Верстат зубошлифовальный 5А841 заменил в производстве устаревшую модель 5841 і был заменен на более совершенную модель 5М841.

Зубошлифовальный універсальний напівавтомат 5А841 предназначен для шлифования двусторонним коническим кругом евольвентного профиля термически обработанных цилиндрических прямозубых і косозубых зубчатых колес наружного зацепления з модификацией профиля по длине і высоте.

Вертикальный зубошлифовальный верстат 5А841 работает по методу обката з единичным делением в условиях мелкосерийного і серийного производства.

Принцип роботи і особливості конструкції верстата 5А841

Направляющие ползуна выполнены гідростатическими, что увеличивает долговечность і надежность роботи верстата.

Оригинальная конструкция верстата обеспечивает высокую производительность за счет шлифования полного профиля впадины колеса за один ход стола.

Кінематична схема верстата 5А841 построена на принципиально новой основе: рух обката і возврат стола в исходное положение осуществляются от евольвентного кулака з помощью регулируемого рычага, что значительно облегчает налаштування.

Кінематична схема, обеспечивает производительность за счет одновременного шлифования обоих профилей соседних зубьев, осуществляет деление через оптимальное расчетное число зубьев, что повышает точность соседних шагов і уменьшает накопленную погрешность шага по всему колесу.

Работа всех механізмов ланцюги обкатки вироби только в одном направлении повышает надежность роботи верстатів і удлиняет срок сохранения ими первоначальной точності.

Регулювання числа двойных ходов ползуна, швидкостей обката і правки бесступенчатое.

Точность обрабатываемых на станке 5А841 изделий соответствует нормам точності зубошлифовальных верстатів класса В по ГОСТ 7640—67.

Например, для вироби з т = 6 мм і z = 50:

Налаштування на обработку вироби производится набором сменных шестерен, поставляемых со верстатом.

Разработчик — Московский завод шлифовальных верстатів.


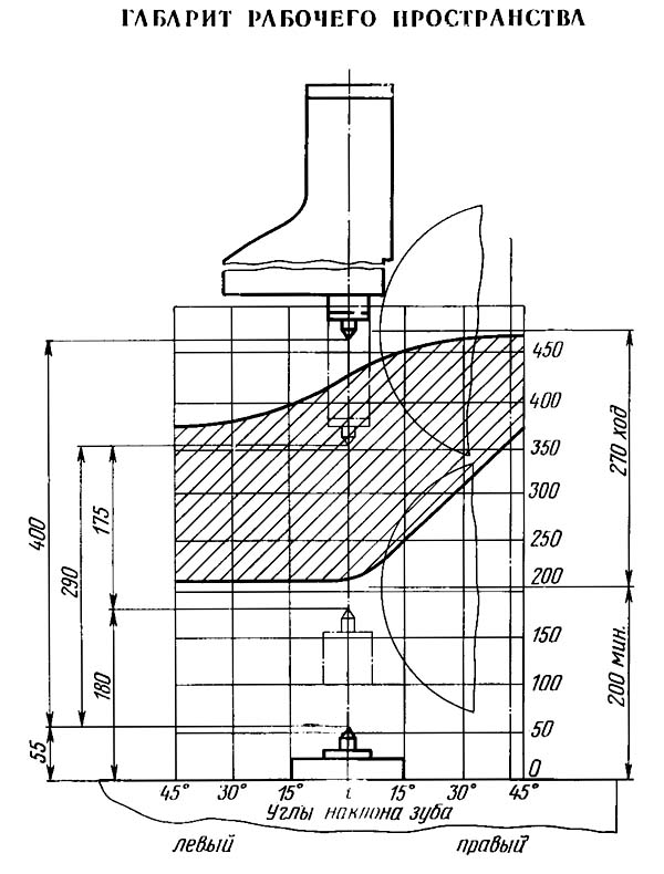
Габарит робочого простору зубошлифовального верстата 5А841

5А841 Габарит робочого простору зубошлифовального верстата

Габарит робочого простору зубошлифовального верстата 5а841


Посадочные і присоединительные базы зубошлифовального верстата 5А841. Профиль стола і место установки правящих устройств

5А841 Посадочные і присоединительные базы зубошлифовального верстата. Профиль стола і место установки правящих устройств

Профиль стола і место установки правящих устройств верстата 5а841

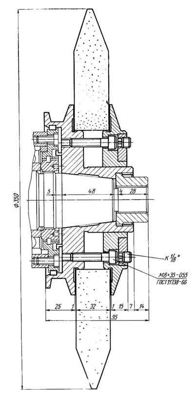
Посадочные і присоединительные базы верстата 5А841. Передний конец шлифовального шпинделя

5А841 Посадочные і присоединительные базы зубошлифовального верстата. Передний конец шлифовального шпинделя

Передний конец шлифовального шпинделя верстата 5а841


Загальний вигляд і общее пристрій верстата 5А841

5А841 універсальний зубошлифовальный. Фото

Фото зубошлифовального верстата 5а841


5А841 універсальний зубошлифовальный. Фото

Фото зубошлифовального верстата 5а841


5А841 універсальний зубошлифовальный. Загальний вигляд

Фото зубошлифовального верстата 5а841


Розташування складових частин зубошлифовального верстата 5А841

5А841 Розташування складових частин зубошлифовального верстата 5А841

Розташування складових частин зубошлифовального верстата 5а841


Специфікація складових частин зубошлифовального верстата 5А841

  1. Станина
  2. Крестовый суппорт
  3. Стол для установки вироби
  4. Маховик распределения припуска
  5. Лимбы установки величины швидкостей обката і правки
  6. Ограждение рабочей зоны
  7. Дверка ограждения
  8. Колонка ползуна
  9. Пульт керування
  10. Рукоятка регулювання частоти руху ползуна
  11. Электрошкаф
  12. Рукоятка поворота ползуна на угол
  13. Крышка ниши приводу ползуна
  14. Панель дросселей
  15. Маховик механізма подачі - керування скоростью обката

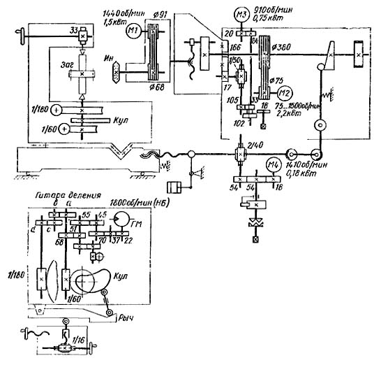
Схема кінематична зубошлифовального верстата 5А841

Схема кінематична зубошлифовального верстата 5А841

Кінематична схема зубошлифовального верстата 5а841

Кінематична схема напівавтомату 5А841 состоит из следующих ланцюгів:

Ланцюг головного привода связывает вращение електродвигуна Ml мощностью 1,5 кВт з вращением инструмента (Ин), обеспечивая ему частоту обертання 1920 об/мин.

Кинематическая ланцюг переміщення ползуна связывает вращение електродвигуна М2 мощностью 2,2 кВт з возвратно-поступательным переміщенням ползуна через кривошипно-шатунный механізм. Налаштування частоти руху ползуна от 50 до 280 дв. ход/мин производится бесступенчато рукоятками з пульта керування.

Делительно-обкатная кінематична ланцюг связывает вращение гідродвигуна ГМ з вращением стола от червячной передачи 1/180 і з вращением евольвентного кулака (Кул) от червячной передачи 1/60.


Настановне креслення зубошлифовального верстата 5А841

Настановне креслення зубошлифовального верстата 5А841

Настановне креслення зубошлифовального верстата 5а841





5А841 Верстат зубошлифовальный універсальний напівавтомат. Відеоролик.




Технічні характеристики зубошлифовального верстата 5А841

Наименование параметра 5А841 5М841
Основні параметри верстата
Диаметр устанавливаемого вироби, мм 30..320 30..320
Наименьший диаметр окружности впадин, мм 30
Модуль устанавливаемого вироби, мм 1,8..8 1,5..8
Число зубъев устанавливаемого вироби, мм 10..200 10..200
Наибольшая ширина зубчатого прямозубого венца устанавливаемого вироби, мм 150 160
Расстояние между центрами суппорта, мм 175..400
Наибольший угол наклона зубъев, мм ±45 ±45
Наибольшая масса устанавливаемого вироби, кг 200 200
Бабка шлифовальная (шпиндельна)
Диаметр шлифовального круга (абразивного червяка), мм 260..350 260..350
Ширина шлифовального круга (абразивного червяка), мм 16..32 13..32
Диаметр посадочного отверстия шлифовального круга (абразивного червяка), мм 127
Диаметр кінця шлифовального шпинделя, мм 50
Число оборотів шлифовального круга, 1/мин 1920 1920
Стол вироби
Диаметр стола, мм 280 280
Ход стола, мм 30..165
Подача обката, мм/мин 6..800
Ползун
Длина ходу, мм 20..160
Число двойных ходов ползуна в минуту (бесступенчатое регулювання) 50..280
Ролик опорный
Наибольшая величина зоны перестановки, мм 405
Перемещение опорного ролика на одно деление лимба перестановки, мм 0,002
Перемещение опорного ролика на один оборот лимба перестановки, мм 0,02
Перемещение опорного ролика на один оборот лимба распределения припуска, мм 0,16
Цена деления шкалы нониуса зоны перестановки, мм 0,002
Цена деления шкалы лимба распределения припуска, мм 0,005
Механізм правки
Количество алмазов 3
Диапазон компенсации износа шлифовального круга при правке, мм 0..45
Автоматическая прерывная радиальная подача механізма правки, мм 0,01..2
Привід і електрообладнання верстата
Количество електродвигателей на станке 8 8
Електродвигун головного приводу - шлифовального шпинделя, кВт 1,1 1,5
Електродвигун насоса гідравлики, кВт 2,2 2,2
Електродвигун вентилятора масляного теплообменника, кВт 0,27
Електродвигун приводу механізма подачі, кВт 0,18 0,18
Електродвигун насоса охлаждения, кВт 0,15 0,15
Електродвигун магнитного сепаратора, кВт 0,18 0,18
Електродвигун приводу ползуна, кВт 1,9
Електродвигун редуктора поворота ползуна, кВт 1,1
Суммарная мощность електродвигателей, кВт 7,08 6,6
Габаритные розміри і масса верстата
Габаритные розміри верстата (длина х ширина х высота), мм 2850 х 2315 х 2635
Масса верстата з електрообладнанням і охолодженням, кг 8000

    Список литературы

  1. Колев Н.С. Металлорежущие верстати.
  2. Гальперин Е.И. Наладка зуборезных верстатів, 1960.
  3. Козлов Д.Н. Зуборезные роботи, 1971.
  4. Лоскутов В.В., Ничков А.Г. Зубообрабатывающие верстати, 1978.
  5. Малахов Я.А. Зубообрабатывающие і резьбофрезерные верстати і их наладка, 1972.
  6. Мильштейн М.З. Нарезание зубчатых колес, 1972.
  7. Овумян Г.Г., Адам А.И. Справочник зубореза, 1983.
  8. Птицин Г.А., Кокичев В.Н. Зуборезные верстати, 1957.
  9. Сильвестров Б.Н., Захаров И.Д. Конструкція і наладка зуборезных і резьбофрезерных верстатів, 1979.
  10. Шавлюга Н.И. Расчет і примеры наладок зубофрезерных і зубодолбежных верстатів, 1978.
  11. Руководящий материал для конструкторов, проектирующих технологическую оснастку. Основні данные і посадочные места металлорежущих верстатів. НИИМАШ, 1968.









Заказать

Кто владеет информацией - тот владеет миром.

Натан Ротшильд