metalinstryment.com
Довідник по металорізальних верстатів та пресовому обладнанні

МС12-250 Верстат фрезерный з программным керуванням
схеми, опис, характеристики

МС12-250 Верстат фрезерный з программным керуванням







Відомості про виробника універсального фрезерного верстата МС12-250

Верстат фрезерный з программным керуванням МС12-250 выпускал Владимирский станкостроительный завод, основанный в 1935 году.

В настоящее время завод производит фрезерные верстати з УЦИ і ЧПУ под наименованием ФС-300, ФС-300-01, ФС-300-02 CNC і ФС-400.





Верстати, выпускаемые Владимирским станкостроительным заводом Техника


МС12-250 Назначение і область применения фрезерного верстата з контурным программным керуванням

Многоцелевой верстат МС12-250 з УЧПУ і автоматичною сменой инструмента предназначен для выполнения сверлильно-фрезерных расточных работ і обробки корпусных деталей из алюминия, чугуна і стали.

Фрезерный верстат МС12-250 може выполнять сверление, рассверливание, зенкерование, развертывание, нарезание резьб, растачивание, фрезерование, в том числе фрезерование прямоугольных контуров.

Фрезерный верстат МС12-250 целесообразно использовать в мелкосерийных і серийных производствах приборостроительных і машиностроительных заводах.

Принцип роботи і особливості конструкції верстата

Многооперационный верстат МС12-250 спроектирован на базе широкоуніверсального фрезерного верстата 6Т75.

Верстат имеет четырехкоординатную позиционную систему числового программного керування, три из которых работают одновременно.

Обработка ведется післядовательно различными инструментами в автоматическом цикле. Программоносителем является перфолента со стандартным кодом.

Верстат МС12-250 имеет горизонтальный шпиндель з конусом 7:24 №30, приводимый в рух асинхронным електродвигуном мощностью 5,5 кВт і управляемым преобразователем частоти фирмы КЕВ (Германия).

Для осуществления операции фрезерування і резьбонарізання по стали имеется перебор з передаточным отношением 10.

Максимальная частота обертання шпинделя 2000 об/мин. Верстат имеет поворотный стол з кратностью угла поворота 15° і точностью позиционирования ±5".

Скорость быстрых перемещений по координатам Х, Y, Z составляет 6 м/мин. В качестве датчиков обратной связи применены фотоимпульсные линейки ЛИР7 з дискретностью 0,001 мм.

Точность позиционирования составляет 0,01 мм.

Имеется магазин инструментов на 20 позиций.

Технічні характеристики верстата МС12-250:

Программируются все переміщення і скорости подач рабочих органів, смена инструмента, подача охлаждающей жидкости.

В конструкції верстата заложены оригинальные а также уже известные і надежные решения, которые обеспечивают высокую надежность і стабильность получения размеров на деталях:

По желанию заказчика верстат може оснащаться поворотным столом з возможностью непрерывного поворота з дискретой 3,6".





Фото універсального фрезерного верстата МС12-250

Фото універсального фрезерного верстата МС12-250

Фото універсального фрезерного верстата МС12-250



Фото універсального фрезерного верстата МС12-250

Фото універсального фрезерного верстата МС12-250





Кінематична схема фрезерного верстата МС12-250

Кінематична схема фрезерного верстата МС12-250

Кінематична схема фрезерного верстата МС12-250

Кінематична схема фрезерного верстата МС12-250. Увеличенный чертеж



Основні вузли фрезерного верстата МС12-250


Механізми головного руху і подач верстата МС12-250

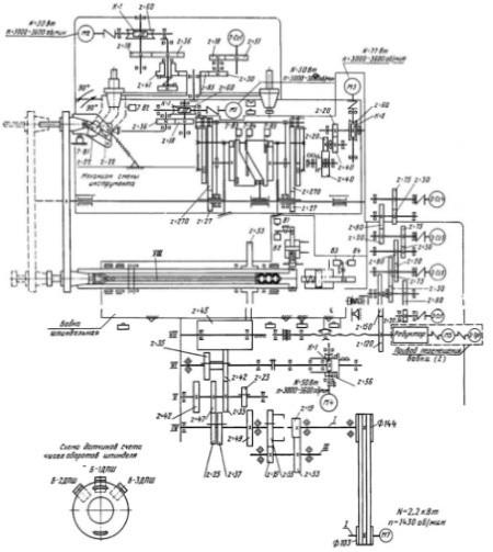
На рис. 5 изображена шпиндельна головка верстата. Для обеспечения хороших точностных показателей осевые силы воспринимаются в передньої опоре упорными шарикопідшипниками 1. Радиальный зазор регулируется как в передньої, так і в задньої опорах. От изгибающих сил шпиндель разгружен установкой приводного зубчатого колеса 2 (z=53) на втулку 3, вращающуюся на підшипниках качения. Фиксатор 4 і диск 5, закрепленный на шпинделе, используют для фиксации шпинделя в определенном положении. Для поворота шпинделя в ориентированное положение предназначен спеціальний привід з червячным редуктором електромагнитной муфтой, передающей вращение на вал коробки швидкостей. Шпиндель при етом получает медленное вращение з частотой 60..120 об/мин. Фиксатор отключает привід ориентации микропереключателем В1 (см. рис. 1), при етом выступ на переднем торце шпинделя занимает ориентированное вертикальное положение. Фиксатор заходит в паз диска под давлением масла в гідроцилиндре. Выход фиксатора из паза сигнализируется микропереключателем В2.

Инструмент в шпинделе закрепляется з помощью четырех захватов 8 (см. рис. 5), тяги 7 і набора тарельчатых пружин 6, которые создают осевую силу 1200 Н. Разжим инструмента осуществляется з помощью гідроцилиндра. Тяга 7 перемещается на 4 мм вперед і захваты 8 при етом свободно разжимаются. Сигнал о затяжке і разжиме регистрируется микропереключателями B3, B4 (см. рис. 1). Для нарізання різьби по копиру используют датчики счета полуоборотів 6-1ДПШ - 6-3ДПш (см. рис. 5), установленные на шпинделе.

Кінематична схема приводу подач фрезерного верстата МС12-250

Кінематична схема приводу подач фрезерного верстата МС12-250

Кінематична схема приводу подач фрезерного верстата МС12-250. Увеличенный чертеж



При монтаже должен соблюдаться:

Шпиндель верстата имеет 12 различных частот обертання. При автоматическом переключении швидкостей валам коробки сообщается колебательное движение.

Підшипники шпинделя і направляючих шпиндельной головки смазывают маслом. Шпиндельная головка перемещается по наклонным направляющим, к которым при регулировке зазору головка прижимается планками 9.

Зубчатое колесо 2, сидящее на шпинделе, получает рух от зубчатого колеса z=45 (рис. 6), которое свободно вращается на валу, соосном з винтом 1 приводу подачі шпиндельной головки. Последняя связана з гайкой 2 шарико-винтовой передачи. От двигуна M4 (см. рис. 1) через червячную передачу 1/56 і дисковую електромагнитную муфту рух передається валу VI для медленного обертання шпинделя при его ориентации. С шариковинтовой парой через колеса 120/160 связан датчик обратной связи (см. рис. 2). При необходимости установки на «нуль» используют квадрат на оси 3 (см. рис. 6). Теплоизолирующая стенка 4 уменьшает температурные деформации.

Механізм переключения зубчатых колес коробки швидкостей верстата (рис. 6) создан на основе принципов селективного і преселективного керування з полной автоматизацией переключения от системы ПУ. Перемещение блоков колес для переключения происходит от рычагов 5-8, поворачивающихся вокруг оси 9. Этот поворот осуществляется толкателями 10, которые действуют тогда, когда на них нажимает диск 4 при своем осевом перемещении. Диск перемещается вправо для увімкнення передачи от пружин 3, а влево - для установки в нейтральное положение от поршня 2 в гідроцилиндре (под давлением масла).

Осевое перемещение диска, имеющего несколько отверстий, вызывает перемещение толкателей лишь тогда, когда против толкателя не оказывается отверстия в диске. Для набора скорости диск устанавливается путем поворота его з помощью зубчатой передачи 60/65.

При необходимости переключения подается сигнал от системы ПУ на перевод блоков в нейтральное положение і перемещение поршня 2 влево, что вызывает увімкнення микропереключателей 5-B14. При етом включается вращение диска 4, ето вращение происходит до тех пор, пока один из магнитов 11 не вызовет замыкание контактов геркона 12 под действием магнитного поля, создаваемого магнитом 11. От сигнала геркона происходит реверс двигуна 1 механізма переключателя.

При реверсе храповик 13 вызовет поворот собачки 14, которая приводит в действие микропереключатель 5-B15. Последний дает сигнал на увімкнення двигуна приводу головного руху, на толчковый поворот і снятие давления в гідроцилиндре для переміщення диска 4. Под действием пружины 3 происходит перемещение диска, толкателей і одного из рычагов з соответствующим блоком зубчатых колес. При перемещении диска вправо включается микропереключатель 5-B13, сигнализирующий о том, что переключение произошло. Механізм переключения смазывают консистентной смазкой.

Датчик абсолютного отсчета (рис. 7) з дискретностью 0,01 мм представляет блок четырех сельсинов, связанных между собой зубчатыми передачами 20/80 * 30/75 = 1/10. Рух на вал первого сельсина 3-Сс1 передається от ходового гвинта. Для установки сельсинов в нулевое исходное положение необходимо отвернуть хомутик 1 крепления корпуса і вручную повернуть корпус сельсина до их нулевого положения. При установці датчика необходимо обеспечить смещение выходного вала 3 относительно оси 4 не более 0,02 мм. Шестерни і підшипники редуктора датчика смазывают консистентной смазкой ЦИАТИМ-201.

Зажим шпиндельной головки на станине производится двумя прихватами 1 і 3 (рис. 8), верхние частини которых прижимают направляющие шпиндельной головки к направляющим станины з помощью сухарей 2. Зажим осуществляется з помощью гідроцилиндра 6, в который подается масло под давлением. При етом происходит распор прихватов в нижней частини. Возврат прихватов в исходное положение происходит под действием пружин 4 при снятии давления. Винтами 5 і 7 регулируют величину ходу прихватов. Керування гідроцилиндром осуществляется з помощью микропереключателя 3-В4.

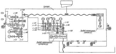
Корпус комбинированного стола (рис. 9) представляет собой отливку прямоугольной формы, прикрепляемый через отверстия α і b к салазкам суппорта. Для закрепления деталей используют как верхнюю горизонтальную поверхность з рабочей площадью 250 x 630 мм, так і встроенный поворотный стол з диаметром планшайби 250 мм. Верхние горизонтальные рабочие плоскости основного і поворотного стола находятся на одном уровне (допустимое отклонение на 0,01 мм). Поворотный стол имеет индивидуальный привід от двигуна постоянного тока 5 через зубчасті колеса і червячную пару.

Червячное колесо установлено на средней частини оси 4 і може поворачивать ось 4 тогда, когда ось і связанная з ней планшайба 1 поднимутся на 4,2 мм. Этот подъем происходит вследствие вывинчивания оси 4 из червячного колеса; планшайба 1 удерживается от поворота торцовыми выступами (кулачками), имеющимися на нижней поверхности планшайби 1 і нерухомому кольце 2. Планшайба 1 также удерживается от обертання на данной позиции подпружинным фиксатором 8, который входит в фиксирующий диск 3. При повороте червячного колеса на определенный угол выступ на шестерне в задевает за выступ втулки 7 і происходит поворот планшайби на запрограммированный угол. При нагрузке, превышающей усилие пружины 9, фиксатор 8 позволяет поворачиваться планшайбе 1. Датчик обратной связи 4-Сс2, соединенный зубчатыми колесами з осью 4, обеспечивает точность поворота планшайби. Вал сельсина 4-Сс2 связан з осью 4 отношением 1:1 і з валом сельсина 4-Сс1 10:1. После соответствующего поворота планшайби дается сигнал на реверсирование двигуна 5, происходит опускание і затяжка планшайби, а затем останов двигуна при нажатии специального рычага на микропереключатель 4-В1.

Суппорт (рис. 10) имеет комбинированный стол. Для горизонтального і вертикального перемещений суппорта используют шарико-винтовые пары 10 і 12. Вращение винтом передається от соответствующих двигателей 11 і 13 мощностью 550 Вт через редукторы. С помощью зубчатой пары з передаточным отношением U=1,33 рух от винтов передається датчиком линейных перемещений суппорта.

Для горизонтального переміщення имеются комбинированные направляющие: в верхней частини призматической формы і в нижней - типа ласточкина хвоста. Направляющие регулируют з помощью клина 6. Вертикальные направляющие сделаны прямоугольной формы і регулировка их производится з помощью клина 5. Суппорт на вертикальних салазках зажимается з помощью тарельчатых пружин 1 через рычажную систему башмаками 4. Сила, передаваемая через шток, составляет примерно 4000 Н. Разжим происходит при подаче масла в гідроцилиндр 2 і при действии пружины 3. Для розвантаження горизонтальных направляючих суппорта имеются гідравлические циліндри 7. Во избежание перекосов в опорах гідравлических цилиндров установлены шарниры 8 і 9. Сигналы о конечных переміщеннях суппорта і о зажатии перемещающихся органів подаются з соответствующих микропереключателей.

Кінематична схема редуктора приводу подач (а), швидкостей (б), і схема поворотного стола (в) верстата МС12-250 фрезерного верстата МС12-250

Кінематична схема редуктора приводу подач (а), швидкостей (б), і схема поворотного стола (в) верстата МС12-250 фрезерного верстата МС12-250

Кінематична схема редуктора приводу подач (а), швидкостей (б), і схема поворотного стола (в) верстата МС12-250 фрезерного верстата МС12-250. Увеличенный чертеж



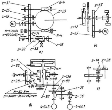
Структурна схема передач головного руху (а) і график частоти обертання (б) фрезерного верстата МС12-250

Структурна схема передач головного руху (а) і график частоти обертання (б) фрезерного верстата МС12-250

Структурна схема передач головного руху (а) і график частоти обертання (б) фрезерного верстата МС12-250. Увеличенный чертеж






МС12-250 Верстат фрезерный з программным керуванням підвищеної точності. Відеоролик.




Технічні характеристики фрезерного верстата МС12-250

Наименование параметра СФ676 СФ-250 6Т75 КФПЭ-250н МС12-250
Основні параметри верстата
Класс точності по ГОСТ 8-82 Н В В П П
Розміри вертикального стола, мм 250 х 630 245 х 630 200 х 500 200 х 500
Розміри горизонтального (углового) стола, мм 250 х 800 245 х 630 200 х 630 270 х 500 250 х 630
Розміри план-шайбы, мм - - - - Ø 250 (24 поз.)
Максимальная масса обрабатываемой детали, кг 100 35
Расстояние от оси горизонтального шпинделя до рабочей поверхности горизонтального (углового) стола, мм 80..460 60..360 65..320 65..315
Расстояние от торца вертикального шпинделя до рабочей поверхности горизонтального стола, мм 0..380 35..290 -
Наибольший вылет оси вертикального шпинделя, мм 125..375 -
Наибольший продольный ход стола (X), мм 450 250 250 250 250
Наибольший ход шпиндельной бабки (Y), мм 300 200 200 200
Наибольший вертикальний ход суппорта стола (Z), мм 380 300 300 255 250
Наибольший диаметр растачивания, мм 100 100
Наибольший диаметр сверления, мм 15 8 12
Наибольший диаметр різьби, мм М12
Горизонтальная шпиндельна бабка
Частота обертання горизонтального шпинделя, об/мин (ступеней) 50..1630 (16) 45..2000 (12)
45..2000 (12) 45..2000 (12) 45..2000 (12)
Количество швидкостей горизонтального шпинделя 16 12 12 12 12
Конус горизонтального шпинделя 40АТ5 Морзе 4 Морзе 4АТ5 Морзе 4АТ5 Морзе 4АТ5
Наибольший допустимый крутящий момент на горизонтальном шпинделе, Нм 148 312
Перемещение бабки на одно деление лимба, мм 0,02
Перемещение бабки на один оборот лимба, мм 5
Быстрое перемещение бабки, мм/мин 800 2400
Количество подач горизонтальной шпиндельной бабки 16 9 9
Пределы подач горизонтальной шпиндельной бабки, мм/мин (ступеней) 13..395 (16) 10..400 (9) 10..400 (9) 10..1200 (Б/с) 10..1200 (Б/с)
Наибольшее усилие подач шпиндельной бабки, Н 5000
Выключающие подачу упоры есть есть есть есть есть
Вертикальная фрезерна головка
Частота обертання вертикального шпинделя, об/мин (Число ступеней) 63..2040 (16)
90..4000 -
Количество швидкостей вертикального шпинделя 16 12 12 -
Наибольшее осевое перемещение вертикального шпинделя, мм 80 -
Наибольший угол поворота вертикальной головки в вертикальной плоскости, градус ±90° -
Конус вертикального шпинделя 40АТ5 Морзе 4 АТ5 -
Наибольший допустимый крутящий момент на вертикальном шпинделе, Нм 120 -
Вертикальная фрезерно-расточная головка
Расстояние от торца вертикального шпинделя до рабочей поверхности горизонтального стола, мм 330 -
Частота обертання вертикального шпинделя, об/мин (Число ступеней) 45..2000 (12)
-
Наибольшее осевое перемещение вертикального шпинделя, мм нет -
Наибольший угол поворота вертикальной головки в вертикальной плоскости, градус ±90°
Конус горизонтального і вертикального шпинделей Морзе 4 -
Наибольший допустимый крутящий момент на вертикальном шпинделе, Нм 304 -
Вертикальная сверлильно-фрезерна головка -
Расстояние от торца вертикального шпинделя до рабочей поверхности горизонтального стола, мм 320 -
Частота обертання вертикального шпинделя, об/мин (Число ступеней) 90..4000 (12)
-
Наибольшее осевое перемещение вертикального шпинделя от руки, мм 60 -
Механическая подача шпинделя, мм/об 0,05 -
Наибольший угол поворота вертикальной головки в вертикальной плоскости, градус ±90° -
Конус горизонтального і вертикального шпинделей Морзе 2 -
Наибольший допустимый крутящий момент на вертикальном шпинделе, Нм 566 -
Суппорт стола. Стол вертикальний. Подачи
Пределы продольных і вертикальних подач стола (X, Z), мм/мин (Ступеней) 13..395 10..400 (9) 10..1200 (Б/с)
Ускоренный ход стола, мм/мин 935 800
Перемещение стола продольное на одно деление лимба, мм 0,02 - -
Перемещение суппорта стола вертикальное на одно деление лимба, мм 0,02 - -
Количество подач стола 16 9
Наибольшее усилие подач стола, Н 5000 5720
Магазин инструмента
Количество инструмента в магазине - - - 8 20
Електроустаткування і привід верстата
Електродвигун головного привода, кВт (об/мин) 3 2,2 (1430) 2,2 (1430) 2,2 (1500) 2,2
Електродвигун приводу насоса охлаждения, кВт 0,12 0,12 (2800), ПА-22 0,12 (2800), ПА-22 0,12 (2800), ПА-22
Електродвигун гідростанції, кВт - - - 0,25 (1500)
Електродвигун подач по координатам X, Y, Z, кВт - - - 0,55 (6000) 3 шт 0,616
Електродвигун насоса змазки, кВт - - - 0,55 (1500)
Суммарная мощность електродвигателей, кВт 3,12 2,32 4,65
Габарит і масса верстата
Габарити верстата (длина х ширина х высота), мм 1200 х 1240 х 1780 1120 х 1280 х 1690 1120 х 1280 х 1690 1440 х 1290 х 1650 1475 x 1240 x 1900
Масса верстата, кг 1050 850 850 1200 1680

    Список литературы:

  1. Аврутин С.В. Основы фрезерного дела, 1962
  2. Аврутин С.В. Фрезерне дело, 1963
  3. Ачеркан Н.С. Металлорежущие верстати, Том 1, 1965
  4. Барбашов Ф.А. Фрезерне дело 1973, с.141
  5. Барбашов Ф.А. Фрезерные роботи (Профтехобразование), 1986
  6. Блюмберг В.А. Справочник фрезеровщика, 1984
  7. Григорьев С.П. Практика координатно-расточных і фрезерных работ, 1980
  8. Копылов Р.Б. Работа на фрезерных верстатах,1971
  9. Косовский В.Л. Справочник молодого фрезеровщика, 1992, с.180
  10. Кувшинский В.В. Фрезерование,1977
  11. Ничков А.Г. Фрезерные верстати (Библиотека станочника), 1977
  12. Пикус М.Ю. Справочник слесаря по ремонту металлорежущих верстатів, 1987
  13. Плотицын В.Г. Расчёты настроек і наладок фрезерных верстатів, 1969
  14. Плотицын В.Г. Наладка фрезерных верстатів,1975
  15. Рябов С.А. Современные фрезерные верстати і их оснастка, 2006
  16. Схиртладзе А.Г., Новиков В.Ю. Технологическое обладнання машиностроительных производств, 1980
  17. Тепинкичиев В.К. Металлорежущие верстати, 1973
  18. Чернов Н.Н. Металлорежущие верстати, 1988
  19. Френкель С.Ш. Справочник молодого фрезеровщика (3-е изд.) (Профтехобразование), 1978









Заказать