Виробник вертикальних свердлильних верстатів моделей 2Н125, 2Н135, 2Н150, 2Г175 - Стерлітамацький верстатобудівний завод , заснований в 1941 році.
Верстат свердлильний вертикальний 2Н125 (ТУ 2-024-4645-79) замінив у виробництві застарілу модель 2А125 .
Вертикально-свердлильний верстат 2Н125 , з умовним діаметром свердління 25 мм, використовується на підприємствах з одиничним та дрібносерійним випуском продукції і призначені для виконання наступних операцій: свердління, розсвердлювання, зенкування, зенкерування, розгортання, нарізування різьблення та підрізування торців.
Свердлильний верстат 2Н125 допускає обробку деталей у широкому діапазоні розмірів з різних матеріалів з використанням інструменту з високовуглецевих та швидкорізальних сталей та твердих сплавів.

Операції свердління на верстаті 2н125
Верстат 2Н125 відноситься до конструктивної гами вертикально-свердлильних верстатів середніх розмірів (2Н118, 2Н125, 2Н125Л, 2Н135, 2Н150, 2Г175) з умовним діаметром свердління відповідно 18, 25, 35, 5. В порівнянні з верстатами (з індексом А), що випускалися раніше, верстати нової гами мають зручніше розташування рукояток керування коробками швидкостей і подач, кращий зовнішній вигляд, простішу технологію складання і механічної обробки ряду відповідальних деталей, більш досконалу систему мастила. Агрегатне компонування та можливість автоматизації циклу забезпечують виробництво на їх основі спеціальних верстатів.
Межі чисел оборотів та подач шпинделя дозволяють обробляти різні види отворів на раціональних режимах різання.
Наявність на верстатах механічної подачі шпинделя при ручному керуванні циклами роботи.
Допускає обробку деталей у широкому діапазоні розмірів з різних матеріалів з використанням інструменту з високовуглецевих та швидкорізальних сталей та твердих сплавів.
Вертикально-свердлувальні верстати 2Н125 забезпечені пристроєм реверсування електродвигуна головного руху, що дозволяє нарізувати різьбу машинними мітчиками при ручній подачі шпинделя.
Категорія розміщення 4 за ГОСТ 15150-69.
Розробник – Одеське спеціальне конструкторське бюро спеціальних верстатів.
Для обробки отворів різних діаметрів застосовуються базові вертикально-свердлувальні верстати: 2Н125 . Останні дві цифри номера кожної моделі вказують найбільший діаметр отвору мм, який можна свердлити на цьому верстаті в заготовках зі сталі 45.
На основі зазначених вище базових моделей верстатів створено такі модифіковані моделі:

Креслення робочого простору свердлильного верстата 2Н125
| Модель верстата | Конус Морзе | А | Б | У | Д | D 1 | М |
| 2H125 | 3 | 250 | 700 | 60 | 45 | 23 825 | 400 |
| 2H135 | 4 | 300 | 750 | 30 | 60 | 31,267 | 450 |
| 2H150 | 5 | 350 | 800 | 0 | 80 | 44,399 | 500 |

Фото свердлильного верстата 2Н125

Фото свердлильного верстата 2Н125

Фото свердлильного верстата 2Н125

Фото свердлильного верстата 2Н125
Розташування основних вузлів свердлувального верстата 2Н125. Дивитись у збільшеному масштабі

Фото свердлильного верстата 2Н125
Розташування основних вузлів свердлувального верстата 2Н125. Дивитись у збільшеному масштабі

Розташування основних вузлів свердлувального верстата 2Н125
Розташування основних вузлів свердлувального верстата 2Н125. Дивитись у збільшеному масштабі

Розташування органів керування свердлильним верстатом 2Н125
Розташування органів керування свердлильним верстатом 2Н125. Дивитись у збільшеному масштабі

Список графических символів, на табличках сверлильного верстата 2н135
Наладка верстата на обычную работу з механической подачей шпинделя заключается в установці стола і сверлильной головки в необходимые для роботи положения, в зажиме их на колонне, в установці необходимых частот обертання і подач шпинделя.
При наладке верстата на работу з ручной подачей шпинделя колпак з накаткой, расположенный в центре крестового штурвала, следует отжать от себя до отказа.
При наладке на работу з вимкненням подачі шпинделя на заданной глубине необходимо соблюдать следующую післядовательность:
После увімкнення обертання і подачі шпинделя начинается обработка детали. По достижении нужной глубины обробки подача шпинделя прекратится, а шпиндель будет продолжать вращаться. Для его остановки нужно нажать кнопку СТОП.
При наладке верстата на нарезание різьби з реверсом шпинделя на определенной глубине необходимо соблюдать следующую післядовательность:
После установки, змазки і подключения верстата к електросети никаких додаткових регулировок не требуется. В процессе експлуатации первоначальная регулировка може быть нарушена.
Предохранительная муфта механізма подачі отрегулирована по осевому усилию на шпинделе на 15% больше допускаемого. Для регулировки муфты необходимо снять правую верхнюю крышку сверлильной головки і гайкой на червяке уменьшить или увеличить натяжение пружины.
Направляющие стола регулируются гвинтами на правой стороне стола. Зажим стола осуществляется винтом з квадратом, расположенным з правой стороны стола, і рукояткой подъема стола.
Направляющие сверлильной головки регулируются гвинтами, расположенными на правой боковой поверхности направляючих, сама головка зажимается винтом з квадратом на етой же стороне рукояткой подъема стола.
Для подтяжки пружины противовеса нужно отвернуть пробку на дне сверлильной головки, слить масло из резервуара, поворотом гвинта подтянуть пружину.
Електроустаткування верстатів включает в себя трехфазный короткозамкнутый асинхронный електродвигатель обертання і рабочей подачі шпинделя, електронасос охлаждения, електроаппаратуру керування.
Електроустаткування верстата предназначено для подключения к трехфазной сети переменного тока з глухозаземленным или изолированным нейтральным проводом.
Величины напряжений переменного тока могут быть наступні:
Напряжение силовой ланцюги определяется заказчиком.
На станке установлено 3 трехфазных асинхронных короткозамкнутых електродвигуна:
Електроустаткування верстата включает в себя трехфазный короткозамкнутый асинхронный електродвигатель, который вращает шпиндель і осуществляет его подачі.
Насос СОЖ і електроаппаратуру шкафа керування, пульт керування і светильник.
Торможение шпинделя осуществляется включением постоянного тока в обмотки головного двигуна.

Електрична схема сверлильного верстата 2Н125, 2Н135, 2Н150
Схема електрична сверлильного верстата 2Н125, 2Н135, 2Н150. Дивитись у збільшеному масштабі

Список елементів к електрической схеме сверлильного верстата 2Н125, 2Н135, 2Н150
Принципиальная електрична схема одинакова для всей серии верстатів 2н125, 2н135, 2н150. Однако комплектующие, входяющие електросхему, имеют разные параметри в связи з тем, что моделі имеют главные двигатели разной мощности (2н125 - 2,2 кВт, 2н135 - 4,0 кВт, 2н150 - 7,5 кВт)
Таким образом, все елементы електрической схеми, связанные з головними двигунами, на разных моделях верстатів имеют разные параметри, см. таблицу 2.

Таблиця переменных данных к електрической схеме сверлильного верстата 2Н125, 2Н135, 2Н150
При первоначальном пуске верстата необходимо освободить магнитные пускатели от клиньєв, проверить надежность зажиму проводов і заземления, целостность монтажа електроустаткування внешним осмотром.
После осмотра в електрошкафу керування вводным автоматом Q1 Верстат подключить к цеховой сети, при помощи кнопок і выключателей проверить четкость срабатывания магнитных пускачів і реле, правильность направления обертання електродвигуна М1. Проверку необходимо производить на холостом ходу.
Увімкненням вводного автомата Q1 подается напряжение на главные і вспомогательные ланцюги, на пульті загорается сигнальная лампа Н2. Если необходимо охолодження і освещение, то соответствующие выключателя ставятся в положение ВКЛЮЧЕНО.
Нажатием кнопки S2 ВПРАВО катушка пускателя К1 получает питание, главные контакты включают електродвигатель Ml на правое вращение шпинделя. Через блок-контакты K1 включается пускатель К2, включающий електродвигатель М2 і реле задержки К7.
При нажатии кнопки S3 ВЛЕВО происходит відключення пускателя К1,електродвигуна Ml, реле К7. После разряда конденсатора С3 контакты реле К7 (28-26) замыкаются, і происходит увімкнення пускателя К3 і електродвигуна Ml на левое вращение шпинделя. Реле К7 включается снова.
При автоматическом реверсе ети переключения происходят при срабатывании микропереключателя S6 от кулачка, установленного на лимбе.
Останов осуществляется нажатием на кнопку S1 СТОП. При етом отключаются пускатели К1 или К3, К2, отключающие електродвигатели M1, M2. Через контакты реле К7 (7-9) включается реле К6 з післядующим включением пускачів К4 і К5. Обмотки електродвигуна Ml подключаются через выпрямитель VI, V2 к трансформатору T1. Происходит електродинамическое торможение шпинделя.
После разряда конденсаторов C1, C2 отключается реле К6, отключающее пускатели К4, К5.
При переключении швидкостей, если зубчасті колеса не входят в зацепление, применяют качательное рух ротора двигуна Ml. Нажатием кнопки S4 КАЧАТЕЛЬНОЕ ДВИЖЕНИЕ включается пускатель К4, подающий по фазам IС2-IC3 пониженное выпрямленное напряжение.
Через сопротивление R2 з задержкой включается реле К6, отключающее пускатель К4 і включающее пускатель К5. При етом пониженное напряжение протекает по фазам ICI-IC2. Такие переключения обеспечивают качание ротора, что облегчает переключение швидкостей.
Необходимо периодически проверять состояние пусковой і релейной апаратури. Контакты електроаппаратов должны быть очищены от пыля, грязи і нагара.
При осмотрах релейной апаратури особое внимание следует обращать на надежность замыкания і размыкания контактных мостиков.
Периодичность технических осмотров двигателей устанавливается в зависимости от производственных условий, но не реже одного раза в два месяца.
На вводной автомате установлен спеціальний замок, запирающий вводной выключатель в отключенном состоянии.
При включенном вводном выключателе на пульті горит специальная лампа з белой линзой. Защиту от токов короткого замыкания обеспечивают автоматический выключатель і предохранители.
Защиту от перегрузки двигателей Ml, М2 обеспечивают тепловые реле. Нулевую защиту обеспечивают катушки і контакты електромагнітних пускачів.
Верстат должен быть надежно подключен к цеховому заземляющему устройству.
С клемм заземления електрошафи защитные ланцюги проложены к корпусам двигателей і панелі пульта керування.

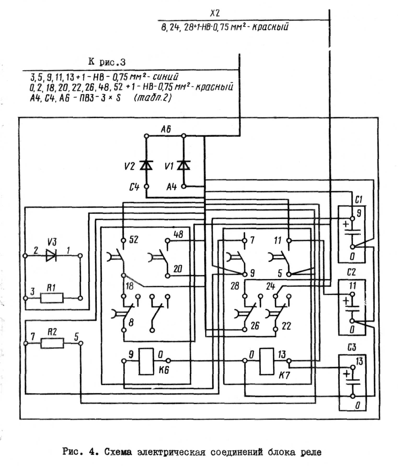
Схема електрична з'єднань сверлильного верстата 2Н125, 2Н135, 2Н150
Схема електрична з'єднань сверлильного верстата 2Н125, 2Н135, 2Н150. Дивитись у збільшеному масштабі

Схема електрична з'єднань сверлильного верстата 2Н125, 2Н135, 2Н150
Схема електрична з'єднань сверлильного верстата 2Н125, 2Н135, 2Н150. Дивитись у збільшеному масштабі

Схема електрична з'єднань сверлильного верстата 2Н125, 2Н135, 2Н150
Схема електрична з'єднань сверлильного верстата 2Н125, 2Н135, 2Н150. Дивитись у збільшеному масштабі

Таблиця проводов к схеме з'єднань сверлильного верстата 2Н125, 2Н135, 2Н150
| Наименование параметра | 2Н125 | 2Н135 | 2Н150 |
|---|---|---|---|
| Основні параметри верстата | |||
| Наибольший диаметр сверления в стали 45, мм | 25 | 35 | 50 |
| Наименьшее і наибольшее расстояние от торца шпинделя до стола, мм | 60...700 | 30...750 | 0...800 |
| Наименьшее і наибольшее расстояние от торца шпинделя до плиты, мм | 690...1060 | 700...1120 | 700...1250 |
| Расстояние от оси вертикального шпинделя до направляючих стойки (вылет), мм | 250 | 300 | 350 |
| Рабочий стол | |||
| Максимальная нагрузка на стол (по центру), кг | |||
| Розміри рабочей поверхности стола, мм | 400 х 450 | 450 х 500 | 500 х 560 |
| Число Т-образных пазов Розміри Т-образных пазов | 3 | 3 | 3 |
| Наибольшее вертикальное перемещение стола (ось Z), мм | 270 | 300 | 360 |
| Перемещение стола на один оборот рукоятки, мм | |||
| Шпиндель | |||
| Наибольшее перемещение (установочное) шпиндельной головки, мм | 170 | 170 | 250 |
| Наибольшее перемещение (ход) шпинделя, мм | 200 | 250 | 300 |
| Перемещение шпинделя на одно деление лимба, мм | 1,0 | 1,0 | 1,0 |
| Перемещение шпинделя на один оборот маховичка-рукоятки, мм | 122,46 | 122,46 | 131,68 |
| Частота обертання шпинделя, об/мин | 45...2000 | 31,5...1400 | 22,4...1000 |
| Количество швидкостей шпинделя | 12 | 12 | 12 |
| Наибольший допустимый крутящий момент, Нм | 250 | 400 | 800 |
| Конус шпинделя | Морзе 3 | Морзе 4 | Морзе 5 |
| Механіка верстата | |||
| Число ступеней рабочих подач | 9 | 9 | 12 |
| Пределы вертикальних рабочих подач на один оборот шпинделя, мм | 0,1...1,6 | 0,1...1,6 | 0,05...2,24 |
| Керування циклами роботи | Ручное | Ручное | Ручное |
| Наибольшая допустимая сила подачі, кН | 9 | 15 | 23,5 |
| Динамическое торможение шпинделя | Есть | Есть | Есть |
| Привод | |||
| Електродвигун приводу головного руху, кВт | 2,2 | 4,0 | 7,5 |
| Электронасос охлаждающей жидкости Тип | Х14-22М | Х14-22М | Х14-22М |
| Габарит верстата | |||
| Габарити верстата, мм | 2350 х 785 х 915 | 2535 х 825 х 1030 | 2930 х 890 х 1355 |
| Масса верстата, кг | 880 | 1200 | 1870 |
2н125 верстат вертикально - свердлильний: - паспорт, 1987 (djvu) 1,9 Мб