metalinstryment.com
Довідник по металорізальних верстатів та пресовому обладнанні

Корвет 320 Верстат комбинированный деревообрабатывающий
Схеми, опис, характеристики

Корвет 320 Верстат комбинированный деревообрабатывающий







Відомості про виробника комбинированного деревообрабатывающего верстата Корвет 320

Поставщиком комбинированного деревообрабатывающего верстата Корвет 320 является Энкор-Инструмент-Воронеж, ООО, основанное в 1992 году. Адрес сайта: http://www.enkor.ru/, сайт интернет-магазина www.enkor24.ru.

Производитель - компания Shanghai Joye Import & Export Co., Ltd., Китай, г. Шанхай, основанная в июле 2003 года.





Верстати, выпускаемые предприятием Энкор-Инструмент-Воронеж


Корвет 320 Верстат комбинированный деревообрабатывающий. Назначение, область применения

Комбинированный деревообрабатывающий верстат Корвет 320 (далее верстат) предназначен для обробки древесины і подобных ей материалов (картона, фанеры, древесно-стружечных плит і т. п.): строгания по направляющей планке, продольного і поперечного пиления, выполнения сверлильных операций.

На верстатах Корвет 320 не допускается обработка металлов, асбоцементных материалов, камня і подобных материалов, мягких пластмассовых і резиноподобных материалов.

Комбинированный верстат Корвет 320 работает от однофазной сети переменного тока напряжением 220 В частотой 50 Гц.

Верстат Корвет 320 може експлуатироваться в следующих условиях:


Комбинированные верстати аналогичной конструкції, представленные в России





Корвет 320 Загальний вигляд комбинированного деревообрабатывающего верстата

Фото вигляд комбинированного верстата Корвет 320

Загальний вигляд  комбинированного верстата Корвет 320


Комплект поставки комбинированного верстата Корвет 320 (рис.1)

Загальний вигляд  комбинированного верстата Корвет 320

Список комплекта поставки комбинированного верстата Корвет 320


Cклад комбинированного верстата Корвет 320 (рис.2)

Cклад комбинированного верстата Корвет 320

Cклад комбинированного верстата Корвет 320. Дивитись у збільшеному масштабі


Cклад комбинированного верстата Корвет 320 (рис.3)

Cклад комбинированного верстата Корвет 320

Cклад комбинированного верстата Корвет 320. Дивитись у збільшеному масштабі


Верстат состоит из следующих сборочных единиц і деталей:

  1. Основание верстата
  2. Провод електрический
  3. Електродвигун
  4. Клеммная коробка
  5. Конденсатор
  6. Стол (приемный, строгальный)
  7. Болт крепления
  8. Кронштейн защитной планки
  9. Направляющая планка
  10. Расклиниватель
  11. Ручка фиксации
  12. Защитный кожух
  13. Винт фиксации
  14. Стойка
  15. Рычаг
  16. Винт фиксации
  17. Защитная планка
  18. Ползун
  19. Стол(подающий, строгальный)
  20. Направляющая
  21. Ручка (фиксатора)
  22. Ручка (регулировки стола)
  23. Направляющий упор
  24. Суппорт (сверлильный)
  25. Рычаг (поперечного переміщення)
  26. Рычаг (продольного переміщення)
  27. Сверло
  28. Сверлильный патрон
  29. Винт фиксации
  30. Винт фиксации
  31. Направляющая стойка
  32. Винт фиксации
  33. Суппорт (пильный)
  34. Направляющая скоса
  35. Направляющая рейка
  36. Винт фиксации
  37. Ручка фиксации
  38. Пильный диск
  39. Рабочий стол (пильный)
  40. Кожух защитный ремённой передачи
  41. Кожух защитный пильного диска



Регулировки і налаштування перед началом пильных работ (Рис. 2, 3)

При выполнении продольного пиления необходимо:

При выполнении косого і поперечного пиления з использованием пильного суппорта і прижимного пристроя необходимо:

Регулировки і налаштування перед началом строгальных работ (Рис. 2)

При выполнении строгальных работ необходимо:


Установка пильного диска на верстат Корвет 320 (Рис.4)

Установка пильного диска на верстат Корвет 320

Как показано на Рис. 3, 4, ослабьте положение двух винтов фиксации (32), демонтируйте (поднимите вверх) пильный рабочий стол (39), снимите защитный кожух (41), установите і закрепите пильный диск (38).

Установите і закрепите защитный кожух (41).

Установите і закрепите положение пильного робочого стола (39) гвинтами фиксации (32).

На пильном рабочем столе (39) установите і закрепите расклиниватель (10) таким образом, чтобы пильный диск (38) і расклиниватель (10) находились в одной плоскости, і расклиниватель (10) не препят-ствовал вращению пильного диска (38).

Установите на расклинивателе (10) і ручкой фиксации (11) закрепите защитный кожух (12); при етом, защитный кожух должен мати свободное вертикальное перемещение.





Установка пильного суппорта на верстат Корвет 320 (Рис.5)

Установка пильного суппорта на верстат Корвет 320

Как показано Рис. 5, з направляющей рейки (35) демонтируйте ограничитель (42), установите пильный супорт (33) і установите ограничитель (42) на прежнее место.

На рабочей поверхности суппорта (33) установите і винтом фиксации (36) закрепите направляющую скоса (34).


Установка робочого стола для шипорезных работ на верстат Корвет 320 (Рис. 6)

Установка робочого стола для шипорезных работ на верстат Корвет 320

При выполнении шипорезных работ вместо пильного робочого стола (39) (см. п. 8.2.) в разрезной зажим (43) установите рабочий стол для шипорезных работ (45). Положение закрепите винтом фиксации (32).

При выполнении шипорезных работ необходимо:


Установка направляющей планки (Рис. 7)

Установка направляющей планки на верстат Корвет 320

Как показано на Рис. 7, на направляющей (20) установите і ручкой фиксации (37) закрепите ползун (18) направляющей планки (9).

Угол наклона і установка направляющей планки (9), в зависимости от выполняемых работ, фиксируется через специальные прорези в ползуне (18) болтом крепления (47). Направляющая планка (9) имеет место крепления к ползуну (18) з обоих торцов.

Для выполнения пильных і строгальных работ пласти или кромки заготовки демонтируйте направляющую для строгания фасок (48).


Установка суппорта для выполнения сверлильных работ (Рис.8)

Установка суппорта для выполнения сверлильных работ Корвет 320

Выкрутите два установочных болта (50), установите направляющие суппорта (24) до упора в специальные посадочные места держателя (49). Зафиксируйте положение двумя болтами (50). Ослабьте фиксацию болта (58), ограничительное кольцо (59) передвиньте в сторону держателя (49) і зафиксируйте положение болтом (58).

В специальном отверстии на рабочей поверхности суппорта (24) установите і закрепите стойку (14). На стойке (14) установите і закрепите рычаг (15) прижимного пристроя.

Установка сверлильного патрона (Рис. 2, 8)

На шпиндель (51), выполненный в виде конуса В16, установите сверлильный патрон (28), прилагая определённое усилие, направленное в сторону верстата.


Регулировки і налаштування перед началом сверлильных работ (Рис.9)

Регулировки і налаштування перед началом сверлильных работ

При выполнении сверлильных работ необходимо:


Регулировки і налаштування перед началом сверлильных работ (Рис. 10)

Сверление на станке Корвет 320

Регулировки і налаштування перед началом сверлильных работ (Рис. 11)

Сверление на станке Корвет 320

Выполните необходимые установки і регулировки (см. п. 9.3.).

При выполнении сверлильных работ демонтируйте пильный диск (38), установите пильный рабочий стол (39) (см. п. 8.2.).

Оттяните ручку (21), поднимите подающий строгальный стол (19), отпустите ручку (21), оттяните ручку (61) і переведите в верхнее положение защитный кожух (60) так, чтобы защитный кожух (60) опирался на строгальный приёмный стол (6), как показано на Рис. 10. Отпустите ручку (61). Оттяните ручку (21), установите в исходное положение подающий строгальный стол (19) ручкой (21), зафиксируйте положение строгального подающего стола (19).


Регулювання высоты строгальных ножей (замена, установка) (Рис. 12)

Загальний вигляд  комбинированного верстата Корвет 320

Для получения ровной поверхности на заготовке режущая кромка ножа должна находиться на одинаковом расстоянии от поверхности приёмного стола.

Отключите електрическую вилку верстата от питающей розетки електросети. Вращайте строгальный вал до положения проверяемого ножа, как показано на Рис. 12 (верхнее положение ножа).

ПРЕДУПРЕЖДЕНИЕ: Ножи строгального вала очень острые. Обращайтесь з ними осторожно.

Ослабьте винты крепления прижимной планки вращением их ключом по часовий стрелке. Снимите при-жимную планку вместе з ножами со строгального вала, очистите прижимную планку, гнездо прижимной пластины і ножи от опилок і пыли. Осмотрите ножи, прижимную планку і винты. Если есть повреждения, детали следует заменить. Затем полностью соберите ножи і прижимную планку і надежно установите в пазы строгального вала, вращая винты крепления прижимной планки против часовий стрелки. На етом етапе винты следует только слегка закрепить.

ПРИМЕЧАНИЕ: При обрабатывании высокосмолистых заготовок возможно налипание древесной смолы і опилок на ножи і рабочий вал, что ухудшает качество обработанной поверхности. Периодически проверяйте состояние строгального вала і ножей, при необходимости производите очистку поверхностей робочого вала і ножей.

Проверьте выступ ножей над поверхностью приемного стола. Выступ ножей должен быть не более 0,1 мм, но не ниже поверхности приемного стола. После установки ножей строгального вала в правильное положение надежно закрепите винты, начиная з центральных винтов крепления і заканчивая внешними гвинтами крепления.

Внимание: Не рекомендуется использовать различные удлинители ключів или другие приспособления, чтобы предотвратить чрезмерный крутящий момент і возможное повреждение різьби прижимной планки или винтов крепления. Для собственной безопасности следует немедленно заменить повре-жденную прижимную планку или винты крепления з поврежденной резьбой.





Заточка строгальных ножей для верстата WM-Multi-03

Заточка строгальных ножей для верстата WM-Multi-03


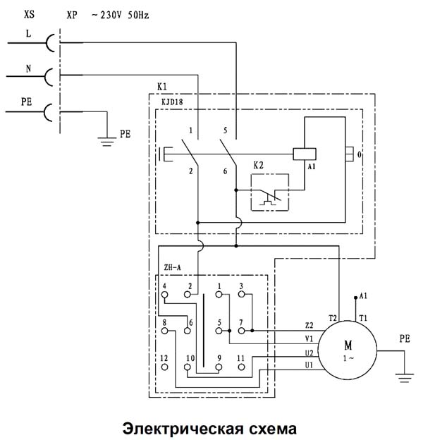
Схема електрична принципова комбинированного деревообрабатывающего верстата Корвет 320

Схема електрична комбинированного верстата Корвет 320


Електроустаткування верстата комбинированного деревообрабатывающего Корвет 320

Верстат подключается к розетке сети 220 В 50 Гц при помощи вилки з заземляющим контактом. Перед подключением необходимо проверить надежность соединения верстата з заземляющим контактом вилки.

Для увімкнення верстата необходимо:

Выключить двигатель можно двумя способами:





Верстат многофункциональный деревообрабатывающий Корвет 320. Відеоролик


Технічні характеристики комбинированного верстата Корвет 320

Наименование параметра Корвет 320
Строгание. Основні параметри верстата
Наибольшая ширина обрабатываемого материала, мм 200
Наибольшая глубина снимаемого слоя, мм 3
Частота обертання шпинделя, об/мин 3500
Диаметр корпуса ножевого (строгального) вала, мм 125
Размер строгального ножа, мм 210 х 30 х 3
Количество строгальных ножей 3
Размер строгального стола, мм 964 х 210
Наклонное строгание по направляющей планке, град 45
Пиление. Основні параметри верстата
Диаметр шпинделя, мм 20
Частота обертання шпинделя, об/мин 3500
Диаметр пильного диска, мм 254 х 30
Максимальный размер поперечного пиления, мм 300
Максимальная глубина пиления, мм 70
Косое пиление по направляющей планке, град 45
Размер рабочей поверхности пильного стола, мм 130 х 960
Размер рабочей поверхности суппорта пильного стола, мм 270 х 195
Сверление. Основні параметри верстата
Диаметр шпинделя, мм В16
Максимальная глубина сверления, мм 90
Диаметр сверления, мм 1,5..13
Размер рабочей поверхности сверлильного суппорта, мм 160 х 280
Поперечный ход робочого стола, мм 60
Продольный ход робочого стола, мм 70
Вертикальный ход подвижного стола, мм 45
Електроустаткування верстата
Род тока питающей сети 220В 50Гц
Количество електродвигателей на станке, шт 1
Електродвигун - номинальная мощность, кВт 1,5
Габарит і масса верстата
Габарит верстата (длна х ширина х высота), мм 1060 х 1240 х 595
Масса верстата, кг 103

    Список литературы:

  1. Амалицкий В.В. Деревообрабатывающие верстати і инструменты, 2002
  2. Афанасьев А.Ф. Резьба по дереву, Техника, Инструменты, Изделия, 2014
  3. Бобиков П.Д. Мебель своими руками, 2004
  4. Борисов И.Б. Обработка дерева, 1999
  5. Джексон А., Дей Д. Библия работ по дереву, 2015
  6. Золотая книга работ по дереву для владельца загородного участка, 2015
  7. Ильяев М.Д. Резьба по дереву, Уроки мастера, 2015
  8. Комаров Г.А. Четырехсторонние продольно-фрезерные верстати для обробки древесины, 1983
  9. Кондратьев Ю.Н., Питухин А.В... Технология изделий из древесины, Конструирование изделий і расчет материалов, 2014
  10. Коротков В. И. Деревообрабатывающие верстати, 2007
  11. Лявданская О.А., Любчич В.А., Бастаева Г.Т. Основы деревообробки, 2011
  12. Любченко В.И. Рейсмусовые верстати для обробки древесины, 1983
  13. Манжос Ф.М. Дереворежущие верстати, 1974
  14. Расев А.И., Косарин А.А. Гідротермическая обработка і консервирование древесины, учебное пособие, 2010
  15. Рыженко В.И. Полная енциклопедия художественных работ по дереву, 2010
  16. Рыкунин С.Н., Кандалина Л.Н. Технология деревообробки, 2005
  17. Симонов М.Н., Торговников Г.И. Окорочные верстати, 1990
  18. Соловьев А.А., Коротков В.И. Наладка деревообрабатывающего оборудования, 1987
  19. Суханов В.Г. Круглопильные верстати для распиловки древесины, 1984
  20. Фокин С.В., Шпортько О.Н. Деревообработка, Технологии і обладнання, 2017
  21. Хилтон Билл Работы по дереву, Полное руководство по изготовлению стильной мебели для дома, 2017